№1944 от 11.09.2025
Приказ Федерального агентства по техническому регулированию и метрологии (Росстандарт)
# 711806
ПРИКАЗ_О внесении изменений в сведения об утвержденных типах средств измерений в части продления срока действия СИ (5)
Приказы по основной деятельности по агентству Вн. Приказ № 1944 от 11.09.2025
Р Е Е к приказу Федерального агентства по техническому регулировани
и метрологии
11 сентября ала- ЛГ 1944
от «___»________ 2025 г. №_____
Сведения об утвержденных типах средств измерений, подлежащих изменению в части срока действия утвержденного типа средств измерений причина внесения изменений
|
№ п/п |
Наименование типа |
Обозначение типа |
Регистрационный номер |
Правообладатель |
Изготовитель |
Срок действия утвержденного типа СИ (продленный на 5 лет с даты окончания предыдущего установленного срока действия) |
|
1 |
2 |
3 |
4 |
5 |
6 |
7 |
|
1. |
Акселерометры низкочастотные линейные |
АЛЕ 050 |
23733-15 |
Акционерное общество "Научно-исследовательский институт физических измерений" (АО "НИИФИ"), г. Пенза |
03.11.2030 | |
|
2. |
Датчики абсолютного давления |
Bm 220 |
62193-15 |
Акционерное общество "Научно-исследовательский институт физических измерений" (АО "НИИФИ"), г. Пенза |
03.11.2030 | |
|
3. |
Акселерометры низкочастотные линейные |
АЛЕ 048 |
23729-15 |
Акционерное общество "Научно-исследовательский институт физических измерений" (АО "НИИФИ"), г. Пенза |
03.11.2030 |
|
4. |
Датчики пульсаций давления пьезоэлектрические |
ЛХ-604 |
62195-15 |
Акционерное общество "Научно-исследовательский институт физических измерений" (АО "НИИФИ"), г. Пенза |
03.11.2030 | |
|
5. |
Преобразователи первичные угловых перемещений |
Bm712 |
62169-15 |
Акционерное общество "Научно-исследовательский институт физических измерений" (АО "НИИФИ"), г. Пенза |
03.11.2030 |

МИНИСТЕРСТВО ПРОМЫШЛЕННОСТИ И ТОРГОВЛИ РОССИЙСКОЙ ФЕДЕРАЦИИ
ФЕДЕРАЛЬНОЕ АГЕНТСТВО
ПО ТЕХНИЧЕСКОМУ РЕГУЛИРОВАНИЮ И МЕТРОЛОГИИ (Росстандарт)
П Р И К А З
11 сентября 2025 г.
1944
Москва
О внесении изменений в сведения об утвержденных типах средств измерений
В соответствии с Административным регламентом по предоставлению Федеральным агентством по техническому регулированию и метрологии государственной услуги по утверждению типа стандартных образцов или типа средств измерений, утвержденным приказом Федерального агентства по техническому регулированию и метрологии от 12 ноября 2018 г. № 2346, п р и к а з ы в а ю:
-
1. Продлить срок действия утвержденных типов средств измерений, указанных в приложении, на последующие 5 лет с даты окончания предыдущего установленного срока их действия.
-
2. Внести изменения в сведения об утвержденных типах средств измерений в части продления срока действия утвержденных типов средств измерений согласно приложению к настоящему приказу.
-
3. Утвердить измененные описания типов средств измерений,
прилагаемые к настоящему приказу.
-
4. ФБУ «НИЦ ПМ - Ростест» внести соответствующие изменения в Федеральный информационный фонд по обеспечению единства измерений в соответствии с Порядком создания и ведения Федерального информационного фонда по обеспечению единства измерений, передачи сведений в него и внесения изменений в данные сведения, предоставления содержащихся в нем документов и сведений, утвержденным приказом Министерства промышленности и торговли Российской Федерации от 28 августа 2020 г. № 2906.
-
5. Контроль за исполнением настоящего приказа оставляю за собой.
Подлинник электронного документа, подписанного ЭП, хранится в системе электронного документооборота Федерального агентства по техническому регулированию и метрологии
СВЕДЕНИЯ О СЕРТИФИКАТЕ ЭП
Заместитель руководителя
Е.Р. Лазаренко
Сертификат: 7B1801563EA497F787EAF40A918A8D6F
Кому выдан: Лазаренко Евгений Русланович
Действителен: с 19.05.2025 до 12.08.2026
\____________________-_______________
УТВЕРЖДЕНО приказом Федерального агентства по техническому регулированию и метрологии от «11» сентября 2025 г. № 1944
Лист № 1 Регистрационный № 23733-15 Всего листов 5
ОПИСАНИЕ ТИПА СРЕДСТВА ИЗМЕРЕНИЙ
Акселерометры низкочастотные линейные АЛЕ 050
Назначение средства измеренийАкселерометры низкочастотные линейные АЛЕ 050 (далее - акселерометры) предназначены для измерения низкочастотных линейных ускорений
Описание средства измеренийАкселерометр является средством измерений низкочастотных линейных ускорений в установленном частотном диапазоне измерений.
Акселерометр состоит из чувствительного элемента (ЧЭ) и электронного преобразователя (ЭП), объединенных в моноблок.
ЧЭ представляет собой дифференциальный конденсатор, подвижная пластина которого выполнена анизотропным травлением в монокристаллическом кремнии, а неподвижные -напылением металлической пленки на стекле. Соединение пластин ЧЭ электростатическое.
ЭП содержит блок питания, высокочастотный генератор для управления ключами, преобразователь «C - U», состоящий из усилителя заряда и интегратора и выполненный по схеме на переключаемых конденсаторах, фильтр нижних частот и масштабирующий усилитель.
Акселерометр АЛЕ 050 работает следующим образом. При действии на акселерометр измеряемого ускорения в направлении измерительной оси, подвижная пластина дифференциального конденсатора смещается относительно ее исходного положения, вследствие чего изменяются его емкости. Изменение емкостей преобразовывается в преобразователе «C - U» в пропорциональное изменение постоянного напряжения, которое поступает на вход фильтра нижних частот, формирующего динамические характеристики акселерометра.
Акселерометр в зависимости от диапазона измерений, коэффициента преобразования, частотного диапазона измерений (ЧДИ) имеет классификацию в соответствии с таблицей 1.
Общий вид акселерометра представлен на рисунке 1.
Габаритно-установочные размеры акселерометра представлены на рисунке 2.
От несанкционированного доступа акселерометр опломбирован согласно ОСТ 92-8918 бумажной пломбой по ГОСТ 18677 (рисунок 1).
Маркировка индекса исполнения выполняется методом гравирования на корпусе в виде буквенно-цифрового обозначения, заводской номер, обозначение наименьшего и наибольшего значения диапазона измерений, наибольшее значение частоты ЧДИ для исполнений -07... -12, -15, -16, наименьшее и наибольшее значение частоты ЧДИ для исполнений 00... -06, -13, -14 выполняется методом гравирования на корпусе в виде цифрового обозначения, знак защиты от статического электричества координат, связанной с установочными плоскостями,
, направление осей системы
направление измерительной оси
наносится методом гравирования на корпусе.
Нанесение знака поверки на акселерометры не предусмотрено.
Таблица 1 - Классификация акселерометров
|
Обозначение |
Маркировка акселерометра |
Диапазон измерений, м/с2 |
Коэффициент преобразования, В-с2/м |
ЧДИ, Гц |
|
1 |
2 |
3 |
4 |
5 |
|
СДАИ.402139.024 |
АЛЕ 050 ±5,6 0,1-8 АЛЕ 050 ±5,6 0,1-16 АЛЕ 050 ±11 0,1-16 АЛЕ 050 ±11 0,1-32 АЛЕ 050 ±11 0,1-50 АЛЕ 050 ±22 0,1-16 АЛЕ 050 ±22 0,1-32 АЛЕ 050 ±45-32 АЛЕ 050 ±45-64 АЛЕ 050 ±90-16 АЛЕ 050 ±90-32 АЛЕ 050 ±90-64 АЛЕ 050 ±100-50 АЛЕ 050 -11+22 0,1-50 АЛЕ 050 ±5,6 0,1-32 АЛЕ 050 -20+40-32 АЛЕ 050 ±30-32 |
±5,6 |
от 0,401778 до 0,491062 |
0,1-8 |
|
-01 |
±5,6 |
от 0,401778 до 0,491062 |
0,1-16 | |
|
-02 |
±11 |
от 0,204543 до 0,249997 |
0,1-16 | |
|
-03 |
±11 |
от 0,204543 до 0,249997 |
0,1-32 | |
|
-04 |
±11 |
от 0,204543 до 0,249997 |
0,1-50 | |
|
-05 |
±22 |
от 0,102276 до 0,125004 |
0,1-16 | |
|
-06 |
±22 |
от 0,102276 до 0,125004 |
0,1-32 | |
|
-07 |
±45 |
от 0,049995 до 0,061105 |
0-32 | |
|
-08 |
±45 |
от 0,049995 до 0,061105 |
0-64 | |
|
-09 |
±90 |
от 0,024993 до 0,030547 |
0-16 | |
|
-10 |
±90 |
от 0,024993 до 0,030547 |
0-32 | |
|
-11 |
±90 |
от 0,024993 до 0,030547 |
0-64 | |
|
-12 |
±100 |
от 0,022500 до 0,027500 |
0-50 | |
|
-13 |
от минус 11 до 22 |
от 0,136323 до 0,166617 |
0,1-50 | |
|
-14 |
±5,6 |
от 0,401778 до 0,491062 |
0,1-32 | |
|
-15 |
от минус 20 до 40 |
от 0,074997 до 0,091663 |
0-32 | |
|
-16 |
±30 |
от 0,088200 до 0,107800 |
0-32 |
Место нанесения маркировки
Место расположения пломбы и заводского номера
Рисунок 1 - Общий вид акселерометра
Рисунок 2 - Г абаритно-установочные размеры акселерометра
Метрологические и технические характеристикиМетрологические и технические характеристики представлены в таблице 2.
Таблица 2
|
Наименование характеристики |
Значение |
|
Диапазоны измерений, м^с’2 |
±5,6; ±11; ±22; ±30; ±45; ±90; ±100; от минус 11 до 22; от минус 20 до 40 |
|
Частотные диапазоны измерений, Гц |
0,1-8; 0,1-16; 0,1-32; 0,1-50; 0,1-64 |
|
Значение начального уровня выходного напряжения при отсутствии измеряемого ускорения, В, для диапазонов измерений: от минус 11 до 22 м/с2; от минус 20 до 40 м/с2 ±30 м/с2 для остальных диапазонов измерений |
2,0±0,3 0,0±0,3 3,0±0,3 |
|
Коэффициент преобразования, В^с2/м ±5,6 м/с2 |
от 0,401778 до 0,491062 |
|
±11 м/с2 |
от 0,204543 до 0,249997 |
|
±22 м/с2 |
от 0,102276 до 0,125004 |
|
±30 м/с2 |
от 0,088200 до 0,107800 |
|
±45 м/с2 |
от 0,049995 до 0,061105 |
|
±90 м/с2 |
от 0,024993 до 0,030547 |
|
±100 м/с2 |
от 0,022500 до 0,027500 |
|
от минус 11 до 22 м/с2 |
от 0,136323 до 0,166617 |
|
от минус 20 до 40 м/с2 |
от 0,074997 до 0,091663 |
|
Пределы среднего квадратического отклонения нелинейности градуировочной характеристики (погрешность аппроксимации), % |
±0,5 |
|
Пределы допускаемой основной приведенной погрешности, % |
±0,5 |
|
Пределы допускаемой дополнительной приведенной погрешности в интервале изменения температуры окружающей среды от минус 50 °С до плюс 50 °С, % |
±0,3 |
|
Масса акселерометра, кг, не более |
0,1 |
|
Напряжение питания, В |
±(12,0±0,6) |
|
Суммарный ток потребления, мА, не более |
30 |
Знак утверждения типа наносится на титульные листы эксплуатационной документации офсетным способом.
Комплектность средства измеренийТаблица 3 - Комплектность средства измерений
|
Наименование |
Обозначение |
Количество |
|
Акселерометр низкочастотный линейный |
АЛЕ 050 |
1 шт. |
|
Формуляр |
СДАИ.402139.024 ФО |
1 экз. |
|
Руководство по эксплуатации |
СДАИ.402139.024 РЭ |
1 экз. |
|
Методика поверки |
- |
1 экз. |
приведены в п. 2 руководства по эксплуатации СДАИ.402139.024 РЭ.
Нормативные документы, устанавливающие требования к средству измерений Акселерометры низкочастотные линейные АЛЕ 050. Технические условия СДАИ.402139.024 ТУ.
ИзготовительАкционерное общество «Научно-исследовательский институт физических измерений» (АО «НИИФИ»).
ИНН: 5836636246
Адрес: 440026, г. Пенза, ул. Володарского, д. 8/10 Телефон: (8412) 56-55-63 Факс: (8412) 55-14-99
Е-mail: info@niifi.ru
Испытательный центрОАО «НИИФИ» Адрес: 440026, Российская Федерация, г. Пенза, ул. Володарского, д. 8/10 Телефон: (8412) 56-26-93 Факс: (8412) 55-14-99
Аттестат аккредитации ОАО «НИИФИ» по проведению испытаний средств измерений в целях утверждения типа № 30146-14 от 06.03.2014 г.
УТВЕРЖДЕНО приказом Федерального агентства по техническому регулированию и метрологии от «11» сентября 2025 г. № 1944
Регистрационный № 62193-15
Лист № 1
Всего листов 4
ОПИСАНИЕ ТИПА СРЕДСТВА ИЗМЕРЕНИЙ
Датчики абсолютного давления Вт 220
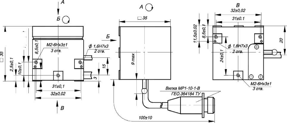
Назначение средства измеренийДатчики абсолютного давления Вт 220 (далее - датчики) предназначены для измерений абсолютного давления жидких и газообразных сред и преобразования его в напряжение постоянного тока.
Описание средства измеренийПринцип действия датчика основан на преобразовании давления измеряемой среды, воздействующего на чувствительный элемент, в электрический сигнал.
Конструктивно датчик состоит из чувствительного элемента, корпуса и вилки.
Чувствительный элемент включает в себя штуцер, основание, мембрану, подушку, балку. На балку методом тонкопленочной технологии нанесены тензорезисторы, соединенные в электрическую схему (мост Уитстона). Балка крепится к основанию винтами, а жесткий центр балки через подушку соединен с мембраной. Внутренний корпус, основание и мембрана крепятся между собой сваркой и образуют герметичную полость с опорным давлением 0,02 мм рт.ст. Чувствительный элемент для защиты от внешних воздействий закрыт корпусом, который крепится к штуцеру сваркой.
Измеряемое давление подается в приемную полость датчика через трубопровод.
Выходной сигнал с датчика с помощью кабельной линии через вилку подается на вход преобразующей аппаратуры.
В зависимости от диапазона измерений датчик имеет три варианта исполнения Вт 220 - (0 - 0,125) МПа, Вт 220-01 - (0 - 0,25) МПа, Вт 220-02 - (0 - 0,5) МПа.
Внешний вид датчика приведен на рисунке 1. Габаритные и установочные размеры датчика представлены на рисунке 2.
Маркировка индекса исполнения выполняется методом гравирования на корпусе в виде буквенно-цифрового обозначения, заводского номера и диапазона измерений выполняется методом гравирования на корпусе в виде цифрового обозначения, знак защиты от статического электричества (СЭ) наносится методом гравирования на корпусе.
Нанесение знака поверки на датчики не предусмотрено.
Доступ к месту настройки невозможен без повреждения корпуса.

Место нанесения знака защиты от статического электричества
Место нанесения маркировки исполнения, диапазона измерений и заводского номера
Рисунок 1 - Внешний вид датчика
Вилка .. РСГСЮ А80360050 ТВ
Рисунок 2 - Габаритные и установочные размеры датчика
Метрологические и технические характеристики представлены в таблице 1.
Таблица 1
|
Наименование характеристики |
Значение |
|
Диапазоны измерений давления, МПа |
0-0,125; 0-0,25; 0-0,5 |
|
Начальный выходной сигнал, приведенный к напряжению питания, при давлении в приемной полости не более 13,3 Па (0,1 мм рт.ст.), мВ/В, в пределах |
±0,15 |
|
Нормирующее значение выходного сигнала, приведенное к напряжению питания, мВ/В |
2,25±0,8; |
|
Пределы допускаемой основной приведенной погрешности, % |
±1,0 |
|
Пределы допускаемой приведенной дополнительной погрешности от изменения температуры, %/10 °С |
±0,5 |
|
Температура рабочей среды, °С |
от минус 100 до 90 |
|
Габаритные размеры (максимальный диаметр х длина), мм |
030 х 87 ±2 |
|
Масса, кг, не более |
0,16 |
|
Напряжение питания, В |
от 4,8 до 6,3 |
Знак утверждения типа наносится на титульные листы эксплуатационной документации офсетным способом.
Комплектность средства измеренийТаблица 2 - Комплектность средства измерений
|
Наименование |
Обозначение |
Количество |
|
Датчик абсолютного давления |
Вт 220 |
1 шт. |
|
Формуляр |
Вт 2.832.032 ФО |
1 экз. |
|
Техническое описание и инструкция по эксплуатации |
Вт 2.832.032 ТО |
1 экз. |
|
Инструкция входного контроля |
Вт 2.832.032 Д5 |
1 экз. |
|
прокладка |
6х9-П ГОСТ 19752-84 |
3 шт. |
|
прокладка |
12х16-П ГОСТ 19752-84 |
3 шт. |
|
Методика поверки |
- |
1 экз. |
содержатся в п. 2 технического описания и инструкции по эксплуатации Вm 2.832.032 ТО.
Нормативные документы, устанавливающие требования к средству измеренийДатчик абсолютного давления Вm 220. Технические условия Вm 2.832.032 ТУ.
ИзготовительАкционерное общество «Научно-исследовательский институт физических измерений» (АО «НИИФИ»)
ИНН: 5836636246
Адрес: 440026, г. Пенза, ул. Володарского, д. 8/10
Телефон: (8412) 56-55-63
Факс: (8412) 55-14-99
Е-mail: info@niifi.ru
Испытательный центрОАО «НИИФИ»
Адрес: 440026, Российская Федерация, г. Пенза, ул. Володарского, д. 8/10
Телефон: (8412) 56-26-93
Факс: (8412) 55-14-99 Аттестат аккредитации ОАО «НИИФИ» по проведению испытаний средств измерений в целях утверждения типа № 30146-14 от 06.03.2014 г.
УТВЕРЖДЕНО приказом Федерального агентства по техническому регулированию и метрологии от «11» сентября 2025 г. № 1944
Лист № 1 Регистрационный № 23729-15 Всего листов 6
ОПИСАНИЕ ТИПА СРЕДСТВА ИЗМЕРЕНИЙ
Акселерометры низкочастотные линейные АЛЕ 048
Назначение средства измеренийАкселерометры низкочастотные линейные АЛЕ 048 (далее - акселерометры) предназначены для измерения низкочастотных линейных ускорений
Описание средства измеренийАкселерометр является средством измерений низкочастотных линейных ускорений в установленном частотном диапазоне измерений.
Акселерометр состоит из объединенных в моноблок чувствительного элемента (ЧЭ) и электронного преобразователя (ЭП).
ЧЭ акселерометра содержит дифференциальный емкостный преобразователь перемещения, дифференциальный магнитоэлектрический преобразователь выходного тока акселерометра в момент. Подвижной пластиной дифференциального емкостного преобразователя является металлический маятник, а неподвижными пластинами - напыленные на кварцевое стекло металлизированные слои.
Блок электроники содержит блок питания, высокочастотный генератор для запитки емкостного преобразователя перемещения, предварительный усилитель, одновременно выполняющий функции фазочувствительного выпрямителя, усилитель постоянного тока, фильтр нижних частот и схему термокомпенсации.
Акселерометр работает следующим образом: при действии ускорения в направлении измерительной оси маятник отклоняется от своего нейтрального положения, приводя к изменению емкостей емкостного преобразователя перемещения, которое преобразуется в электрическое напряжение, усиливается в усилителе постоянного тока и подается в обмотку обратного преобразователя. Ток, протекающий по обмотке, взаимодействуя с полем постоянного магнита, приводит к появлению момента, стремящегося возвратить маятник в исходное состояние.
Акселерометр в зависимости от диапазона измерений, коэффициента преобразования, частотного диапазона измерений (ЧДИ) имеет классификацию в соответствии с таблицей 1.
Общий вид акселерометра представлен на рисунке 1.
Габаритно-установочные размеры акселерометра представлены на рисунке 2.
Маркировка индекса исполнения выполняется методом гравирования на корпусе в виде буквенно-цифрового обозначения, заводской номер, обозначение наименьшего и наибольшего значения диапазона измерений, наибольшее значение частоты ЧДИ выполняется методом гравирования на корпусе в виде цифрового обозначения, знак защиты от статического электричества ( С Э у, направление осей системы координат, связанной с установочными плоскостями, направление измерительной оси наносится методом гравирования на корпусе.
Нанесение знака поверки на акселерометры не предусмотрено.
От несанкционированного доступа акселерометр опломбирован согласно ОСТ 92-8918 бумажной пломбой по ГОСТ 18677 (рисунок 1).
Таблица 1 - Классификация акселерометров
|
Обозначение |
Маркировка акселерометра |
Диапазон измерений, м/с2 |
Коэффициент преобразования, В-с2/м |
ЧДИ, Гц | |
|
1 |
2 |
3 |
4 |
5 | |
|
СДАИ.402139.020 |
АЛЕ 048 |
±5,6-8 |
±5,6 |
от 0,401778 до 0,491062 |
0-8 |
|
-01 |
АЛЕ 048 |
±11-16 |
±11 |
от 0,204543 до 0,249997 |
0-16 |
|
-02 |
АЛЕ 048 |
±22-16 |
±22 |
от 0,102276 до 0,125004 |
0-16 |
|
-03 |
АЛЕ 048 |
±45-32 |
±45 |
от 0,049995 до 0,061105 |
0-32 |
|
-04 |
АЛЕ 048 |
±90-32 |
±90 |
от 0,024993 до 0,030547 |
0-32 |
|
-05 |
АЛЕ 048-1 |
±5,6-8 |
±5,6 |
от 0,401778 до 0,491062 |
0-8 |
|
-06 |
АЛЕ 048-1 |
±11-16 |
±11 |
от 0,204543 до 0,249997 |
0-16 |
|
-07 |
АЛЕ 048-1 |
±22-16 |
±22 |
от 0,102276 до 0,125004 |
0-16 |
|
-08 |
АЛЕ 048-1 |
±45-32 |
±45 |
от 0,049995 до 0,061105 |
0-32 |
|
-09 |
АЛЕ 048-1 |
±90-32 |
±90 |
от 0,024993 до 0,030547 |
0-32 |
|
-10 |
АЛЕ 048 |
0+90-32 |
от 0 до 90 |
от 0,049995 до 0,061105 |
0-32 |
|
-11 |
АЛЕ 048-1 |
0+90-32 |
от 0 до 90 |
от 0,049995 до 0,061105 |
0-32 |
|
-12 |
АЛЕ 048 |
-20+40-128 |
от минус 20 до 40 |
от 0,078480 до 0,095920 |
0-128 |
|
-13 |
АЛЕ 048 |
±6-32 |
±6,0 |
от 0,401778 до 0,491062 |
0-32 |
|
-14 |
АЛЕ 048-1 |
±11-64 |
±11 |
от 0,204543 до 0,249997 |
0-64 |
|
-15 |
АЛЕ 048 |
±22-32 |
±22 |
от 0,102276 до 0,125004 |
0-32 |
|
-16 |
АЛЕ 048 |
-20+40-64 |
от минус 20 до 40 |
от 0,078480 до 0,095920 |
0-64 |
|
-17 |
АЛЕ 048-1 |
±11-32 |
±11 |
от 0,204543 до 0,249997 |
0-32 |
|
-18 |
АЛЕ 048-1 |
±22-32 |
±22 |
от 0,102276 до 0,125004 |
0-32 |
|
-19 |
АЛЕ 048-1 |
-20+40-64 |
от минус 20 до 40 |
от 0,078480 до 0,095920 |
0-64 |
|
-20 |
АЛЕ 048-1 |
-20+40-128 |
от минус 20 до 40 |
от 0,078480 до 0,095920 |
0-128 |
|
-21 |
АЛЕ 048-1 |
±6-32 |
±6,0 |
от 0,401778 до 0,491062 |
0-32 |
|
-22 |
АЛЕ 048 |
±11-32 |
±11 |
от 0,204543 до 0,249997 |
0-32 |
|
-23 |
АЛЕ 048 |
±11-64 |
±11 |
от 0,204543 до 0,249997 |
0-64 |
|
-24 |
АЛЕ 048 |
-10+50-32 |
от минус 10 до 50 |
от 0,078480 до 0,095920 |
0-32 |
|
-25 |
АЛЕ 048 |
-10+50-64 |
от минус 10 до 50 |
от 0,078480 до 0,095920 |
0-64 |
|
-26 |
АЛЕ 048-1 |
-10+50-32 |
от минус 10 до 50 |
от 0,078480 до 0,095920 |
0-32 |
|
-27 |
АЛЕ 048-1 |
-10+50-64 |
от минус 10 до 50 |
от 0,078480 до 0,095920 |
0-64 |
Продолжение таблицы 1
|
1 |
2 |
3 |
4 |
5 | |
|
-28 |
АЛЕ 048 |
±180-32 |
±180 |
от 0,012501 до 0,015279 |
0-32 |
|
-29 |
АЛЕ 048-1 |
±180-32 |
±180 |
от 0,012501 до 0,015279 |
0-32 |
|
-30 |
АЛЕ 048 |
±45-64 |
±45 |
от 0,049995 до 0,061105 |
0-64 |
|
-31 |
АЛЕ 048 |
±45-128 |
±45 |
от 0,049995 до 0,061105 |
0-128 |
|
-32 |
АЛЕ 048-1 |
±45-64 |
±45 |
от 0,049995 до 0,061105 |
0-64 |
|
-33 |
АЛЕ 048-1 |
±45-128 |
±45 |
от 0,049995 до 0,061105 |
0-128 |
|
-34 |
АЛЕ 048 |
±220-200 |
±220 |
от 0,010224 до 0,012496 |
0-200 |
|
-35 |
АЛЕ 048-1 |
±220-200 |
±220 |
от 0,010224 до 0,012496 |
0-200 |
|
-36 |
АЛЕ 048 |
±22-128 |
±22 |
от 0,102276 до 0,125004 |
0-128 |
|
-37 |
АЛЕ 048-1 |
±22-128 |
±22 |
от 0,102276 до 0,125004 |
0-128 |
|
-38 |
АЛЕ 048 |
±180-128 |
±180 |
от 0,012501 до 0,015279 |
0-128 |
|
-39 |
АЛЕ 048-1 |
±180-128 |
±180 |
от 0,012501 до 0,015279 |
0-128 |
|
-40 |
АЛЕ 048 |
±90-128 |
±90 |
от 0,024993 до 0,030547 |
0-128 |
|
-41 |
АЛЕ 048-1 |
±90-128 |
±90 |
от 0,024993 до 0,030547 |
0-128 |
|
-42 |
АЛЕ 048 |
-10+50-128 |
от минус 10 до 50 |
от 0,078480 до 0,095920 |
0-128 |
|
-43 |
АЛЕ 048-1 |
-10+50-128 |
от минус 10 до 50 |
от 0,078480 до 0,095920 |
0-128 |
|
-44 |
АЛЕ 048 |
-20+40-32 |
от минус 20 до 40 |
от 0,078480 до 0,095920 |
0-32 |
|
-45 |
АЛЕ 048-1 |
-20+40-32 |
от минус 20 до 40 |
от 0,078480 до 0,095920 |
0-32 |
|
-46 |
АЛЕ 048 |
±6-16 |
±6,0 |
от 0,401778 до 0,491062 |
0-16 |
|
-47 |
АЛЕ 048-1 |
±6-16 |
±6,0 |
от 0,401778 до 0,491062 |
0-16 |
|
-48 |
АЛЕ 048 |
±22-64 |
±22 |
от 0,102276 до 0,125004 |
0-64 |
|
-49 |
АЛЕ 048-1 |
±22-64 |
±22 |
от 0,102276 до 0,125004 |
0-64 |
|
-50 |
АЛЕ 048 |
±2,8-32 |
±2,8 |
от 0,803286 до 0,981794 |
0-32 |
|
-51 |
АЛЕ 048-1 |
±2,8-32 |
±2,8 |
от 0,803286 до 0,981794 |
0-32 |
|
-52 |
АЛЕ 048 |
-40+20-64 |
от минус 40 до 20 |
от 0,078480 до 0,095920 |
0-64 |
|
-53 |
АЛЕ 048-1 |
-40+20-64 |
от минус 40 до 20 |
от 0,078480 до 0,095920 |
0-64 |
|
-54 |
АЛЕ 048 |
-20+70-64 |
от минус 20 до 70 |
от 0,049995 до 0,061105 |
0-64 |
|
-55 |
АЛЕ 048 |
-70+20-64 |
от минус 70 до 20 |
от 0,049995 до 0,061105 |
0-64 |

Рисунок 2 - Габаритно-установочные размеры акселерометра
9,510,02

Таблица 2 - Метрологические и технические характеристики
|
Наименование характеристики |
Значение |
|
Диапазоны измерений, м^с’2 |
±2,8; ±5,6; ±6,0; ±11; ±22; ±45; ±90; ±180; ±220; от минус 20 до 40; от минус 40 до 20; от 0 до 90; от минус 10 до 50; от минус 20 до 70; от минус 70 до 20 |
|
Частотные диапазоны измерений, Гц |
0-8; 0-16; 0-32; 0-64; 0-128; 0-200 |
|
Значение начального уровня выходного напряжения при отсутствии измеряемого ускорения, В, для диапазонов измерений: от 0 до 90 м/с2 ±2,8; ±5,6; ±6,0; ±11; ±22; ±45; ±90; ±180; ±220 м/с2 от минус 20 до 40 м/с2 от минус 40 до 20 м/с2 от минус 10 до 50 м/с2 от минус 20 до 70 м/с2 от минус 70 до 20 м/с2 |
0±0,3 3,0±0,3 2,150±0,150 3,850±0,150 1,000±0,150 1,500+0,150 4,500+0,200 |
|
Коэффициент преобразования, В^с2/м ±2,8 м/с2 |
от 0,803286 до 0,981794 |
|
±5,6 м/с2 |
от 0,401778 до 0,491062 |
|
±6,0 м/с2 |
от 0,401778 до 0,491062 |
|
±11 м/с2 |
от 0,204543 до 0,249997 |
|
±22 м/с2 |
от 0,102276 до 0,125004 |
|
±45 м/с2 |
от 0,049995 до 0,061105 |
|
±90 м/с2 |
от 0,024993 до 0,030547 |
|
от 0 до 90 м/с2 |
от 0,049995 до 0,061105 |
|
от минус 10 до 50 м/с2 |
от 0,078480 до 0,095920 |
|
от минус 20 до 40 м/с2 |
от 0,078480 до 0,095920 |
|
от минус 40 до 20 м/с2 |
от 0,078480 до 0,095920 |
|
±180 м/с2 |
от 0,012501 до 0,015279 |
|
от минус 20 до 70 м/с2 |
от 0,049995 до 0,061105 |
|
от минус 70 до 20 м/с2 |
от 0,049995 до 0,061105 |
|
±220 м/с2 |
от 0,010224 до 0,012496 |
|
Пределы среднего квадратического отклонения нелинейности градуировочной характеристики (погрешность аппроксимации), % |
±0,1 |
|
Пределы допускаемой основной приведенной погрешности, % |
±0,2 |
|
Пределы допускаемой дополнительной приведенной погрешности в интервале изменения температуры окружающей среды от минус 50 °С до плюс 50 °С, % |
±0,2 |
|
Масса акселерометра, кг, не более |
0,175 |
|
Напряжение питания, В |
от 23 до 34 |
|
Ток потребления, мА, не более |
65 |
Знак утверждения типа наносится на титульные листы эксплуатационной документации офсетным способом.
Комплектность средства измеренийТаблица 3 - Комплектность средства измерений
|
Наименование |
Обозначение |
Количество |
|
Акселерометр низкочастотный линейный |
АЛЕ 048 |
1 шт. |
|
Формуляр |
СДАИ.402139.020 ФО |
1 экз. |
|
Техническое описание и инструкция по эксплуатации |
СДАИ.402139.020ТО |
1 экз. |
|
Методика поверки |
- |
1 экз. |
приведены в п.10 технического описания и инструкции по эксплуатации СДАИ.402139.020ТО.
Нормативные документы, устанавливающие требования к средству измеренийАкселерометры низкочастотные линейные АЛЕ 048. Технические условия СДАИ.402139.020 ТУ.
ИзготовительАкционерное общество «Научно-исследовательский институт физических измерений» (АО «НИИФИ»).
ИНН: 5836636246
Адрес: 440026, г. Пенза, ул. Володарского, д. 8/10
Телефон: (8412) 56-55-63
Факс: (8412) 55-14-99
Е-mail: info@niifi.ru
Испытательный центрОАО «НИИФИ»
Адрес: 440026, Российская Федерация, г. Пенза, ул. Володарского, д. 8/10
Телефон: (8412) 56-26-93
Факс: (8412) 55-14-99
Аттестат аккредитации ОАО «НИИФИ» по проведению испытаний средств измерений в целях утверждения типа № 30146-14 от 06.03.2014 г.
УТВЕРЖДЕНО приказом Федерального агентства по техническому регулированию и метрологии от «11» сентября 2025 г. № 1944
Лист № 1 Регистрационный № 62195-15 Всего листов 3
ОПИСАНИЕ ТИПА СРЕДСТВА ИЗМЕРЕНИЙ
Датчики пульсаций давления пьезоэлектрические ЛХ-604
Назначение средства измеренийДатчики пульсаций давления пьезоэлектрические ЛХ-604 (далее - датчики) предназначены для измерения пульсаций давления жидких и газообразных сред.
Описание средства измеренийДатчик состоит из корпуса, токосъемников, пьезоэлемента, мембраны, прокладок, кабельной перемычки и деталей заделки кабельной перемычки.
Работа датчика основана на принципе возникновения знакопеременных зарядов на поверхности пьезоэлемента под действием пульсации давления.
Измеряемая пульсация давления воспринимаемается мембраной и передается на пьезоэлемент. В результате на обкладках пьезоэлемента появится знакопеременное напряжение, величина которого изменяется пропорционально амплитуде пульсации давления.
Сигнал с датчика через усилитель подается на регистрирующую систему с входным сопротивлением не менее 50 кОм.
Питание и съем выходного сигнала с датчика осуществляется через разъем 2РМТ14КПЭ4Ш1В1В ГЕО.364.126 ТУ, который соединен с датчиком кабельной перемычкой.
Общий вид датчика ЛХ-604 приведен на рисунке 1, габаритные и установочные размеры - на рисунке 2.
Маркировка исполнения выполняется методом гравирования на корпусе в виде буквенно-цифрового обозначения, заводской номер выполняется методом гравирования на корпусе в виде цифрового обозначения.
Нанесение знака поверки на датчики не предусмотрено.
Доступ к месту настройки невозможен без повреждения корпуса.
Место нанесения маркировки исполнения и заводского номера
Рисунок 1 - Общий вид датчика ЛХ-604
Рисунок 2 - Габаритно-установочные размеры датчика ЛХ-604
Метрологические и технические характеристикиМетрологические и технические характеристики представлены в таблице 1.
Таблица 1
|
Наименование характеристики |
Значение |
|
Диапазоны измерений пульсаций давления, МПа |
от 0,05 до 5,0 |
|
Частотный диапазон, Гц Диапазон воздействия статических давлений, МПа Пределы допускаемой основной приведенной погрешности, % Температура измеряемой среды, °С Пределы дополнительной приведенной погрешности датчика от виброускорений 200g на частоте 1000Гц, %, не более Чувствительность датчика при емкостной нагрузке Сн=30000 пФ ± 1%, мВ/кгс-см"2 |
от 10 до 10000 от 3,0 до 60 ±10 от минус 196 до 200 0,5 40±25 |
|
Изменение чувствительности от изменения температуры на 10 °С: в диапазоне температур от (25±10) до 200 °С, % в диапазоне температур от (25±10) до минус 196 °С, % |
от минус 2 до 5 от минус 5 до 0 |
Продолжение таблицы 1
|
Наименование характеристики |
Значение |
|
Масса, кг |
0,16 |
|
Габаритные и установочные размеры: | |
|
- длина датчика, мм |
600±50 |
|
- ширина датчика, мм, не более |
27,7 |
|
- установочная внутренняя резьба датчика: |
M18x1,5-6g |
наносится на титульные листы эксплуатационной документации офсетным способом.
Комплектность средства измеренийТаблица 2 - Комплектность средства измерений
|
Наименование |
Обозначение |
Количество |
|
Датчик |
ЛХ-604 |
1 шт. |
|
Формуляр |
ЛХ-604 ФО |
1 экз. |
|
Техническое описание и инструкция по эксплуатации |
ЛХ-604 ТО |
1 экз. |
|
Прокладка |
ЛХ 8.680.028 |
1 шт. |
|
Методика поверки |
- |
1 экз. |
приведены в п.6 технического описания и руководства по эксплуатации ЛХ-604 ТО.
Нормативные документы, устанавливающие требования к средству измеренийДатчик пульсаций давления пьезоэлектрический ЛХ-604. Технические условия ЛХ-604 ТУ.
ИзготовительАкционерное общество «Научно-исследовательский институт физических измерений» (АО «НИИФИ»).
ИНН: 5836636246
Адрес: 440026, г. Пенза, ул. Володарского, д. 8/10
Телефон: (8412) 56-55-63
Факс: (8412) 55-14-99
Е-mail: info@niifi.ru
Испытательный центрОАО «НИИФИ»
Адрес: 440026, Российская Федерация, г. Пенза, ул. Володарского, д. 8/10
Телефон: (8412) 56-26-93
Факс: (8412) 55-14-99
Аттестат аккредитации ОАО «НИИФИ» по проведению испытаний средств измерений в целях утверждения типа № 30146-14 от 06.03.2014 г.
УТВЕРЖДЕНО приказом Федерального агентства по техническому регулированию и метрологии от «11» сентября 2025 г. № 1944
Лист № 1 Регистрационный № 62169-15 Всего листов 4
ОПИСАНИЕ ТИПА СРЕДСТВА ИЗМЕРЕНИЙ
Преобразователи первичные угловых перемещений Вт 712
Назначение средства измеренийПреобразователи первичные угловых перемещений Вт 712 (далее - преобразователи) предназначены для измерений угловых перемещений и преобразования в электрический сигнал (сопротивление).
Описание средства измеренийПреобразователи Вт 712 потенциометрического типа, с аналоговым выходным сигналом (сопротивление).
Преобразователь состоит из:
-
- алюминиевого корпуса и платы, являющихся основными несущими элементами конструкции;
-
- чувствительного элемента (переменного резистора СП5-21Б, предназначенного для преобразования вращательного движения шестерни в электрический сигнал (сопротивление);
-
- входного вала, предназначенного для связи преобразователя с объектом перемещения;
-
- муфты, предназначенной для фиксации взаимного положения входного вала преобразователя и входного вала объекта перемещения;
-
- кабеля для подвода напряжения питания и снятия выходного сигнала с преобразователя.
Преобразователь жестко крепится на неподвижном блоке изделий.
Связь преобразователя с объектом перемещения осуществляется входным валом, оканчивающимся резьбой М3, а фиксация взаимного положения входного вала преобразователя и входного вала объекта перемещения осуществляется посредством муфты, ответная часть которой с помощью штифта закреплена на входном валу преобразователя.
В зависимости от диапазона измерений преобразователь имеет восемь вариантов исполнений: Вт 712; Вт 712-01; Вт 712-02; Вт 712-03; Вт 712-04; Вт 712-05; Вт 712-06; Вт 712-07.
Общий вид преобразователя представлен на рисунке 1.
Габаритно-установочные размеры преобразователя представлены на рисунке 2.
Маркировка исполнения (шифр) в виде буквенно-цифрового обозначения, заводской номер в виде цифрового обозначения, надпись «После выставки исходного уровня ось не вращать» выполняются методом гравирования на корпусе преобразователя.
Нанесение знака поверки на преобразователи не предусмотрено.
От несанкционированного доступа преобразователь опломбирован согласно ОСТ 92-8918 бумажной пломбой по ГОСТ 18677 (рисунок 1).
Рисунок 1 - Общий вид преобразователя
МЗ-бд
Рисунок 2 - Габаритно-установочные размеры преобразователя
Метрологические и технические характеристики Метрологические и технические характеристики представлены в таблице 1.
Таблица 1
|
Наименование характеристики |
Значение характеристики |
|
Диапазон измерений в зависимости от варианта исполнений, рад (...::): - Вт 712, Вт 712-08; |
0-1,12 (0-64) |
|
- Вт 712-01, Вт 712-09; |
0-1,60 (0-92) |
|
- Вт 712-02, Вт 712-10; |
0-2,20 (0-126) |
|
- Вт 712-03, Вт 712-11; |
0-3,20 (0-183) |
|
- Вт 712-04, Вт 712-12; |
0-4,40 (0-252) |
|
- Вт 712-05, Вт 712-13; |
0-6,00 (0-344) |
|
- Вт 712-06, Вт 712-14; |
0-9,00 (0-516) |
|
- Вт 712-07, Вт 712-15 |
0-12,00 (0-688) |
|
Полное сопротивление Колн., Ом |
1500±150 |
|
Относительные значения выходных сопротивлений, % от Кполн.: - в начале диапазона измерений, Лнач., не менее; |
0,5 |
|
- в конце диапазона измерений, Лкон., не более; |
99,5 |
|
- разница относительных значений выходных сопротивлений, (Лкон. - Лнач.), не менее |
90 |
|
Пределы допускаемой приведенной погрешности, % |
±1,0 |
|
Момент трогания входного вала, Н' см (Г'см), не более |
7,85 (800) |
|
Масса, кг, не более |
0,2 |
|
Габаритные размеры, мм, не более |
053х56 |
|
Установочные размеры, мм |
3 отв. 0 4,5 Н14 на |
|
- длина кабеля, мм |
окружности (0 45,5±0,1) (515±15) |
|
Диапазон рабочих температур, 0С |
от минус 60 до 60 |
Знак утверждения типа наносится на титульные листы эксплуатационной документации офсетным способом.
Комплектность средства измеренийаблица 2 - Комплектность средства измерений
|
Наименование |
Обозначение |
Количество |
|
Преобразователь |
Вт712 |
1 шт. |
|
Формуляр |
Вт 2.787.027 ФО |
1 экз. |
|
Техническое описание и инструкция по эксплуатации |
Вт 2.787.027 ТО |
1 экз. |
|
Методика поверки |
- |
1 экз. |
приведены в п. 9 технического описания и инструкции по эксплуатации Вт 2.787.027 ТО.
Нормативные документы, устанавливающие требования к средству измеренийПреобразователь первичный угловых перемещений Вm 712. Технические условия Вm2.787.027ТУ.
ИзготовительАкционерное общество «Научно-исследовательский институт физических измерений» (АО «НИИФИ»).
ИНН: 5836636246
Адрес: 440026, г. Пенза, ул. Володарского, д. 8/10
Телефон: (8412) 56-55-63
Факс: (8412) 55-14-99
Е-mail: info@niifi.ru
Испытательный центрОАО «НИИФИ»
Адрес: 440026, г. Пенза, ул. Володарского, д. 8/10
Телефон: (8412) 56-26-93
Факс: (8412) 55-14-99
Аттестат аккредитации ОАО «НИИФИ» по проведению испытаний средств измерений в целях утверждения типа № 30146-14 от 06.03.2014 г.

