№2489 от 18.11.2025
Приказ Федерального агентства по техническому регулированию и метрологии (Росстандарт)
# 731205
ПРИКАЗ_О внесении изменений в сведения об утвержденных типах средств измерений в части продления срока действия СИ (7)
Приказы по основной деятельности по агентству Вн. Приказ № 2489 от 18.11.2025

МИНИСТЕРСТВО ПРОМЫШЛЕННОСТИ И ТОРГОВЛИ РОССИЙСКОЙ ФЕДЕРАЦИИ
ФЕДЕРАЛЬНОЕ АГЕНТСТВО
ПО ТЕХНИЧЕСКОМУ РЕГУЛИРОВАНИЮ И МЕТРОЛОГИИ (Росстандарт)
П Р И К А З
18 ноября 2025 г. „ 2489
_______ № _______
Москва
О внесении изменений в сведения об утвержденных типах средств измерений
В соответствии с Административным регламентом по предоставлению Федеральным агентством по техническому регулированию и метрологии государственной услуги по утверждению типа стандартных образцов или типа средств измерений, утвержденным приказом Федерального агентства по техническому регулированию и метрологии от 12 ноября 2018 г. № 2346, п р и к а з ы в а ю:
-
1. Продлить срок действия утвержденных типов средств измерений, указанных в приложении, на последующие 5 лет с даты окончания предыдущего установленного срока их действия.
-
2. Внести изменения в сведения об утвержденных типах средств измерений в части продления срока действия утвержденных типов средств измерений согласно приложению к настоящему приказу.
-
3. Утвердить измененные описания типов средств измерений,
прилагаемые к настоящему приказу.
-
4. ФБУ «НИЦ ПМ - Ростест» внести соответствующие изменения в Федеральный информационный фонд по обеспечению единства измерений в соответствии с Порядком создания и ведения Федерального информационного фонда по обеспечению единства измерений, передачи сведений в него и внесения изменений в данные сведения, предоставления содержащихся в нем документов и сведений, утвержденным приказом Министерства промышленности и торговли Российской Федерации от 28 августа 2020 г. № 2906.
-
5. Контроль за исполнением настоящего приказа оставляю за собой.
/ \ Подлинник электронного документа, подписанного ЭП, хранится в системе электронного документооборота Федерального агентства по техническому регулированию и метрологии
Заместитель руководителя
СВЕДЕНИЯ О СЕРТИФИКАТЕ ЭП
Е.Р. Лазаренко
Сертификат: 7B1801563EA497F787EAF40A918A8D6F
Кому выдан: Лазаренко Евгений Русланович
Действителен: с 19.05.2025 до 12.08.2026
\__________________/
Р Е Е к приказу Федерального агентства по техническому регулировани
и метрологии
18 ноября ппп с лг 2489
от «___»_______ 2025 Г. №_____
Сведения об утвержденных типах средств измерений, подлежащих изменению в части срока действия утвержденного типа средств измерений причина внесения изменений
|
№ п/п |
Наименование типа |
Обозначение типа |
Регистрационный номер |
Правообладатель |
Изготовитель |
Срок действия утвержденного типа СИ (продленный на 5 лет с даты окончания предыдущего установленного срока действия) |
|
1 |
2 |
3 |
4 |
5 |
6 |
7 |
|
1. |
Акселерометры низкочастотные линейные |
АЛЕ 037 |
63003-16 |
Акционерное общество "Научно-исследовательский институт физических измерений" (АО "НИИФИ"), г. Пенза |
Акционерное общество "Научно-исследовательский институт физических измерений" (АО "НИИФИ"), г. Пенза |
21.01.2031 |
|
2. |
Датчики давления частотные |
Bm 1201 |
62991-16 |
Акционерное общество "Научно-исследовательский институт физических измерений" (АО "НИИФИ"), г. Пенза |
Акционерное общество "Научно-исследовательский институт физических измерений" (АО "НИИФИ"), г. Пенза |
21.01.2031 |
|
3. |
Датчики давления частотные |
Bm 1202 |
62990-16 |
Акционерное общество "Научно-исследовательский институт физических измерений" (АО "НИИФИ"), г. Пенза |
Акционерное общество "Научно-исследовательский институт физических измерений" (АО "НИИФИ"), г. Пенза |
21.01.2031 |
|
4. |
Источники переменного напряжения |
Б2-9 |
63098-16 |
Акционерное общество "Научно - производственная фирма "Техноякс" (АО "НПФ "Техноякс"), г. Москва |
16.02.2031 |
|
5. |
Датчики силоизмерительные тензорезисторные |
серии CL |
81762-21 |
Tokyo Measuring Instruments Laboratory Co., Ltd., Япония |
Tokyo Measuring Instruments Laboratory Co., Ltd., Япония |
20.05.2031 |
|
6. |
Акселерометры |
серии 1С |
80641-20 |
Общество с ограниченной ответственностью "ГТЛаб" (ООО "ГТЛаб"), г. Саров, Нижегородская обл. |
31.12.2030 | |
|
7. |
Пробники напряжения |
Я6-124 |
81407-21 |
Общество с ограниченной ответственностью "Электронные измерительные системы" (ООО "Электис"), г. Нижний Новгород |
Общество с ограниченной ответственностью "Электронные измерительные системы" (ООО "Электис"), г. Нижний Новгород |
30.03.2031 |
УТВЕРЖДЕНО приказом Федерального агентства по техническому регулированию
18
от« »
2489
нояоря Л г
______р 2025 г. №Лист № 1
Всего листов 4
Регистрационный № 62990-16
ОПИСАНИЕ ТИПА СРЕДСТВА ИЗМЕРЕНИЙ
Датчики давления частотные Bm 1202Назначение средства измерений
Датчики давления частотные Bm 1202 (далее по тексту - датчики), предназначены для измерения избыточного давления и преобразования его в частоту.
Описание средства измерений
Датчики состоят из струнного преобразователя и усилителя, соединенных неразъемной кабельной перемычкой, заключенной в металлический кожух. Подведение питания к датчикам и снятие с них сигнала осуществляется через вилку РСГС 10.
Датчики являются струнными датчиками мембранного типа. В конструкцию датчиков заложен принцип изменения собственной частоты струны от изменения первоначального натяжения.
Струнный преобразователь состоит из корпуса, мембраны и держателя, в котором закреплены два магнита. Для уменьшения рассеивания магнитного потока магниты замкнуты экраном. Между полюсами магнитов расположена струна, которая жестко закреплена на выступах мембраны с помощью винтов. Для защиты от внешних воздействий и обеспечения герметичности струнный преобразователь закрыт кожухом. При воздействии давления на мембрану происходит ее прогиб таким образом, что увеличивается натяжение струны. Соответственно, резонансная частота струны увеличивается.
Нанесение знака поверки на датчики не предусмотрено.
Датчики выполнены в неразъемной конструкции, несанкционированный доступ к элементам датчиков, который мог бы повлиять на метрологические характеристики, невозможен.
Общий вид датчика приведен на рисунке 1.
Маркировка индекса исполнения выполняется методом гравирования на корпусе в виде буквенно-цифрового обозначения, заводского номера и диапазона измерений выполняется методом гравирования на корпусе в виде цифрового обозначения, знак защиты от статического электричества СЭ наносится методом гравирования на корпусе.
Габаритные и установочные размеры датчика давления частотного Bm 1202 приведены на рисунке 2.
Место нанесения маркировки исполнения предела измерений и заводского номера
Рисунок 1 - Общий вид датчика давления частотного Bm 1202
L- неразъемная кабельная перемычка длиной: 0,15; 1; 1,5 м (в зависимости от заказа)
Рисунок 2 - Габаритные и установочные размеры датчика давления частотного Bm 1202
Метрологические и технические характеристикиМетрологические и технические характеристики датчика представлены в таблице 1.
Таблица 1
|
Диапазоны измерений избыточного давления, МПа |
от 0 до 0,5; от 0 до 1; от 0 до 2; от 0 до 4; от 0 до 5,6; от 0 до 8; от 0 до 11; от 0 до 16;от 0 до 22; от 0 до 30; от 0 до 45; от 0 до 60 |
|
Значение начального выходного сигнала, Гц |
15000 ± 600 |
|
Значение девиации выходного сигнала, Гц |
6000 ± 1100 |
|
Пределы среднеквадратичной погрешности измерения избыточного давления в НКУ*, % |
± 0,15 |
|
Диапазон рабочих температур, 0С |
от минус 50 до 50 |
|
Аддитивная чувствительность к воздействию рабочих температур, Гц/0 С |
± 5 |
|
Мультипликативная чувствительность к воздействию рабочих температур, Гц/0 С |
± 1,5 |
|
Установочная резьба, мм |
M12'1-6g |
|
Масса датчика, кг, не более |
0,3-0,32 |
|
Напряжение питания, В |
27 |
*Нормальные климатические условия (НКУ) характеризуются:
- температурой воздуха от 15 до 35 ° С;
- относительной влажностью воздуха от 45 до 75%;
- атмосферным давлением от 86 до 106 кПа (от 645 до 795 мм рт.ст.).
Знак утверждения типананосится на титульных листах эксплуатационной документации офсетным способом.
Комплектность средства измеренийТаблица 3 - Комплектность средства измерений
|
Наименование |
Обозначение |
Количество |
|
Датчик давления частотный |
Bm 1202 |
1 шт. |
|
Формуляр |
Bm 2.832.021ФО |
1 экз. |
|
Техническое описание и инструкция по эксплуатации |
Bm 2.832.021ТО |
1 экз. |
|
Инструкция входного контроля |
Bm 2.832.021Д5 |
1 экз. |
|
Технологическая инструкция |
583.25200.00023 |
1 экз. |
|
Технологическая инструкция |
583.25003.00004 |
1 экз. |
|
Методика поверки |
1 экз. |
приведены в п. 9 технического описания и инструкции по эксплуатации Bm 2.832.021 ТО.
Нормативные документы, устанавливающие требования к средству измерений1 Датчики давления частотные Bm 1202. Технические условия Bm 2.832.021ТУ.
2 ГОСТ 8.801-2012 «Государственная поверочная схема для средств измерений переменного давления в диапазоне от V102 до 2.5407 Па для частот от 140-5 до 10 с при постоянном давлении до 5406 Па.»
ИзготовительАкционерное общество «Научно-исследовательский институт физических измерений» (АО «НИИФИ»)
440026, г. Пенза, ул. Володарского, 8/10
ИНН 5836636246
Телефон: (8412) 56-55-63, Факс: (8412) 55-14-99
Е-mail: info@niifi.ru
Испытательный центр
АО «НИИФИ»
440026, г. Пенза ул. Володарского, 8/10
Телефон: (8412) 56-26-93, Факс: (8412) 55-14-99
Уникальный номер записи об аккредитации в Реестре аккредитованных лиц 30146-2014.
УТВЕРЖДЕНО приказом Федерального агентства по техническому регулированию и метрологии от«ня » ноября 2025 г. № 2489Лист № 1 Регистрационный № 63003-16 Всего листов 5
ОПИСАНИЕ ТИПА СРЕДСТВА ИЗМЕРЕНИЙ
Акселерометры низкочастотные линейные АЛЕ 037Назначение средства измерений
Акселерометры низкочастотные линейные АЛЕ 037 (далее - акселерометры) предназначены для измерения низкочастотных линейных ускорений.
Описание средства измерений
Акселерометры являются средством измерений низкочастотных линейных ускорений в установленном частотном диапазоне измерений.
Акселерометры состоят из объединенных в моноблок чувствительного элемента (ЧЭ) и электронного преобразователя (ЭП).
ЧЭ акселерометра содержит дифференциальный емкостный преобразователь перемещения, дифференциальный магнитоэлектрический преобразователь выходного тока акселерометра в момент силы. Подвижной пластиной дифференциального емкостного преобразователя является металлический маятник, а неподвижными пластинами - напыленные на кварцевое стекло металлизированные слои.
Блок электроники содержит блок питания, высокочастотный генератор для запитки емкостного преобразователя перемещения, предварительный усилитель, одновременно выполняющий функции фазочувствительного выпрямителя, усилитель постоянного тока, фильтр нижних частот и схему термокомпенсации коэффициента преобразования. Датчиком температуры является медная катушка, установленная в основание корпуса.
Акселерометры работают следующим образом: при действии ускорения в направлении измерительной оси маятник отклоняется от своего нейтрального положения, приводя к изменению емкостей емкостного преобразователя перемещения, которое преобразуется в электрическое напряжение, усиливается в усилителе постоянного тока и подается в обмотку обратного преобразователя. Ток, протекающий по обмотке, взаимодействуя с полем постоянного магнита, приводит к появлению момента, стремящегося возвратить маятник в исходное состояние. Демпфирование в акселерометре осуществляется пленкой газа, заключенного между обкладками емкостного преобразователя перемещения, и применением специальной коррекции в цепи отрицательной обратной связи акселерометра.
Акселерометры в зависимости от диапазона измерений, коэффициента преобразования, частотного диапазона измерений (ЧДИ) имеют модификации в соответствии с таблицей 1.
Нанесение знака поверки на акселерометры не предусмотрено.
Для предотвращения несанкционированного доступа на корпусе имеется защитная наклейка, без нарушения которой доступ к внутренним частям акселерометра невозможен.
Общий вид акселерометров представлен на рисунке 1.
Габаритно-установочные размеры акселерометров представлены на рисунке 2.
Маркировка индекса исполнения выполняется методом гравирования на корпусе в виде буквенно-цифрового обозначения, заводской номер, обозначение диапазона измерений, наибольшее значение частоты ЧДИ выполняется методом гравирования на корпусе в виде цифрового обозначения, знак защиты от статического электричества СЭ ) , направление осей системы координат, связанной с установочными плоскостями, направление измерительной оси наносится методом гравирования на корпусе.
Таблица 1 —Классификация акселерометров
|
Обозначение |
Маркировка акселерометра |
Диапаз он измере ний, м/с2 |
Коэффициент преобразования, ВХс2/м |
ЧДИ, Гц | |
|
СДАИ.402139.005 |
АЛЕ 037 |
±0,7-8 |
±0,7 |
от 3,214278 до 3,928562 |
0-8 |
|
-01 |
АЛЕ 037 |
±1,4-8 |
±1,4 |
от 1,607139 до 1,964281 |
0-8 |
|
-02 |
АЛЕ 037 |
±2,8-8 |
±2,8 |
от 0,803286 до 0,981794 |
0-8 |
|
-03 |
АЛЕ 037 |
±5,6-8 |
±5,6 |
от 0,401778 до 0,491062 |
0-8 |
|
-04 |
АЛЕ 037 |
±11-16 |
±11 |
от 0,204543 до 0,249997 |
0-16 |
|
-05 |
АЛЕ 037 |
±11-32 |
±11 |
от 0,204543 до 0,249997 |
0-32 |
|
-06 |
АЛЕ 037 |
±22-16 |
±22 |
от 0,102276 до 0,125004 |
0-16 |
|
-07 |
АЛЕ 037 |
±22-32 |
±22 |
от 0,102276 до 0,125004 |
0-32 |
|
-08 |
АЛЕ 037 |
±45-16 |
±45 |
от 0,049995 до 0,061105 |
0-16 |
|
-09 |
АЛЕ 037 |
±45-32 |
±45 |
от 0,049995 до 0,061105 |
0-32 |
|
-10 |
АЛЕ 037 |
±90-16 |
±90 |
от 0,024993 до 0,030547 |
0-16 |
|
-11 |
АЛЕ 037 |
±90-32 |
±90 |
от 0,024993 до 0,030547 |
0-32 |
|
-12 |
АЛЕ 037-01 |
±0,7-8 |
±0,7 |
от 3,214278 до 3,928562 |
0-8 |
|
-13 |
АЛЕ 037-01 |
±1,4-8 |
±1,4 |
от 1,607139 до 1,964281 |
0-8 |
|
-14 |
АЛЕ 037-01 |
±2,8-8 |
±2,8 |
от 0,803286 до 0,981794 |
0-8 |
|
-15 |
АЛЕ 037-01 |
±5,6-8 |
±5,6 |
от 0,401778 до 0,491062 |
0-8 |
|
-16 |
АЛЕ 037-01 |
±11-16 |
±11 |
от 0,204543 до 0,249997 |
0-16 |
|
-17 |
АЛЕ 037-01 |
±11-32 |
±11 |
от 0,204543 до 0,249997 |
0-32 |
|
-18 |
АЛЕ 037-01 |
±22-16 |
±22 |
от 0,102276 до 0,125004 |
0-16 |
|
-19 |
АЛЕ 037-01 |
±22-32 |
±22 |
от 0,102276 до 0,125004 |
0-32 |
|
-20 |
АЛЕ 037-01 |
±45-16 |
±45 |
от 0,049995 до 0,061105 |
0-16 |
|
-21 |
АЛЕ 037-01 |
±45-32 |
±45 |
от 0,049995 до 0,061105 |
0-32 |
|
-22 |
АЛЕ 037-01 |
±90-16 |
±90 |
от 0,024993 до 0,030547 |
0-16 |
|
-23 |
АЛЕ 037-01 |
±90-32 |
±90 |
от 0,024993 до 0,030547 |
0-32 |
|
-24 |
АЛЕ 037 |
±5,6-32 |
±5,6 |
от 0,401778 до 0,491062 |
0-32 |

Рисунок 1 - Общий вид акселерометров
□ 35


Рисунок 2 - Габаритно-установочные размеры
Лист № 4 Всего листов 5 Метрологические и технические характеристики
Таблица 2 - Метрологические и технические характеристики
|
Наименование характеристики |
Значение |
|
Диапазоны измерений низкочастотных линейных ускорений, м/с2 |
±0,7; ±1,4; ±2,8; ±5,6; ±11; ±22; ±45; ±90 |
|
Частотные диапазоны измерений, Гц
|
от 0 до 8 от 0 до 16 от 0 до 32 |
|
Коэффициент преобразования, 1В с2/м: - для акселерометров с диапазоном измерений: ±0,7 ±1,4 ±2,8 ±5,6 ±11 ±22; ±45; ±90 |
от 3,214278 до 3,928562 от1,607139до1,964281 от0,803286до0,981794 от0,401778до0,491062 от0,204543до0,249997 от0,102276до0,125004 от 0,049995 до 0,061 105 от0,024993до0,030547 |
|
Смещение нуля, В - для акселерометров с диапазоном измерений низкочастотных линейных ускорений ±5,6 м/с2 с частотным диапазоном измерений от 0 до 32 Гц -для остальных диапазонов |
от минус 0,3 до 0,3 от 2,7 до 3,3 |
|
Пределы допускаемой основной приведенной погрешности измерений низкочастотных линейных ускорений, %:
|
±0,15 ±0,05 |
|
Пределы среднего квадратического отклонения нелинейности градуировочной характеристики (погрешность аппроксимации), % |
±0,05 |
|
Пределы допускаемой дополнительной приведенной погрешности измерений низкочастотных линейных ускорений в интервале изменения температуры окружающей среды, % |
±0,1 |
|
Диапазон температуры окружающей среды, °С:
|
от минус 50 до 70 от минус 50 до 60 от минус 50 до 50 |
|
Напряжение питания, В |
±(15±1,5) |
|
Ток потребления, мА, не более |
25 |
|
Габаритные размеры, мм, не более |
( <лх^лх^л) |
|
Масса, кг, не более |
0,220 |
наносится на титульных листах эксплуатационной документации офсетным способом.
Комплектность средства измеренийТаблица 3 - Комплектность средства измерений
|
Наименование |
Обозначение |
Количество |
|
Акселерометр низкочастотный линейный |
АЛЕ 037 |
1 шт. |
|
Формуляр |
СДАИ.402139.005 ФО |
1 экз. |
|
Техническое описание и инструкция по эксплуатации |
СДАИ.402139.005 ТО |
1 экз. |
|
Методика поверки |
- |
1 экз. |
приведены в п. 9 технического описания и инструкции по эксплуатации СДАИ.402139.005 ТО.
Нормативные документы, устанавливающие требования к средству измеренийАкселерометры низкочастотные линейные АЛЕ 037. Технические условия СДАИ.402139.005 ТУ.
ГОСТ 8.577-2002 «ГСОЕИ. Государственная поверочная схема для средств измерений линейных ускорений и плоского угла при угловом перемещении твердого тела».
ИзготовительАкционерное общество «Научно-исследовательский институт физических измерений» (АО «НИИФИ»), г. Пенза
ИНН: 5836636246
Володарского ул., 8/10, г. Пенза, Российская Федерация, 440026
Телефон: (8412) 56-55-63; Факс: (8412) 55-14-99
Е-mail: info@niifi.ru
Испытательный центр
АО «НИИФИ»
Володарского ул., 8/10, г. Пенза, Российская Федерация, 440026
Телефон: (8412) 56-26-93, Факс: (8412) 55-14-99
Уникальный номер записи об аккредитации в Реестре аккредитованных лиц 30146-2014.
УТВЕРЖДЕНО приказом Федерального агентства по техническому регулированию18
от« »
2489
нояоря Л г
______р 2025 г. №Лист № 1 Регистрационный № 62991-16 Всего листов 4
ОПИСАНИЕ ТИПА СРЕДСТВА ИЗМЕРЕНИЙ
Датчики давления частотные Bm 1201Назначение средства измерений
Датчики давления частотные Bm 1201 (далее по тексту - датчики) предназначены для измерения избыточного давления и преобразования его в частоту.
Описание средства измерений
Датчики состоят из струнного преобразователя и усилителя, соединенных неразъемной кабельной перемычкой, заключенной в металлический кожух. Подведение питания к датчикам и снятие с них сигнала осуществляется через вилку РСГС 10.
Датчики являются струнными датчиками мембранного типа. В конструкцию датчиков заложен принцип изменения собственной частоты струны от изменения первоначального натяжения.
Струнный преобразователь состоит из корпуса, мембраны и держателя, в котором закреплены два магнита. Для уменьшения рассеивания магнитного потока магниты замкнуты экраном. Между полюсами магнитов расположена струна, которая жестко закреплена на выступах мембраны с помощью винтов. Для защиты от внешних воздействий и обеспечения герметичности струнный преобразователь закрыт кожухом. При воздействии давления на мембрану происходит ее прогиб таким образом, что увеличивается натяжение струны. Соответственно, резонансная частота струны увеличивается.
Нанесение знака поверки на датчики не предусмотрено.
Датчики выполнены в неразъемной конструкции, несанкционированный доступ к элементам датчиков, который мог бы повлиять на метрологические характеристики, невозможен.
Общий вид датчика приведен на рисунке 1.
Маркировка индекса исполнения выполняется методом гравирования на корпусе в виде буквенно-цифрового обозначения, заводского номера и диапазона измерений выполняется методом гравирования на корпусе в виде цифрового обозначения, знак защиты от статического
электричества сэ наносится методом гравирования на корпусе.
Габаритные и установочные размеры датчика давления Bm 1201 приведены на рисунке 2.
Рисунок 1 - Общий вид датчика

Место нанесения маркировки исполнения, предела измерений и заводского номера


025
Рисунок 2 - Габаритные и установочные размеры датчика

Метрологические и технические характеристики датчика представлены в таблице 1.
Таблица 1
|
Наименование характеристики |
Значение |
|
Диапазоны измерений избыточного давления, МПа |
от 0 до 0,5; от 0 до 1;от 0 до 2; от 0 до 4; от 0 до 5,6; от 0 до 8; от 0 до 16; от 0 до 22; от 0 до 30; от 0 до 45; от 0 до 60; от 0 до 90; от 0 до 125; от 0 до 180 |
|
Значение начального выходного сигнала, Гц |
15000 ± 600 |
|
Значение девиации выходного сигнала, Гц |
6000 ± 1100 |
|
Пределы среднеквадратичной погрешности измерения избыточного давления в НКУ*, % |
± 0,25 |
|
Диапазон рабочих температур, 0С |
от минус 50 до 50 |
|
Аддитивная чувствительность к воздействию рабочих температур, Гц/0 С |
± 5 |
|
Мультипликативная чувствительность к воздействию рабочих температур, Гц/0 С |
± 1,5 |
|
Установочная резьба, мм |
М16'1,5 - 6g |
|
Масса датчика, кг, не более |
0,3 |
|
Напряжение питания, В |
27_+з |
*Нормальные климатические условия (НКУ) характеризуются:
- температурой воздуха от 15 до 35 ° С;
- относительной влажностью воздуха от 45 до 75%;
- атмосферным давлением от 86 до 106 кПа (от 645 до 795 мм рт.ст.).
Знак утверждения типа
наносится на титульных листах эксплуатационной документации офсетным способом.
Комплектность средства измеренийТаблица 3 - Комплектность средства измерений
|
Наименование |
Обозначение |
Количество |
|
Датчик давления частотный |
Bm 1201 |
1 шт. |
|
Формуляр |
Bm 2.832.011ФО |
1 экз. |
|
Техническое описание и инструкция по эксплуатации |
Bm 2.832.011ТО |
1 экз. |
|
Технологическая инструкция |
583.25200.00023 |
1 экз. |
|
Технологическая инструкция |
583.25003.00004 |
1 экз. |
|
Технологическая инструкция |
583.25200.00012 |
1 экз. |
|
Инструкция входного контроля |
Bm 2.832.011Д5 |
1 экз. |
|
Методика поверки |
- |
1 экз. |
приведены в п. 9 технического описания и инструкции по эксплуатации Bm 2.832.011 ТО.
Нормативные документы, устанавливающие требования к средству измерений-
1 Датчики давления частотные Вт 1201. Технические условия Вт 2.832.011 ТУ.
-
2 ГОСТ Р 8.802-2012 «Государственная поверочная схема для средств измерений избыточного давления до 250 МПа».
Изготовитель
Акционерное общество «Научно-исследовательский институт физических измерений» (АО «НИИФИ»)
ИНН 5836636246
440026, г. Пенза, ул. Володарского, 8/10
Телефон: (8412) 56-55-63, Факс: (8412) 55-14-99
Е-mail: info@niifi.ru
Испытательный центр
АО «НИИФИ»
440026, г. Пенза ул. Володарского, 8/10
Телефон: (8412) 56-26-93, Факс: (8412) 55-14-99 Уникальный номер записи об аккредитации в Реестре аккредитованных лиц 30146-2014.
УТВЕРЖДЕНО приказом Федерального агентства по техническому регулированию и метрологии от « 18 » ________ 2025 г. № 2489Лист № 1 Регистрационный № 81762-21 Всего листов 4
ОПИСАНИЕ ТИПА СРЕДСТВА ИЗМЕРЕНИЙ
Датчики силоизмерительные тензорезисторные серии CLНазначение средства измерений
Датчики силоизмерительные тензорезисторные серии CL (далее - датчики силы) предназначены для преобразования статических и изменяющихся усилий в измеряемую физическую величину, пропорционально измеряемому усилию под воздействием силы сжатия.
Описание средства измерений
Принцип действия датчиков силы основан на преобразовании упругой деформации элемента, возникающей под действием приложенной нагрузки в аналоговый электрический сигнал, пропорционально измеряемому усилию под действием силы сжатия.
Конструктивно датчики силы выполнены в корпусе цилиндрической формы. Основным узлом датчика силы является упругий элемент, расположенный в корпусе и составляющий с ним единую деталь. На поверхность упругого измерительного элемента наклеены тензорезисторы, соединенные в мостовую электрическую цепь. Электрическая схема содержит элементы компенсации температурных воздействий на выходной сигнал.
Электрическое подсоединение к измерительным усилителям осуществляется через унифицированные электрические разъемы.
Конструкция корпуса датчиков силы обеспечивает ограничение доступа к определенным частям в целях предотвращения несанкционированной настройки и вмешательства, которые могут привести к искажению результатов измерений.
На маркировочной табличке датчика, которая крепится на корпусе датчика указывается:
тип;
верхний предел измерений (ВПИ);
номинальный выходной сигнал при ВПИ;
заводской номер;
предприятие-изготовитель.
Структура обозначения датчиков силы: CL[X]-[N][E], CL - серия по каталогу производителя, X- исполнение датчика силы по каталогу производителя:
A - миниатюрные, в герметичном корпусе;
G - низкопрофильные, в герметичном корпусе;
P - колонного типа;
U - заполненные инертным газом;
M - прецизионные, заполненные инертным газом;
J - прецизионные;
F - низкопрофильные, с плоской нагрузочной площадкой;
R - высокотемпературные;
C - с центральным отверстием, колонного типа;
L - для испытаний бетонных образцов;
H - для испытаний высокопрочных бетонных образцов.
N - верхний предел измерения, кН или МН (например, 5KN или 1MN); E - обозначение по каталогу производителя A, B или AH.
Знак поверки наносится на свидетельство о поверке.
Общие виды типов датчиков силы приведены на рисунке 1.

CLF < 2 МН CLF > 2 МН CLR
CLC CLL CLH
Рисунок 1 - Общие виды датчиков силы
Лист № 3 Всего листов 4 Метрологические и технические характеристики
Таблица 1 - Метрологические характеристики
|
Тип |
Нижний предел измерений, % от ВПИ |
Верхний предел измерений, кН |
Пределы допускаемой относительной погрешности измерений силы, % |
|
CLA |
1; 2; 5; 10; 20 |
± 0,2*; ± 0,5*; ± 1* | |
|
CLG |
10; 20; 50;100; 200 |
± 0,3*; ± 0,5*; ± 1* | |
|
CLP |
10; 20; 30; 50; 100; 200; 300; 500; 1000 |
± 0,2*; ± 0,5*; ± 1* | |
|
2000; 3000; 5000 |
± 0,24*; ± 0,5*; ± 1* | ||
|
CLU |
10 |
10; 20; 50; 100; 200; 500; 1000 |
± 0,2*; ± 0,5*; ± 1* |
|
CLM |
10; 20; 50; 100; 200; 500 |
±0,15*; ±0,3*; ±0,5* | |
|
CLJ |
5; 10; 20; 30; 50; 100; 200; 300; 500; 1000 |
±0,15*; ±0,3*; ±0,5* | |
|
2000; 3000; 5000 |
±0,24*; ±0,5* | ||
|
CLF |
500; 1000; 1500; 2000; 3000; 5000 |
±0,5*;± 1*;±2* | |
|
CLR |
1; 2; 5; 10; 20; 50; 100; 200 |
± 1*; ± 2* | |
|
CLC |
10 |
50; 100; 200; 300; 500; 1000; 2000; 3000; 5000 |
± 1*; ± 2* |
|
CLL |
500; 750; 1000 |
±0,5*;± 1*;±2* | |
|
CLH |
1000; 1500;2000 |
±0,5*;± 1*;±2* | |
|
* Указаны в паспорте на датчик силы | |||
Таблица 2 - Основные технические характеристики
|
Наименование характеристики |
Значение | ||||||||||
|
Тип |
CLA |
CLG |
CLP |
CLU |
CLM |
CLJ |
CLF |
CLR |
CLC |
CLL |
CLH |
|
Значение выходного сигнала при ВПИ, мВ/В |
от 1 до 5 | ||||||||||
|
Напряжение питания, В, не более |
15 |
15 |
20 |
20 |
20 |
15 |
20 |
20 |
20 |
20 |
20 |
|
Номинальное входное и выходное сопротивление, Ом |
350 | ||||||||||
|
Габаритные размеры без выступающих частей, мм, не более
|
54 33 |
127 50 |
200 345 |
170 190 |
187 110 |
290 580 |
320 135 |
127 46 |
265 320 |
220 155 |
220 155 |
|
Масса, кг, не более |
0,42 |
4,2 |
77 |
16,5 |
20 |
192 |
73 |
4 |
78 |
24 |
28,6 |
|
Условия эксплуатации: - температура окружающей среды, °С -относительная влажность, %, не более |
от +15 до +25 80 | ||||||||||
наносится на титульные листы эксплуатационных документов типографским способом.
Лист № 4 Всего листов 4 Комплектность средства измерений
Таблица 3 - Комплектность средства измерений
|
Наименование |
Обозначение |
Количество |
|
Датчик силоизмерительный тензорезисторный CL |
- |
1 шт. |
|
Паспорт |
- |
1 экз. |
Сведения о методиках (методах) измерений приведены в разделе 1.3 паспорта на датчик силы.
Нормативные и технические документы, устанавливающие требования к датчикам
Приказ Росстандарта № 2498 от 22.10.2019 г. «Об утверждении государственной поверочной схемы для средств измерений силы».
Техническая документация «Tokyo Measuring Instruments Laboratory Co., Ltd.», Япония
Изготовитель
Tokyo Measuring Instruments Laboratory Co., Ltd., Япония
8-2, Minami-Ohi 6-Chome, Shinagawa-Ku, Tokyo, 140-8560, Japan
Телефон/факс: +81-3-3763-5614, факс: +81-3-3763-5713
Web-сайт: www.tml.jp
E-mail: sales_europe@tml.jp
Испытательный центрФедеральное автономное учреждение «Центральный аэрогидродинамический институт имени профессора Н.Е. Жуковского» (ФАУ «ЦАГИ»)
Адрес: 140180, Московская обл., г. Жуковский, ул. Жуковского, д. 1
Телефон (факс): +7 495 5564281; +7 495 7776332
Web-сайт: www.tsagi.ru
E-mail: mera@tsagi.ru
Уникальный номер записи об аккредитации в реестре аккредитованных лиц по проведению испытаний средств измерений в целях утверждения типа РОСС СОБ № 1.00164.2014 от 28.09.2015 г.
УТВЕРЖДЕНО приказом Федерального агентства по техническому регулированию и метрологии от« __ » ™_^я 2025 г. № 2489Лист № 1 Регистрационный № 63098-16 Всего листов 6
ОПИСАНИЕ ТИПА СРЕДСТВА ИЗМЕРЕНИЙ
Источники переменного напряжения Б2-9Назначение средства измерений
Источники переменного напряжения Б2-9 предназначены для воспроизведения стабилизированного напряжения переменного тока в диапазоне от 25 до 250 В в диапазоне частот от 40 до 500 Гц.
Описание средства измерений
Источники переменного напряжения Б2-9 выполнены в малогабаритном корпусе, предназначенном для настольно-переносных приборов. Внешние элементы конструкции представлены верхней и нижней крышками, обшивками, декоративной панелью, профильными планками, а также пластмассовыми ножками.
Охлаждение приборов осуществляется двумя вентиляторами через вентиляционные отверстия в задней стенке прибора, а также через перфорацию в нижней и верхней крышках.
Несущей основой приборов является блок комбинированный, представляющий собой переднюю и заднюю панели, соединенные между собой боковыми стенками.
На передней панели размещены сетевой тумблер, узел индикации и управления и устройство микропроцессорное.
Основой для монтажа фильтра сетевого, печатных узлов источника и инвертора служит шасси, расположенное в нижней части блока комбинированного. Печатные узлы, выше указанных устройств, крепятся к шасси с помощью металлических крепёжных стоек, в некоторых местах и через изоляционные шайбы. Силовые элементы устройств, через собственные фланцы на корпусе и термопроводящую подложку, приделаны к пластинчатым радиаторам, закрепленных на печатных платах.
На внутренней плоскости левой стенки блока комбинированного располагается печатный узел фильтра.
На задней панели приборов смонтированы: сетевой разъем со встроенными сетевыми предохранителями, разъем для «LAN», разъём для обмена информацией по протоколу RS-232, розетка для выходного напряжения, клеммная рейка, дублирующая эту розетку, клемма заземления.
Приборы состоят из конструктивно и функционально законченных основных узлов и блоков: сетевого фильтра, источника, инвертора, фильтра, устройства микропроцессорного и платы управления.
Принцип действия приборов основан на формировании напряжения переменного тока в заданном диапазоне частот при использовании широтно-импульсной модуляции (ШИМ), измерении значения выходного параметра и его подстройке по результатам измерения.
Упрощенная структурная схема приборов включает в себя:
источник 400 Вольт для питания Инвертера;
ШИМ инвертер со схемой измерения выходного напряжения и тока нагрузки для обеспечения регулировки уровня выходного напряжения;
контроллер управления устройствами и взаимодействия через интерфейс дистанционного управления по сети RS-232 и Ehternet с внешним компьютером;
блок ручного управления прибором, индикации режимов работы прибора и значения установленного параметра (передняя панель).
Управление устройствами приборов осуществляется от узла управления и индикации. Узел системы индикации и управления состоит из жидкокристаллического индикатора, печатных узлов с клавиатурой и микропроцессорного устройства. На панели установлены кнопочные переключатели управления.
Узел управления принимает команды пользователя при управлении с передней панели в ручном режиме или дистанционно через интерфейс RS-232 и Ehternet, обрабатывает их и посылает соответствующие коды управления на устройства прибора.
Выходное напряжение может изменяться по уровню и частоте. Установка уровня выходного напряжения производится по командам с управляющего процессора.
Формирование выходного напряжения и подстройка его уровня при помощи пропорционально-интегрирующего регулирования выполняет ПЛИС инвертера. Для осуществления обратной связи используются аналого-цифровые преобразователи, измеряющие выходное напряжение и ток нагрузки.
Общий вид прибора приведен на рисунке 1.
Рис. 1 Общий вид прибора.
Заводской номер, обеспечивающий идентификацию каждого экземпляра источника, наносится на задней панели прибора чёрной краской методом шелкографии в виде надписи, состоящей из символа № и четырех арабских цифр.
Пломбирование приборов производится двумя пломбами с нанесением знака поверки давлением на специальную мастику. Схема пломбирования приборов от несанкционированного доступа приведена на рисунке 2.
Места пломбирования с нанесением знака позерки/ / /
/
Рис. 2 Схема пломбирования прибора.
Программное обеспечениеПрограммное обеспечение (ПО), предназначенное для дистанционного управления прибором через интерфейс ETHERNET и RS-232, является метрологически незначимым и создается потребителем.
Встроенное ПО состоит из двух частей: метрологически значимой и сервисной. Программное обеспечение:
производит обработку информации, поступающей от аппаратной части;
отображает измеренные значения на индикаторе;
формирует ответы на запросы, поступающие по интерфейсам связи.
В приборах предусмотрены способы идентификации файла метрологически значимой части ПО, расчета его контрольной суммы и оценка его по критериям целостности и аутентичности.
В приборах предусмотрены меры защиты программного обеспечения от преднамеренного и непреднамеренного изменения:
пользователь не имеет возможность обновления или загрузки новых версий ПО;
в режиме внешнего управления реализовано однозначное назначение каждой команды, поэтому невозможно подвергнуть ПО прибора искажающему воздействию через интерфейсы пользователя;
в процессе работы в приборах невозможно ввести данные измерений, полученные вне прибора, данные результатов измерения не могут быть подвергнуты искажению в процессе хранения, так как происходит их обновление в каждом измерительном цикле, и отсутствуют требования по их хранению после окончания цикла измерения.
Удаление запоминающего устройства или его замена другим устройством без нарушения целостности конструкции прибора и пломб невозможно.
Идентификационные признаки метрологически значимой части программного обеспечения прибора приведены в таблице 1.
Таблица 1 - Идентификационные признаки метрологически значимой части программного
обеспечения
|
Идентификационные данные (признаки) |
Значение |
|
Идентификационное наименование ПО |
P1.hex |
|
Номер версии (идентификационный номер) ПО |
1.0 |
|
Цифровой идентификатор ПО |
OxEA3CF10CA |
|
Алгоритм вычисления цифрового идентификатора ПО |
CRC-32 |
Метрологические характеристики нормированы с учетом влияния программного обеспечения.
Уровень защиты программного обеспечения от непреднамеренных и преднамеренных изменений - высокий в соответствии с Р 50.2.077-2014.
Конструкция приборов исключает возможность несанкционированного влияния на ПО и измерительную информацию.
Метрологические и технические характеристикиТаблица 2
|
Прибор обеспечивает на выходе среднеквадратическое значение напряжения переменного тока |
от 25 до 250 В |
|
Дискретность установки выходного напряжения |
0,05 В |
|
Пределы допускаемой основной погрешности установки выходного напряжения в нормальных условиях применения |
± (0,005-их + 0,5) В, где: их - значение выходного напряжения, В |
|
Пределы допускаемой дополнительной погрешности установки выходного напряжения, обусловленной отклонением напряжения сети питания от 176 В до 242 В относительно номинального значения (220 В) |
±0,5В |
|
Пределы допускаемой дополнительной погрешности установки выходного напряжения, обусловленной изменением температуры окружающего воздуха на каждые 10 °С не превышают половины основной погрешности. | |
|
Диапазон частот выходного напряжения переменного тока |
от 40 до 500 Гц |
|
Дискретность установки частоты |
0,05 Гц |
|
Пределы допускаемой погрешности установки частоты выходного напряжения в рабочих условиях применения прибора |
±0,1 Гц |
|
Прибор обеспечивает индикацию выходного тока | |
|
Максимальный ток нагрузки при выходном напряжении 220 В, не менее |
4,55 А |
|
Нестабильность выходного напряжения при изменении тока нагрузки от минимального до максимального значения |
±0,5 В |
|
Нестабильность выходного напряжения прибора (дрейф) за 8 часов непрерывной работы и за любые 10 минут в течение этих часов |
±0,5 В |
|
Максимальная выходная мощность прибора, не менее |
1000В^А |
|
Коэффициент гармоник выходного напряжения при работе прибора на активную нагрузку, не более |
8% |
|
Прибор обеспечивает защиту и индикацию срабатывания защиты от перегрузок и коротких замыканий | |
|
Время установления рабочего режима |
5 мин |
|
Время непрерывной работы, не менее |
16 ч |
Продолжение таблицы 2
|
Прибор обеспечивает информационную совместимость с ПЭВМ по каналу RS-232 и каналу ETHERNET | |
|
В режиме дистанционного управления прибор обеспечивает следующие системные функции: программирование режимов работы выдачу информации о режимах работы | |
|
Габаритные размеры, не более: прибора прибора в укладочной таре прибора в транспортной таре |
(343x160,5x352) мм (448x321x449) мм (568x448x614) мм |
|
Масса, не более: прибора прибора в укладочной таре прибора в транспортной таре |
21,0 кг |
|
Напряжение питания от сети переменного тока частотой (50±1) Гц и коэффициентом несинусоидальности не более 5 % |
от 176 до 242 В |
|
Полная мощность, потребляемая прибором от сети питания, при номинальном напряжении сети, выходной мощности 1000 В^А, не более |
1300 В^А |
|
Электрическое сопротивление изоляции питающих и выходных цепей относительно корпуса прибора не менее: в нормальных условиях при повышенной температуре окружающей среды при повышенной влажности прибора в транспортной таре |
20 МОм 5 МОм 2 МОм |
|
Средняя наработка на отказ, не менее |
15 000 ч |
|
Нормальные условия применения: температура окружающего воздуха, °С относительная влажность воздуха атмосферное давление |
от +15 до +25 от 30 до 80, % при температуре воздуха (20 ±5) оС от 84 до 106 кПа (от 630 до 795 мм рт. ст.) |
|
Рабочие условия применения: температура окружающего воздуха относительная влажность воздуха атмосферное давление |
от минус 10 до плюс 50 °С до 95 % при температуре воздуха 25 оС от 70 до 106,7 кПа (от 537 до 800 мм рт. ст.) |
По требованиям безопасности приборы соответствуют ГОСТ 12.2.091, категория измерений II, степень загрязнения 2.
Знак утверждения типананосится на переднюю панель приборов методом шелкографии, в эксплуатационной документации на титульных листах знак утверждения типа наносится типографским способом.
Комплектность средства измеренияприведена в таблице 3.
Таблица 3
|
Наименование прибора |
Обозначение прибора |
Количеств о |
Заводской номер |
Примечание |
|
Источник переменного напряжения Б2-9 |
ТНСК. 418114.003 |
1 | ||
|
Шнур сетевой С13-С14 3x1 мм2 (2 м) |
РЕ00058 |
1 | ||
|
Шнур сетевой евро-С13 3x1 мм2 (2,5 м) |
SH10193R |
1 | ||
|
Клемма PVC-Fork 22-16 |
2-32043-1 |
3 | ||
|
ЗИП: Вставка плавкая ВП 2Б- 1В 10 А 250 В |
АГО.481.305ТУ |
2 | ||
|
Руководство по эксплуатации |
ТНСК.418114.003РЭ |
1 | ||
|
Формуляр |
ТНСК.418114.003ФО |
1 | ||
|
Ящик укладочный |
ТНСК.323365.058 |
1 |
приведены в эксплуатационном документе.
Нормативные и технические документы, устанавливающие требования к источникам переменного напряжения Б2-9
ТНСК.418114.003 ТУ Источник переменного напряжения Б2-9. Технические условия.
ИзготовительАкционерное общество «Научно - производственная фирма «Техноякс»
(АО «НПФ «Техноякс»)
ИНН 7719247218
Адрес: 105484, г. Москва, ул. Парковая 16-я, дом. 30, эт. 4, пом. I, комн. № 5
Телефон (факс): (499) 464-23-47, 464-59-81
Web-сайт: www.tehnojaks.com; E-mail: mail@tehnojaks.ru
Испытательный центр:Федеральное бюджетное учреждение «Государственный региональный центр стандартизации, метрологии и испытаний в Нижегородской области»
(ФБУ «Нижегородский ЦСМ»)
Адрес: 603950, г. Нижний Новгород, ул. Республиканская, д. 1
Телефон (831) 428-78-78, факс (831) 428-57-48
Web-сайт: www.nncsm.ru
Е-mail: mail@nncsm.ru
Аттестат аккредитации ФБУ «Нижегородский ЦСМ» по проведению испытаний средств измерений в целях утверждения типа № 30011-13 от 27.11.2013 г.
УТВЕРЖДЕНО приказом Федерального агентства по техническому регулированию и метрологии от « 18 » ноября 2025 г. №_____489Лист № 1
Всего листов 7
Регистрационный № 80641-20
ОПИСАНИЕ ТИПА СРЕДСТВА ИЗМЕРЕНИЙ
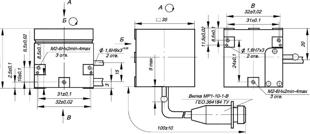
Акселерометры серии 1C Назначение средства измеренийАкселерометры серии 1C (далее по тексту - акселерометры) предназначены для измерений вибрационного и ударного ускорения.
Описание средства измерений
Принцип действия акселерометров основан на прямом пьезоэлектрическом эффекте, заключающемся в генерации электрического сигнала, пропорционального воздействующему ускорению.
Конструктивно акселерометры представляют собой пьезокерамический или пьезокристаллический чувствительный элемент, инерционную массу, сигнальные выводы, заключённые в металлический корпус, встроенный соединитель или кабельный вывод. Акселерометры условно делятся на: акселерометры общего назначения - 1C1; промышленные акселерометры - 1C2; ударные акселерометры - 1C3, высокочувствительные акселерометры -1С4.
Акселерометры выпускаются в одноосевых и трёхосевых исполнениях. Модификации акселерометров различаются амплитудным и частотным диапазонами измерений, коэффициентом преобразования, способом закрепления на объекте, типом выхода, материалом
корпуса.
Структу
ХХ
ра
Х
обозначений акселерометров (символы «Х» могут отсутствовать):
-ХХ
-
- для промышленных акселерометров (1С2) - значение коэффициента преобразования в пКл/g;
-
- для ударных акселерометров и общего назначения - порядковый номер,
соответствующий материалу корпуса (нержавеющая сталь или титан - 01)_______
буквенное обозначение, определяющее тип кабельной заделки и соединителя: А - кабельный вывод;
М - кабельный вывод в металлорукаве;
В - соединитель одно контактный (10-32 UNF);
C - соединитель четырех контактный (1/4-28 UNF)_____________________________
буквенное обозначение, определяющее направление сигнальных выводов: Т - вертикальное расположение;
Н - горизонтальное расположение_______________________________________________
порядковый номер разработки
порядковый номер в соответствии с назначением:
-
1 - акселерометры общего назначения;
-
2 - промышленные акселерометры;
-
3 - ударные акселерометры;
-
4 - высокочувствительные акселерометры________________________
буквенное обозначение, соответствующее выходному сигналу: С - заряд
индекс измеряемой физической величины: 1 - ускорение
Маркировка акселерометров, включая заводской номер, состоящий из цифр арабского алфавита, выполнена методом лазерной гравировки. Нанесение знака поверки на акселерометры не предусмотрено. Конструктивные особенности акселерометров приведены в таблице 1. Внешний вид акселерометров приведён на рисунках 1, 2, 3, 4.
Пломбирование акселерометров не предусмотрено
Таблица 1 - Конструктивные особенности акселерометров
|
Модификация |
Конструктивные особенности | |||
|
Кол-во изм. осей |
Способ крепления |
Тип выхода |
Материал корпуса | |
|
Акселеромет |
ры общего назначения 1C1 | |||
|
1C101HB-XX |
1 |
шпилька M5 |
горизонтальный разъёмный вывод с одно контактным соединителем (10-32 UNF) |
нержавеющая сталь / титановый сплав |
|
1С102НВ-ХХ | ||||
|
1С101ТВ-ХХ |
вертикальный разъёмный вывод с одно контактным соединителем (10-32 UNF) | |||
|
1С102ТВ-ХХ | ||||
|
1С101НА-ХХ |
горизонтальный встроенный кабель | |||
|
1C151HA |
3 |
винт M4 |
титановый сплав | |
|
1C151HC |
горизонтальный разъёмный вывод с четырех контактным соединителем (1/4-28 UNF) | |||
|
1C152HA |
клеевой |
горизонтальный встроенный кабель | ||
|
Промышленные акселерометры 1C2 | ||||
|
1С201НА-ХХ* |
1 |
3 винта M4 |
горизонтальный встроенный кабель |
нержавеющая сталь |
|
1С202НА-ХХ* |
4 винта M3 | |||
|
1С221НА |
клеевой | |||
|
1С205НА-ХХ* |
3 винта M4 | |||
|
1С206НА | ||||
|
1С203НМ-ХХ* |
3 винта M4 |
горизонтальны встроенный кабель с металлорукавом | ||
|
1С204НМ-ХХ* |
4 винта M3 | |||
|
Ударные акселерометры 1C3 | ||||
|
1C302HA |
1 |
клеевой |
встроенный кабель |
титановый сплав |
|
1С303НА-ХХ |
нержавеющая сталь / титановый сплав | |||
|
1С301НА-ХХ |
резьбовой хвостовик M5 | |||
|
1С304НА-ХХ | ||||
|
1С305НА-ХХ | ||||
|
1С306НА-ХХ | ||||
|
1С351НА-ХХ |
3 |
винт М3 | ||
|
Высокочувствительные акселерометры 1С4 | ||||
|
1С401НВ-ХХ* |
1 |
шпилька M5 |
горизонтальный разъёмный вывод с одно контактным соединителем (10-32 UNF) |
нержавеющая сталь |
|
1С402НВ-ХХ* | ||||
|
* - где ХХ обозначение, зависящее от номинального значения коэффициента преобразования | ||||
GTLob
1C101HB
а) 1C101HB-XX

GTLaMI
1С101НА
№00000
в) 1С101НА-ХХ
1С102НВ-ХХ
N“0000
г) 1С102НВ-ХХ

б) 1С101ТВ-ХХ
д) 1С102ТВ-ХХ
Рисунок 1 - Внешний вид однокомпонентных акселерометров общего назначения 1С1ХХХХ
GTLab1С152НА
■J________
а) 1C151HA
б) 1C151HC
в) 1C152HA
Рисунок 2 - Внешний вид трёхкомпонентных акселерометров общего назначения 1С15ХХХ
и
GTLob 1С2О1НД| №0000И
а) 1С201НА-ХХ



д) 1С205НА-ХХ
Рисунок 3 (3TLab 1СЗО1НД
№ О О О О О I
- Внешний вид промышленных акселерометров 1С2ХХХХ
-
1СЗО4НА
GTLab
1С302НА
№00000
GT-ab
1СЗОЗНА
№00000
а) 1С301НА-ХХ
д) 1С305НА-ХХ
е) 1С306НА-ХХ
ж) 1С351НА-ХХ
Рисунок 4 - Внешний вид ударных акселерометров 1С3ХХХХ

а) 1С401НВ-ХХ б) 1С402НВ-ХХ
Рисунок 5 - Внешний вид высокочувствительных акселерометров 1С4ХХХХ
Таблица 2 - Метрологические характеристики
|
Наименование характеристики |
Значение |
|
Номинальное значение коэффициента преобразования на базовой частоте 200 Гц, пКлДмгс-2): | |
|
-для 1С301НА-ХХ |
0,0025 |
|
-для 1С302НА, 1С351НА-ХХ |
0,02 |
|
- для 1С306НА-ХХ |
0,03 |
|
- для 1С304НА-ХХ |
0,1 |
|
-для 1C152HA, 1C201HA-2, 1С202НА-2, 1C221HA, 1С303НА-ХХ, | |
|
1С305НА-ХХ, 1C205HA-2 |
0,2 |
|
-для 1C201HA-5, 1С202НА-5, 1C205HA-5 |
0,5 |
|
-для 1С101ХХ-ХХ, 1С151ХХ |
1 |
|
-для 1C203HM-20, 1C204HM-20 |
2 |
|
-для 1С102ХХ-ХХ, 1С203НМ-100, 1С204НМ-100, 1C206HA |
10 |
|
- для 1C401HB-200 |
20 |
|
- для 1C401HB-300 |
30 |
|
- для 1C402HB-500 |
50 |
|
- для 1C402HB-1000 |
100 |
|
Отклонение действительного значения коэффициента преобразования от номинального значения, %, в пределах: | |
|
- для акселерометров 1С1, 1С2, 1С4 |
±20 |
|
- для ударных акселерометров 1С3 |
±30 |
|
Максимальное значение амплитуды измеряемого ускорения, м/с2, не менее: | |
|
-для 1С301НА-ХХ, 1С306НА-ХХ |
1000000 |
|
-для 1С302НА-ХХ, 1С351НА-ХХ |
200000 |
|
- для 1С304НА-ХХ |
150000 |
|
-для 1С101ХХ-ХХ, 1С303НА-ХХ, 1С305НА-ХХ |
100000 |
|
- для 1C152HA |
30000 |
|
-для 1C151HA, 1C151HC |
25000 |
|
-для 1С102ХХ-ХХ, 1С203НМ-20, 1C204HM-20 |
15000 |
|
-для 1C201HA-2, 1С201НА-5, 1C202HA-2, 1С202НА-5, 1С203НМ-100, | |
|
1C204HM-100, 1C205HA-2, 1C205HA-5, 1C206HA, 1C221HA |
10000 |
|
-для 1C401HB-200, 1C401HB-300 |
3000 |
|
- для 1C402HB-500, 1C402HB-1000 |
2000 |
|
Диапазон рабочих частот, Гц: | |
|
-для 1С301НА-ХХ |
от 10 до 50000 |
|
-для 1С302НА |
от 20 до 30000 |
|
-для 1С35ША-ХХ |
от 20 до 25000 |
|
-для 1С304НА |
от 5 до 23000 |
|
-для 1C152HA, 1С303НА-ХХ, 1С305^-ХХ, 1С306^-ХХ |
от 5 до 20000 |
|
- для 1C221HA |
от 5 до 10000 |
|
-для 1С101ХХ-ХХ |
от 0,5 до 16000 |
|
-для 1C151HA, 1С151НС |
от 0,5 до 10000 |
|
- для 1С102ХХ-ХХ |
от 0,5 до 8000 |
|
-для 1C203HM-20, 1C204HM-20 |
от 2 до 12000 |
|
-для 1C201HA-2, 1C202HA-2 |
от 2 до 10000 |
|
-для 1С201ХХ-5, 1C203HM-100, 1C204HM-100, 1C206HA |
от 2 до 8000 |
|
- для 1C205HA-2 |
от 2 до 3000 |
|
- для 1C205HA-5 |
от 2 до 1500 |
|
- для 1C401HB-200, 1C401HB-300, 1C402HB-500, 1C402HB-1000 |
от 0,1 до 3000 |
Продолжение таблицы 2
|
Наименование характеристики |
Значение |
|
Нелинейность амплитудной характеристики, %, в пределах: - для акселерометров 1С1, 1С2, 1C4 в рабочем диапазоне амплитуд |
±4 |
|
- для акселерометров 1С3 в диапазоне до 100000 м/с2 включительно |
±4 |
|
- для акселерометров 1С3 в диапазоне св. 100000 м/с2 |
±7 |
|
Неравномерность частотной характеристики, %, в пределах: - для всех модификаций, кроме 1C3, в рабочем диапазоне частот |
±12,5 |
|
- для 1С3, в диапазоне частот от 100 до 20000 Гц |
±12,5 |
|
- для 1С3 в рабочем диапазоне частот |
±30 |
|
- для акселерометров 1С2 в диапазоне частот от 10 до 1000 Гц |
±5 |
|
Относительный коэффициент поперечного преобразования, %, не более |
5 |
|
Пределы допускаемой основной относительной погрешности при измерении ускорения в рабочих диапазонах амплитуд и частот (для 1С3 в диапазоне частот от 100 до 20000 Гц), %, в пределах |
±15 |
|
Частота установочного резонанса в осевом направлении, кГц, не менее: -для Ю301НА-ХХ |
105 |
|
-для 1('3С)211Л, 1C351HA-ХХ |
90 |
|
- для IC30411А-ХХ |
70 |
|
-для 1C152HA, Ю303НА-ХХ, ^305^^^ 1C306HA-ХХ |
60 |
|
-для Ю01ХХ-ХХ |
50 |
|
-для 1C203HМ-20, 1C204HM-20 |
36 |
|
-для Ю51ХХ, 1С201НА-2, Ю202НА-2, 1C221HA |
30 |
|
-для Ю02ХХ-ХХ, ^201^-5, Ю202НА-5, 1С203НМ-100, 1C204HМ-100, 1C206HA |
20 |
|
- для 1C401HB-200, 1C401HB-300, 1C402HB-500, 1C402HB-1000, 1C205HA-2 |
9 |
|
- для 1C205HA-5 |
5 |
|
Коэффициент влияния температуры окружающего воздуха, %/°С, в пределах: -для всех акселерометров (кроме 1C301HA, 1C306HA-ХХ, 1C201HA-XX, 1C202HA-XX, 1C203HM-XX, 1C204HM-XX, ^205^^^ 1C206HA, 1C221HA) |
±0,2 |
|
- для 1C301HA, 1C306HA |
±0,03 |
|
- для 1C203HM-XX, 1C204HM-XX, 1C206HA: - в диапазоне температур от -60 °С до +20 °С |
-0,15 |
|
- в диапазоне температур от +20 °С до +250 °С |
+0,09 |
|
- для акселерометра 1C221HA: - в диапазоне температур от -60 °С до +20 °С |
-0,15 |
|
- в диапазоне температур от +20 °С до +300 °С |
+0,07 |
|
- для 1C201HA-XX, 1C202HA-XX: - в диапазоне температур от -60 °С до +20 °С |
-0,15 |
|
- в диапазоне температур от +20 °С до +400 °С |
+0,05 |
|
- для акселерометров 1C205HA-XX: - в диапазоне температур от -60 °С до +20 °С |
-0,15 |
|
- в диапазоне температур от +20 °С до +600 °С |
+0,05 |
|
Нормальные условия измерений: - температура окружающего воздуха, °С |
от 18 до 25 |
|
- относительная влажность воздуха, %, не более |
80 |
Таблица 3 - Основные технические характеристики
|
Наименование характеристики |
Значение |
|
Полярность выходного сигнала |
положительная |
|
Электрическая ёмкость, пФ, не менее |
200 |
|
Электрическое сопротивление изоляции, МОм, не менее: - для всех акселерометров (кроме 1C201HА-ХХ, IC20211А-ХХ. 1С205НА-ХХ) |
1000 |
|
-для 1С201НА-ХХ, 1С202НА-ХХ: - в нормальных условиях |
20 |
|
- при относительной влажности 95 % и температуре 35 С |
1,0 |
|
-вдиапазонетемпературотминус60доплюс400 С |
0,5 |
|
- для 1С205НА-ХХ: - в нормальных условиях |
20 |
|
- при относительной влажности 95 % и температуре 35 С |
1,0 |
|
- в диапазоне температур от минус 60 до плюс 600 ° С |
0,5 |
|
Рабочие условия эксплуатации: а) температура окружающей среды, °С: -для 1С401НВ-300, 1С402НВ-1000 |
от-60до+100 |
|
-для 1С101ХХ-ХХ, 1С102ХХ-ХХ, 1С151ХХ, 1С152ХХ, 1С302НА, 1С303НА-ХХ, 1С304НА-ХХ, 1С305НА-ХХ, 1С351НА-ХХ, 1С401НВ-200, 1С402НВ-500 |
от-60до+150 |
|
-для 1С301НА-ХХ, 1С306НА-ХХ |
от-60до+200 |
|
-для 1С203НМ-ХХ, 1С204НМ-ХХ, 1С206НА |
от-60до+250 |
|
-для 1С221НА |
от-60до+300 |
|
-для 1C201HA-XX, 1C202HA-XX |
от-60до+400 |
|
- для 1C205HA-XX |
от-60до+600 |
|
б)относительнаявлажностьвоздухапритемпературе35 °С, %, не более |
95 |
|
Масса (без кабеля), г, не более: - для акселерометров общего назначения 1С1 |
40 |
|
- для промышленных акселерометров 1С2 |
140 |
|
- для ударных акселерометров 1С3 |
2,6 |
|
- для высокочувствительных акселерометров 1С4 |
60 |
|
Габаритные размеры (диаметрхвысота), мм, не более: -для 1С101НВ-ХХ, 1С101НА-ХХ |
11,0х13,5 |
|
-для 1С101ТВ-ХХ |
11,0х21,0 |
|
-для 1С102НВ-ХХ |
18,0х20,5 |
|
-для 1С102ТВ-ХХ |
18,0х28,5 |
|
-для 1С151НА, 1С151НС (длинахширинахвысота) |
19,5х19,5х10 |
|
- для 1С152НА (длинахширинахвысота) |
9,5х9,5х6,0 |
|
-для 1С201НА-ХХ, 1С202НА-ХХ, 1С203НМ-ХХ, 1С204НМ-ХХ, 1С205НА-ХХ, 1С206НА |
22,5х33,5 |
|
- для 1С221НА (диаметрхдлина) |
7,0х8,0 |
|
-для 1С301НА-ХХ |
7,0х14,5 |
|
- для 1С302НА (длинахширинахвысота) |
4,0х3,0х2,6 |
|
- для 1С303НА-ХХ |
6,0х6,0 |
|
- для 1С304НА-ХХ |
6,0х10,5 |
|
- для 1С305НА-ХХ |
8,0х13,3 |
|
- для 1С306НА-ХХ |
13,7х24,5 |
|
- для 1С351НА-ХХ (длинахширинахвысота) |
9,0х9,0х4,4 |
|
-для 1С401НВ-ХХ |
24,0х20,0 |
|
- для 1С402НВ-ХХ |
24,0х25,0 |
Знак утверждения типа
Нанесение знака утверждения типа на средство измерений не предусмотрено. Знак утверждения типа наносится на титульный лист паспорта ГТБВ.402152.ХХХ-ХХПС и руководства по эксплуатации ГТБВ.402152РЭ типографским способом в левом верхнем углу.
Комплектность средства измерений
Таблица 4 - Комплектность акселерометра
|
Наименование |
Обозначение |
Количество |
|
Акселерометр 1('ХХХХХ-ХХ |
ГТБВ.402152.ХХХ-ХХ |
1 шт. |
|
Акселерометр 1('ХХХХХ-ХХ. Паспорт |
ГТБВ.402152.ХХХ-ХХПС |
1 шт. |
|
Акселерометры серии 1C. Руководство по эксплуатации |
ГТБВ.402152РЭ |
1 экз. на партию |
приведены в руководстве по эксплуатации ГТБВ. 402152РЭ, раздел 2.
Нормативные документы, устанавливающие требования к средству измеренийПриказ Федерального агентства по техническому регулированию и метрологии от 27 декабря 2018 г. № 2772 «Об утверждении государственной поверочной схемы для средств измерений виброперемещения, виброскорости, виброускорения и углового ускорения»;
ГТБВ.402152ТУ. Акселерометры серии 1C. Технические условия.
ИзготовительОбщество с ограниченной ответственностью «ГТЛаб» (ООО «ГТЛаб»)
ИНН: 5254494306
Адрес: 607190, г. Саров Нижегородской обл., ул. Шверника, д. 17Б
Телефон: (83130) 49444
Факс: (83130) 49888
E-mail: info@gtlab.pro
Испытательный центр
Федеральное Государственное унитарное предприятие «Российский федеральный ядерный центр - Всероссийский научно-исследовательский институт экспериментальной физики» (ФГУП «РФЯЦ-ВНИИЭФ»)
Адрес: 607188, г. Саров Нижегородской обл., пр. Мира, д. 37
Телефон: (83130) 22224, 23375
Факс: (83130) 22232
E-mail: nio30@olit.vniief.ru
Уникальный номер записи в реестре аккредитованных лиц RA.RU.311769.
УТВЕРЖДЕНО приказом Федерального агентства по техническому регулированию и метрологии2489
Лист № 1
Всего листов 3
Регистрационный № 81407-21
ОПИСАНИЕ ТИПА СРЕДСТВА ИЗМЕРЕНИЙ
Пробники напряжения Я6-124 Назначение средства измеренийПробники напряжения Я6-124 (далее - пробники) предназначены (совместно с измерительными приемниками, анализаторами спектра, вольтметрами селективными) для измерений напряжения синусоидальных, шумовых и импульсных радиопомех в сетях электропитания, линиях связи, управления и передачи данных.
Описание средства измеренийПринцип действия пробников основан на методе высокочастотной фильтрации с использованием последовательно соединенных резистора и конденсатора.
Конструктивно пробники состоят из диэлектрического корпуса, на торце которого расположен входной разъем для подключения измерительного штыря. На боковой поверхности находится провод черного цвета со штырем для подключения к проводу измерительного заземления. С противоположной стороны корпуса расположен кабель для подключения к измерительному оборудованию.
Общий вид пробников, обозначение мест нанесения знака утверждения типа,
Место пломбировки от несанкционированного доступа
Место нанесения знака утверждения типа и заводского номера
Рисунок 1 - Общий вид пробника, обозначение
места нанесения знака утверждения типа и заводского номера, схема пломбировки от несанкционированного доступа
|
заводского номе |
ра и пломбирования представлены на рисунке 1 | |||
|
Наконечники: |
«крокодил» |
«игла» |
d=4 мм | |
Заводской номер наносится на шильдик на корпус пробника методом шелкографии. Формат нанесения заводского номера - буквенно-цифровой.
Нанесение знака поверки на средство измерений не предусмотрено.
Метрологические и технические характеристикиТаблица 1 - Метрологические характеристики
|
Наименование характеристики |
Значение |
|
Рабочий диапазон частот, МГц |
от 0,0001 до 1000 |
|
Коэффициент калибровки (на нагрузку 50 Ом) в зависимости от частоты напряжения переменного тока, дБ от 0,1 до 9 кГц включ. св. 0,009 до 400 МГц включ. св. 400 до 1000 МГц |
от 25 до 65* от 23 до 27* от 18 до 27* |
|
Пределы допускаемой абсолютной погрешности коэффициента калибровки в диапазоне частот, дБ |
±2 |
|
* - конкретные значения приведены в формуляре | |
Таблица 2 - Основные технические характеристики
|
Наименование характеристики |
Значение |
|
Максимальное входное напряжение постоянного тока, В |
500 |
|
Максимальное входное напряжение переменного тока частотой 50 Гц, 400 Гц (среднее квадратическое значение), В |
250 |
|
Габаритные размеры, мм, не более:
|
30 130 |
|
Масса, кг, не более |
0,5 |
|
Рабочие условия применения:
|
от +5 до +40 от 30 до 90 от 84 до 106 |
наносится на титульный лист руководства по эксплуатации типографским способом и на корпус пробника в виде наклейки.
Комплектность средства измеренийТаблица 3 - Комплектность средства измерений
|
Наименование |
Обозначение |
Количество |
|
Пробник напряжения в составе: |
Я6-124 | |
|
Пробник |
- |
1 шт. |
|
Наконечник «игла» |
- |
1 шт. |
|
Наконечник d=4 мм |
- |
1 шт. |
|
Наконечник «крокодил» |
- |
1 шт. |
|
Руководство по эксплуатации |
ЯТИР.418131.124 РЭ |
1 экз. |
|
Формуляр |
ЯТИР.418131.124 ФО |
1 экз. |
|
Методика поверки |
ЯТИР.418131.124 МП |
1 экз. |
|
Футляр |
- |
1 шт. |
приведены в разделе 6 «Порядок работы» документа ЯТИР.418131.124 РЭ «Пробники напряжения Я6-124. Руководство по эксплуатации».
Нормативные документы, устанавливающие требования к средству измерений ГОСТ Р 51319-99 Совместимость технических средств электромагнитная. Приборы для измерения индустриальных радиопомех. Технические требования и методы испытаний
ГОСТ 22261-94 Средства измерений электрических и магнитных величин. Общие технические условия (с Изменением N 1)
ЯТИР.418131.124 ТУ Пробник напряжения Я6-124.Технические условия
Правообладатель
Общество с ограниченной ответственностью "Электронные измерительные системы" (ООО "Электис")
ИНН 5263070568
Адрес юридического лица: 603040, г. Нижний Новгород, ул. Ногина, 4-53, Телефон (факс):+7 (831) 273-39-29,
Web-сайт: www.elsysnn.ru,
E-mail:elena7608@gmail.com
ИзготовительОбщество с ограниченной ответственностью «Электронные измерительные системы» (ООО «Электис»)
ИНН 5263070568
Адрес: 603040, г. Нижний Новгород, ул. Ногина, 4-53
Телефон(факс): +7 (831) 273-39-29
Web-сайт: www.elsys-nn.ru E-mail: elena7608@gmail.com
Испытательный центрФедеральное государственное унитарное предприятие «Всероссийский научноисследовательский институт физико-технических и радиотехнических измерений»
Адрес: 141570, Московская обл., г. Солнечногорск, рп. Менделеево, промзона ВНИИФТРИ.
Телефон (факс): +7 (495) 526-63-00
Web-сайт: www.vniiftri.ru
E-mail: office@vniiftri.ru Аттестат аккредитации ФГУП «ВНИИФТРИ» по проведению испытаний средств измерений в целях утверждения типа № 30002-13 от 11.05.2018 г.

