Методика поверки «ГСИ. Расходомеры ультразвуковые UFM 3030, UFM 3030-300, UFM 500-030, UFM 500-300» (МП 48218-11)
УТВЕРЖДАЮ
Руководи гель ГЦИ СИ ФГУП «ВНИИМС»
|
В.Н.Яншин | |
|
Мл. | |
|
J | |
|
'-,'2011г | |
|
/ |
Государственная система обеспечения единства измерений
Расходомеры ультразвуковые
UFM 3030, UFM 3030-300, UFM 500-030, UFM 500-300
Методика поверки
Москва 2011 г.
Настоящая методика распространяется на расходомеры ультразвуковые UFM 3030, UFM 3030-300, UFM 500-030, UFM 500-300, предназначенные для измерений расхода жидкостей и сжиженных газов в трубопроводах, и устанавливает правила и порядок проведения первичной и периодических поверок.
В методике изложены следующие способы поверки расходомера:
-
- с использованием весовой поверочной установки;
-
- с использованием турбопоршневой поверочной установки;
-
- с использованием поверочной установки с образцовым преобразователем расхода;
-
- с использованием калибровочного резервуара;
-
- в условиях эксплуатации с использованием накладных ультразвуковых расходомеров;
-
- в условиях эксплуатации с использованием преобразователей расхода системы измерения количества и показателей качества нефти (СИКН) или ТПУ;
-
- имитационный метод без использования эталонного объема, для расходомеров диаметром от 25 мм до 3000 мм.
Интервал между поверками — 4 года.
1 ОПЕРАЦИИ ПОВЕРКИ
-
1.1 Поверка расходомеров может быть проведена проливным методом, имитационным методом, или на месте эксплуатации поверяемого расходомера методом , с использованием накладных ультразвуковых расходомеров или преобразователей расхода системы измерения количества и показателей качества нефти (СИКН) или ТПУ в зависимости от диаметра и конкретных условий применений расходомеров.
Пределы допускаемой основной относительной погрешности по результатам поверки устанавливаются следующим образом:
- для расходомеров изготовленных по специальному запросу и используемых в коммерческих узлах учета в диапазоне скоростей потока
от 0,5 м/с до 15 м/с - ±0,4 %
при поверке в условиях эксплуатации на рабочей среде в условиях эксплуатации с использованием преобразователей расхода системы измерения количества и показателей качества нефти (СИКН) или с использованием стационарно установленных (или передвижных) на месте эксплуатации расходомера ТПУ;
- для расходомеров UFM 3030. UFM 3030-300, UFM 500-030, UFM 500-300 в диапазоне скоростей потока
от 0,5 м/с до 20 м/с - ± 0,5 %
от 0,25 м/с до 0,5 м/с - ± 1,0 %
от 0,125 м/с до 0,25 м/с -±2,0%
от 0,0625 м/с до 0,125 м/с - ± 4,0 %
при выпуске из производства и первичной (периодической) поверке расходомеров
на поверочных установках;
- для расходомеров
UFM 500F-HT, UFM 500F-030 НТ в диапазоне скоростей
потока
от 1,0 м/с до 20 м/с
-± 1,0%
- ± 2,0 %
- ± 4,0 %
от 0,5 м/с до 1,0 м/с
от 0,25 м/с до 0,5 м/с
при выпуске из производства и первичной (периодической) поверке расходомеров на поверочных установках;
- для расходомеров UFM 3030, UFM 3030-300, UFM 500-030, UFM 500-300 в диапазоне скоростей потока
от 0,5 м/с до 20 м/с - ± 1,0 %
от 0,25 м/с до 0,5 м/с - ± 2,0 %
от 0,125 м/с до 0,25 м/с -±4,0%
от 0,0625 м/с до 0,125 м/с - ± 8,0 %
при выпуске из производства и первичной (периодической) поверке расходомеров имитационным методом;
- для расходомеров UFM 500F-FIT, UFM 500F-030 НТ в диапазоне скоростей потока
- ± 2,0 %
-
- ± 4,0 %
-
- ± 8,0 %
от 1,0 м/с до 20 м/с от 0,5 м/с до 1,0 м/с от 0,25 м/с до 0,5 м/с при выпуске из производства и первичной (периодической) поверке расходомеров
имитационным методом;
- для расходомеров UFM 3030, UFM 3030-300, ГЕМ 500-030, UFM 500-300 в диапазоне скоростей потока
от 0,5 м/с до 20 м/с - ±3,0 % или ± 6,0 %
при поверке в условиях эксплуатации с использованием накладных ультразвуковых расходомеров с пределами основной относительной погрешности ± 1,0 % или ± 2,0 % (соответственно).
-
1.2 При проведении первичной или периодической поверке проводятся следующие операции в зависимости от метода поверки:
Таблица 1 - Операции поверки
|
Операция |
Поверка проливным методом |
Поверка имитационным методом |
Поверка в условиях эксплуатации с помощью накладных расходомеров |
|
Внешний осмотр, проверка состава и комплектности расходомера |
II 6.1 |
П. 6.1 |
П. 6.1 |
|
Опробование расходомера |
II 6.2 |
II 6.2 |
- |
|
Проверка нулевой точки расходомера |
II 6.3 |
II 6.10 |
II 6.3 |
|
Проверка метрологических характеристик. Проведение измерений |
II. 6.4, п. 6.5, п. 6.6 или п. 6.7 |
II 6.10 |
II 6.8 |
|
Проверка метрологических характеристик. Обработка результатов измерений |
II 6.9 |
- |
П. 6.9 |
-
1.3 Допускается поверка расходомера не в полном диапазоне паспортных значений параметров, а в эксплуатационном диапазоне.
-
1.4 Допускается по согласованию с представителем территориального органа Госстандарта вносить в методику поверки изменения. При этом должна быть обеспечена необходимая достоверность поверки.
2 СРЕДСТВА ПОВЕРКИ
-
2.1 При проведении поверки расходомеров проливным методом с использованием весовой поверочной установки должны быть применены следующие средства поверки:
-
2.1.1 Установки поверочные типа УПСЖ 50/ВМ (УПСЖ 50/ВМГ). Предел допускаемой основной относительной погрешности при измерении объемного расхода, объема эталонными расходомерами-счетчиками ± 0,25 %.
-
2.1.2 Установки поверочные автоматизированные УПСЖ 600 ВШ. Пределы основной относительной погрешности эталонными расходомерами и использовании импульсных (аналоговых) измерительных каналов: при измерении объема 0,15 (0,16) %; при измерении массы ±0,10 (0,11) %.
-
2.1.3 Частотомер электронно-счетный фирмы Agilent Technologies модели 53131 А, диапазон измерения (0 - 225) МГц, ПГ ± (5-10’6).
-
2.1.4 Калибратор аналоговых сигналов Fluke 715, диапазон измерения тока 4-20 мА, с пределами относительной погрешности ±0,015 %. диапазон измерения напряжения до 20 В с пределами относительной погрешности ± 0,01 %;
-
2.1.5 Магазин сопротивлений Р 4831 по ТУ 2.704.0001-92, пределы допускаемого отклонения сопротивления не более ± 0,02 %;
-
2.1.6 Секундомер СОСпр-2б-2-0Ю ТУ 25-1894.003-90 диапазон измерения 0-60 сек, цена деления 0,2 сек, класс точности 2.
-
-
2.2 При проведении поверки расходомеров проливным методом с использованием ТПУ должны быть применены следующие средства поверки:
-
2.2.1 Установка поверочная счетчиков жидкости УПСЖ 400/1500. Пределы относительных погрешностей измерений объема при использовании ТПУ ± 0,05 %. Пределы абсолютной погрешности измерений температуры ±0,2°С; Пределы приведенной погрешности измерений избыточного давления ± 0,4 %.
-
2.2.2 Частотомер электронно-счетный фирмы Agilent Technologies модели 53131А, диапазон измерения (0 - 225) МГц. Разрешение при измерении временного интервала 500 пс, погрешность генератора ± (5-10’6).
-
2.2.3 Секундомер СОСпр-2б-2-ОЮ ТУ 25-1894.003-90 диапазон измерения 0-60 сек, цена деления 0,2 сек, класс точности 2.
-
-
2.3 При проведении поверки расходомеров проливным методом с использованием эталонного преобразователя расхода должны быть применены следующие средства поверки:
-
2.3.1 Установка поверочная расходомерная Flow Master. Пределы допускаемой относительной погрешности измерений объема ±0,015 %. Пределы допускаемой относительной погрешности установки при измерении объемного расхода и объема жидкости ± 0,15 %.
-
2.3.2 Установка поверочная счетчиков жидкости УПСЖ 400/1500. Пределы относительных погрешностей измерений объема при использовании ТПР ± 0,15 %. Пределы абсолютной погрешности измерений температуры ± 0,2 °C; Пределы приведенной погрешности измерений избыточного давления ± 0,4 %.
-
2.3.3 Частотомер электронный фирмы Agilent Technologies модели 53131А, диапазон измерения (0 - 225) МГц, ПГ ± (5-106).
-
2.3.4 Калибратор аналоговых сигналов Fluke 715, диапазон измерения тока 4-20 мА, с пределами относительной погрешности ±0,015 %, диапазон измерения напряжения до 20 В с пределами относительной погрешности ± 0,01 %;
-
2.3.5 Магазин сопротивлений Р 4831 по ТУ 2.704.0001-92, пределы допускаемого отклонения сопротивления не более ± 0,02 %;
-
2.3.6 Секундомер СОСпр-2б-2-ОЮ ТУ 25-1894.003-90 диапазон измерения 0- 60 сек, цена деления 0,2 сек, класс точности 2.
-
-
2.4 При проведении поверки расходомеров проливным методом с использованием калиброванного резервуара должны быть применены следующие средства поверки:
-
2.4.1 Мерник эталонный 2-го разряда М2р-1500 с пределами погрешности ± 0,1 %. (калиброванный резервуар):
-
2.4.2 Частотомер электронный фирмы Agilent Technologies модели 53131 А, диапазон измерения (0 - 225) МГц, ПГ ± (5-10 6).
-
-
2.5 При проведении первичной поверки расходомеров имитационным методом должны быть применены средства поверки согласно МИ 2983-2006 «ГСИ. Расходомеры-счетчики жидкости ультразвуковые UFM 500. Методика поверки», а при проведении периодической поверки:
-
2.5.1 Калибраторы токовой петли Fluke 707, пределы допускаемой абсолютной погрешности измерений силы постоянного тока ±(0,0151тм+2 ед.мл.р.) А
-
2.5.2 Частотомер электронный фирмы Agilent Technologies модели 53131 А, диапазон измерения (0 - 225) МГц, ПГ ± (5-10'8).
-
-
2.6 При проведении поверки расходомеров в условиях эксплуатации с использованием накладных расходомеров должны быть применены следующие средства поверки:
-
2.6.1 Расходомеры ультразвуковые OPTISONIC 6300 и UFM 610 с пределами основной относительной погрешности ± 1,0 % или ±2,0 % (соответственно);
-
2.6.2 Калибратор аналоговых сигналов Fluke 715, диапазон измерения тока 4-20 мА, с пределами относительной погрешности ± 0,015 %, диапазон измерения напряжения до 20 В с пределами относительной погрешности ± 0,01 %;
-
2.6.3 Магазин сопротивлений Р 4831 по ТУ 2.704.0001-92, пределы допускаемого отклонения сопротивления не более ± 0,02 %;
-
2.6.4 Частотомер электронный фирмы Agilent Technologies модели 53131 А, диапазон измерения (0 - 225) МГц, ПГ ± (5-10'6);
-
2.6.5 Счетчик импульсов программный реверсивный Ф-5007 ТУ 25-04-2271.
-
-
2.7 При проведении поверки расходомеров в условиях эксплуатации с использованием преобразователей расхода системы измерения количества и показателей качества нефти (СИКН) должны быть применены следующие средства поверки:
-
2.7.1 Преобразователи расхода нефти СИКН, применяемые в качестве рабочих эталонов, предел относительной погрешности, которых для одной точки расхода не более ±0,10 %, установленной по результатам предыдущей поверки.
-
2.7.2 Преобразователи давления с пределами допускаемой приведенной погрешности не более ± 0,5 %. Допускается использовать манометры класса точности 0,6.
-
2.7.3 Преобразователи температуры с пределами допускаемой абсолютной погрешности не более ± 0,2 °C. Допускается использовать термометры с пределами абсолютной погрешности не более ± 0,2 °C.
-
2.7.4 СОИ обеспечивающая измерения количества импульсов и входящая в состав СИКН, с пределами допускаемой относительной погрешности определений коэффициентов преобразования преобразователей расхода не более ± 0,025 %.
-
2.7.5 Поточный преобразователь плотности, входящий в состав СИКН, или лабораторный плотномер с пределами допускаемой абсолютной погрешности не более ± 0,36 кг/мЗ, или средства измерений плотности жидкости по ГОСТ 3900 и ГОСТ Р 51069.
-
2.7.6 Поточный вискозиметр, входящий в состав СИКН, с пределами допускаемой погрешности не более ± 1%, или средства измерений вязкости жидкости по ГОСТ 33.
-
-
2.8 Допускается применение другого оборудования, приборов и устройств, характеристики которых не уступают характеристикам вышеприведенного оборудования и приборов. При отсутствии оборудования и приборов с характеристиками, не уступающими указанным, по согласованию с представителями территориального органа Госстандарта, выполняющего поверку, допускается применение оборудования и приборов с характеристиками, достаточными для получения достоверного результата поверки.
-
2.9 Все средства измерения должны быть поверены (аттестованы) и иметь действующие свидетельства или отметки о поверке (метрологической аттестации) или отгиски поверительных клейм.
3 ТРЕБОВАНИЯ БЕЗОПАСНОСТИ
-
3.1 При проведении поверки должны быть соблюдены следующие требования безопасности:
-
3.1.1 К проведению измерений при поверке и обработке результатов измерений допускаются лица, аттестованные в качестве поверителя, изучившие эксплуатационную документацию на расходомеры и средства их поверки, имеющие опыт поверки средств измерений расхода, объема жидкости, а также прошедшие инструктаж по технике безопасности в установленном порядке.
-
3.1.2 При проведении поверки должны быть соблюдены правила безопасности в соответствии с «Правилами технической эксплуатации электроустановок потребителей» и «Правилами техники безопасности при эксплуатации электроустановок потребителей».
-
3.1.3 При работе с измерительными приборами и вспомогательным оборудованием должны быть соблюдены требования безопасности, оговоренные в соответствующих технических описаниях и инструкциях по эксплуатации приборов.
-
3.1.4 Проверить исправность заземления, разъемных соединений, кабелей связи и питания.
-
4 УСЛОВИЯ ПРОВЕДЕНИЯ ПОВЕРКИ
-
4.1 При проведении поверки должны быть соблюдены следующие условия:
-
4.1.1 Окружающая среда - воздух с параметрами:
-
-
- температура 15 - 25 °C;
-
- относительная влажность воздуха от 30 до 80 %;
-
- атмосферное давление от 84 до 106,7 к Па.
-
4.1.2 Поверочная среда - вода, со следующими параметрами:
-
- температура 15 - 25 °C;
-
- давление в трубопроводе не ниже 0,1 МПа.
-
4.1.2.1 При проведении поверки в условиях эксплуатации с использованием накладных расходомеров или преобразователей расхода системы измерения количества и показателей качества нефти (СИКН) в качестве поверочной среды использовать рабочую жидкость.
-
4.1.3 Изменение температуры поверяемой среды в процессе поверки ± 2 °C.
-
4.1.4 Конструкция поверочной установки и условия поверки расходомера должны исключать возможность попадания воздуха в трубопровод.
-
4.1.5 Расходомер должен быть установлен на прямом участке трубопровода. Перед расходомером и после него должны быть прямые участки максимально возможной длины (рекомендуемая длина -10 DN до расходомера, и - 5 DN после расходомера).
-
4.1.6 Режим движения потока поверочной среды должен быть стационарным. Изменение среднего значения расхода в процессе поверки не должно превышать ± 2,5 % от установившегося значения.
-
4.1.7 Величина и стабильность питающего напряжения должна соответствовать исполнению расходомера.
ПРИМЕЧАНИЕ. Допускается выполнение поверки в рабочих условиях эксплуатации расходомера при соблюдении требований к условиям эксплуатации поверочного оборудования. Для обеспечения возможности выполнения поверки расходомера в рабочих условиях эксплуатации монтаж узла учета должен выполняться с байпасным трубопроводом в соответствии с нормативными документами.
5 ПОДГОТОВКА К ПОВЕРКЕ
-
5.1 Перед проведением поверки должны быть выполнены следующие подготовительные работы:
-
5.1.1 Проверка наличия действующих свидетельств о поверке (метрологической аттестации) используемых средств измерений.
-
5.1.2 Проверка наличия эксплуатационной документации на поверяемый расходомер.
-
5.1.3 Проверка соблюдений условий поверки разд. 4.
-
5.1.4 Проверка наличия поверочного оборудования и вспомогательных устройств, перечисленных в разделе 2.
-
5.1.5 Подготовка к работе поверочного оборудования и средств измерений в соответствии с их эксплуатационной документацией.
-
-
5.2 Установка расходомера
Расходомер устанавливается согласно «Руководству по эксплуатации и обслуживанию», раздел 2 «Механический монтаж». При этом необходимо соблюдать следующие требования:
-
5.2.1 Расходомер должен быть правильно сориентирован по направлению потока жидкости.
-
5.2.2 Фланцы и уплотнения при установке должны быть точно выверены, чтобы не создавать помехи потоку.
-
5.2.3 Проверить герметичность фланцевых соединений и узлов системы рабочим давлением. Систему считают герметичной, если в течение 5 минут не наблюдается течи и появление капель поверяемой жидкости, а также отсутствует падение давления по контрольному манометру.
-
5.3 Подключение производить в соответствии с указаниями на фирменной табличке (напряжение, частота) и «Руководством по эксплуатации и обслуживанию», раздел 3 «Электрические соединения».
-
5.3.1 Проверить все данные о расходе и выходные параметры, занесенные в прибор, с данными в сертификате (карте заказа) на прибор. При необходимости, ввести эти данные повторно, ввести значение частотного выхода 0-1 кГц или аналогового выхода 4-20 мА и значение г>юо%,
-
где 1>1оо% - максимальное значение расхода в диапазоне измерения (м3/час).
Занести все данные в протокол поверки (см. приложение 1 - 4).
-
5.3.2 Подключить электрические кабели от выходных клемм расходомера к частотомеру или миллиамперметру и проверить поступление сигнала.
-
5.4 Выбор значений расхода для проведения измерений.
-
5.4.1 При проведении поверки проливным методом и методом с использованием накладных ультразвуковых расходомеров или преобразователей расхода системы измерения количества и показателей качества нефти (СИКН) в условиях эксплуатации определение погрешности производится в трех точках от рабочего диапазона измерений расходомера QHa(l6.
-
5.4.2 Допускается определение погрешности расходомера при значениях расхода в диапазоне от QliaMM до 0,25 QHano (Рнаим и QHan6 соответствуют значению расхода в условиях эксплуатации расходомера), а также в большем количестве точек диапазона от Qmin ДО Qmax- ГДе:
-
Qmin - минимальный расход для данного расходомера (скорость потока Vmm), при котором гарантируется погрешность измерения расхода в пределах технических характеристик расходомера:
Qmi.= Vmin*28*(DN/100)2; (м3/час) (1)
Qmax ~~ максимальное значение расхода для данного типоразмера расходомера (скорость потока Vmax до 20 м/сек), оно определяется по формуле:
Qm„= Vm„‘28*(DN/100)2; (м3/час), (2)
где DN - внутренний диаметр трубопровода, мм.
-
5.4.3 В случае работы расходомера в очень узком диапазоне изменения расхода допускается определять погрешность в одной или двух точках диапазона измерения.
-
5.4.4 При каждом значении расхода необходимо производить не менее трех измерений.
-
5.4.5 Плотность воды определяется на основании измеренных значений температуры и давления по таблицам ГСССД -77 «Вода. Плотность при атмосферном давлении и температурах от 0 до 100 °C».
-
6 ПРОВЕДЕНИЕ ПОВЕРКИ
ВНИМАНИЕ!
Обратите особое внимание на соответствие заводских номеров электронного блока (UFC 500, UFC 030 или UFC 300), кабеля и измерительной трубы (UFS 500 и UFS 3000) расходомера исполнения F при получении, поверке и отправке заказчику. Заводские номера электронного блока и первичного преобразователя должны быть одинаковые или соответствовать измерительному комплекту.
-
6.1 Внешний осмотр.
-
6.1.1 На функциональных блоках и составных частях расходомера не должно быть механических повреждений и дефектов покрытий, ухудшающих технические характеристики и влияющие на работоспособность.
-
6.1.2 Комплектность и маркировка расходомеров должна соответствовать его заводскому сертификату.
-
6.1.3 Необходимо проверить идентификационные даны микропрограммы конвертера сигналов следующим образом:
-
Конвертер заземлить и подать на него электропитание в соответствии с величиной напряжения и родом тока, на который он рассчитан (Рисунок 2). В СК исполнения 1Ех вспомогательный контакт «10» отсутствует.
Контролировать индикацию дисплея.
Результаты проверки работы конвертера считаются удовлетворительными при выдаче сообщений:
UFC 030 (UFC 300)
номер версии микропрограммы конвертера сигналов;
STARTUP
Номер версии микропрограммы конвертера сигналов должен совпадать с записанным в паспорт расходомера.
-
6.2 Проверка работоспособности и подготовка системы к поверке.
-
6.2.1 Проверить заземление и подключить питание.
-
6.2.2 Удалить воздух из трубопроводов системы, пропустив через нее поток жидкости в течение 5 минут с максимальной скоростью. После этого необходимо еще раз убедиться в отсутствии воздуха в системе, открывая воздушные вентили.
-
6.2.3 При поверке на ТПУ проконтролировать показания термометра. Температурный режим можно считать установившимся, если в течение этого времени разность показаний термометра не превышает ± 0,2 °C.
-
6.2.4 Диагностика параметров приемного сигнала.
-
6.2.4.1 При поверке имитационным методом внутренняя полость ППР должна быть заполнена поверяемой жидкостью и выдержана в остановленном состоянии потока не менее 30 мин для удаления воздушных пузырьков. Рекомендуется иметь дренажный вентиль («воздушник») в наивысшей точке трубопровода.
-
6.2.4.2 Просмотр параметров СК и их оценку проводят с использованием диагностической системы «SoundCheck» или через меню прибора.
-
6.2.4.3 При проведении поверки по месту эксплуатации произвести просмотр параметров СК на рабочей жидкости.
-
-
6.2.5 При периодических поверках необходимо очистить излучающие поверхности акустических излучателей от осадков и отложений.
-
6.2.6 При поверке расходомеров с аналоговым выходным сигналом вместо количества импульсов регистрируют значения аналогового сигнала (напряжение, ток). Операцию по данному пункту проводят только при использовании расходомера для измерения текущего расхода жидкости.
-
6.2.7 При необходимости проводят изменение коэффициента преобразования расходомера в соответствии с Приложением 7.
-
-
6.2.7 В процессе поверки расходомеров использование и обслуживание весов, мерников и эталонных счетчиков-расходомеров и ПУ осуществляется в соответствии с эксплуатационной документацией.
-
6.3 Проверка нулевой точки расходомера.
-
6.3.1 Остановить движение жидкости, закрыв вентили на входе и выходе трубопровода и дать возможность жидкости успокоиться в течение 2 минут (для DN >300 мм более 5 минут).
-
6.3.2 Произвести установку нулевой точки (пункт меню 1.01.02 или 3.01.02).
-
6.3.3 Проверить по индикатору расходомера величину расхода, которая должна быть равна нулю. Если это не так, то повторить установку нулевой точки.
-
6.3.4 Проверить показания частотомера при нулевом расходе.
-
-
6.4 Проверка метрологических характеристик проливным методом с использованием весовой поверочной установки.
-
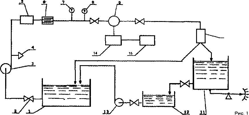
6.4.1 Поверка расходомера с использованием весовой установки должна быть проведена по схеме, приведенной на рисунке 1.
-
СХЕМА СТРУКТУРНАЯ ПОВЕРКИ РАСХОДОМЕРА UFM 500 или UFM 3030 С ИСПОЛЬЗОВАНИЕМ ПОВЕРОЧНОЙ ВЕСОВОЙ УСТАНОВКИ
-
1. Рабочий бак
-
2. Вентиль
-
3. Насос
-
4. Гаэоотделитель
-
5. Регулятор расхода
-
6. Струевыпрямитель
-
7. Термометр
-
8. Манометр
-
9. Расходомер
-
10. Электрошггнитный переключатель потока
-
11. Установка поверочная весовая
-
12. Сливной бак
-
13. Насос
-
14. Частотомер
-
15. Секундомер-таймер
При поверке фиксируют:
Ту - время наполнения емкости жидкостью;
m- массу жидкости; ty - температуру жидкости;
Р1( рабочее давление;
Njj - количество импульсов частотомера, накопленное при измерении, где i - порядковый номер измерения;
j - точка диапазона расхода.
-
6.4.2 Объем жидкости Vy, прошедший через расходомер определяется по формуле:
= 1,001 хw (3)
р«
где ту - масса жидкости, определяемая взвешиванием, кг;
Pij - плотность жидкости при температуре tjj, кг/м3;
-
6.4.3 Средний расход жидкости, протекающей через расходомер, определяется по формуле:
Bjs -L.
■* i=l М (4)
где Tjj - время наполнения емкости жидкостью, соответствующее i-му измерению в j-ой точке диапазона расхода, ч.
-
6.4.4 Все результаты измерений необходимо занести в протокол, согласно приложения 1.
6.5 Проверка метрологических характеристик проливным методом при поверке на ТПУ.
Поверка расходомеров с использованием ТПУ должна быть проведена по схеме, приведенной на рисунке 2. Допускается проведение работ по поверке расходомера с
помощью передвижных или стационарно установленных ТПУ в условиях эксплуатации прибора на рабочей жидкости.
СХЕМА СТРУКТУРНАЯ ПОВЕРКИ РАСХОДОМЕРА UEM 500 ИЛИ UFM 3030 С ИСПОЛЬЗОВАНИЕМ
ТРУБОПОРШНЕВОЙ ПОВЕРОЧНОЙ УСТАНОВКИ
-
1. Термоме-гр
-
2. Манометр
-
3. Расходомер
-
4. Частотомер
5. Секундомер-таймер
б- ТруОопоршненая установка
7. Задвижка
-
6.5.1 Ориентировочно установить расход жидкости, соответствующий одному из значений точек диапазона расхода, и произвести три пуска ТПУ, записывая при каждом пуске показания секундомера-таймера. Расход определяется по формуле:
Тэт
1 , (5)
где Уд - объем калиброванного участка ТПУ, приведенный к рабочим условиям, mj;
Ту - время прокачки калиброванного участка ТПУ при i-ом измерении, j-ой точке диапазона расхода, ч.
Определить среднее значение расхода жидкости по трем пускам ТПУ:
1 3
01 ~ * Этиуд} г [jc’/ч]
3
-
6.5.2 При установившемся расходе в каждой j-ой точке диапазона расхода произвести не менее трех измерений количества импульсов (Ny) по частотомеру с частотного выхода расходомера и времени прокачки калиброванного объема жидкости (Ту) по секундомеру-таймеру.
Измерить:
-
- температуру поверочной жидкости перед расходомером (tp);
-
- температуру на входе (tyBx) и выходе (1хвых):
-
- давление перед расходомером (Рр);
-
- давление на входе (Рувх) и выходе (Рувых) ТПУ.
-
6.5.3 Для каждой точки диапазона определить объем жидкости в калиброванном участке ТПУ, приведенный к условиям поверки:
Vij= Vo * Кеж * Кру * Kty * Крж
(7)
где Vq - калиброванный объем ТПУ, м3;
Кьк - коэффициент, учитывающий влияние разности температур жидкости у расходомера и в ГПУ на объем калиброванного участка ТПУ;
Кру - коэффициент, учитывающий влияние давления на объем калиброванного участка ТПУ;
Kty - коэффициент, учитывающий влияние температуры стенок ТПУ на объем калиброванного участка ТПУ;
Крж - коэффициент, учитывающий влияние разности давления у расходомера и ТПУ.
Расчет коэффициента, учитывающего влияние разности температур жидкости у расходомера и в ТПУ на объем калиброванного участка ТПУ:
KfcK = 1 + P*(tp - tv)
(8)
где р -коэффициент объемного расширения жидкости, °C*; tp - температура жидкости у расходомера, °C; ty - средняя температура жидкости в ТПУ, °C.
Расчет коэффициента, учитывающего влияние давления на объем калибровочного участка ТПУ:
1,25-р D „
«₽,= ! + ........................“х—хЯ»
В £
(9)
где ц - коэффициент Пуассона материала стенок ТПУ;
Е - модуль упругости материала стенок ТПУ, МПа;
D - внутренний диаметр калиброванного участка ТПУ, мм; е - толщина стенок калиброванного участка ТПУ, мм; Ру - давление жидкости в ТПУ, МПа.
Расчет коэффициента, учитывающего влияние температуры стенок ТПУ на объем калиброванного участка ТПУ:
Kty = 1+3 a*(ty - 20)
(Ю)
где а - коэффициент линейного расширения материала стенок ТПУ, °C'1.
Расчет коэффициента, учитывающего разность давлений у расходомера и ТПУ:
Крж = 1 + F*(Py - Рр)
(Н)
где F - коэффициент сжимаемости жидкости, МПа-1; Рр - давление в трубопроводе у расходомера, МПа.
Значения ОЖг, ц, a, Е, D, е, Vo берут из эксплуатационной документации на ТПУ.
-
6.5.4 Все результаты измерений необходимо занести в протокол, согласно приложения 2.
-
6.6 Проверка метрологических характеристик проливным методом с использованием поверочной установки с эталонным преобразователем расхода.
Поверка расходомеров с помощью эталонных преобразователей расхода должна быть проведена по схеме, приведенной на рисунке 3.
СХЕМА СТРУКТУРНАЯ ПОВЕРКИ РАСХОДОМЕРА ОТМ 500 ИЛИ ОТМ 3030 С ИСПОЛЬЗОВАНИЕМ ПОВЕРОЧНОЙ УСТАНОВКИ С ОВРАЗЦОВЫМ СЧЕТЧИКОМ (РАСХОДОМЕРОМ)
Рис. 3
6. Расходомер
т. Вентиль
В. Прибор измерительный
9,10.Счётчики программные реверсивные
-
1. ФиЛЬТр
-
2. Манометр
-
3. Струевыпрямитель
-
4. Образцовый счётчик
-
5. Термометр
-
6.6.1 Установить выбранное значение расхода жидкости через поверяемый и эталонный расходомеры.
-
6.6.2 Определение погрешности расходомера при использовании частотного выхода
-
6.6.2.1 На каждом значении расхода произвести не менее трех измерений.
-
6.6.2.2 На счетчике импульсов (рисунок 3) установить переключателем «Г1РЕДНАБОР MIN» число 5, переключателем «ПРЕДНАБОР МАХ» число импульсов, соответствующее назначенному к измерению объему жидкости плюс 5.
-
- нажать кнопку «СТАРТ» на счетчике Ф5007;
-
- по показаниям эталонных расходомеров следить за стабильностью расхода;
-
- после прекращения отсчета числа импульсов (Njj) поверяемого расходомера, записать показания числа импульсов.
-
6.6.2.3 Все результаты измерений необходимо занести в протокол, согласно приложения 3.
-
6.6.3 Определение погрешности расходомера при использовании аналогового выхода
-
6.6.3.1 К аналоговому выходу расходомера подключают миллиамперметр или эталонное сопротивление (Rg) в 600 Ом, на котором вольтметром измеряют напряжение постоянного тока.
-
6.6.3.2 На каждом значении расхода регистрируют не менее 10 значений тока (показаний миллиамперметра) или напряжения (показаний вольтметра) и вычисляют их среднеарифметическое значение 1ср или Ucp.
-
6.6.3.3 Расчетное значение тока для расхода воды Qg вычисляют по формуле:
1
IJ

где Qi, - расход по показаниям поверочной установки, м3/час;
QiiauM- Рнаиб верхний и нижний пределы измерения расхода, м3/час;
1иаиб, 1наим - верхний (20 мА) и нижний (0 или 4 мА) пределы измерения тока; i, J - индексы измерения и точки расхода.
Приведенную погрешность расходомера вычисляют по формуле:


(1
где 1 cpjj - среднеарифметическое значение измеренного тока (мА);
1наиб верхний предел диапазона измерения выходного тока.
Среднеарифметическое значение измеренного тока при использовании вольтметра и эталонного сопротивления вычисляют по формуле:
(И)
1срЦ = 0,001 *Ucpij/R3
где Ucpij - среднеарифметическое значение напряжения, В;
R3 - эталонное сопротивление, Ом;
i,j - индексы измерения и точки расхода.
Значения погрешностей для каждого измерения не должны превышать значения ± 1,0 %.
-
6.7 Проверка метрологических характеристик проливным: методом с использованием поверочной установки с эталонным мерником (калиброванным резервуаром).
Поверка расходомеров по калиброванному резервуару должна быть проведена по схеме, приведенной на рисунке 4.
СХЕМА СТРУКТУРНАЯ ПОВЕРКИ РАСХОДОМЕРА ОТИ 500 или ОТМ 3030 С ИСПОЛЬЗОВАНИЕМ ПОВЕРОЧНОЙ УСТАНОВКИ С КАЛИБРОВАННЫМ РЕЗЕРВУАРОМ
|
с. |
С е к уидомер-тайме р | ||
|
1. |
Резервуар |
7. |
Основной мерник |
|
2. |
Насос |
8 . |
Вспомогательный мерник |
|
3. |
Веноиль |
9. |
Вентиль |
|
4. |
Расходомер | ||
|
5. |
Частотомер | ||
-
6.7.1 Для этого необходимо выполнить следующие операции:
-
- включить насос для подачи жидкости;
-
- открыть задвижки до и после расходомера, при этом начинается отсчет импульсов расходомера на частотомере;
-
- после наполнения основного и части (от '/2 до % объема) вспомогательного резервуаров закрыть задвижку до расходомера и выключить насос;
-
- после установки в обоих резервуарах уровня со спокойным зеркалом поверхности жидкости (подождать от 1 до 5 минут) определить объем Vo жидкости в обоих резервуарах;
-
- измерить температуру (tj,) жидкости в обоих резервуарах;
-
- каждое значение объема привести к нормальным условиям по формуле:
¥у=¥о*(1-Р(ец-2О)) (15)
где Р-коэффициент объемного расширения, °C4, ty - температура жидкости, определенная для каждого измерения. °C.
- зафиксировать показания час ютомсра( ).
-
6.7.2 Операции по пунктам 6.7.1 повторить 12 раз. Результаты измерений занести в протокол, согласно приложению 4.
-
6,8 Проверка метрологических характеристик в условиях эксплуатации с помощью накладных расходомеров.
-
6.8.1 Установить накладной расходомер и подключить его согласно «Инструкции по эксплуатации». Схема установки и подключения средств измерения, использующихся
при поверке должна соответствовать схеме, приведенной на рис. 3.
-
6.8.2 Установить выбранное значение расхода жидкости через поверяемый и эталонный расходомеры.
-
6.8.3 На каждом значении расхода произвести не менее трех измерений.
-
6.8.4 На счетчике импульсов (рисунок 3) установить переключателем «ПРЕДНАБОР MIN» число 5, переключателем «ПРЕДНАБОР МАХ» число импульсов, соответствующее назначенному к измерению объему жидкости плюс 5.
-
- нажать кнопку «СТАРТ» на счетчике Ф5007;
-
- по показаниям эталонных (накладных) расходомеров следить за стабильностью расхода;
-
- после прекращения отсчета числа импульсов (Nij) поверяемого расходомера, записать показания числа импульсов.
-
6.8.5 Все результаты измерений необходимо занести в протокол, согласно приложения 3.
-
6.9 Проверка метрологических характеристик в условиях эксплуатации с использованием преобразователей расхода системы измерения количества и показателей качества нефти (СИКН).
-
6.9.1 При проведении поверки определяют следующие метрологические характеристики расходомера:
-
- коэффициент преобразования в точках рабочего диапазона;
-
- средние значения коэффициентов преобразования в каждой точке рабочего диапазона;
-
- среднеквадратическое отклонение (СКО) случайной составляющей погрешности в каждой точке рабочего диапазона;
-
- параметры градуировочной характеристики;
-
- неисключенную систематическую погрешность;
-
- случайную составляющую погрешности;
-
- относительную погрешность.
-
6.9.2 Поверку расходомера проводят в рабочих условиях эксплуатации СИКН с применением в качестве рабочего эталона преобразователей расхода СИКН, при следующих расходах - Qmin, 0,25 Qmax, 0,5 Qmax, 0,75 Qmax и Qmax., где Qmin и Qmax - минимальная и максимальная пропускная способность СИКН, характерная для условий эксплуатации. В каждой точке проводят не менее 10-ти измерений. Для этого в каждой измерительной линии СИКН, применяемые в качестве рабочего эталона устанавливают равные значения расхода нефти, чтобы обеспечит выполнение условия:
п
Qy^pj = 22 Q прсикщ
м (16)
где:
QY3P) - расход нефти, соответствующий j--той поверочной точке поверяемого УЗР;
Q11P CHKHj - расход нефти, соответствующий j-той поверочной точке i-то ПР СИКН;
п - количество ПР СИКН, участвующих в поверке УЗР.
Примечания:
Последовательность выбора точек расхода при поверке может быть любая.
Необходимый для набора данных объем нефти должен обеспечивать не менее 100000 импульсов поверяемого УЗР.
В случае невозможности обеспечения указанных расходов по технологическим причинам допускается проводить измерения при других значениях расходов.
При выполнении каждого измерения регистрируют температуру, давление, плотность и вязкость нефти.
6.10 Проверка метрологических характеристик. Обработка результатов измерений
6.10.1 Объем жидкости, измеренный поверяемым расходомером для каждого i-ro измерения в j-ой точке диапазона расхода по данным приложений 1,2,3,4, определяется по
|
формуле: |
Vpij ® 5 36х105 (17) |
где Njj - количество импульсов накопленное расходомером при i-ом измерении в J-ой точке диапазона расхода;
Qioo% - расход, принимаемый за 100 %, введенный в программу расходомера, м3/час.
-
6.10.1.1 Основную относительную погрешность для каждого i-ro измерения в j-ой точке диапазона расхода определить по формуле:
Aij =
I ) (18)
-
6.10.1.2 Замерить по три раза в трех точках, от Qwo% расхода, каждое значение объема и рассчитать погрешность для каждого измерения. Расчет вести до второго знака после запятой.
-
6.10.1.3 Рассчитать среднее значение погрешности для каждой j-ой точки диапазона расхода по формуле:
1 3 Aj « Aij, %
•5 г=1 (19)
-
6.10.1.4 Проверить, лежит ли среднее значение погрешности для каждой точки диапазона в пределах технических характеристик расходомера.
-
6.10.1.5 После всех измерений проверить нулевую точку расходомера (п. 6.3).
-
6.10.1.6 Восстановить в меню прибора значение частотного выхода, установленное заказчиком.
-
6.10.2 Порядок обработки результатов измерений при поверке расходомера с использованием преобразователей расхода СИКН (по данным приложения 5).
-
6.10.2.1 Порядок определения коэффициента преобразования поверяемого УЗР в точках рабочего диапазона.
-
6.10.2.1.1 Коэффициент преобразования Kij (имп/мЗ) при i-м измерении в j-й точке рабочего диапазона измеряют методом косвенных измерений по результатам прямых измерений числа импульсов Nij поверяемого УЗР и объема нефти Vij (м3) по ПР СИКН.
Значение Kij вычисляют по формуле (20):



(20)
где: Nij - число импульсов поверяемого УЗР;
объем нефти измеренный ПР СИКН, при См измерении в j-й точке ' рабочего диапазона, приведенный к условиям измерений поверяемого
ПР, и вычисляемый по формуле (21):
j Vs = X(Vijk хф, (21)k I
где: Vijk
объем нефти, измеренный к й измерительной линией при i-м измерении в j-й точке рабочего диапазона, с учетом значения коэффициента преобразования ПР СИКН, в к - й измерительной линии, приписанного для j-й точки рабочего диапазона по результатам поверки по ТПУ;
р’Р - поправочный коэффициент для приведения учтенного объема нефти к
- й измерительной линией СИКН при i-м измерении в j-й точке рабочего диапазона, приведенный к условиям поверяемого УЗР, и вычисляемый по формуле (22);
rrij - число используемых измерительных линий в j-й точке рабочего диапазона.


(22)
где: kJ* - коэффициент, учитывающий разность температур нефти в поверяемом
УЗР и в к - й измерительной линии СИКН при i-м измерении в j-й точке рабочего диапазона, вычисляемый по формуле (23);
к₽* - коэффициент, учитывающий разность давлений нефти в поверяемом УЗР
и в к - й измерительной линии СИКН при i-м измерении в j-й точке рабочего диапазона и вычисляемый по формуле (24).
(23)
где: ty - значение температуры нефти в поверяемом УЗР при i-м измерении в
j-й точке рабочего диапазона, °C:
tjjk - значение температуры нефти н к й измерительной линии СИКН при i-м измерении в j-й точке рабочего диапазона. °C;
Ру - коэффициент объемного расширения нефти, °C'1 (принимают значение, используемое в методиках выполнения измерений объема нефти с использованием СИКН).

где: Рц
рк у
Y<j
значение давления нефти в поверяемом УЗР при i-м измерении в j-й точке рабочего диапазона, МПа;
значение давления нефти к - й измерительной линии СИКН при i-м измерении в j-й точке рабочего диапазона, МПа;
коэффициент сжимаемости нефти, МПа’1 (принимают значение, используемое в методиках выполнения измерений объема нефти с использованием СИКН).
-
6.10.2.2 Порядок определения средних значений измеренных и вычисленных величин и оценивание СКО случайной составляющей погрешности в каждой точке рабочего диапазона
К
-
6.10.2.2.1 Средние значения коэффициентов преобразования (. ), имп/мЗ в
каждой точке рабочего диапазона вычисляют по формуле:

(25)
где: П| - число измерений в j - й точке диапазона.
-
6.10.2.2.2 Среднее квадратическое отклонение случайной составляющей погрешности измерений коэффициента преобразования SJ, (%) в j - й точке рабочего диапазона вычисляют по формуле:


(26)
Должно выполняться условие:
Sj = <0,08% (27)
-
6.10.2.2.3 Если условие (27) не выполнено, анализируют причины и выявляют промахи, согласно п. 6.10.2.7. Допускают не более двух промахов из количества измерений, выполненных в точке расхода. В противном случае поверку прекращают до устранению причин.
-
6.10.2.2.4 После исключения промахов при необходимости количество измерений доводят до значения, указанного в п. 6.9 методики.
-
6.10.2.2.5 Проводят повторное оценивание СКО по 6.10.2.2.1-6.10.2.2.2.
-
6.10.2.2.6 При повторном невыполнении условия (27) поверку прекращают.
-
6.10.2.3 Порядок определения параметров градуировочной характеристики поверяемого расходомера.
-
6.10.2.3.1 При реализации ГХ в виде постоянного значения коэффициента преобразования в рабочем диапазоне коэффициент преобразования (Кд, имп/мЗ) вычисляют по формуле:

(28)
где: m - количество точек рабочего диапазона:
X; - коэффициенты преобразования, вычисленные по формуле (25), имп/м3
-
6.10.2.3.2 При реализации ГХ согласно 6.10.2.3.2.1-6.10.2.3.2.2 рабочий диапазон разбивают на поддиапазоны. Границами поддиапазонов являются точки рабочего диапазона, в которых проведена поверка. Количество поддиапазонов: на единицу меньше количества точек рабочего диапазона.
-
6.10.2.3.2.1 При реализации ГХ в виде постоянных значений коэффициентов преобразования в поддиапазонах коэффициенты преобразования в каждом поддиапазоне (КПДк, имп/мЗ) вычисляют по формуле:

(29)
коэффициенты преобразования, вычисленные по формуле (25), в где‘ J’ J+1 ' граничных точках поддиапазона, имп/мЗ.
-
6.10.2.3.2.2 При реализации ГХ в виде ломаной линии зависимость коэффициента преобразования в каждом поддиапазоне от одной из величин (Q, f или f/v) имеет вид прямой линии, соединяющей значения коэффициентов преобразования, вычисленных по формуле (22), в граничных точках поддиапазона. В память СОИ вводят вычисленные по формуле (22) значения коэффициентов преобразования и соответствующие значения (Q, f или f/v) в точках рабочего диапазона.
-
6.10.2.3.3 При реализации ГХ в виде полинома в рабочем диапазоне в память СОИ вводят вычисленные по формуле (25) значения коэффициентов преобразования и соответствующие значения расхода в точках рабочего диапазона. СОИ автоматически вычисляет по значениям коэффициентов преобразования в точках рабочего диапазона параметры полиномиальной зависимости.
-
6.10.2.3.4 При реализации ГХ в виде кусочно-параболической аппроксимации зависимости коэффициента преобразования от отношения (f/v), как в СОИ фирмы «NICHIMEN» (Япония), рабочий диапазон разбивают на поддиапазоны, включающие не менее трех точек. Количество поддиапазонов принимают равным двум, трем или четырем в зависимости от крутизны ГХ и величины рабочего диапазона. Зависимость коэффициента преобразования от отношения (f/v) в поддиапазоне имеет вид параболы второго порядка
|
где: Ак. Вк, Ск |
- коэффициенты параболы в к-м поддиапазоне; |
|
lg(t7v)j |
логарифм отношения частоты к вязкости в j-й точке рабочего диапазона. |
В память СОИ вводят границы разделения на поддиапазоны. Поскольку программой СОИ фирмы «NICHIMEN» предусмотрено строго четыре поддиапазона и, соответственно, три граничных значения (f/v) между ними, для меньшего количества поддиапазонов в память вводят повторяющиеся значения (f/v).
-
6.10.2.4 Порядок определения границ неисключенной систематической погрешности поверяемого УЗР.
6.10.2.4.1
0
Границу неисключенной систематической погрешности ( -, %)
вычисляют по формулам:
-
- для поверяемого УЗР с реализацией градуировочной характеристики в СОИ согласно п.6.10.2.3.1 и 6.10.2.3.3 настоящего приложения, по формуле (31);
-
- для поверяемого УЗР с реализацией градуировочной характеристики в СОИ согласно п.6.10.2.3.2 и 6.10.2.3.4 настоящего приложения, по формуле (32);
(31)
где:

граница суммарной составляющей неисключенной систематической погрешности Ого ПР СИКН, применяемого в качестве рабочего эталона, установленная по результатам поверки по ТПУ, % ;
предел допускаемой относительной погрешности определений коэффициентов преобразования в СОИ, % (берут из свидетельства о поверке или из протокола поверки СОИ);
граница составляющей неисключенной систематической погрешности, обусловленная погрешностью измерений температуры, %, вычисляемая по формуле (33);
(33)
где:
max
Atrip ежн,
Aty3p
О ®
АД ’'-'АПДк
максимальное значение, выбранное из ряда коэффициентов объемного расширения нефти, определенное по значениям плотности и температуры нефти при всех измерениях в точках рабочего диапазона, °C ;
пределы допускаемой абсолютной погрешности
преобразователей температуры в ПР СИКН и поверяемого УЗР (берут из свидетельств поверки преобразователей температуры), °C;
границы составляющей неисключенной систематической погрешности, обусловленной погрешностью аппроксимации ГХ для рабочего диапазона и поддиапазона, соответственно, (определяют по формулам (34) - (37) в зависимости от вида
реализации ГХ в СОИ), %.
-
6.10.2.4.2 При реализации ГХ в СОИ согласно 6.10.2.3.1. границу составляющей неисключенной систематической погрешности (0 Апдк , %) в рабочем диапазоне вычисляют
по формуле:
(34)
где:
J
значение коэффициента преобразования, имп/мЗ, в j-й точке рабочего диапазона, вычисленное по формуле (25);
среднее значение коэффициента преобразования, имп/мЗ, в рабочем диапазоне, вычисленное по формуле (28).
-
6.10.2.4.3 При реализации ГХ в СОИ согласно 6.10.2.3.2.1 границу составляющей йене ключе иной систематической погрешности (©жда , %) в каждом поддиапазоне вычисляют
по формуле:

Kk
(35)
среднее значение коэффициента преобразования, имп/мЗ, в поддиапазоне, вычисленное по формуле (30).
-
6.10.2.4.4 При реализации ГХ в СОИ согласно 6.10.2.3.2.2 и 6.10.2.3.3, границу составляющей неисключенной систематической погрешности (®М1дк , %) в каждом
поддиапазоне вычисляют по формуле:
0
v/ АПДк

(36)
ч
-
6.10.2.4.5 При реализации ГХ в СОИ согласно 6.10.2.3.4 СОИ автоматически вычисляет и выводит на дисплей значения границ составляющих неисключенной систематической погрешности аппроксимации ГХ.
-
6.10.2.5 Порядок определения случайной составляющей погрешности поверяемого УЗР.
-
6.10.2.5.1 Для каждой j-й точки расхода вычисляют случайную составляющую погрешности определения коэффициента преобразования УЗР, при доверительной вероятности Р = 0,95 (sj, %) по формуле:
SJ = ^0.95 j ' $ j ’ (37)
г ле- l,,r - коэффициент Стьюдента.
-
6.10.2.5.2 Случайную составляющую погрешности поверяемого УЗР, с реализацией градуировочной характеристики согласно п.6.10.2.3.1 настоящего приложения для всего рабочего диапазона определяют по формуле:
где: „
ЬД
значение случайной составляющей погрешности в рабочем диапазоне, %;
значение случайных составляющих погрешностей первой,
£■], . .£т ~~ второй (и далее) точках расхода рабочего диапазона, %;
-
6.10.2.5.3 Случайную составляющую погрешности поверяемого УЗР, с реализацией градуировочной характеристики согласно п.6.10.2.3.2., 6.10.2.3.3., 6.10.2.3.4 настоящего приложения для каждого к-го поддиапазона определяют по формуле:
8 ПДк = ГПах(£и, S'2k ,........Smk) (39)
где: ,
ь ПДк
значение случайной составляющей погрешности в к-ом поддиапазоне, %;
значение случайных составляющих погрешностей первой, второй (и далее) для к-го поддиапазона, %;
-
6.10.2.6 Порядок определения относительной погрешности поверяемого УЗР
-
6.10.2.6.1 Относительную погрешность поверяемого УЗР с реализацией градуировочной характеристики согласно п. 6.10.2.3.1 и п. 6.10.2.3.3 настоящего приложения в рабочем диапазоне вычисляют по формуле:
) при 0,8<®ад /5Д<8,


(40) при
-
6.10.2.6.2 Относительную погрешность поверяемого УЗР с реализацией градуировочной характеристики согласно п.6.10.2.3.2 и п.6.10.2.3.4 настоящего приложения в каждом k-ом поддиапазоне по формуле:
%пдк +£пдк ) при 0,8<Oy/Vy. ISПДк <8,

к.

(41) при ®UVlkIS!Vlk^
коэффициенты,
зависящие от значений отношений
где:
^7 г7
Д, ПДк

Д,
соответственно (определяют по
таблице 4).
Примечания;
-
1. В формуле (40) используют значение СКО (8д),из ряда значений, вычисленных по формуле (26) для
О
каждой точки в рабочем диапазоне, и соотве тствующее значению Д .
-
2. В формуле (41) используют значение CKO (SrWk),n3 ряда значений, вычисленных по формуле (26) для
каждой точки в k-ом поддиапазоне, и соответствующее значению ° ПДк ■
-
3. Вычисленные по формуле (40) или (41) значение относительной погрешности поверяемого УЗР должно быть в пределах допускаемой относительной погрешности ± 0,4 %.
-
4. При проведении поверки УЗР допускается использовать алгоритмы программного обеспечения, установленного в СОИ или во вторичной аппаратуре СИКН.
-
6.10.2.7 Методика анализа результатов измерений и значения коэффициентов Стьюдента
Для выявления промахов выполняют следующие операции:
-
6.10.2.7.1 Определяют С КО результатов вычислений коэффициентов преобразования в каждой точке рабочего диапазона по формуле:

Примечание:
При Skj < 0, 001 принимают Skj =0,001.
-
6.10.2.7.2 Для каждого измерения вычисляют соотношение по формуле:
(43)
-
6.10.2.7.3 Из ряда вычисленных значений Uij, для точки расхода выбирают максимальное значение Ujmax, которое сравнивают с величиной «Ь», взятой из таблицы 2 для объема выборки «nj».
Таблица 2 - Критические значения для критерия Граббса (ГОСТ Р ИСО 5725)
|
nj |
3 |
4 |
5 |
6 |
7 |
8 |
9 |
10 |
11 |
|
h |
1,155 |
1,481 |
1,715 |
1,887 |
2,020 |
2,126 |
2,215 |
2,290 |
2,355 |
Если Ujmax > h, то подозреваемый результат исключают из выборки как промах, в противном случае результат не исключают.
Таблица 3 - Значения коэффициентов Стьюдента 10.95 (ГОСТ 8.207)
|
nj-1 |
3 |
4 |
5 |
6 |
7 |
8 |
9 |
10 |
12 |
|
t0,95 |
3,182 |
2,776 |
2,571 |
2,447 |
2,365 |
2,306 |
2.262 |
2,228 |
2,179 |
Таблица 4 - Значения коэффициентов Z в зависимости от отношений 0S/max(Sj) при доверительной вероятности Р=0,95 (МИ 2083)
|
(-)Xzmax(Sj) |
0,5 |
0,75 |
1 |
- |
3 |
4 |
5 |
6 |
7 |
8 |
|
Z |
0,81 |
0,77 |
0,74 |
0,71 |
0,73 |
0,76 |
0,78 |
0,79 |
0,8 |
0,81 |
6.11 Проверка метрологических характеристик имитационным методом.
-
6.11.1 Первичная проверка метрологических характеристик имитационным методом выполняется на заводе-изготовителе согласно требованиям МИ 2983-2006 «ГСИ. Расходомеры-счетчики жидкости ультразвуковые UFM 500. Методика поверки» и «Инструкция ГСИ. Расходомеры UFM 3030. Методика поверки UFM 3030 И2», утвержденная ГЦИ СИ ФГУП «ВНИИР» 22.08.2008 года.
-
6.11.2 При периодической поверке имитационным методом проводят измерения скорости распространения ультразвукового сигнала и скорости жидкости (проверка нулевого расхода).
-
6.11.3 Периодическая поверка имитационным методом может проводиться с демонтажем прибора в лаборатории или без демонтажа прибора в условиях эксплуатации.
-
6.11.3.1 При проведении поверки без демонтажа прибора в условиях эксплуатации необходимо убедиться в том, что выполняются следующие требования:
условия окружающей среды соответствовали требованиям Руководств по эксплуатации всех СИ, используемых при поверке;
- внутренняя поверхность ПНР расходомера и поверхности акустических излучателей не должны иметь отложений и загрязнений, которые могли бы исказить акустический сигнал;
-
- обеспечение полной остановки потока в трубопроводе;
- обеспечение удаления газовых включений из жидкости, находящейся в ПНР расходомера;
-
- обеспечение измерения температуры жидкости с погрешностью не более ± 0,1 °C.
-
6.11.3.2 Измерение скорости распространения ультразвукового сигнала проводят на жидкости, которая используется при поверке расходомера. Если в качестве поверочной жидкости используется рабочая жидкость, то скорость ультразвука берут из таблиц или определяют по методике, изложенной в Приложении 6.
-
6.11.3.3 Если требования пунктов 6.11.3.1 и 6.11.3.2 не могут быть выполнены, то расходомер необходимо демонтировать и поверку произвести в лаборатории (контрольном помещении).
-
6.11.4 Измерение скорости распространения ультразвукового сигнала (УС).
Измерение скорости распространения ультразвукового сигнала проводят на жидкости, которая используется при поверке расходомера.
Предварительно, внутренняя поверхность ПИР расходомера и поверхности акустических излучателей должны быть очищены от осадков и отложений. На поверхности акустических излучателей не должно быть пленок и отложений, которые могли бы исказить акустический сигнал.
Расходомер, помещается в контрольное помещение, заглушается с одного конца фланцевой заглушкой и заполняется жидкостью с другой стороны. Расходомер выдерживают при комнатной температуре не менее 30 мин для удаления воздуха и измеряют ее температуру с погрешностью не более ± 0,1 °C. Если в качестве поверочной жидкости используется вода, то по таблице 5 и по измеренным значениям температуры воды определяют значение скорости ультразвука.
При помощи диагностической системы «SoundCheck» или через меню конвертера расходомера входят в режим измерений скорости УС, согласно «Руководству по монтажу и эксплуатации» и регистрируют измеренные значения.
Полученные значения скорости ультразвука сравнивают с известными значениями скорости ультразвука определенными по таблицам.
Относительное отклонение скоростей не должно превышать ± 0,2 %.
Таблица 5
|
t °C |
V, м/с | |||||||||
|
0 |
0,1 |
0,2 |
0,3 |
0,4 |
0,5 |
0,6 |
0,7 |
0,8 |
0,9 | |
|
14 |
1462,4 |
1462,7 |
1463,1 |
1463,4 |
1463,8 |
1464,2 |
1464,5 |
1464,9 |
1465,2 |
1465,6 |
|
15 |
1465,9 |
1466,3 |
1466,6 |
1467,0 |
1467,3 |
1467,7 |
1468,0 |
1468,3 |
1468,7 |
1469,0 |
|
16 |
1469,4 |
1469,7 |
1470.0 |
1470,4 |
1470,7 |
1471,1 |
1471,4 |
1471,7 |
1472,1 |
1472,4 |
|
17 |
1472,7 |
1473,1 |
1473,4 |
1473.7 |
1474,1 |
1474,4 |
1474,7 |
1475,0 |
1475,4 |
1475,7 |
|
18 |
1476,0 |
1476,3 |
1476,7 |
1477,0 |
1477,3 |
1477,6 |
1477,9 |
1478,3 |
1478,6 |
1478,9 |
|
19 |
1479,2 |
1479,5 |
1479,8 |
1480,1 |
1480.5 |
1480.8 |
1481,1 |
1481,4 |
1481,7 |
1482,0 |
|
20 |
1482,3 |
1482,6 |
1482,9 |
1483,2 |
1483,5 |
1483,8 |
1484,1 |
1484,4 |
1484,7 |
1485,0 |
|
21 |
1485,3 |
1485,6 |
1485,9 |
1486,2 |
1486,5 |
1486,8 |
1487,1 |
1487,4 |
1487,7 |
1488,0 |
|
22 |
1488,3 |
1488,6 |
1488,9 |
1489.2 |
1489,5 |
1489,7 |
1490,0 |
1490.3 |
1490,6 |
1490,9 |
|
23 |
1491,1 |
1491,4 |
1491,7 |
1492,0 |
1492,3 |
1492,5 |
1492,8 |
1493,1 |
1493,4 |
1493,7 |
|
24 |
1493,9 |
1494,2 |
1494,5 |
1494,8 |
1495,0 |
1495,3 |
1495,6 |
1495,9 |
1496,1 |
1496,4 |
|
25 |
1496,6 |
1496,9 |
1497,2 |
1497,4 |
1497,7 |
1498,0 |
1498,2 |
1498.3 |
1498.8 |
1499,0 |
|
26 |
1499,3 |
1499,6 |
1499,8 |
1500,1 |
1500,4 |
1500,6 |
1500,8 |
1501,1 |
1501,4 |
1501,6 |
-
6.11.5 Проверка режима «нулевого расхода».
Вводят режим измерений расхода, согласно «Руководству по эксплуатации». На дисплее конвертера расходомера индицируется измеренное значение расхода, равное не более 1,4*10’3 DN, м3/час, (где DN - внутренний диаметр ППР, мм).
Допускается отклонение от установленного значения ± 0,2 %.
При периодической поверке допускается проводить измерения на рабочей жидкости, если имеется возможность остановки потока.
-
6.11.6 Проверка выходных сигналов СК.
-
6.11.6.1 Процедура проверки выходных сигналов проводится согласно «Руководству по монтажу и эксплуатации» главы 5 и 7.
К соответствующим выходным клеммам (токового выхода 4-20 мА) конвертера расходомера подключают калибратор тока Fluke 707 (в режиме измерений тока) и частотомер Agilent 53131А (измерение частоты).
Последовательно выбирают и устанавливают значения выходного тока 0; 4; 12; 20; 22 мА и регистрируют показания миллиамперметра.
Показания миллиамперметра должны быть не более следующих выходных значений: 0 ± 0,02; 4 ± 0,008; 12 ± 0,024; 20 ± 0,04; 22 ± 0,044 мА.
Последовательно выбирают значения выходной частоты 1; 10; 100; 1000; 2000 Гц и регистрируют показания частотомера.
Показания частотомера должны быть не более следующих выходных значений: 1 ± 0,002; 10 ± 0,02; 100 ± 0,2; 1000 ± 2; 2000 ± 4 Гц.
-
6.11.6.2 Проверку работы дисплея проводят в режиме тестирования при подаче напряжения питания, дисплей конвертера расходомера последовательно выдает следующие сообщения:
«UFC **0» (в зависимости от используемого СК).
(номер программного обеспечения).
«STARTUP».
Примечание.
Данная процедура (пп. 6.11.2 - 6.11.6) может применяться, по необходимости в качестве периодической проверки работоспособности расходомера, а так же, как средство контроля метрологических характеристик расходомера в процессе эксплуатации.
7 ОФОРМЛЕНИЕ РЕЗУЛЬТАТОВ ПОВЕРКИ
-
7.1 Результаты поверки оформляют протоколом.
-
7.2 При положительных результатах периодической поверки наносится оттиск поверительного клейма и оформляется «Свидетельство о поверке» в соответствии с ПР 50.2.006-94 и расходомер допускается для измерения расхода жидкостей с
нормированными характеристиками.
-
7.3 При отрицательных результатах поверки оформляется извещение
непригодности в соответствии с ПР 50.2.006-94.

А.В. Юлин
Главный метролог ООО «Кроне-Автоматика»
ПРИЛОЖЕНИЕ 1
(рекомендуемое)
ПРОТОКОЛ
Поверки расходомера ультразвукового жидкости UFM 500 или UFM 3030 установкой поверочной весовой.
Дата «________________л____________________________________________________________20 г.
Заводской № _
Ду______________________мм;
Ру_____________ МПа
Qioo%................................ м-7ч ..........................
Результаты поверки
|
Точка диапазона расхода Qi, м’/ч |
Время наполнения бака Ту. сек |
Число импульсов N,j, ими |
Масса жидкости Mil, кг |
Плотность жидкости при рабочей температуре Рц., кг/м5 |
Рабочая температура жидкости То, СС |
Рабочее давление жидкости Ри. МПа |
Объем жидкости прошедшей через расходомер V4; пб |
Объем жидкости измеренной расходомером Vpy, пт5 |
Погрешность Дч, % |
|
1 |
2 |
3 |
4 |
5 |
6 |
7 |
8 |
9 |
10 |
Основная погрешность расходомера А ________________________________________________________________________
Расходомер годен (забракован).
Поверитель__________________________
ПРИЛОЖЕНИЕ 2 (рекомендуемое) ПРОТОКОЛ
Поверки расходомера ультразвукового жидкости UFM 500 или (JIM 3030 установкой поверочной турбопрошневой
Заводской Хв__________________ Дата « .........._»......._______________________________________20 г.
Ду_________мм; Ру____________ МПа Ркю%..^................... м3/ч <3^...................
Средство поверки
|
Тип'ГПУ | |
Ve, m’ |
£, mm |
И |
Е, МПа |
а,°C4 | |
1. Мпа |
Одну |
р, |
р |
Резулэтатыдтоверки
|
Точка диапазона расхода Qi, м3/ч |
Число импульсов Ny, ими |
Объем жидкости измеренной расходомером vplb пт |
Температура жидкости °C |
Давление жидкости МПа |
Поправочные коэффициенты |
Приведенный объем жидкости в ТПУ V,,. т’ |
Погрет КОСТЬ расходе мера л. % | |||||||||
|
tp> |
В ТПУ |
Рр |
В ТПУ | |||||||||||||
|
вх ty |
вых ty |
tv |
Ру |
Ру |
Pv |
Кру |
Кту |
Кг,к |
Крж | |||||||
|
1 |
2 |
3 |
4 |
5 |
6 |
7 |
8 |
9 |
10 |
11 |
12 |
13 |
14 |
15 |
16 |
17 |
Основная погрешность расходомера А
Расходомер годен (забракован).
Поверитель
ПРИЛОЖЕНИЕ 3
(рекомендуемое)
ПРОТОКОЛ
Поверки расходомера ультразвукового жидкости UFM 500 или UFM 3030 установкой с образцовым счетчиком.
Заводской №________________
Ду____________мм;
Ру__________ МПа
Дата «__ » ............. 20 г.
Qtoo%_........................ м3/ч < i)„___________________________
Результаты поверки
|
Точка диапазона |
Число импульсов |
Объем жидкости |
Объем жидкости |
Погрешность |
Средняя |
|
расхода |
расходомера |
измеренной |
измеренной |
расходомера |
погрешность в точке |
|
расходомером |
образцовым |
расхода | |||
|
счетчиком | |||||
|
Qi, м3/ч |
Н|. ими |
Vp„. m1 |
Vp„. m’ |
А,„ % |
ди,% |
|
1 |
2 |
3 |
4 |
5 |
6 |
Основная погрешность расходомера Д _____ _________
Расходомер годен (забракован).
Поверитель
ПРОТОКОЛ
Поверки расходомера ультразвукового жидкости UFM 500 или UFM 3030 калиброванным резервуаром.
Заводской №______________________________
Ду_______________мм; Ру................... МПа
Дата «........................»_______________________________________________ 20 г.
Qioo%............................
м7ч
Gk________________________________
ПРИЛОЖЕНИЕ 4
(рекомендуемое)
установкой поверочной с
Результаты поверки
|
Объем жидкости |
Температура |
Объем жидкос ти |
Число импульсов |
Объем жидкости |
Погрешность |
|
определенный по |
ЖИДКОСТИ |
приведенный к |
расходомера |
измеренной |
расходомера |
|
резервуару |
нормальным |
расходомером | |||
|
условиям | |||||
|
Vo. пт’ |
Til, °C |
Vpi,. пт’ |
N,j. ими |
L Жт’ . |
Al,, % |
|
I |
2 |
3 |
4 |
5 |
6 |
Основная погрешность расходомера А ____________________________________________________________
Расходомер годен (забракован).
Поверитель __________________
ПРИЛОЖЕНИЕ 5
ПРОТОКОЛ
поверки ультразвукового преобразователя расхода
Место проведения поверки: СИКН №.................ПСП......Принадлежит..................
ПР: Тип................Ду. мм..............Зав. №..........Линия № (вход, или вых. кол).......
ТПУ: Тип........... Разряд.............Зав. №..........Дата поверки............
ПР СИКН №1: Тип...........Ду, мм.......Зав. №...........Линия №...........Дата поверки......
ПР СИКН №2: Тип...........Ду, мм.......Зав. №...........Линия №...........Дата поверки......
ПР СИКН №3: Тип...........Ду, мм.......Зав. №...........Линия №...........Дата поверки......
Вязкость при поверке:..........сСт.
Таблица 1 - Исходные данные
|
Преобразователи расхода СИКН, применяемые в качестве рабочего эталона (ПР СИКН) |
СОИ |
УЗР |
пп | ||||
|
^пкмкн №1..3 % |
A t пр сикп ор< |
% |
0Vo,% |
исои % |
Aty3P, °C |
Ар, кг/м3 |
Atp, °C |
|
1 |
2 |
3 |
4 |
5 |
6 |
7 |
8 |
Таблица 2 - Результаты измерений и вычислений
|
По УЗР |
По ПР СИКН |
По ПП |
По (искозиметр У | ||||||||||||
|
№ ГОЧ./ № IBM. j/i |
Qij мУч |
N ij. имп |
К ij ими м 3 |
Vij, м3 |
tij, °C |
Р ij' МПа |
Vij, измеренный к м ПР СИКН. м3 |
Суммарный объем, измеренный ПР СИКН, У (Vij IIP СИКН №1..3), м3 |
t ij, °C |
Р ij, МПа |
Р ii- кг/м'5 |
tij ПП °C |
№ сСт | ||
|
v ijk ПР сиюу №1, |
V ijk ПР СИКН №2. м3 |
V ijk ПР сикп м1 | |||||||||||||
|
1 |
2 |
3 |
4 |
5 |
6 |
7 |
8 |
9 |
10 |
11 |
12 |
13 |
14 |
15 |
15 |
|
1/1 | |||||||||||||||
|
1 /п. | |||||||||||||||
|
m/1 | |||||||||||||||
|
m/hni | |||||||||||||||
Таблица 3 - Результаты поверки в точках рабочего диапазона
|
№ точки (j) |
Q j УЗР м3/ч |
Hi УЗР, ИМИ |
Kj уз1\ ими м |
V ij. измеренный км ПР СИКН, м3 |
Суммарный объем, измеренный ПР СИКН (V j ПР СИКН №1. з), М3 |
Sj %. |
£i % |
0vj, % |
8i, % | ||
|
Vjk ПР СИКН Ж(, м' |
Vjk ПР СИКН >2, 3 м |
Vjk ПР СИКН №3, 3 м | |||||||||
|
1 |
2 |
3 |
4 |
5 |
6 |
7 |
8 |
9 |
10 |
11 |
12 |
|
1 | |||||||||||
|
m | |||||||||||
Таблица 4 - Результаты поверки в поддиапазонах
|
№ПД(к) |
Qmin к л м3/ч |
Q max к •> м3/ч |
ЕГ1ДЬ % |
©АПДк, % |
% |
Дцдк, % |
К-ПДк^ имп/м'5 |
|
1 |
2 |
3 |
4 |
5 |
6 |
7 |
8 |
|
1 | |||||||
|
m-1 |
|
Таблица 5 - Результаты пове |
эки в рабочем диапазоне | |||||
|
Qmins м/ч |
Qina\-> м7ч |
Сь % |
©АП, % |
©хд, % |
8д, % |
Кд, имп/м3 |
|
1 |
2 |
3 |
4 |
5 |
6 |
7 |
Заключение:
Преобразователь расхода к дальнейшей эксплуатации ___________________.
(годен, не годен)
Должность лица, проводившего поверку_____________________
(подпись) (инициалы, фамилия)
Дата поверки «__»____20______г.
ПРИЛОЖЕНИЕ 6
Приспособление для измерения скорости ультразвука в жидкости.
При отсутствии таблиц зависимости скорости УС от температуры жидкости скорость УС определяется с помощью приспособления, изображенного на рисунке. Непосредственно перед измерениями скорости УС корпус приспособления (стальную скобу) погружают в исследуемую жидкость из трубопровода, а толщиномер настраивается для измерений скорости УС. Затем ультразвуковым толщиномером проводят непосредственное измерение скорости УС.
Для измерений скорости УС в жидкости возможно также применение прибора УС-12 ИМ (ЩО 2.048.045 ТО), толщиномеров других типов.
ПРИЛОЖЕНИЕ 7
Методика определения поправочного коэффициента (постоянная расходомера Gk)
-
1. Вводят в меню верхний предел диапазона измерения расхода (рнаиб.) и соответствующее ему наибольшее значение частоты импульсов выходного сигнала расходомера (Рнаиб.). Вычисляют их отношение:
К,.= FHaH0/Qua„6.
-
2. На поверочные установке на трех точках расхода проводят по три измерения расхода воды и соответствующие им количества импульсов выходного сигнала расходомера (показания подключенного к расходомеру электронного счетчика импульсов).
Вычисляют для каждого измерения:
N -

2 и
V-
и
и их среднеарифхметическое значение:

где: V. Q объем, расход воды;
N, F - количество импульсов и частота выходного сигнала; п - общее количество измерений;
i - индекс измерений.
-
3. Вычисляют значение Gk
Gk = K„ / Kj Значение Gk вводят в меню расходомера.
34
