Методика поверки «Трансформаторы напряжения лабораторные » (ГГ. 25 206.00017)
СОГЛАСОВАНО
УТВЕРЖДАЮ
Зам.т'ё'й^рацьного директора
X «ФГУ УРАЛТЛЮТ» (^^/б^^И^^^С.Ю.Колташев « < »L,W.. So 1 Or.



Трансформаторы напряжения лабораторные Методика поверки
ГГ. 25 206.00017
Главный метролог

« » 0 2010г.
Начальник ЦЗЛ

С.В.Ершов
«3^ » С'-Т2 20Юг
Инженер ЦЗЛ
Е.В.Чащина
« 201 Ог
СодержаниеНастоящая методика распространяется на трансформаторы напряжения измерительные класса точности 0,05 и менее точных в диапазоне: первичных напряжений от 0,1 кВ до 43 кВ; вторичных напряжений от 33 В до 200 В.
Методика разработана в соответствии с требованиями ГОСТ 23625-2001г.
1 Операции поверки-
1.1 При проведении поверки следует выполнять следующие операции: внешний осмотр;
проверка правильности обозначения выводов и групп соединения обмоток; определение погрешностей.
2 Средства поверки-
2.1 Установка с независимой поверкой «Лидер-36»
-
2.1.1 Эталонные средства, входящие в состав установки:
-
2.1.1.1 Делитель напряжения эталонный ДОН-36
-
2.1.1.2 Трансформаторный ступенчаторавноделенный делитель напряжения ДТ(0)-35У4.(ТУ 3).
-
2.1.1.3 Устройство корректировки масштабного коэффициента (TV 21).
-
2.1.1.4 Масштабный преобразователь низких напряжений МПНН-1-500 (PS4).
-
2.1.1.5 Альтернативный измеритель разности напряжений СА-507 (PS5).
-
-
-
2.2 Характеристики установки:
-
2.2.1 Диапазон первичных напряжений (0,1^43) кВ
-
2.2.2 Диапазон вторичных напряжений (33^200) В
-
2.2.3 Коэффициент трансформации в диапазоне 1^-1296
-
2.2.4 Погрешности измерений по напряжению ±0,016%, угловая погрешность ± 1 мин.
-
-
3.1 Поверка должна проводиться специально обученным персоналом. Количество работающих должно быть не менее двух человек, один из которых должен быть производителем работ и иметь квалификационную группу по электробезопасности не ниже 4, а второй должен иметь квалификационную группу по электробезопасности не ниже III при работе в электроустановках до и свыше 1000 В.
-
3.2 Поверка должна проводиться на «Установке», оборудованной в полном соответствии с требованиями «Правил устройства электроустановок».
-
3.2.1 «Установка» должна быть укомплектована защитными средствами: диэлектрическими перчатками, ковриками, заземляющими штангами, предупредительными плакатами, средствами пожаротушения - углекислотными огнетушителями.
-
3.2.2 Ограждения, оборудование, требующие заземления, должны быть надежно заземлены.
-
3.2.3 Все элементы «Установки» (блок питания, измерительный блок, эталонный блок, блок поверки) и испытуемые трансформаторы напряжения должны находиться на высоковольтном поле, отгороженном от испытательных стендов поверочных установок специальным ограждением с дверями, имеющими блокировку и световую сигнализацию, указывающую о подаче напряжения в испытательную схему.
-
-
3.3 Работа должна выполняться в соответствии с требованиями «Межотраслевых правил по охране труда (правил безопасности) при эксплуатации электроустановок».
-
3.3.1 В случае возгорания оборудования или проводки необходимо немедленно:
-
-
- отключить рубильник (автомат) общего отключения;
-сообщить по тел. 13-41 (проходная) о месте возгорания и наличии людей;
-
- приступить к тушению пожара и эвакуации людей.
-
3.3.2 В случае поражения электрическим током необходимо немедленно:
-
- освободить пострадавшего от тока, отключив кнопку “Стоп” и рубильник (автомат) общего отключения;
-
- сообщить в здравпункт (тел. 13-81);
-
- при необходимости немедленно начать оказывать первую помощь пострадавшему;
-
- при необходимости вызвать “скорую помощь” (тел. 03).
-
4.1 При проведении поверки должны быть соблюдены условия:
-
- температура окружающего воздуха 10-35 °C;
-
- допускаемые колебания температуры окружающего воздуха в период проведения поверки не более ±2 °C; й - температура начала поверки;
t2 - температура окончания поверки.
-
- относительная влажность окружающего воздуха не более 80 % при 25°С;
-
- атмосферное давление (630 4- 800) мм.рт.ст.
-
4.2 Перед началом поверки трансформаторов необходимо произвести внешний осмотр «Установки», убедиться в правильности собранной схемы, удалить людей с испытательного поля, проверить работу блокировки и сигнализации на входных дверях.
Убедившись, что все нормально, плотно закрыть двери и произвести соответствующие измерения, руководствуясь программой поверки и руководством по эксплуатации установки.
-
4.3 После окончания измерений снять напряжение кнопкой «Стоп». При выходе на испытательное поле необходимо заземляющей штангой снять остаточные заряды с высоковольтного вывода испытуемого трансформатора, а затем штангой заземлить высоковольтный вывод нагрузочного трансформатора. После этого можно проводить дальнейшие переключения. По окончании работ установку необходимо обесточить.
-
5.1 Внешний осмотр
При внешнем осмотре устанавливается соответствие поверяемого трансформатора требованиям:
-
- выводы первичной и вторичной обмоток должны быть исправны и иметь маркировку;
-
- наружные поверхности трансформатора не должны иметь дефектов покрытий, загрязнений;
-
- трансформатор должен быть снабжен табличкой с техническими данными.
-
5.2 Проверка правильности обозначения выводов и групп соединения обмоток
Проверка правильности обозначения выводов и групп соединения обмоток поверяемого трансформатора проводится одновременно с проверкой правильности подключения образцового делителя (Дон-36) и поверяемого трансформатора к прибору сравнения
СА-507 при собранной схеме поверки непосредственно перед операцией определения погрешностей.
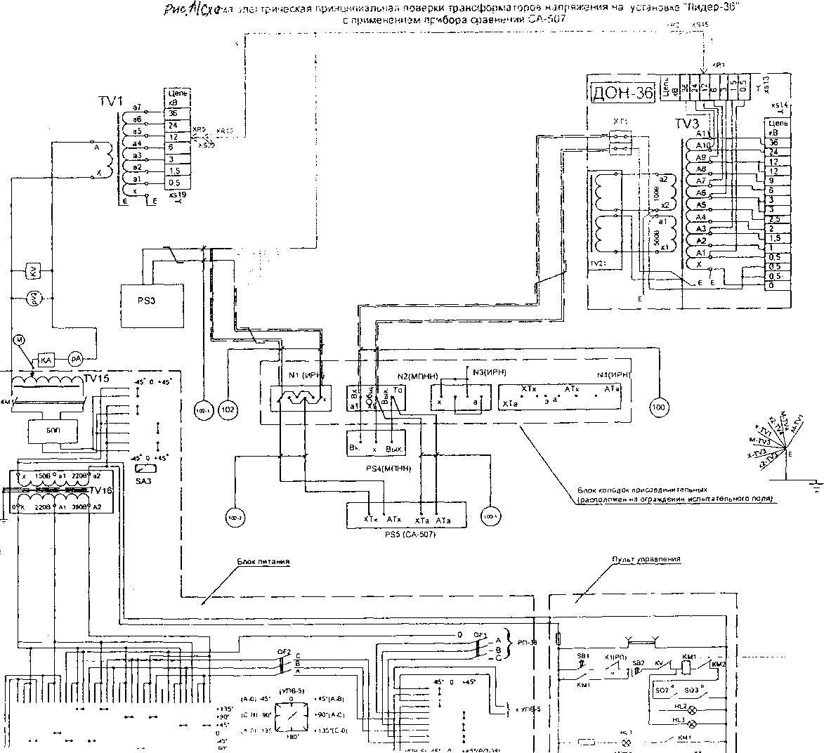
Сборка схемы поверки трансформаторов напряжения по 6.3.4 «Руководства по эксплуатации» 1ГГ.411726.02-Л.РЭ. Схема - Приложение А рисунок А1.
Порядок действия обслуживающего персонала при поверке средств измерений по 6.3.6 «Руководства по эксплуатации».
-
5.3 Определение погрешностей
-
5.3.1 Определение погрешностей поверяемого трансформатора проводится методом сличения поверяемого трансформатора с образцовым делителем Дон-36 при помощи прибора сравнения СА-507.
-
5.3.2 Погрешности трансформатора определяют:
-
-
- для всех коэффициентов трансформации в диапазоне выходных напряжений при номинальных входных от 33 до 200В;
-
- при значениях первичного напряжения, равных 20, 50, 80, 100, 120 % номинального значения при увеличении и уменьшении напряжения;
-
- при мощности нагрузки равной номинальной мощности и 0,25 номинальной мощности и коэффициенте мощности 1,0.
При поверке лабораторных трансформаторов напряжения класса точности 0,05 учитывают поправки делителя напряжения эталонного ДОН-36.
Учет поправок применяемых эталонных средств, вычисление средних значений из числа погрешностей, измеренных при увеличении и уменьшении напряжения, оформление протокола поверки производится с применением ПК.
Значение поправок применяемых эталонных средств приведены в Приложении Б.
Трансформаторы считают прошедшими поверку, если значения погрешностей, определенные при поверке, не превышают допускаемых погрешностей, соответст-
вующих их классу точности, установленных в ГОСТ 23625 - 2001 г и указанных в таблице 1.
Таблица 1
Класс точности поверяемого трансформатора |
Пределы допустимых погрешностей при напряжениях (0,2; 0,5; 0,8; 1; l,2)UiH | |
Напряжения (fu,%) |
Угловой (5, мин) | |
0,05 |
±0,05 |
±3 |
0,1 |
±0,1 |
±5 |
0,2 |
±0,2 |
± 10 |
-
6.1 Результаты поверки оформляют записью в протоколе. Форма протокола приведена в Приложении В.
-
6.2 При положительных результатах первичной поверки наносят оттиск пове-рительного клейма в паспорт трансформатора.
-
6.3 При отрицательных результатах трансформатор бракуют и выписывают извещение о непригодности.
-
6.4 Положительные результаты периодической поверки оформляют выдачей свидетельства о поверке установленной формы.
-
6.5 При отрицательных результатах периодической свидетельство аннулируют и выписывают извещение о непригодности.
it 4
Приложение А
(обязательное)

Лоз Обозначение |
Наименование |
Коп |
Примем ание |
QF1 |
Рубильник видимого разрыва | ||
QF2 |
Выключатель автоматический |
1 | |
SQ1 |
выключатель конечный трвмсформатра TV 15 | ||
SQ2.SQ |
выключатель конечный | ||
SA1-SA: |
Ключ управления типа УП53О0, диаграмма специальная |
3 | |
SA4 |
Переключатель типа ПГК |
1 | |
TV1 |
Однофазный трансформатор питания типа ОЛ-35У4.2 |
2 | |
TV3 |
Трансформаторный ступенчаторавноделеный делитель | ||
типа ДТ{О)-35У4.2 |
1 | ||
TV4* |
Делитель напряжения вспомогательный ДТ(в>-35У4.2 |
1 | |
TV21 |
Устройство корректировки масштабного коэффициента | ||
специального изготовления |
1 | ||
JX23 |
Испытуемый трансформатор | ||
FU |
Предохранитель плавкий типа Пр.2 |
1 |
5А |
Реле тока типа ЭТ52135 |
1 |
Уставка 7 А | |
KV |
Реле напряжения типа ЭН528/160 |
1 |
Уставке 1В5 В |
КМ1 |
Магнитный пускатель типа ПМЕ-221 |
1 | |
КМ2 |
Реле лрмежуточное типа ЛМЕ-041 |
1 | |
HL1 |
Лампа сигнальная типа ПС-53 |
1 |
24 8 |
HL2.HL3 |
Лампы сигнальные |
2 |
220 в, 25 &г |
РА |
Амперметр типа |
1 |
10А |
PV1 |
Вольтметр типа 3515 |
1 |
75 -600 В |
PV2 |
вольтметр типа 3515 |
150. ,300В | |
PS3 |
Магазин продг^дачр^МР^р) |
3 | |
PS4 |
Мастэбный преобразователь низких напряжений типа | ||
М НЛП-500 |
1 | ||
PS5 |
Прибор сравнения - яомпаратор СА-507 |
1 | |
I |
При испытании трансформаторов напряжения с нестандартным коэффициекпж трансформации вместо трансформатора TV4 используется трансформатор аналот***-ный ислытуемуму класса точности не ниже 1.
Проводники рабочего заземления установки соединенные в точке £, присоединяли к заземляющей шине, идущей к отдельному контуру заземления.
Управление приводом регулятора напряжения
К2<РЛ|
•24В (от блока пит прост тока 220/24В)

КЗ(РП)
КЗ(РП)
-G-
КЗ(РП)
ЗВЦподъем)
ТГ SA4
S32 Спуск)
КЗ(РП)
ГГ.25 206.00017
Приложение Б
(обязательное)
Значения поправок применяемых эталонных средств, приведены в таблицах 1,2.
Таблица Б.1
поправки ДОНа 36 | ||||||||||
отпайка |
20 |
50 |
80 |
100 |
120 | |||||
f |
б |
f |
б |
f |
б |
f |
б |
f |
б | |
3000 |
-0,01469 |
0,9816 |
-0,00410 |
0,4707 |
0,01463 |
-0,059 |
-0,00831 |
0,2672 |
0,00136 |
0,0706 |
3300 |
-0,00951 |
0,80184 |
0,00036 |
0,3356 |
0,01761 |
-0,15152 |
-0,00292 |
0,1518 |
0,005246 |
-0,00268 |
6000 |
0,01333 |
0,0127 |
-0,00831 |
0,2672 |
0,01354 |
-0,1424 |
0,02015 |
-0,3212 |
-0,0084 |
0,0657 |
6300 |
-0,01349 |
0,76154 |
-0,00562 |
0,2095 |
0,015436 |
-0,18728 |
-0,01511 |
0,17225 |
-0,00654 |
0,03588 |
6600 |
-0,01094 |
0,68098 |
-0,00292 |
0,1518 |
0,01702 |
-0,2291 |
-0,01243 |
0,1295 |
-0,00469 |
0,00796 |
6900 |
-0,00855 |
0,6067 |
-0,00078 |
0,1112 |
0,018196 |
-0,2661 |
-0,01042 |
0,0976 |
-0,00288 |
-0,01616 |
10000 |
0,007883 |
0,1216 |
0,01512 |
-0,1798 |
-0,00429 |
0,0026 |
0,003993 |
-0,13077 |
0,00866 |
-0,2352 |
11000 |
0,011403 |
0,0284 |
0,018123 |
-0,26333 |
-0,00076 |
-0,04927 |
0,006893 |
-0,19227 |
0,01039 |
-0,2629 |
13800 |
-0,01337 |
0,39584 |
-0,01042 |
0,0976 |
0,006964 |
-0,19424 |
0,01118 |
-0,2697 |
-0,00482 |
-0,20832 |
15000 |
-0,00831 |
0,2672 |
-0,00685 |
0,04085 |
0,00866 |
-0,2352 |
-0,011 |
-0,14735 |
0 |
-0,2563 |
15750 |
-0,00562 |
0,2095 |
-0,00492 |
0,010975 |
0,00972 |
-0,2532 |
-0,00793 |
-0,17835 |
0,003075 |
-0,28053 |
16000 |
-0,00472 |
0,190267 |
-0,00429 |
0,0026 |
0,009943 |
-0,25643 |
-0,00697 |
-0,1876 |
0,0041 |
-0,2886 |
Таблица Б.2
поправки ДОНа 36 | ||||||||||
отпайка |
20 |
50 |
80 |
100 |
120 | |||||
f |
б |
f |
б |
f |
б |
f |
б |
f |
б | |
18000 |
0,00136 |
0,0706 |
0 |
-0,0618 |
0,01185 |
-0,2775 |
0 |
-0,2563 |
0,0104 |
-0,3103 |
20000 |
0,00569 |
-0,00953 |
0,003993 |
-0,13077 |
-0,00697 |
-0,1876 |
0,006633 |
-0,30147 |
0,0139 |
-0,2921 |
22000 |
0,009797 |
-0,0746 |
0,006893 |
-0,19227 |
-0,0013 |
-0,24327 |
0,011033 |
-0,3071 |
0,0168 |
-0,2642 |
24000 |
0,01354 |
-0,1424 |
0,00866 |
-0,2352 |
0,0041 |
-0,2886 |
0,0139 |
-0,2921 |
-0,0108 |
-0,202 |
27000 |
0,01776 |
-0,2495 |
0,010785 |
-0,2663 |
0,0104 |
-0,3103 |
-0,0142 |
-0,1955 |
-0,0036 |
-0,1843 |
27500 |
0,018123 |
-0,26333 |
0,011114 |
-0,26913 |
0,011033 |
-0,3071 |
-0,01326 |
-0,19731 |
-0,00307 |
-0,1768 |
35000 |
-0,00974 |
0,086967 |
-0,00163 |
-0,24001 |
-0,01231 |
-0,19911 |
-0,00098 |
-0,15287 |
0,0045 |
-0,08737 |
36000 |
-0,0084 |
0,0657 |
0 |
-0,2563 |
-0,0108 |
-0,202 |
0,0003 |
-0,1417 |
0,0053 |
-0,0767 |
Приложение В
(обязательное)
Протокол №
поверки трансформаторов напряжения
Дата
РЭ: установка «Лидер-36»
Условия поверки: °C______; t2, °C _____; влажность, %_____.
Поверитель ------------------
подпись
расшифровка подписи
Тип, заводской №, класс точности, мощность нагрузки
Погрешности при напряжении, % от номинального | |||||
Погрешности |
20 |
50 |
80 |
100 |
120 |
A f, % | |||||
A s, мин | |||||
Погрешности п] |
ри напряжении 0,25S % от номинального | ||||
Погрешности |
20 |
50 |
80 |
100 |
120 |
A f, % | |||||
A s, мин |
Лист регистрации изменений
Изм. |
Номера листов(страниц) |
Всего листов в документе |
№ документа |
Подпись |
Дата | |||
измененных |
замененных |
новых |
изъятых | |||||