Методика поверки «ПРЕОБРАЗОВАТЕЛИ ТЕРМО ЭЛЕКТРИЧЕСКИЕ ДТП» (МП 28476-16)
УТВЕРЖДАЮ
Заместитель директора

ФГУП «ВНИИМС» .В. Иванникова
30 » декабря 2015 г.
ПРЕОБРАЗОВАТЕЛИ ТЕРМОЭЛЕКТРИЧЕСКИЕ
ДТП
МЕТОДИКА ПОВЕРКИ
МП 28476-16
Москва
СОДЕРЖАНИЕ
Оформление результатов поверки
1 ОБЛАСТЬ ПРИМЕНЕНИЯ-
1.1 Настоящая методика поверки (далее по тексту - методика) распространяется на преобразователи термоэлектрические ДТП (далее - ТП) пр-ва ООО «Производственное Объединение ОВЕН», г.Москва, и устанавливает методику их первичной и периодической поверки.
-
1.2 Поверка ТП с длиной части не менее 250 мм и диапазоном измеряемых температур от 0 °С проводится в соответствии с ГОСТ 8.338-2002 «ГСИ. Преобразователи термоэлектрические. Методика поверки».
-
1.3 Поверка ТП с термопарами в качестве чувствительных элементов (далее - ЧЭ) по ГОСТ 6616-94 с нижним пределом диапазона измеряемых температур минус 40 °С, ТП с монтажной длиной менее 250 мм и ТП со встроенным нормирующим преобразователем проводится в соответствии с операциями, приведенными в Таблице 1.
-
1.4 Для ТП со встроенными нормирующими преобразователями при периодической поверке допускается проводить поверку в диапазоне измерений, согласованным с пользователем, но лежащим внутри полного диапазона измерений и не менее нормированного минимального интервала измерений. При этом делают соответствующую запись в паспорте и (или) в свидетельстве о поверке.
-
1.5 Интервал между поверками:
-
- 2 года;
-
- 1 год - для проволочных ДТП с НСХ типа «S»;
-
- 5 лет - для кабельных ДТП с НСХ типов «К», «N», «L», «J» с диапазоном измерений температуры от минус 40 до плюс 600 °С и классом допуска 2.
2.1 При проведении поверки выполняются операции, указанные в таблице 1. Таблица 1
Наименование операции |
Номер пункта методики поверки |
Обязательность выполнения при | |
первичной поверке |
периодической поверке | ||
|
|
Да Да Да Да Да |
Да Да Нет Да Да |
-
3.1 При проведении поверки ТП должны применяться следующие средства:
-
- термометр сопротивления эталонный ЭТС-100/1 3-го разряда по ГОСТ 8.5582009;
-
- преобразователи термоэлектрические эталонные ТППО 1, 2, 3-го разрядов по ГОСТ 8.558-2009;
- преобразователи термоэлектрические платинородий-платинородиевые эталонные ПРО 2, 3-го разрядов по ГОСТ 8.558-2009;
- поверочная установка, включающая в себя двухрядный или однорядный потенциометр постоянного тока класса точности не ниже 0,01 по ГОСТ 9245 с верхним пределом измерений не ниже 100 мВ и ценой ступени низшей измерительной декады не более 10-6 В с бестермоточным переключателем типа ПБ-28В;
Примечание - допускается применять современные микропроцессорные средства измерений ТЭДС рабочих ТП, например автоматизированная система поверки ТП АСТП с пределами допускаемой погрешности ±0,2 оС и ±0,4 оС или многоканальный прецизионный измеритель температуры МИТ 8.10.
-
- миллиамперметр с погрешностью измерений не менее 1/3 Yn , где Yn - предел допускаемого значения основной приведенной погрешности поверяемого ТП (например, установка В1-12, калибратор унифицированных сигналов ИКСУ-2000);
-
- сопротивление 250 Ом класс точности не хуже 0,05 (например, магазин сопротивлений МСР-63);
или
-
- вольтметр с погрешностью измерений не менее 1/3 Yп , с диапазонами входных сигналов постоянного напряжения от 0 до 10 В (например, универсальные вольтметры В7-46, Щ31, В7-16, Щ302);
-
- сопротивление 100 Ом класс точности не хуже 0,05 (например, магазин сопротивлений МСР-63 или катушка электрического сопротивления Р331).
-
3.2 При поверке применяют следующие вспомогательные средства:
-
- криостат с диапазоном воспроизводимых температур от минус 40 до плюс 40 °C, градиент температуры в рабочем пространстве не более 0,05 °C /м, минимальная глубина погружения не менее 300 мм (например, КР-40-2);
-
- термостат паровой с перепадом температуры в рабочем пространстве по высоте на длине средней части 200 мм. не более 0,03 °C, с ванной глубиной не менее 300мм (например, ТП-2);
-
- жидкостный термостат с диапазоном температуры от 40 (95) до 300 оС, градиентом температуры в рабочем пространстве не более 0,05 °C /см, с ванной глубиной не менее 300мм (например, ТР-1М, ТПП-1);
-
- термостат с флюидизированной средой FB-08 с диапазоном температуры от 50 до 700 оС, кратковременной температурной стабильностью ± 0,3 °C за 30 мин, однородностью температурного поля в рабочем объеме 0,5 °C;
-
- пробирки стеклянные длиной (150 ± 10) мм, внутренним диаметром (8 - 10) мм со стенками толщиной не более 1 мм;
-
- горизонтальная трубчатая печь сопротивления, с рабочим пространством длиной 500-600 мм, диаметром 40-50 мм и максимальной рабочей температурой не менее 1200 оС. Градиент температуры по оси печи (в её средней части) при 1000 оС не должен превышать 0,8 оС/см на участке не менее 50 мм (например, МТП-2МР);
-
- высокотемпературная печь для воспроизведения температур в диапазоне от 300 до 1600 °C для поверки ТПтипа S, с рабочим пространством длиной не менее 500 мм, внутренним диаметром 18 мм. Градиент температуры по оси печи (в ее средней части) при 1000 °C не должен превышать 1 °C /см (например, ВТП 1600-1-00);
-
- никелевый толстостенный стакан длиной 80-100 мм, наружный диаметр которого выбирают в зависимости от рабочего пространства печи, толщина дна и стенки стакана не менее 5 мм. Допускается применять никелевый блок соответствующих размеров с гнёздами соответствующего диаметра и глубиной 70-90 мм;
-
- аттестованные (метрологической службой, проводящей поверку) удлиняющие компенсационные провода. Значение ТЭДС скомплектованной пары проводов при температуре рабочего и свободных концов пары, соответственно равной 100 °C и 0 °C, не должно отклоняться от значений соответствующей типу ТП НСХ более чем на ± 0,2 Ддоп, где Ддоп - предел допускаемых отклонений значений ТЭДС ТП от значений НСХ, указанных в ГОСТ, выраженного в милливольтах (для ТХК (L) - 0,036 мВ, для ТХКн (Е) -0,020 мВ, для ТЖК (J) - 0,016 мВ, для ТХА (К) - 0,012 мВ, для ТНН (N) - 0,009 мВ, для ТСС (I) - 0,012 мВ, для ТПП10 (S) - 0,002 мВ, для ТПП13 (R) - 0,002 мВ).
-
- теплоизоляционный сосуд или другие теплоизоляционные средства, обеспечивающие заданную температуру в течение 1 ч с предельным отклонением ± 0,1 °C для термостатирования свободных концов в льдо-водяной смеси;
-
- мегаомметр с выходным напряжением не менее 100 В, класс 1,0, диапазон измерений от 0 до 100 МОм (например, М4100/3);
-
- универсальная пробойная установка, напряжение от 0 до 10 кВ, мощность не менее 0,25 кВт (например, УПУ-1М);
-
- источник постоянного напряжения с максимальным выходным напряжением не менее 24 В, обеспечивающим постоянство напряжения, при котором за время определения основной погрешности прибора на одной отметке изменение тока, выраженное в процентах не должна превышать 1/10 Yn (например, источник питания постоянного тока Б5-47, Б5-48, Б5-49).
-
4.1 При подготовке и проведении поверки соблюдать требования ГОСТ 12.3.01980, “Правил охраны труда при эксплуатации электроустановок потребителей”.
-
4.2 Корпуса печей, наружные стенки которых нагреваются при работе до температуры свыше 70 оС, должны быть ограждены (например, жёсткой сеткой из проволоки).
-
4.3 Вблизи печей не должны находиться горючие материалы.
-
4.4 Стеклянные сосуды Дьюара должны иметь охранные кожухи из жести или пластмассы.
-
4.5 При выполнении измерений должны быть соблюдены требования эксплуатационных документов на термостаты и печи, ГОСТ 12.2.007.9-93, ГОСТ 12.3.01980.
-
4.6 К выполнению измерений допускаются лица, обученные обращению с термостатами, печами, электрооборудованием, изучившие настоящую методику, знающие принцип действия используемых при проведении измерений средств измерений и прошедшие инструктаж по технике безопасности (первичный и на рабочем месте) в установленном в организации порядке.
-
5.1 При проведении поверки соблюдать следующие условия:
-
- температура окружающего воздуха (20 ± 5) °С;
-
- относительная влажность воздуха (30. 80) %;
-
- атмосферное давление (84,0.106,7) кПа
((630.800) мм рт. ст.);
-
- изменение температуры воздуха в помещении во время работы поверочной установки не должно быть более ± 0,5 оС в течение 1 ч;
-
- вибрация в помещении не должна вызывать отклонений указателя наиболее чувствительного средства измерений более чем на ± 0,25 цены наименьшего деления его шкалы;
-
- питание печей должно осуществляться стабилизированным напряжением, изменение которого не должно превышать 1%;
-
- электроизмерительная часть поверочной установки должна быть удалена не менее чем на 1 м от окон, дверей, радиаторов отопления и других устройств, выделяющих тепло, а также защищена от прямых солнечных лучей.
-
6 ПОДГОТОВКА К ПОВЕРКЕ
-
6.1 Подготовить к работе образцовое оборудование, участвующее в поверке, в соответствии с его эксплуатационной документацией.
-
6.2 Эталонные термоэлектрические термометры поместить в защитные пробирки из кварцевого стекла, при этом рабочий конец эталонных термоэлектрических термометров должен касаться дна пробирки.
-
6.3 При поверке в криостате или в термостате эталонный термометр сопротивления и поверяемые ТП погружают в криостат (термостат) вместе с выравнивающим блоком на глубину равную длине монтажной части ТП. Поверяемые термопреобразователи предварительно помещают в стеклянные пробирки и засыпают пространство между ТП и внутренними стенками пробирки мелкодисперсным порошком окиси алюминия.
-
6.4 При поверке в печи, поверяемые ТП собирают в общий пучок в количестве не более восьми с пробиркой из кварцевого стекла, в которой помещен эталонный 2-го разряда термоэлектрический преобразователь НПО, и обвязывают в двух - трех местах отрезками проволоки диаметром 0,5 мм.
-
Пучок поверяемых ТП с эталонным ППО (вместе с пробиркой) вводят в рабочее пространство печи до упора поверяемых термопреобразователей и дна пробирки с эталонным термоэлектрическим преобразователем ППО в дно никелевого стакана и центрируют пучок по оси печи.
-
6.5 Свободные концы (или концы удлиняющих проводов) поверяемых ТП гальванически соединяют с медными нелужеными проводами скруткой. Места скруток термостатируют в теплоизолированном сосуде, заполненном льдо-водяной смесью. В сосуды помещают ртутный стеклянный термометр для введения поправки при температуре, отличающейся от 0 оС более чем на 0,1 оС. Концы медных проводов подсоединяют к соответствующим клеммам поверочной установки.
-
7.1 Внешний осмотр
-
7.1.1 При внешнем осмотре проверяют отсутствие видимых механических повреждений ТП.
-
7.1.2 Проверяют соответствие ТП паспортным данным.
-
7.1.3 При обнаружении видимых механических повреждений ТП, несоответствии маркировки ТП его паспортным данным, поверка останавливается и ТП признаётся негодным к применению.
-
-
7.2 Проверка электрического сопротивления изоляции ТП с изолированным спаем.
Электрическое сопротивление изоляции для ТП разборной конструкции при первичной поверке проводится после поверки ЧЭ и сборки ТП, а при периодической поверке перед проведением операций по п. 6.1.
-
7.2.1 Подключают один из зажимов мегомметра к короткозамкнутым свободным концам ТП или к выходным контактам в ТП со встроенным нормирующим преобразователем, а другой - к защитной арматуре ТП.
-
7.2.2 Измеряют электрическое сопротивление изоляции ТП не менее двух раз.
-
7.2.3 Измеренное значение электрического сопротивления ТП при температуре (20 ± 5) оС должно быть не менее 100 МОм.
-
7.2.4 ТП с меньшим значением электрического сопротивления изоляции признаётся непригодным и к выпуску в обращение и к применению не допускают.
7.3 Проверка электрической прочности изоляции ТП с изолированным спаем производится только при первичной поверке.
-
7.3.1 Между короткозамкнутыми свободными концами ТП или выходными контактами в ТП со встроенным нормирующим преобразователем и его металлической оболочкой (защитной арматурой) прикладывают с помощью установки для проверки электрической прочности изоляции испытательное синусоидальное напряжение 250 В частотой 50 Гц. У ТП, имеющих две несвязанные электрические цепи, испытательное напряжение прикладывают также между электрическими цепями.
-
7.3.2 Электрическая изоляция ТП должна выдерживать испытательное напряжение в течение 1 мин.
-
7.3.3 ТП, не выдержавший проверку электрической прочности изоляции, дальнейшей поверке не подлежит.
-
7.4 Проверка отклонения ТЭДС ТП от НСХ.
Градуировочные характеристики поверяемых ТП должны соответствовать НСХ соответствующего типа в пределах допускаемых отклонений ТЭДС.
-
7.4.1 Проверка отклонения ТЭДС ТП от НСХ при первичной поверке.
При первичной поверке проводится проверка отклонения ТЭДС ЧЭ от НСХ до сборки ТП.
-
7.4.1.1 Определение допускаемых отклонений ТЭДС ЧЭ от НСХ при температуре минус 40 оС проводят в криостате.
В соответствии с эксплуатационной документацией подготовить криостат.
Температуру в криостате контролируют эталонным термометром сопротивления 3го разряда.
После установления теплового равновесия между эталонным термометром, поверяемым ТП и термостатирующей средой (стабилизация показаний эталонного термометра и поверяемого ТП) снимают не менее четырех показаний эталонного термометра и ТЭДС каждого поверяемого ЧЭ ТП. Цикл измерений осуществляют непрерывным отсчетом показаний: в прямой последовательности (от отсчета показаний эталонного термометра до отсчета показаний последнего поверяемого ТП), затем в обратной последовательности (от отсчета показаний последнего поверяемого ТП до отсчета показаний эталонного термометра).
Интервалы времени между отсчетами показаний средств измерений во всем измеренном цикле должны быть примерно одинаковыми.
Из результатов выполненных измерений вычисляют среднеарифметические значения сопротивления, а затем и температуры по показаниям эталонного термометра сопротивления и среднеарифметические значения ТЭДС, а затем и температуры поверяемых ЧЭ ТП.
В каждой поверяемой температурной точке рассчитывают отклонение ТЭДС ТП по
НСХ Ai по формуле 1:
(1)
где Ai - отклонение ТЭДС в температурном эквиваленте показаний поверяемого ТП от НСХ, оС;
^xi - среднеарифметическое значение ТЭДС в температурном эквиваленте показаний поверяемого ТП в i - ой температурной точке, вычисленное в соответствии с НСХ, оС;
^oi - среднеарифметическое значение показаний эталонного термометра в i - ой о
температурной точке, С.
-
7.4.1.2 Дальнейшую проверку проводят в соответствии с ГОСТ 8.338-2002 «ГСИ. Преобразователи термоэлектрические. Методика поверки».
Отклонения ТЭДС ЧЭ ТП от НСХ в каждой температурной точке не должны превышать пределов допускаемых отклонений ТЭДС ТП от НСХ, указанных в технической документации на ТП конкретного типа.
ТП, не удовлетворяющие этому требованию хотя бы при одном из заданных значений температуры, должны быть забракованы.
-
7.4.2 Проверка отклонения ТЭДС ТП от НСХ при периодической поверке.
Определение допускаемых отклонений ТЭДС от НСХ при температуре минус 40 оС проводят в криостате по методике, изложенной в п.7.4.1.1.
Определение допускаемых отклонений ТЭДС от НСХ ТПс монтажной длиной менее 250 мм и верхним пределом измерения не более 800 оС проводят по методике МИ 3090-2007 «ГСИ. Преобразователи термоэлектрические с длиной погружаемой части менее 250 мм. Методика поверки».
Примечания
1 Допускается, по согласованию с заказчиком, проверка отклонения ТЭДС ТП от НСХ в более узком диапазоне температур с использованием масляного термостата с ограничением верхнего предела диапазона измерения 300 оС, с указанием рабочего диапазона измерения в свидетельстве о поверке.
2 ТП с монтажной длиной менее 250 мм и верхним пределом рабочего диапазона измерения более 800 оС по истечении межповерочного интервала по согласованию с заказчиком поверяют по методике поверки МИ 3090-2007 «Преобразователи термоэлектрические с длиной погружаемой части менее 250 мм. Методика поверки» с ограничением верхнего предела диапазона измерения 800 оС, с указанием рабочего диапазона измерения в свидетельстве о поверке, либо выводят из эксплуатации.
Отклонения ТЭДС ТП от НСХ в каждой температурной точке не должны превышать пределов допускаемых отклонений ТЭДС ТП от НСХ, указанных в технической документации на ТП конкретного типа.
ТП, не удовлетворяющие этому требованию хотя бы при одном из заданных значений температуры, должны быть забракованы или могут быть переведены в более низкий класс точности (если это возможно).
-
7.5 Проверка пределов допускаемой основной приведенной погрешности ТП со встроенным нормирующим преобразователем.
-
7.5.1 Проверка пределов допускаемой основной приведенной погрешности при первичной поверке.
При первичной поверке проводится проверка отклонения ТЭДС ЧЭ от НСХ и основная приведенная погрешность нормирующего преобразователя до сборки ТП.
-
7.5.1.1 Проверка отклонения ТЭДС ЧЭ от НСХ проводится в соответствии с п.п.
-
7.4.1.1 и 7.4.1.2.
-
7.5.1.2 Рассчитать основную приведенную погрешность ЧЭ по формуле 2:
max
Yчэ =
х 100 %
(2),
tmax tmin
где Y43 - основная приведенная погрешность поверяемого ЧЭ, %;
Дтах - максимальное отклонение ТЭДС в температурном эквиваленте показаний поверяемого ТП от НСХ, оС;
tmax - верхний предел диапазона измерений температуры ТП, °С;
tmin - нижний предел диапазона измерений температуры ТП, °С.
-
7.5.1.3 Проверка основной приведенной погрешности нормирующего преобразователя производится по методике КУВФ.405541.001МП «Преобразователи аналоговых сигналов измерительные НПТ. Методика поверки».
-
7.5.1.4 Рассчитать основную приведенную погрешность ТП по формуле 3:
2
П = л/ Учэ^Унпт
где Yi- основная приведенная погрешность ТП со встроенным нормирующим преобразователем, %;
Учэ - основная приведенная погрешность поверяемого ЧЭ, %;
Унпт - основная приведенная погрешность нормирующего преобразователя, %.
-
7.5.2 Проверка пределов допускаемой основной приведенной погрешности при периодической поверке.
-
7.5.2.1 Проверка пределов допускаемой основной приведенной погрешности ТП со встроенным нормирующим преобразователем с монтажной длиной более 250 мм. Проверку проводят методом сравнения с эталонным термометром в криостате, термостате, калибраторе или в печи в пяти температурных точках, равномерно расположенных в диапазоне измерений, включая нижний и верхний пределы диапазона.
В соответствии с эксплуатационной документацией подготовить криостат, нагреть термостат (паровой и масляный), калибратор и (или) горизонтальную трубчатую печь до заданных значений температуры.
Температуру в криостате и термостатах контролируют эталонным термометром сопротивления 3-го разряда, а температуру в печи - эталонным 2-го разряда термоэлектрическим преобразователем ППО или ПРО.
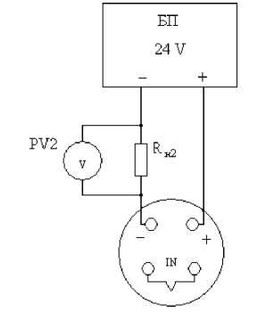
Собрать схему по рисунку 1 или 2.

Рисунок 1.
БП - блок питания;
Rni - сопротивление 250 Ом ± резистор);
Rн2 - сопротивление 100 Ом сопротивления);
РV1 -миллиамперметр;
РV2 -вольтметр.

Рисунок 2.
,05 % (магазин сопротивлений или прецизионный ± 0,05 % (магазин сопротивлений или катушка
После установления теплового равновесия между эталонным термометром, поверяемым ТП и термостатирующей средой (стабилизация показаний эталонного термометра и поверяемого термопреобразователя) снимают не менее четырех показаний эталонного термометра и значений выходных сигналов постоянного тока поверяемого ТП.
Цикл измерений осуществляют непрерывным отсчетом показаний: в прямой последовательности (от отсчета показаний эталонного термометра до отсчета показаний последнего поверяемого ТП), затем в обратной последовательности (от отсчета показаний последнего поверяемого ТП до отсчета показаний эталонного термометра).
Интервалы времени между отсчетами показаний средств измерений во всем измеренном цикле должны быть примерно одинаковыми.
При определении погрешности по схеме на рисунке 1 значения выходного тока снимаются с миллиамперметра.
При определении погрешности по схеме на рисунке 2 значения выходного тока определяют измерением падения напряжения на сопротивлении Rh2 при помощи цифрового вольтметра и рассчитывают по формуле 4:
_ U
I гем. i
где 1изм. i - измеренное значение выходного тока в i - ой температурной точке, мА;
U - напряжение по показаниям цифрового вольтметра, мВ;
R - сопротивление меры электрического сопротивления R|l2, Ом.
Среднеарифметические измеренные значения температуры поверяемых ТП вычислить по формуле 5:
О-изм Imin)
txi • (tmax tmin) + tmin
(Imax Imin)
(5)
С;
где, txi - среднеарифметическое измеренное значение температуры, °С;
1изм - среднеарифметическое измеренное значение выходного тока, мА;
Imax - значение тока при верхнем пределе измерения температуры, мА;
Imin - значение тока при нижнем пределе измерения температуры, мА; tmax - верхний предел диапазона измерений температуры термопреобразователя,
tmin - нижний предел диапазона измерений температуры термопреобразователя,
С.
Рассчитать основную приведенную погрешность ТП со встроенным нормирующим преобразователем по формуле 6:
txi - toi
х 100 %
(6),
max
tmin
где, Y2 - основная приведенная погрешность поверяемого ТП со встроенным нормирующим преобразователем, %;
txi - среднеарифметическое измеренное значение температуры поверяемого ТП со встроенным нормирующим преобразователем , °С;
toi - среднеарифметическое значение показаний эталонного термометра в i - ой о
температурной точке, С;
tmax - верхний предел диапазона измерений температуры ТП, °С; tmin - нижний предел диапазона измерений температуры ТП, °С.
Наибольшее из рассчитанных значений основной приведенной погрешности в каждой температурной точке не должно превышать соответствующего значения, указанного в паспорте на датчик.
ТП, не удовлетворяющие этому требованию хотя бы при одном из заданных значений температуры, должны быть забракованы или могут быть переведены в более низкий класс точности (если это возможно).
-
7.5.2.2 Проверка пределов допускаемой основной приведенной погрешности ТП со встроенным нормирующим преобразователем с монтажной длиной менее 250 мм.
Проверка пределов допускаемой основной приведенной погрешности для ТП с верхним пределом измерения не более 800 °С проводится не менее чем при трех значениях температуры в пределах рабочего диапазона измерения ТП в термостате с флюидизированной средой.
Определение погрешности рекомендуется проводить при температурах 0, 30, 70, 100 % диапазона измерений температуры.
В соответствии с эксплуатационной документацией нагреть термостат до заданных значений температуры.
Температуру в термостате контролируют эталонным термометром.
После установления теплового равновесия между эталонным термометром, поверяемым ТП и термостатирующей средой (стабилизация показаний эталонного термометра и поверяемого термопреобразователя) снимают не менее четырех показаний эталонного термометра и значений выходных сигналов постоянного тока поверяемого ТП.
Цикл измерений осуществляют непрерывным отсчетом показаний: в прямой последовательности (от отсчета показаний эталонного термометра до отсчета показаний последнего поверяемого ТП), затем в обратной последовательности (от отсчета показаний последнего поверяемого ТП до отсчета показаний эталонного термометра).
При определении погрешности по схеме рисунок 1 значения выходного тока снимаются с миллиамперметра.
При определении погрешности по схеме рисунок 2 значения выходного тока определяют измерением падения напряжения на сопротивлении Rh2 при помощи цифрового вольтметра и рассчитывают по формуле 4.
Рассчитывают среднеарифметические измеренные значения температуры поверяемых ТП по формуле 5.
Рассчитать основную приведенную погрешность ТП со встроенным нормирующим преобразователем по формуле 6.
Наибольшее из рассчитанных значений основной приведенной погрешности в каждой температурной точке не должно превышать соответствующего значения, указанного в паспорте на датчик.
ТП, не удовлетворяющие этому требованию хотя бы при одном из заданных значений температуры, должны быть забракованы или могут быть переведены в более низкий класс точности (если это возможно).
Примечание - ТП с нормирующим преобразователем с монтажной длиной менее 250 мм и верхним пределом рабочего диапазона измерения более 800 оС по истечении межповерочного интервала, по согласованию с заказчиком, поверяют по методике изложенной выше с ограничением верхнего предела диапазона измерения 800 оС, с указанием рабочего диапазона измерения в свидетельстве о поверке, либо выводят из эксплуатации.
8 ОФОРМЛЕНИЕ РЕЗУЛЬТАТОВ ПОВЕРКИ-
8.1 При положительных результатах поверки на ТП выдают свидетельство о поверке в соответствии с Приказом Минпромторга от 02.07.2015г. № 1815 и (или) делают соответствующую запись и ставят знак поверки в паспорт.
-
8.2 В случае оформления свидетельства о поверке на его оборотной стороне указывают метрологические характеристики ТП.
-
8.3 При отрицательных результатах поверки ТП к применению не допускают, свидетельство о поверке аннулируют и выдают извещение о непригодности с указанием причин в соответствии с Приказом Минпромторга от 02.07.2015г. № 1815.