Методика поверки «Счетчики электрической энергии статические однофазные «АТЛАС 1»» (59703777-422860-920МП)
ф $ =5 i | |
to I и | |
ф ■8 ё | |
i to | |
to * £ -3 | |
ф ■8 а е | |
$ to |
СОГЛАСОВАНО
Технический директор ООО «ИЦРМ»

Счетчики электрической энергии статические однофазные «АТЛАС 1»
Методика поверки 59703777-422860-920МП
г. Москва
2017
1 1 |
59703777-422860-920МП j |
5 to о |
СОДЕРЖАНИЕ
Раздел СтраницыПРИЛОЖЕНИЕ Б
13

С | |||||||||
59703777-422860-920МП | |||||||||
И эм. |
Пист |
№ до кум. |
Подо. |
Дате | |||||
Разраб. |
Лапшенков |
Счетчики электрической |
Пит. | С. | Страниц | ||||||
$ |
Пров. |
Харламов |
энергии статические |
! 2 I 17 | |||||
£ |
однофазные «АТЛАС 1» Методика поверки |
ООО «СИСТЕЛ» | |||||||
I |
Н. контр. | ||||||||
$ |
Утв. |
Шалунов |
Настоящая методика распространяется на вновь изготавливаемые, выпускаемые из ремонта и находящиеся в эксплуатации счетчики электрической энергии статические однофазные «АТЛАС 1» (далее - счетчики), предназначенные для измерений активной и реактивной электрической энергии и мощности в режиме многотарифности в однофазных цепях переменного тока с частотой 50 Гц, и устанавливает методы и средства первичной и периодической поверок.
Первичной и периодической поверке должны подвергаться все счетчики.
Интервал между поверками 16 лет.
1. ОПЕРАЦИИ ПОВЕРКИ1.1. При проведении поверки должны выполняться операции, указанные в таблице 1.
Ине. Ns пойл. I Подп. и дата | Взам. ине. Ns | Ине. Ns дубл. | Подп. и дата
Таблица 1.
№ пп |
Наименование операции ')2) |
Пункты методических указаний |
Обязательность выполнения операций при поверке | |
первичной |
периодической | |||
1. |
Внешний осмотр |
5.1 |
Да |
Да |
2 |
Проверка электрической прочности изоляции напряжением переменного тока |
5.2 |
Да3) |
Да4) |
3. |
Опробование |
5.3 |
Да |
Да |
4. |
Проверка функционирования интерфейса и работы дисплея. |
5.4 |
Да |
Да |
5. |
Проверка отсутствия самохода. |
5.5 |
Да |
Да |
6. |
Определение основной относительной погрешности измерения активной и реактивной электрической энергии. Проверка порога чувствительности. |
5.6 |
Да |
Да |
7. |
Определение основных относительных погрешности измерения активной и реактивной мощности, напряжения переменного тока, сила переменного тока, частоты переменного тока |
5.7 |
Да |
Да |
8. |
Определение основной абсолютной погрешности хода часов реального времени |
5.8 |
Да1) |
Да |
9. |
Подтверждение соответствия программного обеспечения |
5.9 |
Да |
Да |
Примечания:
|
с. | ||||||
59703777-422860-920МП |
3 ! | |||||
Изм. |
Лист |
№ докум. |
Подп. |
-
2.1. При проведении поверки должны применяться средства поверки, указанные в таблице 2.
Таблица 2
Номер пункта методики поверки |
Наименование, обозначение |
Тип |
Регистрационный номер в Федеральном информационном фонде (требуемые характеристики) |
Основные средства поверки | |||
53,5.4,5.5, 5.6, 5.7 |
Установка для поверки электросчетчиков |
МТБ |
17750-03 |
5.4, 5.8 |
Секундомер |
СОПпр |
11519-11 |
5.8 |
Радиочасы |
МИР РЧ-01 |
27008-04 |
Вспомогательные средства поверки | |||
5.2 |
Установка универсальная пробойная |
УПУ-10М |
Мощность не менее 1 кВт, частота 50 Гц, погрешность установки напряжения ±5 % |
5.5 |
Частотомер электронно-счетный |
GFC-8131H |
19818-00 |
53,5.4,5.5, 5.6, 5.7 |
Персональный компьютер IBM с программным обеспечением ООО «СИСТЕЛ» |
- |
- |
3 |
Термогигрометр электронный |
«CENTER» модель 313 |
22129-09 |
3 |
Барометр-анероид метеорологический |
БАММ-1 |
5738-76 |
Допускается использование вновь разработанных или находящихся в применении средств измерений, прошедших метрологическую аттестацию в органах государственной метрологической службы и удовлетворяющих по метрологическим характеристикам требованиям настоящей методики.
-
2.2. Эталоны должны обеспечивать определение действительного значения энергии с погрешностью, не превышающей !4 предела допустимой погрешности поверяемого счетчика.
59703777-422860-920МП
с.
4
И эм.
Ласт
№ докум.
Подп.
-
3.1. При проведении поверки должны соблюдаться нормальные условия:
Температура окружающего воздуха, °C Относительная влажность воздуха, % Атмосферное давление, кПа (мм.рт.ст.) Внешнее магнитное поле
Частота, Гц
Форма кривой тока и напряжения
Отклонение значения напряжения от среднего значения, %
Отклонение значения силы тока от среднего значения, %
20±2
от 30 до 80
от 84 до 106 (от 630 до 795)
Отсутствует
50 ±0,5
Синусоидальная с коэффициентом несинусоидальности не более 5 %
±1
±2
Ине. Ne подл. | Подп. и дата | Взам. ине. Na | Ине. Ne дубл. | Подп. и дата
-
3.2. Поверку проводят:
-
- после выдержки счетчика в нормальных условиях не менее 12 ч;
-
- после прогрева счетчика при номинальных значениях тока и напряжения в течение 30 мин.
Допускается совмещать прогрев с опробованием.
4. ТРЕБОВАНИЯ БЕЗОПАСНОСТИ.-
4.1. При проведении поверки должны быть соблюдены требования ГОСТ 12.2.007.0, ГОСТ 12.2.007.3, ГОСТ 12.3.019 и «Правилами техники безопасности, при эксплуатации электроустановок потребителей».
-
4.2. Персонал, проводящий поверку должен иметь группу по электробезопасности не ниже III с напряжением до 1000 В.
-
5. ПРОВЕДЕНИЕ ПОВЕРКИ
При проведении внешнего осмотра должно быть установлено:
отсутствие дефектов внешних частей счетчика, в том числе отсутствие трещин в стекле;
соответствие комплектности требованиям технических условий и паспорту; наличие пломбы завода-изготовителя;
-
- наличие места для пломб на крышке клеммной колодки и разъеме порта связи.
Результаты считаются положительными, если выполняются все вышеуказанные требования.
с. | ||||||
59703777-422860-920МП |
5 | |||||
Изм. |
Пист |
No докум. |
Подп. |
Проверку производить на установке универсальной пробойной УПУ-10М в нормальных условиях применения (п. 3.1). Испытание проводить воздействием в течение 1 мин. напряжения переменного тока 4 кВ (среднее квадратическое значение) синусоидальной формы частотой 50 Гц.
Испытательное напряжение последовательно приложить между зажимами цепей тока и зажимами цепей напряжения.
Испытательное напряжение приложить между соединенными между собой всеми зажимами цепей тока и цепей напряжения и корпусом.
Результаты считаются положительными, если за время испытания не наблюдается пробоя изоляции.
5.3 ОпробованиеПри опробовании должна быть установлена работоспособность счетчика при подключении номинальных значений тока и напряжения. При этом дисплей светится и на нем происходит периодическая смена информации.
Результаты считаются положительными, если выполняются все вышеуказанные требования.
5.4 Проверка функционирования интерфейса и проверка работы дисплея-
5.4.1 Проверку функционирования интерфейса счетчика проводить на установке для поверки электросчетчиков МТБ (далее по тексту - МТБ) в нормальных условиях применения (п. 3.1). Для проведения испытаний подключить счетчик к источникам напряжения и тока установки МТБ и установить номинальные значения напряжений и токов при угле сдвига фаз между напряжениями и токами, равном 45°.
Порт связи счетчика подключить к персональному компьютеру стенда в соответствии с рисунком 2 приложения В. Установить на персональном компьютере (далее по тексту -компьютер) программное обеспечение «Intercounter», используемое для настройки счетчика на предприятии-изготовителе.
Установить режим обмена информацией компьютера со счетчиком, измеряющим параметры сети, в соответствии с инструкцией по использованию программы «Intercounter».
Сопоставить информацию, выводимую со счетчика на компьютер, с соответствующей информацией, высвечиваемой на дисплее счетчика.
Результаты считаются положительными, если данные, считанные с дисплея, и данные, считанные с персонального компьютера, совпадают.
-
5.4.2 Проверку работы дисплея счетчика проводить на установке МТБ в нормальных условиях применения (п. 3.1).
Для проведения испытаний подключить счетчик к источникам напряжения и тока установки МТБ и установить номинальные значения напряжений и токов при угле сдвига фаз между напряжениями и токами равном 45°. Убедиться, что на дисплей выводятся все параметры, соответствующие модификации счетчика согласно таблице приложения Б, что при этом время удержания каждого отображаемого параметра заданному (6 с).
Результаты считаются положительными, если на дисплей выводятся все параметры, соответствующие модификации счетчика согласно таблице приложения Б, и при этом время удержания каждого отображаемого параметра заданному (6 с).
с. | ||||||
59703777-422860-920МП |
6 | |||||
Изм |
Лист |
№ докум |
Подп. |
Ине. Ns пойл. I Подп. и дата | Взам. ине. Na | Ине. Ns дубл. I Подп. и дата
Проверку отсутствия самохода счетчика проводить на установке МТБ в нормальных условиях применения (п. 3.1).
Для проведения испытаний подключить счетчик к источнику напряжения установки МТБ согласно рисунку 1 Приложения В.
Проверку проводить при значениях напряжения 115 % номинального и отсутствии тока в последовательных цепях.
К поверочному выходу подсоединить частотомер в режиме счета импульсов (рисунок 1 приложения В).
Результаты считаются положительными, если в течение времени наблюдения не менее 10 мин. на каждом из поверочных выходов не возникает ни одного перепада напряжения.
-
5.6 Определение основной относительной погрешности измерения активной и реактивной электрической энергии. Проверка порога чувствительности (стартового тока)
-
5.6.1 Определение основной относительной погрешности измерения активной и реактивной электрической энергии проводить на установке МТБ методом эталонного счетчика (рисунок 2 приложения В). Значения напряжения и силы и переменного тока должны отвечать требованиям п. 3.2.
Определение основной относительной погрешности счетчика проводить в нормальных условиях применения (п. 3.1).
Перед определением относительной погрешности счетчик следует выдерживать при номинальной нагрузке не менее 30 мин.
Определение основной относительной погрешности счетчика проводить при значениях параметров входных сигналов, указанных в таблицах 6.1 - 6.2 приложения А.
При определении погрешности счетчика отчет показаний эталонного счетчика установки МТБ по каждому измерению проводить не менее трех раз с целью их усреднения.
Результаты считаются положительными, если усредненное по нескольким измерениям значение основной относительной погрешности не превышает пределов, указанных в таблицах 6.1 - 6.2.
-
5.6.2 Проверка порога чувствительности (стартового тока)
Проверка порога чувствительности (стартового тока) проводится при помощи установки МТБ при номинальном значении напряжения переменного тока, cos (р = 1 (для активной электрической энергии) или sin ср = 1 (для активной электрической энергии) и значениях силы переменного тока в соответствии с таблицей 6.3 Приложения В.
-
1) Подключить счетчик к установке МТБ согласно рисунку 2.
-
2) Проверку проводят, аналогично п. 5.6.1, наблюдая за приращением показаний энергии счётчика.
-
3) Счётчики должны начинать непрерывную регистрацию показаний активной и реактивной (для счётчиков соответствующих исполнений) энергии.
Результаты проверки считаются положительными, если при заданном значении силы переменного тока включается счетчик и продолжает регистрировать показания, а также значение относительной погрешности не превышает ±50 %.
с. | ||||||
59703777-422860-920МП |
7 | |||||
Изм |
Пост |
№ докум. |
Подп. |
-
5.7 Определение относительных погрешностей измерений активной и реактивной электрической мощности, напряжения переменного тока, силы переменного тока, частоты переменного тока.
Определение относительных погрешностей измерений текущего значения усредненной (интегрированной) за период сети активной и реактивной электрической мощности, напряжения переменного тока, силы переменного тока, частоты переменного тока проводить на установке МТБ (рис.2 приложения В).
Определение относительных погрешностей измерений проводить в нормальных условиях применения (п. 3.1). Перед определением погрешности счетчик следует выдерживать при номинальной нагрузке не менее 30 мин.
Напряжение и сила переменного тока должны быть практически симметричными и отвечать требованиям п. 3.2.
Эталонный счетчик установки МТБ должен калиброваться и работать в режиме измерения мощности.
Для считывания значений активной и реактивной электрической мощности, напряжений и силы переменного тока, частоты переменного тока с образцового счетчика, и испытываемого счетчика и обработки информации с целью определения погрешностей измерения используется программа «ПСИХ», устанавливаемая на персональном компьютере стенда. При этом измеряемая счетчиками мощность усредняется за период 10 с.
Определение относительных погрешностей измерений проводить при значениях параметров входных сигналов, указанных в таблицах 7.1 - 7.5 приложения А.
При определении относительных погрешностей счетчика при измерении активной и реактивной электрической мощности, напряжения и силы переменного тока, частоты переменного тока отсчет показаний по каждому измерению проводить не менее трех раз с целью их усреднения.
Результаты считаются положительными, если усредненное по нескольким измерениям значение погрешности не превышает пределов, указанных в таблицах 7.1 - 7.5.
5.8 Определение основной абсолютной погрешности хода часов реального времени.Подключить счетчик к компьютеру, время которого должно быть синхронизировано с помощью внешнего источника (радиочасы МИР РЧ-01, NTP-сервер, GPS/ГЛОНАСС) и запустить тестовую программу проверки таймера счетчика.
Через сутки остановить тестовую программу и сравнить разницу показаний таймера счетчика и часов компьютера на момент запуска теста и на момент его окончания.
Результаты считаются положительными, если основная абсолютная погрешность таймера не превышает ±0,4 с/сут.
5.9 Подтверждение соответствия программного обеспеченияПодтверждение соответствия программного обеспечения (далее по тексту - ПО) проводят следующим образом:
-
- подключить счетчик к интерфейсному адаптеру (в случае проверки через оптопорт или RS-485) и включить в сеть;
-
- запустить консольную программу Get_Meter_ID.exe;
-
- введите код используемого интерфейса из списка предлагаемых;
-
- введите номер COM-порта, к которому подключен адаптер выбранного интерфейса;
-
- введите серийный номер тестируемого счетчика;
59703777-422860-920МП
с.
8
Изм.
Лист
№ докум.
Подп.
- для получения версии и идентификатора ПО выберите команду “GetSoftID”;
На экран будут выведены: версия ПО и идентификационный код (MD5).
Результаты считаются положительными, если версия ПО и идентификационный код соответствуют указанным в описании типа.
6. ОФОРМЛЕНИЕ РЕЗУЛЬТАТОВ-
6.1 Результат поверки заносится в протокол по форме, приведенной в приложении А.
-
6.2 Результаты поверки контроллеров оформляют в соответствии с Приказом Министерство промышленности и торговли РФ от 2 июля 2015 г. № 1815 «Об утверждении Порядка проведения поверки средств измерений, требования к знаку поверки и содержанию свидетельства о поверке».
-
6.3 При положительном результате поверки счетчики пломбируются, удостоверяются записью в паспорте, заверяемой подписью поверителя и знаком поверки.
-
6.4 При отрицательном результате поверки счетчики не допускаются к дальнейшему применению, знак поверки гасится, делается соответствующая запись в паспорте на счетчики.
. Ns подл. | Подл. и дата | Взам. ине. Ns | Ине. Ns дубл. I Подл, и дата
Изм
Лист
№ докум.
Подп.
с.
9
ПРИЛОЖЕНИЕ А
ПРОТОКОЛповерки счетчика электрической энергии статического однофазного «АТЛАС 1»
Модификация_____________________________
Заводской номер______________________________
Дата выпуска_______________________________
Дата поверки_________________________________
-
1. Внешний осмотр___________________________________________________________
(соответствует или не соответствует)
-
2. Проверка электрической прочности изоляции____________________________________
(результат поверки)
-
3. Опробование________________________________________________________________
(результат опробования)
-
4. Проверка функционирования интерфейса и дисплея_____________________________
(результат поверки)
-
5. Поверка отсутствия самохода________________________________________________
(результат поверки)
-
6. Определение основной погрешности измерения активной и реактивной энергии. Проверка порога чувствительности (стартового тока)
Таблица 6.1 Основная погрешность измерения активной электрической энергии
№ испы-таний |
Информативные параметры входного сигнала |
Пределы допускаемого значения основной погрешности, % |
Значение основной погрешности, % | ||||
иф, % от Ином |
1ф, % от 16 |
Р, кВт |
Кн coscp |
Для класса точности 0,5S |
Для класса точности 1 | ||
1 |
100 |
5 |
1,0 |
±0,5 |
±1,5 | ||
2 |
100 |
20 |
0,5 (инд.) |
±0,6 |
±1,0 | ||
3 |
100 |
100 |
1,0 |
±0,5 |
±1,0 | ||
4 |
100 |
1000 |
1,0 |
±0,5 |
±1,0 | ||
5 |
100 |
0,4 |
1,0 |
±50,0 |
±50,0 |
59703777-422860-920МП |
с. | |||||
10 | ||||||
Изм. |
Пист |
№ докум. |
Подл. |
Таблица 6.2 Основная погрешность измерения реактивной электрической энергии
№ испы-таний |
Информативные параметры входного сигнала |
Пределы допускаемого значения основной погрешности, % |
Значение основной погрешности, % | ||||
иф, % от Ином |
1ф, % от 16 |
Q, квар |
Кн sintp |
Для класса точности 1 |
Для класса точности 2 | ||
1 |
100 |
5 |
1,0 |
±1,5 |
±2,5 | ||
2 |
100 |
10 |
0,5(инд) |
±1,5 |
±2,5 | ||
3 |
100 |
100 |
1,0 |
+1,0 |
±2,0 | ||
4 |
100 |
1000 |
1,0 |
±1,0 |
±2,0 |
Таблица 6.3 - Проверка порога чувствительности (стартового тока)
№ испытаний |
Информативные параметры входного сигнала |
Пределы допускаемого значения основной погрешности, % |
Значение основной погрешности, % | ||||
иф, % от Uhom |
1ф, % от 16 |
Р, кВт (Q,квар) |
Кн sincp |
При измерении активной энергии |
При измерении реактивной энергии | ||
1 |
100 |
0,4 |
1,0 |
±50,0 |
- | ||
2 |
100 |
0,4 |
1,0 |
- |
±50,0 |
-
7. Определение погрешности измерения текущего значения активной и реактивной электрической мощности, напряжения переменного тока, силы переменного тока
Ине. N° подл. I Подл, и дата I Взам. ине. Ns I Ине. Ns дубл. I Подл, и дата
Таблица 7.1 Погрешность измерения активной электрической мощности
№ испытаний
Информативные параметры входного сигнала
Предел допускаемого значения основной погрешности, %
Значение основной погрешности, %
иф, % от Ином
1ф, % от
16
Р, Вт
Кн
cos(p
Для класса точности 0,5S
Для класса точности 1
1
100
5
1,0
±0,5
±1,5
2
100
20
0,5 (инд.)
±0,6
±1,0
3
100
100
1,0
±0,5
±1,0
4
100
1000
1,0
±0,5
±1,0
Таблица 7.2 Погрешность измерения реактивной электрической мощности
№ испытаний
Информативные параметры входного сигнала
Предел допускаемого значения основной погрешности, %
Значение основной погрешности, %
Иф, % от
Ином
1ф, % от
16
Q, вар
Кн sincp
Для класса точности 1
Для класса точности 2
1
100
5
1,0
±1,5
±2,5
2
100
10
0,5(инд)
±1,5
±2,5
3
100
100
1,0
±1,0
±2,0
4
100
1000
1,0
±1,0
±2,0
59703777-422860-920МП
с.
11
Изм.
Пи ст
№ докум.
Подп.
Таблица 7.3 Погрешность измерения напряжения переменного тока
№ испытаний |
Информативные параметры входного сигнала |
Эталонное напряжение, измеряемое на входе, В |
Предел погрешности, % |
Измеренное значение напряжения, В |
Значение погрешности измерения, % | |
иф, % от Ином |
1ф,% от 16 |
и |
и |
5 | ||
1 |
85 |
40 |
±1,0 | |||
2 |
100 |
40 |
±1,0 | |||
3 |
НО |
40 |
±1,0 |
Таблица 7.4 Погрешность измерения силы переменного тока
№ испытаний |
Информативные параметры входного сигнала |
Эталонный ток, измеряемый на входе, А |
Предел погрешности, % |
Измеренное значение тка, А |
Значение погрешности измерения, % | |
1ф, % от 16 |
I |
I |
8 | |||
1 |
2 |
±1,0 | ||||
2 |
100 |
±1,0 | ||||
3 |
1000 |
±1,0 |
Таблица 7.5 Погрешность измерения частоты переменного тока
пытаний |
Информативные параметры входного сигнала |
Эталонная частота, измеряемая на входе, Гц |
Предел погрешности, % |
Измеренное значение частоты, Гц |
Значение погрешности измерения, % | |
S £ |
иф, % от Uhom |
от 16 |
f |
f |
8 | |
1 |
100 |
90 |
±0,5 | |||
2 |
100 |
100 |
±0,5 | |||
3 |
100 |
110 |
±0,5 |
-
8. Подтверждение соответствия ПО____________________________________
(результат поверки)
-
9. Заключение по поверке_________________________________________________________
(пригоден, не пригоден)
Исполнители______________________________________________________________
(должность, фамилия, имя, отчество, подпись)
Поверитель_________________________________ м.п.
(подпись)
с. | ||||||
59703777-422860-920МП |
12 | |||||
И эм |
Пист |
№ докум. |
Подл. |
!. Ns подл. | Подл, и дата | Взам. ине. Ns I Ине. Ns дубл. I Подл, и дата
ПРИЛОЖЕНИЕ Б
Таблица параметров, выводимых на дисплей счетчика «АТЛАС 1»
«Краткий» | ||
1.1 |
хххххх.ххх kW*h хххххх.ххх kvar*h |
Активная энергия нарастающим итогом Реакт. энергия нарастающим итогом |
1.2 |
Время чч:мм:сс Дата дд-мм-гггг |
Текущее время (часы, минуты, секунды) Текущая дата (день, месяц, год) |
1.3 |
хххххх.ххх kW*h хх/хх/хххх |
Активная энергия нарастающим итогом на начало месяца Соответствующая дата (день, месяц, год) |
1.4 |
Тар хх хххххх.ххх kW*h |
Номер текущего «тарифного счётчика» Активная энергия по «тарифному счётчику» нарастающим итогом с момента начала действия тарифного расписания. |
1.5 |
Предел Мощности хх.хх kW |
Установленный предел мощности |
«Полный» | ||
2.1 |
Время чч:мм:сс Дата дд-мм-гггг |
Текущее время (часы, минуты, секунды) Текущая дата (день, месяц, год) |
2.2 |
хххххх.ххх kW*h хххххх.ххх kvar*h |
Активная энергия нарастающим итогом Реактивная энергия нарастающим итогом |
2.3 |
Рх xxxx.xxW/kW Qx хххх.хх var/kvar |
Текущее значение активной мощности Текущее значение реактивной мощности |
2.4 |
Ux хххх.хх V lx хххх.хх A |
Текущее значение напряжения Текущее значение тока |
2.5 |
Sx хххх.хх VA COSx x.xx |
Текущее значение полной мощности Текущее значение коэффициента мощности |
2.6 |
Частота хх.хх Hz |
Частота электрической сети |
с. | ||||||
59703777-422860-920МП |
13 | |||||
Изм. |
Пист |
№ докум. |
Подл. |
2.7 |
xxxxxx.xxx kW*h xx/xx/xx |
Активная энергия нарастающим итогом на начало месяца Соответствующая дата (день, месяц, год) | |
xxxxxx.xxx kvar*h |
Реактивная энергия нарастающим итогом на начало месяца | ||
2.8 |
xx/xx/xx |
Соответствующая дата (день, месяц, год) | |
Tap xx |
Номер текущего «тарифного счётчика» | ||
2.9 |
xxxxxx.xxx kW*h |
Активная энергия по текущему «тарифному счётчику» нарастающим итогом с момента начала действия тарифного расписания. | |
2.10 |
Предел Мощности xx.xx kW |
Установленный предел мощности | |
«Тарифы текущие» | |||
3.1- 3.16 |
Tap xx xxxxxx.xxx kW*h |
Номер отображаемого «тарифного счётчика» Активная энергия в очередной ТЗ нарастающим итогом | |
Тарифы «За отчетный период» | |||
4.1- 4.16 |
Тхх дд/мм-дд/мм хххххх.ххх kW*h |
Номер «тарифного счётчика», день и месяц начала и день и месяц конца расчётного периода. Соответствующая дата (день, месяц, год) | |
«Служебный» | |||
Serial Оххххххххх |
Серийный номер прибора | ||
дд/мм/г чч:мм:сс |
Дата и время последнего приёма данных по PLC | ||
дд/мм/г чч:мм:сс |
Дата и время последней передачи данных по PLC | ||
Qual=xx nid=xxxx |
Соответствующие параметры PLC-сети | ||
sid=xxxx pid=xxxx |
59703777-422860-920МП |
с. | |||||
14 | ||||||
И эм |
Лист |
№ докум. |
Подп. |
Ине. Ns подл. | Подп. и дата | Взам. ине. № | Ине. Ns дубл. I Подл, и дата

Рисунок 1 - Схема стенда для проверки самохода счетчика.
Изм. |
Пи ст |
№ докум. |
Подп. |
с.
15

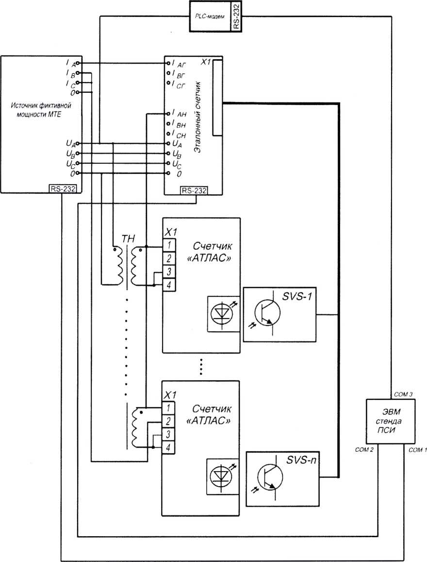
Рисунок 2 - Схема стенда для проверки основных погрешностей измерений активной и реактивной электрической энергии, активной и реактивной электрической мощности, напряжения переменного тока, силы переменного тока, частоты переменного тока, проверки порога чувствительности (стартового тока)
59703777-422860-920МП |
с. | |||||
16 | ||||||
Изм. |
Лист |
№ до кум |
Подп |
ЛИСТ РЕГИСТРАЦИИ ИЗМЕНЕНИЙ
Ине. № подл. I Подп. и дата I Взам. ине. Ns I Ине. Ns дубл. I Подл, и дата
Изменение |
Номера листов (страниц) |
Всего ЛИСТОВ (страниц) в докум. |
№ документа |
Входящий № сопроводит, документа и дата |
Подпись |
Дата | |||
измененных |
замененных |
новых |
ИЗЪЯТЫХ | ||||||
59703777-422860-920МП |
с. | |||||
17 | ||||||
Иэм. |
Лист |
№ докум. |
Подп. |