Методика поверки «ГСОЕИ. СИГНАЛИЗАТОРЫ ГАЗОВ ШЛЕЙФОВЫЕ СТГ-3» (ИБЯЛ.413411.051 МП)
СИГНАЛИЗАТОРЫ ГАЗОВ ШЛЕЙФОВЫЕ СТГ-3 МЕТОДИКА ПОВЕРКИ ИБЯЛ.413411.051 МП
з: С
5; с
Cl
C

uc О

^астоящая методика поверки pacпpocтpa^яeтcя на си^аёизаторы газов 0ёейфовые СТГ-3 (в даёь^ей0ем - сигнализатор) и уста^авёивает методику первичной (при выпуске из производства, посёе ремонта) и периодической поверки в процессе экспёуатации.
Межповерочный интервал - 1 год.

сд


Изо Лист |
№ Уокрм |
Пода |
Дата |
Ра араб. | |||
Проб. | |||
Н. контр | |||
Утб. |
Пит. |
Писал |
Листоб | ||
2 |
25 |
1 Операции поверки
1.1 При проведении поверки должны быть выпол^е^ы операции в соответст
вии с табёицей 1.1
Табёица 1.1
Инб № Подл. Подо и дата \Взам инб Па11нб. № дрда\ Поди и дата
^аиме^ова^ие операции |
Номер пунк та методики поверки |
Проведение операции при поверке | |
первичной |
периоди ческой | ||
1 B^е0^ий осмотр |
6. 1 |
Да |
Да |
2 Опробование |
6.2 | ||
- проверка эёектрического сопротив- | |||
ления изоёяции |
6.2.1 |
Да |
Да |
- проверка эёектрической прочности | |||
изоёяции |
6.2.2 |
Да |
^ет |
3 Определение метроёогических | |||
характеристик |
6.3 | ||
- определение основной погрешности | |||
си ^ализатора |
6.3.1 |
Да |
Да |
1.2 При получении отрицательных резуёьтатов при проведении той иёи иной операции поверка си^ализатора прекращается.
ИБЯЛ.413411.051 МП |
Лист | |||||
3 | ||||||
Изи |
Лист |
№ докера |
Подо |
Дата |
2 Средства поверки
2.1 При проведении поверки должны быть применены средства, указанные
в табёице 2.1.
Табёица 2.1
Инб № Подл. Подо и дата \Взам инб Па11нб. № др5а\ Поди и дата
Номер пунк та методики поверки |
^аиме^ова^ие и тип основного иёи вспомогательного средства поверки; обоз^аче^ие нормативного документа, регламентирующего технические требования и (иёи) метроёогические (MX) и основные технические характеристики средства поверки |
4.1; 6 |
Термометр ТЛ-2М, ТУ 22-2021.003-88, диапазо^ от 0 до 100 °С, це^а деления 1 °С |
4.1; 6 |
Барометр-а^ероид, M-67, ТУ 25-04-1797 |
4.1; 6 |
Психрометр M-34, ТУ 25-1607.054-87, диапазо^ от 10 до 100 % |
4.1; 6 |
Секуадомер СОПпр-2б-2, ГОСТ 5072-79 |
6.2 |
Мегаомметр Ф4104 ТУ 25-04-2467-75, диапазо^ измерения от 0 до 100 МОм, погрешность измерения ± 1 % |
6.2 |
У^иверсаль^аая пробой^о-испытаталь^ая установка УПУ-10М, 0^972029-80, переменное ^апряже^ие до 10 кВ, мощность не ме^ее 1 кВт, частота 50 Гц. |
6.2 |
Фольга алюминиевая АД1 ГОСТ 4784-97 |
6.2 |
Трубка ПВХ 4х1,5, ТУ2247-465-00208947-2006 |
6.2; 6.3 |
Колпачок ИБЯЁ.305369.041 поверочный |
6.2; 6.3 |
Ротаметр РМ-А-0,063 ГУЗ, кл.4; ТУ 25-02-070213-82 с и--<и-.и дуальной градуировкой по используемому газу |
6.2; 6.3 |
Вентиль точной регулировки ИБЯЁ.306577.002-05 |
6.2; 6.3 |
Мультиметр В7-80, МЕРА.411189.001 ТУ |
6.3 |
Источник питания постоянного тока Б5-8, диапазо^ изме^е^ия ^апряже^ия от 0 до 50 В, ГОСТ 19164-83 |
6.3 |
Сосуд для увлаж^е^ия ПГС ИБЯЁ.441411.001 |
6.3 |
Тройник (стеклянный или из ^ержавеющей стали) |
6.3 |
Зажим медицинский ТУ 64-1-466-72 |
6.3 |
Трубка Ф-4Д 4х1,0, ГОСТ 22056-76 |
ИБЯЁ.413411.051 МП |
Лист | |||||
4 | ||||||
Изм |
Лист |
№ докера |
Подо |
Дата |
Инб № Подл. Подо и дата \Взам инб Па11нб. № дрда\ Поди и дата
Номер пунк та методики поверки |
^аиме^ова^ие и тип основного иёи вспомогательного средства поверки; обоз^аче^ие нормативного документа, регламентирующего технические требования и (иёи) метроёогические (MX) и основные технические характеристики средства поверки |
6.3 |
Генератор ГДП-102 ИБЯЁ.413142.002 ТУ, от^оситель^ая погре0-ность з^аче^ий массовой концентрации ПГС, поёучаемых с ге^е-ратора,± 8 % (для С12 с относительной погрешностью ± 9 %) |
6.3 |
Источник микропотока II S “ИМ03-М-А2”, 12 мкг/мин; 30/35 °С; ИБЯЁ.418319.013 ТУ-2001 |
6.3 |
Источник микропотока SO2 “ИМ05-М-А2”,(7-12) мкг/мин;30/35°С; ИБЯЁ.418319.013 ТУ-2001 |
6.3 |
Источник микропотока С12 “ИМ09-М-А2”, (7-15) мкг/мин; 30°С; ИБЯЁ.418319.013 ТУ-2001 |
6.3 |
Источник микропотока NO2 “ИМ00-0-Г1”, 3,0 мкг/ми^ 30 °С ИБЯЁ.418319.013 ТУ-2001 |
6.3 |
Источник микропотока НС1 «ИМ108-М-Е1», (1-10) мкг/мин; 30 0С; ИБЯЁ.418319.013 ТУ-2001 |
6.3 |
Установка для приготовления ПГС состава NH3 с воздухом 368У0^22 ИБЯЁ.064444.001-2001 |
6.3 |
Установка для приготовления ПГС состава NH3 с воздухом 368У0^2000 ИБЯЁ.064444.002-2001 |
6.3 |
Установка для приготовления ПГС состава НС1 с воздухом R2003 |
6.3 |
Поверочные газовые смеси (ПГС) по ТУ 6-16-2956-92, согласно таблице 2.2 |
ИБЯЁ.413411.051 МП |
Лист | |||||
5 | ||||||
Изи |
Лист |
№ докера |
Подо |
Дата |
Инб № Подл. Подо и дата \Взам инб Па11нб. № дрда\ Поди и дата
Табёица 2.2
№ ПГС |
Компонент ным состав |
Единица физической величины! |
Характеристика ПГС |
Номер ПГС по Госрее-стру иёи обоз^аче^ие НТД | ||
Содержание опредеёяе- мого компо- ^е^та |
Предеёы допускаемого от-кёо^е^ия |
Предеёы допускаемой погрешности аттестации | ||||
Си^аёизаторы СТГ-3-СО; СТГ-3-И-СО | ||||||
1 |
СО-воздух |
мг/м3 (объем^ая доля.млн-1) |
1,2 (1,0) |
± 0,6 (± 0,5) |
± 0,3 (± 0,3) |
5004-89 |
2 |
СО-воздух |
100 (86) |
± 8 (± 7) |
± 3 (± 3) |
3847-87 | |
3 |
СО-воздух |
190 (163) |
± 12 (± 10) |
± 5 (± 4) |
7590-99 | |
Сигнализаторы! CTr-3-H2S; СТГ-З-И-H-pS | ||||||
1 |
Воздух кл. 1 ГОСТ 17433-80 | |||||
2 |
H^-воздух |
мг/м3 |
17 |
± 3 |
± 8 % отн. |
* |
3 |
H^-воздух |
34 |
± 6 |
± 8 % отн. |
* | |
Си^аёизаторы! СТГ-3-SO^ СТГ-З-И-SO.^ | ||||||
1 |
Воздух кл. 1 ГОСТ 17433-80 | |||||
2 |
SO2-воздух |
мг/м3 |
10 |
± 3 |
± 8 % отн. |
* |
3 |
SO2-воздух |
17 |
± 3 |
± 8 % отн. |
* | |
Сигнализаторы! СТГ-3-С12; СТГ-3-И-С12 | ||||||
1 |
Воздух кл. 1 ГОСТ 17433-80 | |||||
2 |
С12-воздух |
мг/м3 |
12 |
± 1 |
± 9 % отн. |
* |
3 |
С12-воздух |
23 |
± 2 |
± 9 % отн. |
* |
ИБЯЛ.413411.051 МП |
Лист | |||||
6 | ||||||
Изи |
Лист |
№ докера |
Подо |
Дата |
Инб № Подл. Подо и дата \Взам инб Па11нб. № дрда\ Поди и дата
№ ПГС |
Kомпо^е^т-ный состав |
Единица физической величины! |
Характеристика ПГС |
Номер ПГС по Госрее-стру иёи обоз^аче^ие НТД | ||
Содержание опредеёяе-мого компо-^е^та |
Предеёы допускаемого от-кёо^е^ия |
Предеёы допускаемой погрешности аттестации | ||||
Сигнализаторы! CTr-3-NH3-20; СТГ-3-И^Н3-20 | ||||||
(при первичной поверке) | ||||||
1 |
NH3-воздyx |
мг/м3 |
20 |
±3,2 |
±2 |
** |
2 |
NH3-воздyx |
мг/м3 |
200 |
± 32 |
± 20 |
** |
3 |
NH3-воздyx |
мг/м3 (объем^ая доёя, %) |
500 (0,071) |
± 30 (± 0,004) |
± 20 (± 0,003) |
7922-2001 |
(при периодической поверке) | ||||||
1 |
NH3-воздyx |
мг/м3 |
20 |
±3,2 |
±2 |
ХД2.706.138 -3T26 |
2 |
NH3-воздyx |
мг/м3 |
200 |
± 32 |
± 20 |
ХД2.706.138 -3T28 |
3 |
NH3-воздyx |
мг/м3 (объем^ая доёя, %) |
500 (0,071) |
± 30 (± 0,004) |
± 20 (± 0,003) |
7922-2001 |
ИБЯЛ.413411.051 МП |
Лист | |||||
7 | ||||||
Изо |
Лист |
№ докера |
Подо |
Дата |
Инб № Подл. Подо и дата \Взам инб Па\Инб. № дд5а\ Поди и дата
№ ПГС |
Kомпо^е^т-ный состав |
Единица физической величины! |
Характеристика ПГС |
Номер ПГС по Госрее-стру иёи обоз^аче^ие НТД | ||
Содержание опредеёяе-мого компо-^е^та |
Предеёы допускаемого от-кёо^е^ия |
Предеёы допускаемой погрешности аттестации | ||||
Сигнализаторы! CTr-3-NH3-500; СТГ-3-И^Н3-500 | ||||||
(при первичной поверке) | ||||||
1 |
NH3-воздyx |
мг/м3 |
200 |
± 32 |
± 20 |
** |
2 |
NH3-воздyx |
мг/м3 |
1000 |
± 160 |
± 100 |
*** |
3 |
NH3-воздyx |
мг/м3 |
1800 |
± 288 |
± 180 |
*** |
(при периодической поверке) | ||||||
1 |
NH3-воздyx |
мг/м3 |
200 |
± 32 |
± 20 |
ХД2.706.138 -3T28 |
2 |
NH3-воздyx |
мг/м3 |
1000 |
± 160 |
± 100 |
ХД2.706.138 -3T30 |
3 |
NH3-воздyx |
мг/м3 (объем^ая доёя, %) |
1800 (0,250) |
± 288 (± 0,041) |
± 180 (± 0,025) |
7920-2001 |
ИБЯЛ.413411.051 МП |
Лист | |||||
8 | ||||||
Изо |
Лист |
№ докера |
Пода |
Дата |
Инб № Подл. Подо и дата \Взам инб Па\Инб. № дд5а\ Поди и дата
№ ПГС |
Компонент ным состав |
Единица физической величины! |
Характеристика ПГС |
Номер ПГС по Госрее-стру иёи обоз^aче^ие НТД | ||
Содержание опредеёяе-мого компо- ^е^тa |
Предеёы допускаемого от-кёо^е^ия |
Предеёы допускаемой погрешности аттестации | ||||
Сигнализаторы! СТГ-3-02; СТГ-3-И-02 | ||||||
1 |
Азот особой (или повы!0ешой) чистоты ГОСТ 9293-74 | |||||
2 |
o2-n2 |
объем^aя доёя, % |
15,0 |
± 1,0 |
± 0,2 |
3727-87 |
3 |
o2-n2 |
28,5 |
± 2,0 |
± 0,2 |
3732-87 | |
сИ ••a/'.... р- СТГ-3-И02; СТГ-3-И^02 | ||||||
1 |
Азот особой (или повышенной) чистоты ГОСТ 9293-74 | |||||
2 |
NO2-воздyх |
мг/м3 |
5, 0 |
± 1,5 |
± 8 % отн. |
* |
3 |
NO2-воздyх |
8,5 |
± 1,5 |
± 8 % отн. |
* | |
Сигнализаторы! СТГ-3-HCl; СТГ-3-И-НС1 | ||||||
1 |
HCl-воздух |
мг/м3 |
5 |
± 1 |
± 13 % отн. |
**** |
2 |
HCl-воздух |
13 |
± 2 |
± 13 % отн. |
**** | |
3 |
HCl-воздух |
25 |
± 3 |
± 13 % отн. |
**** | |
с/ --а и-.. р- СТГ-3-Ех; СТГ-3-И-Ех | ||||||
1 |
Воздух кл. 1 ГОСТ 17433-80 | |||||
2 |
СЩ-воздух |
объем^aя доёя, % (% ^ПР) |
0,94 (21,4) |
± 0,06 (± 1,4) |
± 0,04 (± 0,9) |
3905-87 |
3 |
СЩ-воздух |
1,82 (41,4) |
± 0,06 (± 1,4) |
± 0,04 (± 0,9) |
3906-87 |
ИБЯЛ.413411.051 МП |
Лист | |||||
9 | ||||||
Изи |
Лист |
№ докера |
Пода |
Дата |
Инб № Подл. Подо и дата \Взам инб Па11нб. № дрда\ Поди и дата
* - ПГС, поёучаемые с генератора ГДП-102 с использованием источников микропотока ИБЯЁ.418319.013;
** - ПГС, поёучаемые с установки дёя приготовления поверочные газовых смесей состава NH3 с воздухом 368Y0-R22 ИБЯЛ.064444.001;
*** - ПГС, получаемые с установки для приготовления поверочных газовых смесей состава NH3 с воздухом 368YO-R2000 ИБЯЁ.064444.002;
**** - ПГС, получаемые с установки для приготовления поверочных газовых смесей состава НС1 с воздухом R2003 (при первичной поверке) или с ге-^ератора ГДП-102 и источника микропотока НС1 (при п
Допускается получение указанных ПГС на другом оборудовании при условии обеспечения характеристик не хуже указанных в таблице 2.2.
Согласно ГОСТ Р 51330. 19-99, 100 % ^ПР мета^а соответствует вели-
чи^е объемной доли - 4,4 %.
-
2.2 Все основные средства поверки должны иметь действующие свидетельства о поверке, баллоны с ГСО-ПГС действующие паспорта.
-
2.3 Допускается приме^е^ие других средств поверки, метрологические характеристики которых не хуже указанных.
ИБЯЛ.413411.051 МП
Лист
10
Изм
Лист
№ докера
Подо
Дата
3 Требования безопасности
-
3.1 К поверке допускаются ёица, изучив0ие руководство по экспёуатации ИБЯЛ.413411.051 РЭ и про0ед0ие ^еобходимый инструктаж.
-
3.2 Си^ализатор долже^ ^аходиться в ^евзрывоопас^ом помещении.
-
3.3 Должны собёюдаться требования техники безопасности дёя защиты пер-со^ала от поражения эёектрическим током.
-
3.4 Требования техники безопасности при экспёуатации баллонов со сжатыми газами должны соответствовать «Правилам устройства и безопасной эксплуатации сосудов, работающих под давлением», утвержденным Госгортех^адзо-ром России от 11.06.2003 г. (ПБ 03-576-03).
-
3.5 Сброс газа при проверке си^ализатора по ГСО-ПГС долже^ осуществляться за пределы помещения согласно «Правилам безопасности систем газораспределения» (ПБ12-529-03), утвержденным постановлением Госгортех^адзора России от 18.03.2003 г.
Инб № Подл. Подо и дата \Взам инб Па11нб. № дд5а\ Поди и дата
Изм |
Лист |
№ докцм |
Пода |
Дата |
Вист
4 Усёовия поверки
4.1 При проведении поверки должны быть соблюдены сёедующие усёовия, есёи они не оговорены особо:
-
- температура окружающей среды
(20 ± 5) °C;
(65 ± 15) %;
(101,3 ± 4) кПа ((760 ± 30) мм рт. ст.)
(24 ± 10);
-
- от^оситель^ая влажность
-
- атмосферное давление
-
- ^апряже^ие питания, В
-
- механические воздействия, ^аличие пыли, агрессивных примесей, в^е0-ние электрические и магнитные поля, кроме земного, должны быть исключены;
-
- баллоны с газовыми смесями (в даль^ей0ем ГСО-ПГС) должны быть выдержаны при температуре проверки не ме^ее 24 ч;
- схемы проверки сигнализатора по ПГС и ^еобходимый расход ПГС, в зависимости от испол^е^ия си^ализатора, приведены в таблице 4.1, если не оговорено особо
Инб № Подл. Подо и дата \Взам инб Па11нб. № дд5а\ Поди и дата
Изм |
Лист |
№ докцм |
Пода |
Дата |
Вист
Инб № Подл. Подо и дата \Взам инб Па\Инб. № дд5а\ Поди и дата
Табёица 4.1
Условное ^аиме^ова^ие си гнализаторов |
Схема проверки по ПГС |
Расход ПГС, л/ми^ |
СТГ-3-СО; СТГ-3-И-СО |
Рисунок 4.1 |
(0,40 ± 0,10) |
CTT-3-H2S; СТГ-3-И-Н^ |
Рисунок 4.2 |
(0,35 ± 0,05) |
CTr-3-SO2; СТГ-3-И^02 | ||
СТГ-3-С12; СТГ-3-И-С12 | ||
CTr-3-NH3-20; СТГ-3-И^Н3-20 |
Рисунок 4.4*) |
(0,40 ± 0,05) |
СТГ-3^Н3-500; СТГ-3-И^Н3-500 | ||
СТГ-3-02; СТГ-3-И-02 |
Рисунок 4.1 |
(0,50 ± 0,20) |
СТГ-3-NO^ СТГ-3-И^02 |
Рисунок 4.2 |
(0,40 ± 0,05) |
СТГ-3-HCl; СТГ-3-И-НС1 |
Рисунок 4.3*) |
(0,40 ± 0,05) |
СТГ-3-Ех; СТГ-3-И-Ех |
Рисунок 4.1 |
(0,40 ± 0, 10) |
Примечания
(0,35 ± 0,05) л/мин - дёя испол^е^ия СТГ-3-^S, СТГ-3-SO.^, СТГ-3-С12, СТГ-3-И-^, СТГ-3-И^02, СТГ-3-И-С12; (0,40 ± 0,05) л/ми^ - для испол^е^ия СТГ-3-NO.p, СТГ-3-И^02 и СТГ-3-НС1, СТГ-3-И^С1 (при периодической поверке). |
ИБЯЁ.413411.051 МП |
Лист | |||||
13 | ||||||
Изо |
Лист |
№ докера |
Пода |
Дата |

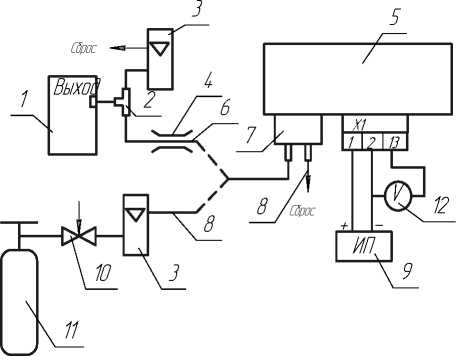
о) Зля сигшёизатороВ СТГ-3-СО, СТГ-3-И-СО, СТГ-3-02 , СТГ-3-И-О2, СТГ-3-Ех, СТГ-3-И-Ех и СТГ-3-NН3 -20, СТГ-З-И-NН3 -2 0, СТГ-3-Ш3-500, СТ Г-З-И-N Н3-500 ( при периодической пойерке)

б) Зля сигнолизоторой СТГ-3-СО, СТГ-3-О2 , СТГ-3-Ех и
Инб № Подл. Подп. и дата \Взам инб №рнб. № ддба\ Поди и дата

й) Зля сигнолизоторой СТ Г-3-И -СО, СТГ-3-И-О2, СТГ-3-И-Ех и
СТ Г-3-И^Н 3 -20, СТ Г-3-И^Н3 -500 ( при периоЗической пойерке) с коробкой соеЗинительной
-
1 - боллен с ПГС;
-
2 - йентиль точной регулиройки;
-
3 - ротометр;
-
4 - колпачок пойерочный;
-
5 - источник питония постоянного токо;
-
6 - сигноёизетор;
-
7 - мультиметр В7-80 ( й режиме измерения нопряжения)
Гозойые соеЗинения йыполнить трубкой ПВХ 4х1,5
Рисунок 4.1 - Схемо пройерки сигнолизоторой СТ Г-3-С0, СТ Г-3-02, СТГ-3-Ех, СТГ-3-И-С0,
СТГ-3-И-02 , СТГ-3-И-Ех и СТГ-3-N Н3 -2 0, СТГ-3-МН3-500, СТГ-3ПОН3 -20, СТГ-3-И^И3 -500 ( при периоЗической пойерке) по ПГС
ИБЯЛ.413411.051 МП |
Лист | |||||
14 | ||||||
Изи |
Лист |
№ докцм |
Поди |
Дата |

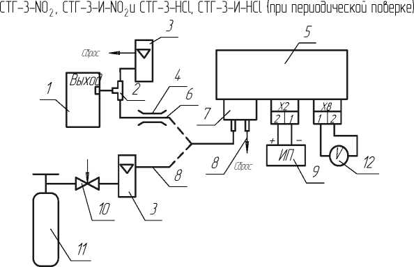
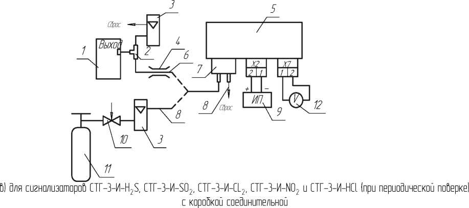
о) Зёя с^аёизаторой СТ Г-3-H2 S, С ТГ-3-И-Н2 S, СТГ-3-S0 2 , СТГ-З-И-SO2 , СТГ-3-Щ, СТГ-3-И-Щ,

Инб № Подл. Подп. и дата \Взам инб №рнб. № ддба\ Поди и дата
б) Зля сигнолизотороб СТГ-3-Н 2S, СТГ-3-SO 2, СТГ-3-С1_2, СТГ-3-NO 2 и СТГ-3-НС1 (при периодической поберке) с коробкой соединительной

-
1 - генеротор ГД П -10 2 с источником микропотоко Н2 S, S O 2 , С12 , NO2 , Н С1;
-
2 - тройник ;
-
3 - ротом етр;
-
4 - зожим;
-
5 - сиг^ёизотор;
-
6 - трубко Ф-4Д 4x1,0 (длино 1,5 м) ;
-
7 - колпочок поберочный;
-
8 - трубко ПВХ 4х1,5;
-
9 - источник питония постоянного токо;
-
10 - бентиль точной регулиробюл
-
11 - боёёон с ПГС;
-
12 - муёьтиметр В7-8 0 (б режим е изм ерения
^опряже^ия)
Рисушк 4.2 - Схема про&ерки сиг^оёизоторо& СТГ-3-Н2 S, СТГ-3-S O 2 , СТГ-3-С12 , СТГ-3-N O 2 , СТГ-3-И-Н 2 S, СТГ-3-И-БO 2 , СТГ-3-И-С12 , СТГ-3-И^02 и СТГ-3-Н С1, СТГ-3-И-НС1 ( при периодической поберке) по ПГС
Изм |
Лист |
№ докцм |
Поди |
Дата |




6) Оёя сигнаёизатороЬ СТГ-3-HCl с коробкой соеОиштеёьмй
5

Инб № Подл. Подп. и дата \Взам инб №рнб. № ддба\ Поди и дата

В) Оёя сиz^aёизaтороЬ СТ Г-3-И -H Cl с коробкой соеОиштеёьмй
-
1 - установка R2003/1 И Б Я Ё .413142.003 Оёя поёучения ПГС состаЬа HCl с Ьозбухом;
-
2 - ротам етр;
-
3 - коёпачок поЬероч^1 й;
-
4 - источник питания постоянного тока;
-
5 - сиг^аёизатор;
-
6 - му ёьтим етр В7-80 ( В реж им е изм ерения ^апряж ешя) .
Рису^к 4.3 - Схем а проверки сиг^аёизатороЬ СТГ-3-Н С1, СТГ -3-И -НС1 при перЬичной поВерке по ПГС
ИБЯЛ.413411.051 МП |
Лист | |||||
16 | ||||||
Изм |
Лист |
№ докцм |
Поди |
Дата |

8

Инб № Подл. Подп. и дата \Взам инб №рнб. № ддба\ Поди и дата

б) Зёя сютёизатороб СТ Г-З-И-NH 3 -2 0, СТ Г-З-И-NH 3-500 с коробкой соеЗинитеёьдой
на поёовину объ ема Зистиёёированной воЗой
|
|
Газо&ые соеЗинения выполшть трубкой Ф-4 fl 4x1, 0 (d/wa 1, 5 м) .
Примечание - Попускается использовать в качестве сосуЗа Зля уйлaж^ения любое Зругое приспособление, обеспечивающее у&лaж^ение возЗуха Зо (65±15) % при расхоЗе (0, 40 ± 0,05) л/мии
Рисунок 4.4 - Схема проверки сигнаёизаторов CTP3-NH3-20, СТГ-3-N H3-500, СТГ-3-И^Н3-20, СТГ-З-И-N H3-50 0
при первичной поверке по ПГС
Изм |
Лист |
№ докцм |
Поди |
Дата |
Вист
5 Подготовка к поверке
-
5.1 Перед проведением поверки ^еобходимо выполнить сёедующие подготовительные работы:
-
- выполнить мероприятия по обеспечению усёовий безопасности;
-
- подготовить к работе средства поверки в соответствии с требованиями их эксплуатационной документации;
-
- проверить ^аёичие паспортов и сроки годности баллонов с ПГС и источников микропотока;
-
- выдержать баллоны с ПГС при температуре поверки в течение 24 ч;
-
- оз^акомиться с руководством по экспёуатации и подготовить затор к работе согласно ИБЯЛ.413411.051 РЭ.
В^МА^Е!
-
1 Посёе проведения корректировки при подготовке к работе перед определением метроёогических характеристик ^еобходимо выдержать сигнализатор на атмосферном воздухе в течение 45 мин.
-
2 Дёя сигнализатора испоё^е^ия СТГ-3-МИ3-20; СТГ-3-И^Н3-20; CTr-3-NH3-500; СТГ-3-И^Н3-500 повтор^ую подачу ПГС № 3 допускается проводить не ра^ее, чем через 30 ми^ посёе предыдущей во избежание повреждения (высыхания) эёектрохимического датчика.
Инб № Подл. Подо и дата \Взам инб Па11нб. № дд5а\ Поди и дата
Изм
Лист
№ докцм
Пода
Дата
Вист
6 Проведение поверки
-
6.1 B^е0^ий осмотр
-
6.1.1 При в^е0^ем осмотре сиг^ализатора должно быть установлено
1)
отсутствие в^е0^их механических повреждений
(царапин, вмяти^ и
др.)
;
2)
^аличие пломб;
3)
^аличие маркировки
си гнализатора,
согласно разделу 1
Инб № Подл. Подо и дата \Взам инб Па11нб. № дрда\ Поди и дата
ИБЯЛ.413411.051 РЭ;
-
4) комплектность сиг^ализатора, согласно раздеёу 1 ИБЯЛ.413411.051 РЭ;
-
5) ^аличие всех видов крепежа.
Примечание - Проверку комплектности си^ализатора проводить тоёько при первичной поверке при выпуске из производства.
-
6.1.2 Сигнализатор считается выдержав0им в^е0^ий осмотр, есёи он соответствует указанным вы0е требованиям.
-
6.2 Опробование
-
6.2.1 Проверка эёектрического сопротивления изоёяции
-
6.2.1.1 Проверку эёектрического сопротивления изоёяции проводить при температуре окружающего воздуха (20 ± 5) °С и относительной влажности до
80 %. Электрическое питание си^ализатора должно быть отключено, ГСО-ПГС на си^ализатор не подавать.
-
6.2.1.2 Электрическое сопротивление изоляции измерять мегаомметром Ф4101. Измерительное ^апряже^ие 500 В прикладывать между соеди^е^^ыми вместе контактами 1,2,3,4,5,6,7,8,9 разъема сигнализатора и корпусом сигнализатора, обер^утым алюминиевой фольгой.
Примечание - Для сигнализатора с коробкой соединительной измерительное ^апряже^ие прикладывать между соеди^е^^ыми вместе контактами клеммных колодок коробки соединительной и корпусом си^ализатора, обер^утым алюминиевой фольгой.
-
6.2.1.3 Отсчет показаний проводить через 10 с или, если показания не уста^авливаются, через 1 ми^ после приложения испытательного ^апряже^ия.
-
6.2.1.4 Си^ализатор считается выдержав0им проверку, если измеренное з^аче^ие сопротивления изоляции не ме^ее 40 МОм.
ИБЯЛ.413411.051 МП
Лист
19
Изо
Лист
№ докера
Подо
Дата
Инб № Подл. Подо и дата \Взам инб Па11нб. № дрда\ Поди и дата
6.2.2 Проверка эёектрической прочности изоёяции между цепями питания и корпусом си^ализатора
-
6.2.2.1 Проверку эёектрической прочности изоёяции между цепями питания и корпусом сигнализатора проводить на пробойной установке УПУ-10М, испытательным ^апряже^ием переменного тока практически си^усоидаль^ой формы частотой 50 Гц. Электрическое питание си^ализатора должно быть отключено.
Проверку электрической прочности изоляции проводить при температуре окружающего воздуха (20 ± 5) °C и относительной влажности до 80 %;
-
6.2.2.2 Испытательное ^апряже^ие изме^ять от 0 до заданного з^аче^ия за время от 5 до 20 с. Снижение испытательного ^апряже^ия от заданного з^а-чения до ^уля осуществлять в течение такого же времени. Изоляцию выдержать под действием испытательного ^апряже^ия в течение 1 мин.
-
6.2.2.3 Испытательное си^усоидаль^ое ^апряже^ие частотой 50 Гц действующим з^аче^ием 500 В прикладывать между соеди^е^^ыми вместе контактами 1,2,3,4,5,6,7,8,9 разъема сигнализатора и корпусом сигнализатора, обер^утым алюминиевой фольгой.
Примечание - Для сигнализатора с коробкой соединительной испытательное си^усоидаль^ое ^апряже^ие прикладывать между соеди^е^^ыми вместе контактами клеммных колодок коробки соединительной и корпусом си^ализатора, обер^утым алюминиевой фольгой.
-
6.2.2.4 Сигнализатор считается выдержав0им проверку, если за время испытания не ^аблюдается приз^аков пробоя или поверхностного перекрытия изоляции.
-
6.3 Определение метрологических характеристик
-
6.3.1 Определение основной погрешности сигнализатора
-
6.3.1.1 При определении основной абсолютной погрешности ПГС подавать в последовательности:
-
- при первичной поверке №№ 1-2-3-2-1-3;
-
- при периодической поверке №№ 1-2-3-1;
в течение времени, указанного в таблице 6.1.
ИБЯЁ.413411.051 МП |
Лист | |||||
20 | ||||||
Изм |
Лист |
№ докера |
Подо |
Дата |
Инб № Подл. Подо и дата \Взам инб Па11нб. № ддда\ Поди и дата
Ёист регистрации изменений | ||||||||||||
изм. |
Номера ёистов (страниц) |
Номер доку мента |
Под пись |
Дата |
Срок введения измене ния | |||||||
изме^е^- ных |
заме^е^- ных |
новых |
аннули рованных | |||||||||
Лиат | ||||||||||||
ИБЯЛ.413411.051 МП |
25 | |||||||||||
Изм |
Лисп |
№ домра |
Подо |
Дата |
Формат Ад