Методика поверки «ГСИ. Датчики-газоанализаторы паров KPT ДАРТ модификаций ДАРТ-А, ДАРТ-А-ВЗ» (МП-242-2004-2016)
УТВЕРЖДАЮ

2016 г.
Директор Менделеева»
Государственная система обеспечения единства измерений Датчики-газоанализаторы паров КРТ ДАРТ модификаций ДАРТ-А. ДАРТ-А-ВЗМЕТОДИКА ПОВЕРКИ МП-242-2004-2016
Руководитель НИО ФГУП "ВНИИМ им. Д.И. Me

Л.А. Конопелько
"_____"_______________________2016 г.
Научный сотрудник ФГУП
"ВНИИМ им. Д.И. Менделеева"
н.Б. Шор "_____"______________________2016 г.
Санкт-Петербург
2016
Настоящая методика поверки распространяется на датчики-газоанализаторы паров КРТ ДАРТ модификаций ДАРТ-А, ДАРТ-А-ВЗ (далее - газоанализаторы) и устанавливает методы их первичной поверки при вводе в эксплуатацию, после ремонта и периодической поверки в процессе эксплуатации.
Интервал между поверками - один год.
1 Операции поверки-
1.1 При проведении поверки должны быть выполнены операции, указанные в таблице 1.
Таблица 1 - Операции поверки
Наименование операции |
Номер пунк-та методики поверки |
Обязательность проведения при | |
первичной поверке |
периодической поверке | ||
1 Внешний осмотр |
6.1 |
да |
да |
2 Опробование
|
6.2 6.2.1 6.2.2 |
да да |
да нет |
3 Определение метрологических характеристик 3.1 Определение основной погрешности |
6.3 6.3.1 |
да |
да |
-
1.2 Если при проведении той или иной операции поверки получен отрицательный результат, дальнейшая поверка прекращается.
-
2 Средства поверки
2.1 При проведении поверки должны быть применены средства, указанные в таблице 2, и поверочные газовые смеси (далее - ГС), указанные в таблице А.1 приложения А.
Таблица 2- Средства поверки
Номер пункта методики поверки |
Наименование эталонного средства измерений или вспомогательного средства поверки, номер документа, регламентирующего технические требования к средству, метрологические и технические характеристики |
4,6 |
Барометр-анероид контрольный М-67, ТУ 25-04-1797-75, диапазон измерений давления от 610 до 790 мм рт.ст., погрешность ± 0,8 мм рт.ст. |
Гигрометр психрометрический ВИТ-2, диапазон измерения относительной влажности от 20 до 90 %, предел абсолютной погрешности от 5 до 7 %; диапазон измерения температуры от 15 до 40 °C, предел абсолютной погрешности ± 0,2 °C; ТУ 25-11.1645-84 | |
Источник питания постоянного тока Б5-71/1ММ, диапазон выходного напряжения от 0 до 50 В, ТУ 6688-001-75414802-2009 | |
Мультиметр В7-80, МЕРА.411189.001 ТУ, диапазон измерений силы постоянного тока от 0 до 5 А | |
Секундомер механический СОСпр, ТУ 25-1894.003-90, класс точности 2 | |
IBM-совместимый компьютер со свободным COM-портом, преобразователем RS-485 в RS-232 и установленной программой "DART.exe" версии 1 и выше * | |
6.3 |
Генератор газовых смесей ГГС модификаций ГГС-Р по ШДЕК.418319.009ТУ -рабочий эталон 1-го разряда по ГОСТ 8.578—2014 (регистрационный номер 62151-15), 2 шт. |
Продолжение таблицы 2
Номер пункта методики поверки |
Наименование эталонного средства измерений или вспомогательного средства поверки, номер документа, регламентирующего технические требования к средству, метрологические и технические характеристики |
6.3 |
Средства измерений и вспомогательные устройства в соответствии с МИ 243/01-2016 «Методика измерений массовой концентрации паров гидразина (гидразин -гидрата) в газовых смесях с азотом (воздухом) фотометрическим методом». Спектрофотометр, позволяющий проводить измерения при длине волны (690 ± 10) нм, абсолютная погрешность не более ± 1 % Поверочный нулевой газ (ПНГ) - воздух марка Б по ТУ 6-21-5-82 в баллонах под давлением Азот газообразный особой чистоты по ГОСТ 9293—74 в баллоне под давлением Ротаметр с местными показаниями РМ-А-0,063 ГУЗ, ГОСТ 13045—81, верхняя граница диапазона измерений объемного расхода 0,063 м3/ч, класс точности 4 Термогигрометр электронный «CENTER» модели 311, диапазон измерений относительной влажности от 10 до 100 %, абсолютная погрешность ± 2,5 %; диапазон измерений температур (внутренний датчик) от минус 20 до 60 °C, погрешность ± 0,7 °C Трубка фторопластовая по ТУ 6-05-2059-87, диаметр условного прохода 5 мм, толщина стенки 1 мм * Редуктор баллонный БКО-25-1, ТУ26-05-90-87 * Трубка ТС-Т (тройник), ГОСТ 25336—82 * Склянка СВТ, ГОСТ 25336—82 * |
Примечания
-
1 Все средства поверки, кроме отмеченных знаком *, должны иметь действующие свидетельства о поверке или аттестации.
-
2 Допускается применение иных средств поверки, не уступающих по метрологическим характеристикам.
-
3.1 При проведении поверки соблюдают следующие требования безопасности:
-
- помещение, в котором проводят поверку, должно быть оборудовано приточно-вытяжной вентиляцией;
-
- концентрации вредных веществ в воздухе рабочей зоны должны соответствовать требованиям ГОСТ 12.1.005—88;
-
- при работе с чистыми газами и газовыми смесями в баллонах под давлением соблюдают требования ГОСТ 949—73 и "Правила промышленной безопасности опасных производственных объектов, на которых используется оборудование, работающее под избыточным давлением", утвержденные приказом Федеральной службы по экологическому, технологическому и атомному надзору от 25.03.2014 г. № 116.
-
4.1 При проведении поверки должны быть соблюдены следующие условия:
-
- температура окружающей среды (20 ± 5) °C;
-
- относительная влажность окружающего воздуха от 30 до 80 %;
-
- атмосферное давление (101,3 ± 4,0) кПа ((760 ± 30) мм рт.ст.).
Примечание - Изменение давления в ходе проведения поверки не должно превышать ±
-
1,1 кПа (± 8 мм. рт. ст.).
-
4.2 При проведении поверки должны быть соблюдены следующие параметры анализируемых газовых смесей на входе газоанализатора:
-
- температура (20 ± 5) °C;
-
- относительная влажность (60 ± 3) %.
-
5.1 Перед проведением поверки должны быть выполнены следующие подготовительные работы:
-
1) поверяемый газоанализатор должен быть подготовлен к работе в соответствии с руководством по эксплуатации ИБЯЛ.413411.054 РЭ2 для модификации ДАРТ-А, ИБЯЛ.413411.054 РЭ4 для модификации ДАРТ-А-ВЗ (в дальнейшем - Руководство по эксплуатации).
-
2) генераторы газовых смесей ГГС модификации ГГС-Р должны быть подготовлены к работе в соответствии с НД на них, средства поверки, указанные в таблице 2, в соответствии с требованиями их эксплуатационной документации;
-
3) ПНГ- воздух в баллоне должен быть выдержан в помещении, в котором проводится поверка, в течение 24 ч, поверяемый газоанализатор - в течение 2 ч;
-
4) пригодность ПНГ в баллонах под давлением должна быть подтверждена паспортами на них;
-
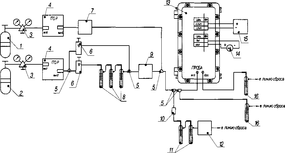
5) должна быть собрана газовая схема поверки, приведенная на рисунке Б.1 приложения Б, с использованием фторопластовой трубки.
В линии дозатора (7) задается расход азота через дозатор гидразин-гидрата в соответствии с Руководством по эксплуатации на генератор и МИ 243/01-2016 (далее - МИ).
В линии разбавления задается расход разбавительного воздуха в соответствии с Руководством по эксплуатации на генератор и МИ с относительной влажностью (60 ± 3) %, создаваемой путем пропускания разбавительного воздуха через склянки (8).
Необходимая относительная влажность задается при помощи ротаметров (6) и контролируется термогигрометром (9);
-
6) создать ГС с концентрациями, приведенными в приложении А, в соответствии с МИ;
-
7) должна быть включена приточно-вытяжная вентиляция.
-
6.1 Внешний осмотр
-
6.1.1 При внешнем осмотре должно быть установлено отсутствие внешних повреждений, влияющих на работоспособность газоанализатора.
-
6.1.2 Для газоанализатора должно быть установлено:
-
-
- исправность органов управления;
-
- четкость надписей на лицевой панели;
-
- наличие маркировки согласно требованиям Руководства по эксплуатации.
-
6.1.3 Газоанализатор считается выдержавшим внешний осмотр, если он соответствует перечисленным выше требованиям.
6.2 Опробование
-
6.2.1 Проверка общего функционирования
-
6.2.1.1 Проверка общего функционирования газоанализатора проводится при его включении в процессе самотестирования.
-
6.2.1.2 Результат проверки считается положительным, если по окончании прогрева газоанализатора на его лицевой панели отсутствует свечение сигнальной лампы «СИГНАЛИЗАЦИЯ».
-
6.2.2 Подтверждение соответствия программного обеспечения
-
6.2.2.1 Операция «Подтверждение соответствия программного обеспечения» заключается в определении номера версии (идентификационного номера) программного обеспечения (далее -ПО).
Идентификация ПО осуществляется посредством отображения на дисплее персонального компьютера (далее - ПК) идентификационных данных, считанных из энергонезависимой памяти газоанализатора с помощью сервисного ПО, следующим образом:
-
- подключить газоанализатор к ПК по каналу связи RS485;
-
- запустить на ПК программу «DART.exe»;
-
- нажать кнопку «Запустить опрос параметров»;
-
- проконтролировать во вкладке «Опрос параметров» появление номера версии и контрольной суммы ПО напротив соответствующих строк.
-
6.2.2.2 Результат подтверждения соответствия программного обеспечения считается положительным, если полученные идентификационные данные соответствуют идентификационным данным, указанным в разделе «Программное обеспечение» описания типа средства измерений или в разделе 1 (п. 1.2) Руководства по эксплуатации.
-
6.3 Определение метрологических характеристик
-
6.3.1 Определение основной погрешности
-
6.3.1.1 Определение основной погрешности проводят при поочередной подаче на газоанализатор поверочных газовых смесей определяемого компонента (гидразин-гидрата) в последовательности №№ 1-2-3.
Номинальные значения содержания в ГС определяемого компонента - гидразин-гидрата приведены в таблице А.1 приложения А с относительной влажностью (60 ± 3) %.
Подачу ГС на газоанализатор проводят в соответствии с рисунком Б. 1 приложения Б, время подачи ГС - 20 мин.
Одновременно с подачей ГС на газоанализатор осуществляют отбор ГС для определения действительного значения массовой концентрации определяемого компонента - гидразин-гидрата (по МИ), Сд в мг/м3, в ГС.
-
6.3.1.2 Отсчет установившихся показаний газоанализатора проводят по измерительному прибору, подключенному к аналоговому выходу газоанализатора.
-
6.3.1.3 Результат измерений содержания определяемого компонента С„ массовая концентрация, мг/м3, по значению выходного токового сигнала (4 - 20) мА рассчитывают по формуле:
(1)
где I, - установившееся значение выходного токового сигнала при подаче z-ой ГС, мА;
Св - значение содержания определяемого компонента, соответствующее верхней границе диапазона измерений, массовая концентрация, мг/м3 (Св = 1 мг/м3).
-
6.3.1.4 Значение основной абсолютной погрешности газоанализатора Д, массовая концентрация, мг/м3, для диапазона, в котором нормированы пределы допускаемой основной абсолютной погрешности, рассчитывают по формуле
(2)
где С, - показания газоанализатора при подаче z-ой ГС определяемого компонента, массовая концентрация, мг/м3 (рассчитаны по формуле (1));
Сд - действительное значение концентрации определяемого компонента в z-ой ГС, массовая концентрация, мг/м3, определенное по МИ.
-
6.3.1.5 Значение основной относительной погрешности газоанализатора 5, %, для диапазона, в котором нормированы пределы допускаемой основной относительной погрешности, рассчитывают по формуле
(3)
-
6.3.1.6 Результаты считают положительными, если основная погрешность газоанализатора во всех точках поверки не превышает пределов, указанных в приложении В.
-
7.1 Газоанализаторы, удовлетворяющие требованиям настоящей методики поверки, признают годными к эксплуатации.
-
7.2 Положительные результаты поверки удостоверяются в соответствии с разделом I п.4 приказа Минпромторга РФ № 1815 от 02.07.2015 г. По требованию потребителя выдается свидетельство о поверке установленной формы и составляется протокол результатов поверки, рекомендуемая форма которого приведена в приложении Г.
-
7.3 При отрицательных результатах поверки эксплуатацию газоанализаторов запрещают и выдают извещение о непригодности установленной формы согласно действующему законодательству Российской Федерации с указанием причин непригодности.
-
7.4 Знак поверки наносится на левую боковую панель газоанализатора.
(обязательное)
Таблица А.1- Перечень и метрологические характеристики поверочных газовых смесей
Определяемый компонент |
Диапазон измерений массовой концентрации определяемого компонента, мг/м3 |
Номинальное значение массовой концентрации определяемого компонента в ГС, пределы допускаемого отклонения, мг/м3 |
Источник получения ГС | ||
ГС№1 |
ГС №2 |
ГС№3 | |||
Гиразин-гидрат N2H4H2O |
от 0,0 до 1,0 |
ПНГ |
0,5 ±0,1 |
0,8 ±0,1 |
Средства измерений по МИ 243/01-2016 (для гидразин-гидрата). |
Примечание - Относительная влажность ГС составляет(60± 3) %. |
(обязательное)

-
1 - баллон с азотом газообразным особой чистоты ГОСТ 9293—74;
-
2 - баллон с ПНГ- воздух по ТУ 6-21-5-82;
-
3 - редуктор баллонный БКО-25-1;
-
4 - генератор газовых смесей ГГС модификации ГГС-Р;
-
5 - тройник;
-
6 - ротаметр с местными показаниями РМ-А-0,063 ТУЗ;
-
7 - дозатор гидразин-гидрата в термостате (согласно МИ);
-
8 - склянка СВТ с дистиллированной водой (объем воды в каждой склянке (75 ± 25) мл);
-
9 - термогигрометр электронный «CENTER» модели 311;
-
10 - регулируемый зажим для трубок (согласно МИ);
-
11 - поглотительные растворы (согласно МИ);
-
12 - счетчик газа (согласно МИ);
-
13 - газоанализатор (электрические и пневматические соединения показаны условно);
-
14 - мультиметр В7-80 (в режиме измерения силы постоянного тока);
-
15 - источник питания постоянного тока;
-
16 - склянка Дрекселя с насыщенным раствором хлорного железа (согласно МИ).
Примечание - Электрические соединения выполнять согласно Руководству по эксплуатации.
Рисунок Б.1 - Газовая схема для определения основной погрешности газоанализатора
ПРИЛОЖЕНИЕ В (обязательное)
Таблица В.1- Диапазоны измерений и пределы допускаемой основной погрешности газоанали-
Определяемый компонент |
Диапазон измерений (преобразования*) массовой концентрации, мг/м3 |
Пределы допускаемой основной погрешности | |
абсолютной Ад, мг/м3 |
относительной 8д, % | ||
Г иразин-гидрат N2H4H2O |
от 0,0 до 0,1 включ. |
± 0,025 |
- |
свыше 0,1 до 1,0 |
- |
±25 | |
Примечания * Номинальная статическая характеристика преобразования газоанализатора по выходному сигналу постоянного тока I, мА, имеет вид 7 = /н + /СпСвх, (В.1) где /н - нижняя граница диапазона выходного сигнала постоянного тока, равная 4 мА; Свх - действительное значение массовой концентрации определяемого компонента на входе газоанализатора, мг/м3; Кп - номинальный коэффициент преобразования, равный 16 мА/мг/м3. |
(рекомендуемое)
ПРОТОКОЛ ПОВЕРКИНаименование СИ___________________________________________________________
Зав.№___________________
Дата выпуска_____________
Заказчик:____________________________________________________________________________
Серия и номер клейма предыдущей поверки:__________________________________
Методика поверки:__________________________________________________________
Основные средства поверки:__________________________________________________
Условия поверки:
относительная влажность воздуха %;
атмосферное давление кПа.
РЕЗУЛЬТАТЫ ПОВЕРКИ
-
1. Результаты внешнего осмотра________________________
-
2. Результаты опробования_____________________________
-
3. Результаты определения основной погрешности
№ п/п
Диапазоны измерений
Пределы допускаемой основной погрешности
Максимальные значения основной погрешности, полученные при поверке, %
абсолютной
относительной
абсолютной
относительной
Заключение: на основании результатов первичной (или периодической) поверки газоанализатор признан соответствующим установленным в описании типа метрологическим требованиям и пригодным к применению.
Поверку произвёл:________________
Дата поверки:_______________
11