Методика поверки «Система измерений параметров технологического оборудования 373УК09» (МП БЛИЖ.401201.100.432 )
УТВЕРЖДАЮ
Генеральный Директор О()()ДСИл/ /
В.Н, Викулин
2016г.
агентство
Система измерений параметров технологического оборудования 373УК09 Методика поверки измерительных каналовБЛИЖ.401201.100.432 МП
г. Москва
2016 г.
Содержание-
2 Операции поверки......................................................................... . .
-
3 Средства поверки.......................................................... . .
-
8 Проведение поверки.........................................................................
-
8.2 .1 Проверка сопротнлеоиия изоляции и целостности электрических цепей
(ЭЦ)Ик,............................................................................
-
8.2.2 Определение значений сопротивления ЭЦ подключения НИ (от иоанеин
А28 в ШК' до входного разъёма в блоке первиниьх преобразователен )
-
8.3 с 1 Определение основной погрешности ИК силы постоянного тока, соответ
ствующей значениям абсолютного давления газообразных сред в диапазоне иоеообрзований ПП типа DMP 331
-
8.3.3 Опиее^<^.^(;ние основной погрешности И К напряжения тюременного тока,
8,3-4 Определение неравномерности амплитуДиЮ-частотной характеристики (АЧХ) И К напряжения переменного тока, соoтвe•■fсевyюlllнпо значениям акустического давлиння в диапазоне преобразований ПП типа ДХС 514 в диапазоне частот от 32 до 8000 Гц. ............................................... 39
-
8.3.5 Он редели и ис осиовнон погрешности И К нал ряже пи я постоянного тока,
-
8.3.6 Оптeдeлоиие основной погрешности И К напряжен и я постоянного тока.
Приложение А (рекомендуемое) Форма протокола повраии J1омepитeлыlоео (ых)
Приложение Б (рекомендуемое) Форма протокола градуировки измерительного (ых)
Приложение В (рекомендуемое) Форма протокола определения неpaвномеpнocти АЧХ....
I Общие положения-
1.1 Настоящая Методика распространяется на каналы измерительные (электрическая часть) Системы измерений параметров технологического оборудования 373УК09 (далее ИК) стартового комплекса КРК «Союз-2» космодрома «Восточный».
-
1.2 И К подлежат первичной и периодической поверке.
-
1.3 Первичную поверку ИК проводят при вводе Системы в эксплуатацию, а также при замене или ремонте одного или нескольких элементов, входящих в ИК и влияющих на метрологические характеристики (далее MX) этого ИК.
-
1.4 11ериодической поверке подлежат все ИК находящиеся в эксплуатации.
-
1.5 Перед началом поверки ИК внимательно изучить руководства по эксплуатации (далее РЭ) на Систему измерений параметров технологического оборудования 373УК09 [1] (далее Система). на компоненты Системы и на средства поверки.
-
1.6 Все работы при проведении поверки должны производиться с соблюдением требований безопасности, приведённых в РЭ.
-
1.7 Настоящая методика устанавливает порядок проведения поверки ИК комплектным методом без учёта погрешности Г1П (ПП в состав каналов не входят).
-
1.8 При комплектом методе определяются метрологические характеристики электрической части ИК (далее MX ЭЧ ИК).
-
1.9 Настоящая Методика разработана в соответствии с требованиями Рекомендации по межгосударственной стандартизации [2].
-
1.10 Интервал между поверками - 1 год.
-
2.1 Перечень операций, которые должны проводиться при поверке ИК, приведён в табли
це I
Таблица I
Наименование операции |
Номер пункта документа по поверке |
Проведение операции при | |
первичной поверке |
периодической поверке | ||
/ |
2 |
t | |
1.Внешний осмотр |
8.) |
+ |
+ |
2.0цробование |
8.2 | ||
2.1 11роверка сопротивления изоляции и целостности электрических цепей (ЭЦ) ИК |
8.2.1 |
+ |
4- |
2.2 Определение значений сопротивления ЭЦ подключения ПИ (от панели А28 в ШКС до входного разъёма в блоке первичных преобразователей) |
8.2.2 |
+ | |
2.3 Идентификация программного обеспечения. |
8.2.3 | ||
2.4 Проверка правильности функционирования И К |
8.2.4 |
J |
Наименование операции |
Номер пункта доку мента по поверке |
Проведение операции при | |
первичной поверке |
периодической поверке | ||
/ |
•» |
7 | |
3. Определение метрологических характеристик ПК |
8.3 | ||
3.1 Определение основной погрешности ПК силы постоянного тока, соответствующей значениям абсолютного давления газообразных сред в диапазоне преобразований ПИ типа DMP 331 |
8.3.1 |
+ |
4- |
3.2 Определение основной погрешности ПК относительного напряжения, соответствующего значениям абсолютного давления газообразных сред в диапазоне преобразований ПН типа ДАВ-068 |
8.3.2 |
■F | |
3.3 Определение основной погрешности ПК напряжения переменного тока, соответствующего значениям акустического давления па опорной частоте 1 000 Гц |
8.3.3 |
т |
4- |
3.3.1 Определение неравномерности амплитудно-частотной характеристики (АЧХ) ПК напряжения переменного тока, соответствующего значениям акустического давления в диапазоне частот от 32 Гц до 8000 Гц |
8.3.4 |
4- |
4- |
3.4 Определение основной погрешности ПК напряжения постоянного тока, соответствующего значениям температуры поверхностей конструкции в диапазоне преобразований ПП топа К (ТХА) |
8.3.5 “ |
4- |
4 |
3.5 Определение основной погрешности ПК напряжения постоянного тока, соответствующего значениям температуры газообразных сред в диапазоне преобразований ПН типа А-1 (ТВР) |
8.3.6 |
"Г | |
4. Оформление результатов поверки |
9 |
+ |
-г |
3.1 Перечень основных и вспомогательных средств поверки приведён в таблице 2.
Таблица 2
Номер пункта мет од и кн поверки |
Наименование и тип (условное обозначение) основного пли bciiumoi агельни-lo средства поверки; обозначение нормативного документа, регламентирующего технические требовании, и (или) метрологические и основные технические характеристики средства поверки |
Основные срсдст ва поверки | |
/ |
2 |
8.2 |
■ Мультиметр-мегаомметр цифровой Fluke 1587 (Госреестр 33752-12), диапазоны измерения: |
-электрического сопротивления изоляции от 0.01 МОм до 2 I Ом при входных напряжениях 50. 100, 250. 500. 1000 В; |
Номер пункт методики поверки |
Наименование и гни (условное обозначение) оеновиого пли bciiomoi агельпк-го средства поверки; обозначение нормативного документ а, ре1ламен t иру-lomei'o техннческне трсбованнн, н (или) метролом 1ческнс н основные rextiii-чсские характеристики средства поверки |
Основные средства поверки | |
/ |
2 |
-напряжения постоянного тока от 0 до 1000 В: | |
-напряжения переменного тока от 0 до 1000 В в диапазоне частот (501 ц...5кГц), | |
-силы постоянного тока от 0,3 до 400 мА, | |
-силы переменного тока от 3 до 400 мА, | |
-тлектрического сопротивления от 0 Ом до 50 МОм | |
-частоты от 0.5 Гц до 99,99 кГц | |
-температуря с помощью термопары тина К от минус 40‘С до ±537°С | |
i Гредслы допускаемой основной погрешности в режиме измерения: | |
-электричесхого сопротивления изоляции от ±(0,03К-т0,05МОм) до ±(0Дк+О.5ГОм1: | |
-напряжения постоянного тока от ±{0,001 U+0,1mB) до ±(0.00091J+2B): | |
-напряжения переменного тока ±(0,02и+0,ЗмВ) до ±(0,02U+3B); | |
-силы постоянного тока ±(0,0021+20 мкА), ±(0,0021+200 мкЛ): | |
-силы пермыснного тока ±(0,015 1^^20 мкА), ±(0,015 1+200 мкА): | |
-электрического соиротиедения ot±(0,009R+0,20m) до ±(0,015 R+30 кОхЦ: | |
-частоты от ±(0,0011+0,01 Гц) до +(0.001F+10 Гц); | |
-температуры с помощью термопары типа К (без учета попрр11гности тр мопары) ±(0,01Т+1°С). | |
8.3.1 |
■ Калибратор процессов мнагофyнкцотыцльиый Пике 72'5 (Госреестр №52221-12), диапазоны: |
-измерения напряжения постоянного тока от минус 0.09 до 0,09 В | |
-воспрснвводимых значсний напряжения постоянного тока от минус 0,1 до 0,1 В. | |
-измерения и воспроизведения силы постоянного тока от минус 24 до 24 мЛ; | |
-измерения частоты перемснмогр токаот 11 цдо 10 кГц: | |
-воспроизведения частоты переменного тока от 1Гц до 10 кГц: | |
-измерения и воспроизведения (имитация) выходных сиги ало в термопары (для типа К) (от минус 200 до 1370 °С); | |
-измерения и воспрнизведения (имитация) выходных еитталов термопарт (для типа Вр) (от о до 2500 °C). | |
Пределы допускаемой основной погрешности в режиме: | |
-измерттйя и воспроизведения напряжения пастаяниара тока ±(0,0002и+0,00002В), где Ц-показания калибратора; | |
-измерения и воспроипведнппя силы постоянного тока ±(0,00021+0.002 мА ); | |
-измерения частоты перемршого тока ±(0,0005F+0.1 Гп), ±(0.0005F±0,U1 к! ц); -воспроиздсднрпя частоты переменного тока ±0,0005F. 0,00251-; -измерения и воспроизведения (имитации) выходным сигналов термопары (для ■типа К) (без учета погрешности термопары) +1.2°С; +0,8 8° | |
-в режиме измерения и воспроизведения (имитация) выходных сигналов термопары (для тина ВР) (без учета паррешиасти термопары) + 1,2°С; ±2.5°С. | |
8.3.2 |
■ Катушка электрического сопротивления паетаянтаму току РГЗ1 (loape- i |
Номер пунсгн Методики поверки |
Нинмеиовапие п тип (условиое обозначение) основного или вспомогательно* 1 0 средства поверки; обозначение Нормативного Аок'менг• а, рег.1амензиру-шщеги технические 1рсбованнн. и (иди) метрологические и основные технические характеристики средства поверки |
Основные средства поверки | |
/ |
2 |
естр №1162-58), номинальное значение сопротивления 1000 Ом. класс тонкости 0.01 | |
“ Мера электрического сопротивления постоянного тока многозначная Р3026-2. 7 декад. диапазон воспроизводимых сопротивлений от 0.01 до 11111 1.1 Ом. юл. т. 0.005/1,5*10^’ | |
8.3.3. 8 3.4 |
■ Генератор сигналов специютьиой и произвольной формы Agilent 33521 А (1'осреесср № 52150-12). частотный диапазон 1мкГц...30МГИ- выходной уровень 1 мВ...10В пик-пик на нагрузке 50 Ом. 2мВ...20В пик-гшк на открытом входе. погрешность установки частоты ±2*10’h; (синусоида) - погрешность установки уровня на 1кГц ±(1%+1мВ). н сравним ер ность АЧХ о'пюсптел ыю 1 кГц 0.1 л В при Г4%0 кГц. коэффициент гармоник <-70 дБи (0.04%) до 20 кГц |
■ Гермогигрометр электронный «CENTER'» модель 311 (Росреестр №2212909). диапазон измерения температуры от минус 20°С до ±60 °С (при работе со сменным ГП с НСХ «К» от минус 200%’ до +1370 °С). пределы донуекаемой беконной погрешности ± 0.7%’ (при работе со сменным ГП с ПСХ «К» оз ±(0,3%+1) “С до ±(0.5%+1) °С; диапазон измерения отниснтедыюй влажности оз 10 до 100 %. пределы допускаемой основной погрешности ±2.5 % | |
Вс^юмш^г^т^1^.т^иые средства поверки | |
8.2.4. 8.3 |
■ Блок коммутации испытательных воздействий (БКИВ) БЛИЖ.403530.004.00! (2 шт.) |
8.2.4. 8.3 |
• Кабель сигнальный РБМ4-55-2Г6IВ-4хbапаlза (техпологическнн)- БЛИЖ.43 1586.100.016 (эквивалент соединительного кабеля) |
-
3.2 Средства итмереиий. используемые в качестве мер входного сигнала поверяемых ИК2 должны иметь технические характеристики, обеспечивающие поверку в диапазоне измерений поверяемых ПК.
-
3.3 Измерительная цепь (включая меры входного сигнала). при помощи которой поверяю! МК. должна обеспечивать такую точность измерений, при которой верно неравенство’
А,,<1/3 Дп
где Дн - предел допускаемого абсолютюго значения основион погресвноетн поверяемого И К.
-
3.4 При проведении поверкн ИК допускается применять средства поверки. не ириведёи-шле в таблице 2, по удовлетворяющие по точности и диапазону измерений гребованиям настоящей методики.
-
3.5 При проведении поверки ИК должны использоваться средезва измерении у Тверждёи,-ных типов.
-
3.6 СИ. используемые при поверке. должны быть поверены в соответствии с требованиями приказа №1815 от 02,07.2015 [3] и иметь действующее свидетельство о поверке (знак поверкн).
-
3.7 СИ лолжиы быть выдержаны в рабочем помешец^зе при условиях. указан н ых в разделе 6 не менее 12 часов до начала поверки.
Поверка Системы должна осуществляться поверителем, аттссто ванным в установленном порядкс т имеющим опыт поверки и калибровки измерительных систем.
5 Требовании безопасности-
5.1 При проведении поверки необходимо соблюдать грсбования безопасности, предусмотрен [1ые действующи ми «Правилами технической эксплуатации электроустановок потребителей» (ПТЭЭП) [4], «Правилами по охране труда при эксплуатации электроусгановою» ([10ТЭУ) [5]. указаниями по безопасности, изложенными в Руководствах по эксплуатации па Систему и иа применяемые средства поверки.
-
5.2 Персонал. проводящий поверку должен проходить инструктаж по технике безопасности иа рабочем месте и иметь группу элскгробсзопасносги по эксплуатации электроустановок до 1000 В пс ниже третьей.
-
5.3 При проведении поверки должны соблюдаться следующие требования:
-
- помещение. где проводится поверка. должно быть оборудовано пожарной сигнализацией н средствами пожаротушения;
-
- установку средств поверки проводи гь с таким расчётом, чтобы был обеспечен удобный доступ к ним при проведении работ;
-
- запрещается задавать уровни входного сшнала ИК, превышающие значения макенмаль-пых уровней выходных сигналов первичных преобразователей (ПП) в еоотвегствни с их техническими характеристиками..
-
6.1 Поверка должна проводиться в нормальных условиях эксплуатации.
-
6.2 11(111 проведении поверки должны быть соблюдены следующие условия:
-
- температура окружающего воздуха. °С........................................................25± 10:
-
- относительная влажность воздуха. %.................................................................от 30 до SO:
-
- атмосферное давление, кПа........................................................................от 84 до 106;
мм.рт.ст..............................................................от 630 до 70S;
-
- напряжение питающей сети переменного тока. В .......................................220±22:
-
- частота питающей сети. Гц................................................................................50±^ I
7,1 При ппрведепии повврки должны быть соблюдены следующие условия:
- -технические средства, если они находились в условиях отрицательных температур. либо повышенной влажности, выдержать ие менее 8 часов в условиях, указанных в разделе 6;
-средства поверки должны быть подготовлены в соответствии с их эксплуатационной документацией:
- цепи 1111 должны быть отключены от ЭЧ ИК. Порядок отключения для конкретного И К опиеш в настоящей методике в соответствующем разделе определения метрологических характеристик.
-
7.2 На&троить притрамму р^'пр'У!.'к.пр1я йншлекаЛли MIC «Recorder» в со»-гве гсо-вии с указаниями [6], для чего выполнить следующие операции:
7.21 Выделить ИК, подлежащий поверке:
-
7.2.2 Открыть диалоговое окно "Свойства";
-
7.2.3 Нажать кнопку .ф [ « Добавить граду ировочную характеристику юшала» в открывшемся диалоговом окне «Настройка канала» в разделе «Канальная ГХ»;
-
7.2.4 Выбрать тип градуировочной характеристики из списка в открывшемся диалоговом окне «Добавление градуировочной характеристики» (рисунок 1), нажать кнопку «добавить», после чего откроется диалоговое окно, вид которого в зависимости от выбранного типа градуировочной характеристики представлен на рисунках 2-7;
Добавление градуировочной характеристики »_
Опп градуировочной характеристики
П Загрузить из Е ДГХ
'ЭЙИмпорт из Файла
И Масштабный множитель |чувствиТ1Т"11Н13[ТГь)
ВТ абпица линейной интерпопшин первого порядка А[х-В1
Полином
Добавить Отмена |
Рисунок 1- Вид диалогового окна «Добавление градуировочной характеристики»

Рисунок 2-Вид диалогового окна ирн выборе вкладки «Загрузить из БДГХ»

Рисунок 3 Вид диалогового окна при выборе вкладки «Загру зить из файла»



Рисунок 4 Вид диалогового окна
при выборе вкладки «Масштабный множитель (чувствительность)

Рисунок 5 Вид диалогового окна
при выборе вкладки «Таблица линейной интерполяции»

Рисунок 6 Вид диалогового окна при выборе вкладки «А (х-В)»

Рисунок 7 Вид диалоговою окна при выборе вкладки «Полином»
-
7.2.5 Заполнить ноля доллогоалго оона «Свойства градуиродучрой хаоактерастеки» (занести данные ГХ. соответствующие поверяемому каналу), нажать кнопку «применить», после чего в окне «Настройка канала» в поле сКинилянил ГХ» паяоится наименование тигружен-пои ГХ;
Примечание I - Ори загрузке ГХ из базы данных градуировочных характеристик (БДГХ) в открывшемся диалоговом окне «Просмотр и редактирование базы градуировочных характеристик» (рисунок 2) выбрать характеристику. требуемую для поверяемого ИК, нажать кнопку «выбрать». В БДГХ в папке ГОСТ хранятся ГХ ПП (термопар) по ГОСТ Р 8.585-2001 [7]
Примечание 2 - При выборе вкладки «Импорт из файла» в открывшемся диалоговом окне «Открыть», необходимо указать путь к файлу и имя файла с соответствующей ГХ,
-
7.2.6 Нажагь кнопку L_LI «Калибровка каната» в открывшемся диалоговом окне «Настройка канала» (рисунок 8», в разделе «Канальная ГХ»:
-
7.2.7 Выбрать в открывшемся диалоговом окне «Выбор типа градуиров-ки/калибровки/поверки (кана^^1ьная)» (рисунок 9) в разделе "Пронзвести..." следующие настройки: "поверку", "стандартная", "Далее";
Примечание - При определении погрешности ИК напряжения переменного тока, соответствующего значениям акустического давления в диапазоне преобратовапий ПП типа ДХС 514. диалоговое окно "Выбор пша градуировкв..." имеет вид. представленный па рисунке 13.




Рисунок 8 Вид диалогового окна «Настройка канала»

Рисунок 9 Вид диалогового окна
«Выбор типа градуировки/калибровки/повсрки (кашшьная)»
7.3 8 Установтаь в дтьлоговлм окне "Параметры коверки канал ьиня’’ (рису нок Ю) кю дующие зТО-Чения;
- в разделе «Свойства сигнала» в поле "Минимум" - 'значение нижне! 'О предела днаппзона измерения, в поле "Максимум" - значение верхнего предела диапазона измерения, в ноле "Ед. изм." - единицы измерения поверяемого канала;

Рисунок 10 Вид диалогового окна «Параметры поверки (канальная)»
-
- в разделе "Параметры поверки канальная" в поле "Количество контрольных точек" - вы* бранное количество точек, в поле "Длина порции" - число, соответствующее "Кол-ву точек усреднения" (при поверке следует устанавливать значение равное 1, т.е. каждый опрос принимается в качестве результата измерения, при калибровке (градуировке) длину порции следует устанавливать соразмерной частоте лискретнзацин используемого в ИК измернтельного модуля из состава MIC-236, в поле "Количество порций" - заданное количество порций, в поле "Количество циклов" - 1, в поле "Обратный ход" - есть или нет. в поле "Тип оценки порции" - математическое ожидание (МО), среднеквадратическое отклонение (СКО), среднеквадратическое значение (С КЗ) или абсолютный максимум в -зависимости от поверяемого И К;
-
- в разделе "Эталон" н поле "Задатчик сигнала" - ручной, в поле "Измеритель сигнала" — ручной. Поле "Контрольные точки" заполняется автоматически с равномерным распределением контрольных точек по диапазону измерения, включая начало и конец диапазона, но в случае необходимости значения контрольных точек следует огредактировать. Для запуска процесса поверки необходимо нажать кнопку "Поверка".
Примечание - Описание настроек при определении неравномерности амплитудно-частотной характери-еп 1ки (ЛЧХ) И К напряжения переменного тока, соответствующего значениям акустического давления в диапазоне преобразований ПП типа ДХС 514, приведены в пп 7.2.8.I ...7.2.8.5
-
7.2.8.1 Выбрать в диалоговом окне "Выбор типа градуировки/калибровки/поверкн (канальная)» (рисунок 13) в разделе «Произвести...» вкладки «поверку» и «ЛЧХ вручную».
-
7.2.8.2 Нажать кнопку «Далее».
-
7.2.8.3 Заполни ть ноля в открывшемся диалоговом окне «Диапазоны н контролыпые точки ЛЧХ». представленном на рисунке 14:
- «Уровень эталонного сигнала»;
-
- «Количество точек АЧХ»;
-
- «Размер порции для всех точек» - число, соответствующее количеству точек усреднения.
-
- «Количество порций». Рекомендуемое значение размера порции автоматически отображается в диалоговом окне "Настройка капала..." (рисунок 8), во вкладке "Дополнительно";
-
- «Список контрольных точек АЧХ» в зависимости от требуемого частотного диапазона (заполняется вручную);
-
- О гметить номер контрольной точки со значением опорной частоты.
-
7.2.8.4 I 1ажать кнопку «Далее»;
-
7.2.8.5 Задать тип оценки порции в открывшемся диалоговом окне «Параметры поверки канальная», вид которого представлен на рисунке I5 и заполнить поле «Эталон», Поле "Контрольные точки" заполняется автоматически (уровень входного сигнала при определении неравномерности АЧХ одинаков во всем частотном диапазоне). Для запуска процесса поверки необходимо нажать кнопку "Поверка".
-
7.2.9 Выйти из ди алогивого окна "Наел рнйст завкр шеиа" (рнсунок !1)в диалоговое ок
но "Измерение" (рисунок 12), нажав кнопку "Поверка";

Рисунок I I-Вид диаооггвггг окна «Настройка завершена»

Измерение
Пргонммлигся юмереме: лиамиоо:-10; 10, цикл №1, коиг решения течке №1.
Румое измерение ! (стендал сигнале
Установите зна-м.-ме сигнала ИО шВ
»
НЕ МЕНЯЙТЕ ЭТАЛОННЫЙ УРОВЕНЬ ДО ПОЯВЛЕНИЯ СЛЕДУЮЩЕГО ПРИГЛАШЕНИЯ!
Заданное знамемте сигнала I тВ
Измерение произведено через Дс
Омена | с I Следует №»
Рисунок 12-Вид диалогового окна «Измерение»
Выбор типа г раду и ровни; калибровки/проверки (кокиль.. ' Х|

Произвести ,
Грв»Ф0Ы>/каМ<РЫ1у ч^вствитвгмяостм *• прсеоыж .
Г - . . ~-иж -
с стыларгнв
АХ
f АЧХАЦП
(“ >МИ*'>ФУШМ
f~ ОНЙЛвЭОНЧЯ
Г АЧХ уси/мгегм
* АЧХ цргмч
QnwK -
П эта калнйрмка/премра по умолчанию
Отмана
Далее »
Рису нок 13-Внд диалогового окна
«Выбор типа градуировки/калнбровкНнровсрки (канальная)» при определении неравномерности ЛЧХ

Рисунок 14 Вид диалогового окна «Диапазоны и контрольные точки АЧХ»

Рисунок 15 Вид диалоговою окна «Параметры поверки (канальная)» при определении неравномерности АЧХ
-
7.2.10 Измерение заданного сигнала выполняется при нажатии кнопки "Следующее".
-
7.2.11 После измерения последней контрольной точки в диалоговом окне "Измерение завершено" нажать кнопку "Расчёт", выйти в диалоговое окно "Обработка и просмотр измеренных данных" и, работая в диалоговом режиме, сформировать протокол поверки.
-
7.2.12 После сохранения и просмотра протокола поверки завершить поверку и с помощью кнопки "ОК" выйти из диалогового окна "Настройка канала".
-
7.2.13 Протокол обработки результатов измерений формируется в виде файла и (или) выводится на печать принтером. Форма протокола приведена в Приложении Л.
-
8.1.1 ПК не допускаются к поверке, если при внешнем осмотре технических средств, входящих в состав ИК обнаружены следующие дефекты:
-
- несоответствие комплекта технических средств разделу «Комплектность» формуляра:
-
- механические повреждения корпусов, токоведущих частей, лицевых панелей, устройств и элементов, влияющих на работу ИК;
-
- нарушения экранировки линий связи, повреждений изоляции, внешних токо веду тих частей;
-
- внешнв/е повреждения корпусов устройств;
-
- разъёмы устройств имеют видимые разрушения или загрязнения;
-
- внутри устройств находятся незакреплённые предметы.
К.2.1.1 Последовательность выполнения операций при проверке сопротивления изоляции и целостности подключения ЭЦ ПП приведена в РЭ на Систему (раздел технического обслуживания. ПРИЛОЖЕНИЕ Б) 11 ].
-
8.2 1.2 Целостность ЭЦ подключения ПП не должна быть нарушена и сопротивление изоляции должно быть не менее 1 МОм (РЭ на Систему раздел технического обслуживания. ПРИЛОЖЕНИЕ Ь) [1].
-
8.2.2.1 Последовательность выполнения операций при определении сопротивления ЭЦ подключения ПП ИК приведена в РЭ (раздел технического обслуживания. ПРИЛОЖЕНИЕ Б) [И.
-
8.2.2.2 Значения сопротивлений кабельных линий (ЭЦ) подключения ПП (от панели поз. А28. расположенной в ШКС до входного разъёма в БПП) для каждого И К не должно превышать значений, нормированных в РЭ < 7 Ом).
-
8.2.3.1 Для проверки наименования и версии метрологически значимого программного обеспечения выполнить следующие операции:
-
- запустить программу управления комплексами MIC. двойным щелчком «мыши» на рабочем столе операционной системы;
-
- в открывшемся главном окне программы щелчком правой кнопки «мыши» по пиктограмме в левом верхнем углу открыть контекстное меню «О программе»;
-
- щелчком левой кнопки «мыши» открыть информационное окно программы.
-
8.2.3.2 Убедиться в соответствии характеристик в информационном окне «О программе», вид которого представлен на рисунке 16. характеристикам программного обеспечения, приведённым ниже
-
- наименование - «МЕКА Recorder»:
-
- идентификационное наименование - scales.dll;
-
- помер версии — 1.0.0.8;
-
- цифровой идентификатор - 24СВС163.
8.2,4.! Зарегистрировать результаты показаний «нулей» при подаче на вход И К с помощью рабочих эталонов значений физических величин равных «О», а также результаты показаний ИК при иолачс на вход с помощью рабочих эталонов значений физических величии равных 0.5 ВП и 1.0 ВЦ
-
8.2.4.2 Оценить разность значений физических величии, задаваемых рабочим' тталоном и измеренных ПК.
О прогрмнме
Версия Д0.7.1а WD *5.22
(сбюркаог 2012021312)
ЬьмиС литерный мсау*> ---------------------------
.св-пЛ вер: | 1(1(18 ID I ГЗКУП163
www.nppfwa iu --
сотюп@прртет« tu | |, Закрыт,, :|
Рисунок I6 - Вид информационного окна программы «Recorder»
X.2.4,3 Убедиться в правильности функционирования ИК.
-
8.2.4.4 результаты опробовприя ечнтатс уишавтеуворизельньт^ел, нсли показапня ИК со ви а-дают е заданными эталонными значениями в пределах допускаемой погрешности измерения параметра ИК.
-
83.1.1 Собрать схему в сооовепспвин с рисунком 17 а цоcлe,ДQвaтельuоктн изложенной в нн. 83.1.2. 8.З.1.З.
-
8.3.1.2 Отключить (проверить. что отключена) цепь ПП от ЭЧ ИК ;ню чего;
- отстыковать кабель подключенный к разъему №1 (№2. №3 в зависимости от поверяемого И К) группы разъемов «ТКС. ДС» панели ЬЛИЖ.404290.445347 (далее панель поз. А28). расположенной в ШКС БЛИЖ.408320 151.008 (далее 1ИКС);
в шкафу ШКС отстыковать от блока питания МВР-210 поз. А43 (ближний) в зави-0'^110131 03 поверяемого ИК следующие разъёмы кабеля БЛИЖ.431583.011.813.00.01 занМ' 1541084: «17ДС 14ДС 12ДС 13ДС»,«10ДС 7ДС ИДС ЗДС». «4ДС 28ДС 9ДС 1 1ДС», «5ДС 6ДС 1ДС 2ДС» и разъёмы «18ДС 19ДС 20ДС 21ДС», «22ДС 23ДС 24ДС 25ДС» кабеля БЛИЖ.431583.011,813.00.01 зав.№ 1541083:
- к отстыкованному от МВР-210 разъёму (в зависимости от поверяемого ИК) «17ДС НДС 12ДС 13ДС» . «10ДС 7ДС 8ДС ЗДС». «4ДС 28ДС 9ДС НДС». «5ДС 6ДС 1 ДС ЗДС» кабеля БЛИЖ.431583.011.813.00.01 зав.№ 1541084 или к разъёму «18ДС 19ДС 20ДС 21ДС», «22ДС 23ДС 24ДС 25ДС» кабеля БЛИЖ.431583.011.813.00.01 зав.№ 1541083 подсоединить заглушку из комплекта ЗИП.
-
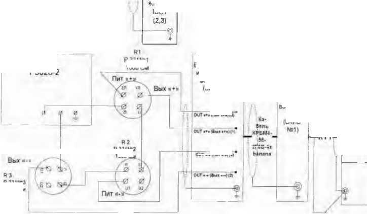
8.3.1.3 Подключить (вместо отключенного ПИ) калибратор промышленных процессов Fluke 725 через БКИВ № 2 и БКИВ № 1, используя технологические кабели РБМ4-55-2Г6В-4xbanana и КТ1 БД ИЖ. 431586.125.021 (далее КТ1) из состава ЗИП. к разъёму №1 (№2, №3 в зависимости от поверяемого ИК) группы разъёмов «ТКС. ДС» панели поз. А28, расположенной в ШКС, согласно схеме электрической общей БЛИЖ.401201.100.432 Э6 [81. при этом:
-
- БКИВ№1 подключить кабелем КТ1 к разъёму №1 (№2, №3 в зависимости от поверяемого И К) группы разъёмов «ТКС. ДС» панели поз. А28. расположенной в ШКС;
-
- БКИВ №2 подключить кабелем РБМ4-55-2Г6В-4хЬапапа к БКИВ №1, к контактам, соответствующим поверяемому ИК, соблюдая полярность;
-
- калибратор промышленных процессов Fluke 725 подключить к контактам KI и К2 БКИВ № 2, соблюдая полярность.
Подключение к конкретному поверяемому ИК производить согласно таблице 3.
Пример: для поверки ИК «17ДС»:
-
- отстыковать кабель, подключенный к разъёму №1 группы разъёмов «ТКС. ДС» панели поз. А28. расположенной в ШКС;
-
- отстыковать разъём кабеля БЛИЖ.431583.01 1.813.00,01 зав.№ 1541084' «17ДС НДС 12ДС 13ДС», от блока питания МВР-210 поз. А43 (ближний), расположенного в ШКС;
-
- подсоединить заглушку, из комплекта ЗИП к отстыкованному от МВР-210 разъём) «17ДС 14ДС 12ДС 1 ЗДС» кабеля БЛИЖ.431583.011.813.00.01 зав.№ 1541084:
-
- подключить БКИВ №1 кабелем КТ1 к разъёму №1 группы разъемов «ТКС. ДС» панели ПОЗ.А28. расположенной в ШКС;
-
- подключить БКИВ №2 к контактам КЗЗ и К34, К55 БКИВ №1 кабелем РБМ4-55-21 6В-4хbanana;
-
- подключить Fluke 725 к контактам KI и К2 БКИВ №2 .
-
8.3.1.4 Подать питание на комплекс измерительно-вычислительный М1С-236 и после загрузки операционной системы запустить программу управления комплексами MIC' «Recorder», Порядок работы с программой «Recorder» приведён в Руководстве пользователя [6].
-
8.3.1.5 Провести необходимые настройки в ПО «Recorder» для поверяемого И К. запустить «ПРОСМОТР»,
Kovnnevc кзмеритеяьмы й магистррпъко-МОДуЛъный МЮ-2Э?
Рисунок ] 7 - Схема определения MX И К силы постоянного тока. соответствующей значениям абсолют плго давления газообразных сред, в диапазоне преобразований ПГ1 пша ГГМР 331
Таблица 3
№ поз |
Условное обозначение ИК. ГИИ блока преобразователей (БПП) |
Наименование н № разъема па-пели в ШКС для подключения ЬКИП№1, номера контактов БКИВ№1 (н их назначение) для иод ключей н я Г>КНВ №2 |
Номера контактов БКИВ №2 для подключения Fluke 725 |
Цепь ПП до ЭЧ ИК (№ ШС. тип вх, ранена ШС. №Л<! II назначение контактов вх. разъема ШС, тип вых. разъема ШС. №№ н назничоиие контактов вых. разъема ШС - для иодключеинв к панели поз. А28 в ШКС) |
Тип блока взры-ВЗ^ЗЛЮЛ-ты.тип и № модуля взрывозащиты согласно схеме зл. соелипе-нил ЬЛИЖ. 401201. 012.432 ')4 |
Наименование модуля, место установки в Mie-236. отображение канала п МО Recorder |
Диапазон измерения модуля |
Схс ма под клю че-ННЯ и зме мери ри-тел 1. иото обо-руло лова ва нна |
/ |
1 |
J |
/ |
j |
А |
у |
к |
9 |
1 |
17ДС. ЬП-2 |
«ТКС. ДС»: № 1: ЮЗч+Пит К34«- Пии |
К1 «-и» К2 «-» |
ШС№ I; ХР7. КИ«*Пит* К2 «-Питв XPI8; К33«+Пмт» К34 к-Пнт» |
МЕ-ЧОПс MEW3 №1 (Л37) |
MR-I (4С1: слот № 10; MR-114 J-I0-I |
20 мА |
Рис. I7 |
*> |
НДС Ы1-2 |
«ткс. ДСу: №1; К35 «+ГИит»: К36 «- Пиг> |
К1 «+» К2 «-» |
ШС№ I; ХР8; К1«+Пнт»: К2 «-Питв; ХР18; |
МЕ-ОООс МГ-903 (А37) |
MR 114С1; слот № 10; MR-I14 J-I0-2 |
20 мЛ |
Рис. I7 |
№ II оч |
Условное обозначение И К. тип блока п реоб-разова-телей (БЛП) |
Наименование и № разъема панели и ШКС для подключения БКИВ №1, номера контактов БКИВ№1 (и их назначение) для подключен ИЯ Б КИВ №2 |
Номера контактов БКИВ №2 для подключения Fluke 725 |
Цепь ПП доЭЧ НК (№ ШС, тип вх. разъема ШС. и назначение контактов вх. разъема ШС, тип вых. разъема ШС, №№ и назначение контактов вых. разъема ШС - для подключен ня к панели поз. А28 в ШКС) |
Тин блока взрывозащиты. тип и № модуля взрывозащиты согласно схеме эл. соединений БЛИЖ. 401201. 012.432 94 |
Наименование модуля, место установки в М1С-236, отображение канала в ПО Recorder |
Диапазон измерения модуля |
С хе ма ПОД клю че-ния нзме мери ри-тель кого обо-рудо лона нация |
/ |
3 |
■1 |
5 |
б |
7 |
и |
9 | |
КЗ 5 «+Пнт»; К36 «- Пит» | ||||||||
3 |
12ДС, БП-2 |
«ТКС.дс»; №1; КЗ 7 к+Пит»; К38 «- Пит» |
К1 «+» К2 «-» |
ШС № 1; ХР9; К1«+Пит»; К2 «-Пит»; ХР18; К37 «+Пит»; КЗВ « Пит» |
МЕ-900 с МЕ-903 №1 (А37) |
MR 1 14С1, слот№ 10; MR-I 141-10-3 |
20 мА |
Рис. 17 |
4 |
13ДС. БП-2 |
«ТКС, ДС»; №1; К39 «+Пит»; К40 «- Пит» |
К1 «+» К2 «-» |
ШС >3- 1; XPIO; К1«+Пит»; К2 «-Пит»; XPI8; К39 «+Пит»; К40«-Пит» |
МЕ-900 с МЕ-903 №1 <А37) |
MR 1 14CI; слот № 10: MR-1 I4J-I0-4 |
20 мА |
Рис. 17 |
5 |
юдс. БГ1-6 |
«ТКС, ДС»; №1; К41 «+Пит»; К42 «- Пит» |
К1 «+» К2 «-» |
ШС № 1: ХР11: К1«+Пит»; К2 «-Пит»; ХР1.8; K4I «+Пнт»; К42 «- Пит» |
МЕ-900 с МЕ-903 №2 (А37) |
MR 1 14С1; слот № 10; MR-1 14J-10-5 |
20 мА |
Рис. 17 |
6 |
7ДС. БП-6 |
«Т КС. ДС»; №1; К43 «+Пит», К44 «- Пит» |
К1 «+» К2 «-» |
ШС№ 1; ХР12; К1«+Пит»; К2 «-Пит»; ХР18; К43 «+Пит»; К44 «- Пит» |
МЕ-900 с МЕ-903 №2 (А37) |
MR ! I4C1: слот№ 10; MR-114 1-10-6 |
20 мА |
Рис. 17 |
7 |
8ДС, Б Г1-6 |
«ТКС. ДС»; №1; К45 «+Пит». К46 «- Пит» |
К1 «+» К2 «-» |
ШС№ 1; ХР13; !<1«+Пит»; К2 «-Пит»: ХР18; К45«+Пит»; К46«- Пит» |
МЕ-900 с МЕ-903 №2 (А37) |
MR 1 14С1; слот № 10; MR-1 14 1-10-7 |
20 мА |
Рис. 17 |
№ 110З |
Условное обозначение И К. тип блока II реоб-рачова-телей (БПП) |
Наименование н № разъема панели в ШКС для подключения ЬКИВ№1, номера контактов ЬКИВХй! (и их назначенне) для подключения ЬКИВ №2 |
Номера контактов ЬКИВ №2 для подключения Fluke 725 |
Цепь ПП до ЭЧ И К (№ ШС, тип вх. разъема Шс, №№ м назначение контактов вх. разъема ШС. тип вых. разъема ШС, №№ и назначение контактов вых, разъема шС - для подключен и я к панели поз. А28 в ШКС) |
Тип блока взрывозащиты, тип н № модуля взрывозащиты согласно схеме эл, соединении Ь-ЛИЖ. 401201, 012,432 Э4 |
Наименование модуля, место установки в MIC-236, отображение канала в ПО Recorder |
Диапазон измерения модуля |
Схе ма ПОД клю че-1111Я изме мери рп-тел ь ного обо-рудо дова ванна |
/ |
2 |
з |
■1 |
5 |
б |
7 |
и |
9 |
8 |
ЗДС, ЬП-6 |
«ТКС, ДС»; № 1; К47 «+Пнт»; К48 «- Пит» |
К1 «+» К2 «-» |
ШС № 1; ХР14; КП-^Пит»; К2 «-Пит»; ХР18; К47 «■ Пи т»; К48 «- Пит» |
МЕ-900 с МЕ-903 №2 (А37) |
MR 1 14С1; слот Хч 10; MR-I 14 _1-10-8 |
20 мА |
Рис. 17 |
9 |
4ДС, ЬП-6 |
«ТКС. ДС»; Х31; К49 «+Пит»; К50 «- Пит» |
К1 «+» К2 «-» |
ШС № 1; ХР15; К1< ■ Пит.»; К2 «-Пит»; XPI8; К49 «+Пит»; К50 «- Пит» |
МЕ-900 с МЕ-903 Х»3 (А37) |
MR I 14С1; слот Хн 10; MR-1 I4J-10-9 |
20 мА |
Рис. 17 |
10 |
9ДС. ЬП-6 |
«ТКС, ДС»; Хй2; КЗЗ «+Пит»; К34 «- Пит» |
К1 «+» К2 «-» |
ШС Ха 2; ХР7; К1«+Лнт»; К2 «-Пит»; XPI8; КЗЗ «+Пнт»; К34 «- Пит» |
МЕ-900 с МЕ-903 Хч3 (АЗ 7) |
MR 1 14CI; слот Х 10; MR-114J-10-11 |
20 мЛ |
Рис. 17 |
11 |
НДС. ЬП-2 |
«ТКС, ДС»; Хг2; К35 «+Пит»; К36 «- Пит» |
К1 «+» К2 «-» |
ШС Xs 2; ХР8; К1« >-Пит»; К2 «-Пит»; ХР18; К35 «+Пнт»; К36 «- Пит» |
МЕ-900 с МЕ-903 Xs3 (А37) |
MR 1 14С1; слотХв И); MR-I 141-I0-I2 |
20 мЛ |
Рис. 17 |
12 |
5ДС, ЬП-6 |
«ТКС, ДС»; Х» 2; К37 «+Пит»; K3S «- Пит» |
К1 «+» К2 «-» |
ШС Ха 2; ХР9; К1«-ТПит»; К2 «-Пит»; ХР18; К| «+11ит»; К2 «- Пнт» |
МЕ-900 с МЕ-903 №4 (Л37) |
MR 1 14С1; слот Хч I0; MR-I14 _1-10-13 |
20 мЛ |
Рис. 17 |
13 |
6ДС, ЕП-6 |
«ТКС, ДС»; Ху2; К39 «+Пит»; |
Kt «+» К2 «-» |
ШС Ха 2; ХРШ; К1«+Пнт»: |
МЕ-900 с МЕ-903 ла4 |
MR 1 14CI; слот Хч 10; MR-I 14 1-10-14 |
20 м Л |
Рис 17 |
№ 1104 |
Условное обозначение ПК. гн п блока преобразователен (БПП) |
Наименование и № разъема панели в ШКС для подключения БКИВ№1, номера контактов БКИВ№1 (н их назначение) для подключения Б КИВ №2 |
Номера контактов БК И В №2 для подключения Fluke 725 |
Цепь Г1П до 34 И К (№ ШС, тип вх. разъема ШС, №№ и назначение контактов вх. разъема ШС, тип вых. разъема ШС, №№ и назначение контактов вых. разъема ШС - для подключения к панели поз. А28 в ШКС) |
Гил блока взрывозащиты, тип и № модуля взрывозащиты согласно схеме эл. соединений БД ИЖ. 401201. 012.432 Э4 |
1 Наименование модуля, место установки в Ml С-236, отображение канала в ПО Recorder |
Диапазон измерения модуля |
Схе ма под клю че-иия изме мери ри-тел ь кого обо-рудо дова ва-ння |
/ |
2 |
.3 |
5 |
6 |
7 |
я | ||
К40 «- Пит» |
К2 «-Пит»; ХР18; К39 «+Пит»; К40 «- Пит» |
(А37) | ||||||
14 |
1ДС, БГ1-6 |
«ТКС, ДС»; № 2; К41 «+Пнт»; К42 «- Пит» |
К1 «+» К2 «-» |
ШС № 2; XPI1; К1«+Пнт»; К2 «-Пит»; ХР18; К41 «-ЦП нт»; К42 «- Пит» |
МЕ-900 с МЕ-903 №4 (А37) |
MR 114C1; слот № 10; MR-I 14 1-10-15 |
20 мА |
Рис. 17 |
15 |
2ДС. БП-6 |
«ТКС, ДС»; № 2; К43 «+Пит»; К44 «- П ит» |
К1 «+» К2 «-» |
ШС № 2. XPI2; К1«+Пит»; К2 «-Пит»; ХР18: К43 «+Пит»; К44 «- Пит» |
МЕ-900 с МЕ-903 №4 (А37) |
MR 1 I4C1: слот№ 10; MR-1I4J-10-I6 |
20 мА |
Рис. 17 |
16 |
18ДС. БП-4.УВ |
«ТКС. ДС»; №3; КЗЗ «+Пнт»; К34 «- Пит» |
KJ «+» К2 «-» |
ШС № 3; ХР7; К1«+Пнт»-; К2 «-Пит»; ХР18; КЗЗ «+Пит»; К34 «- Пит» |
МЕ-900 с МЕ-903 №1 (АЗ 7) |
MR 1 140; слот № 11; MR-1 141-1 1-1 |
20 мА |
Рис. 17 |
17 |
19ДС. БП-4УВ |
«ТКС, ДС»; № 3; К35 «+Пит»; К36 «- Пит» |
К1 «+» К2 «-» |
ШС № 3; ХР 8; К1«+Пит»; К2 «-Пит»; XPI8; К35 ч+Пит»; К36 «- Пит» |
МЕ-900 с МЕ-903 №1 (А37) |
MR 1 14С1; слот №11; MR-114 1-11-2 |
20 мА |
Рис. 17 |
18 |
20ДС, БП-4УВ |
«ТКС, ДС»; К»3; КЗ 7 «+Пнт»; К38 «- Пит» |
KI «+» К2 «-» |
ШС № 3; ХР9; К1«+Пит»; К2 «-Пит»; XPI8; К37 «+Пит»; |
МЕ-900 с МЕ-903 №1 (А37) |
MR 1 I4CI; слот №11: MR-114_l-l 1-3 |
20 мА |
Рис. 17 ___________1 |
№ поч |
Условное обозначение И К, ТН!1 блока преобразователен (БГ1П) |
Наименование и № разъема панели в ШКС для подключения БКИВ №1, номера контактов БКИВ №1 (и их назначение) для подключения БКИВ №2 |
Номера контактов БКИВ №2 для подключен и я Fluke 725 |
Цель ПП до ЭЧ ИК (№ ШС. тип вх. разъема ШС, №№ и назначение контактов вх. разъема ШС. тип вых. разъема ШС, №№ н назначение контактов вых. разъема ШС - для подключения к панели поз. А28 в ШКС) |
Тип блока взрывозащиты, тип и № модуля взрывозащиты согласно схеме эл. соединений БЛИЖ. 401201. 012.432 Э4 |
Наименование модуля, место установки в MIC-236. отображен не канала в ПО Recorder |
Диапазон измерения модуля |
С хе ма пол клю че-ння П3МС мери ри-тел ь ног о обо-рудо лова ванн я |
/ |
2 |
i |
4 |
5 |
6 |
7 |
9 | |
К38 «- Пит» | ||||||||
19 |
21 ДС БГ1-4УВ |
«ТКС1, ДС»; № 3; К39 «--Пит»; К40«-Пнт» |
К1 «-Н К2 «-» |
ШС Ла 3; ХР 10; К1 «+Пит»; К2 «-Пит»; ХР18; КЗ 9 «+Пит»; К40 «- Пит» |
МЕ-900 с МЕ-903 №1 {А37) |
MR I 14С1; слот К» 11; MR-1 14J-II-4 |
20 мА |
Рис. 17 |
20 |
22ДС, БП-4УВ |
«ТКС, ДС»; №3; К41 «+Пнт»; К42 «- Пит» |
К1 «+» К2 «-» |
ШС № 3; ХР11; К1 «+Пит»; К2 «-Пит»; ХР18; К4 1 «т-Пнт»; К42 «- Пит» |
МЕ-900 с МЕ-903 №2 (А37) |
MR 1 14С1; слот Хе 11; MR-1 14_1-1 1-5 |
20 мА |
Рис. 17 |
21 |
23ДС, БП-4УВ |
«ТКС, ДС»; №3; К43 «+Пит»; К44 «- Пнт» |
К1 «+» К2 «-» |
ШС X» 3; ХР12; К1«+Пит»; К2 «-Пит»; ХР18; К43 «ч-Пнт»; К44 «- Пнт» |
МЕ-900 с МЕ-903 Ха2 {А37) |
MR 1 14С1; слот Ху 1 I; MR-114J-11-6 |
20 мЛ |
Рис. 17 |
22 |
24ДС, БП-4УВ |
«ТКС, ДС»: №3; К45 «+Пит»; К46 «- Пит» |
К! «Н» К2 «-» |
ШС Хй 3; ХР13; К1«+Пнт»; К2 «-Пит»; ХР18; К45 «+Пит»; К46 «- Пит» |
МЕ-900 с МЕ-903 Хй2 (А37) |
MR 1 14С1; слот Л» 11; MR-I 141-1 1-7 |
20 м Л |
Рис, 17 |
23 |
25ДС, БП-4УВ |
«ТКС ДС»; ХуЗ; К47 «+Пнт»; К48 «- Пит» |
К1 «■+» К2 «-» |
ШС Хн 3; ХР14; К1«+Пит»; К2 «-Пнт»; ХР18; |
МЕ-900 с МЕ-903 №2 (А37) |
MR 114GL; слот Ху 11; MR-1 I4J-1 1-8 |
20 мЛ |
Рис. 17 |
№ поз |
У слов- |юе обозначение И К. тип блока преобразователей (ЙПП) |
1 [анменова-пне н № разъема панели в ШКе для подключения БКИВ №1, номера контактов (БКИВ№1 (и их назначение) для подключения 1Ю^1В№2 |
Номера контактов БКИВ №2 для подключения Fluke 725 |
Цепь ПП доЭЧ И К (№ ШС. гни в.ч. разъема ШС. №№ н назначение контактов вх. разъема ШС. тип ВЫХ. разъема ШС. №№ и назначение контактов вых. разъема шС - для нб.д1Ы1[аче1Шя к панели поз. А28 в ШКС) |
Тип блока взрывозащиты тин и № Модуля взры во-защиты согласно схеме эл, соединении БЛИЖ. 401201. 012.432 Э4 |
Наименование модуля, место установки в MIC-236, отображен не канала в ПО Recorder |
Дна-на зон измерения модуля |
Схе ма НОД кл |О че-ННЯ ИЗМС мери ри-ТСЛ1. тою обо-рудо дона ва- ННЯ |
1 |
.1 |
j |
5 |
0 |
7 |
и |
V | |
К47 « +Пнт»; K4S «- Пит» |
-
8.3.1.6 Выдержать MlC-236 перед началом определения MX ПК после включения пи гания не менее 40 мину Д'.
-
8.3.1.7 Провести настройку программы в соответствии с п.7.2 настоящей методики,
-
8.3.1.8 Установить частоту опроса ИК 100 Гц.
-
8.3.1.9 Провести балансировку «нулят поверяемою ПК для чего:
-
- установить па Fluke 725 «О мА»:
-
- выделить поверяемый ИК правой кнопкой «мыши»;
-
- в открывшемся диалоговом окне левой кнопкой «мыши» открыть вкладку «Свойства»:
-
- в открывшемся диалоговом окне «Настройка канала» нажать кнопку L2J «Ба
лансировка нуля»:
-
- по завершении балансировки нажать кнопку ОК.
-
8.3.1 10 Подать на ИК от Fluke 725 эталонные чначення силы постоянного тока, соответствующие значениям абсолютного давления. Эталонные значения силы ностоянпого тока и соответствующие им тначения абсолютного давления приведены в таблице 4.
Таблица 4
Наименование параметра |
’-В Н и о Б. 2 CS гч |
нп ДИ и к |
X ГН |
Количество КТ на ДИ. п |
Эталонные знамения силы постоянного тока. мА 1э |
Номинальные значения абсолютного давления. соответствующие эталонным значениям силы постоянного тока в К 1 ДИ. МПа (Ра.д.э.) |
1 |
J |
4 |
5 |
б |
? |
я |
Сила постоянного тока, соогветствуюшая значениям абсолютного давления газообразных сред в диапазоне преобразований ПП типа DMР 331 |
мА (МПа) (бар) |
4 (0) (0) |
20 (1) (10) |
5 |
4 |
0.00 |
8 |
0.25 | |||||
12 |
0.50 | |||||
16 |
0.75 | |||||
20 |
1.00 |
-
8.3.1.11 Запустить процесс поверки, следуя указаниям диалоговых окоп программы и операциям п.7.2.9. 7.2.10 настоящей методики.
-
8.3.1.12 Сохранить файл протокола поверки ПК (в случае необходимости распечатать на принтере).
-
8.3.1.13 Рассчитать значение приведённой погрешности ПК (в протоколе поверки значение по1 решности ПК рассчитывается автоматически):
а) при использовании канальной ГХ (МПа—‘мА) рассчитать значение погрешности ПК. приведённой к ВП по формуле 1
ЭЧ HKi-
(Ра.д.изм1-Ра.д.эО
Р а.д.ВЛ
-100%.
(I)
где
-Рал 1нм I - значение абсолютного давления, соответствующее измеренному значению силы постоянного тока в i-ой точке. МПа:
_ра | „- значение абсолютного давления, соответствующее эталонному значению силы постоянною тока в i-ой точке. МПа:
-Piui.bii - верхний предел измерения ПК, соответствующий верхнему пределу измерения силы постоянного гока ПК. МПа.
б) при использовании канальной ГХ (код—*мА) или (мА—►мА) рассчитать значение погрешности ПК, приведённой к ДИ по формуле 1а:
ик<—
(Hi3Mi-bi)
t вп ик—1 нп мк
■Х100 %,
(1а)
где
-
- 11ПМ I - измеренное значение силы постоянного тока, мА;
-
- I .)-эталонное значение силы постоянного тока в i-ой точке. мА;
-
- Inn ик - верхний предел измерения силы постоянного тока ИК. мЛ;
-
- Liiif пк - нижний предел измерения силы постоянного тока И К, мЛ.
-
8.3.1.14 Определить аналогичным образом MX для всех ИК силы постоянного тока, соответствующей значениям абсолютного давления в диапазоне преобразований 1И1 типа DMP 331.
-
8.3.1.15 Результаты поверки считать положительными, если погрешность измерения силы постоянного тока, соответствующей значениям абсолютного давления в диапазоне преобразований 1111 типа DMP 331 не превышает ± 1.5%0 от ВП (ВП=1МПа) или ± 15% от ДИ (ДИ=16 мА).
-
8.3.1.16 В случае, если погрешность, рассчитанная но формуле 1 (1а), превышает заданный допуск необходимо провести индивидуальную градуировку ПК в последовательности, изложенной в пи 8 3.1.17. ,8.3.1.20. при этом перед градуировкой необходимо провести пш1аиси-ровку ИК по н. 8.3.10.
Примечамне - Им дивндуапьную (канальную) градуировку И К проводить только в код—*мА. или мА—мА.
-
8.3.1.17 Настроить программу управления комплексами MIC «Recorder» в соответствии с указаниями [6], для чею выполнить следующие операции:
-
- выделить ИК, подлежащий градуировке;
-
- открыть диалоговое окно ’’Свойства";
-
- в открывшемся диалоговом окне «Настройка канала» (рисунок 8), в разделе «Канал ьная 1“Х» удалить загруженные ГХ, после чего выбрать кнопку «Калибровка канала»;
-
- в 01 крывшемся дишюговом окне "Параметры градуировки (канал ьная)...". вид которого приведён на рисунке 18, установить значения, указанные ниже:
-
- в разделе «Свойства сигнала» в ноле "Минимум" - значение нижнего предела диапазона измерения, в поле "Максимум" - значение верхнего предела диапазона измерения, в поле "Пд, изм." — единицы измерения, поверяемого ИК;
-
- в разделе "Параметры градуировки (кабальная!)...": в поле ’Количество конг‘{1/лЕ>иы^ ю-чек" - выбранное количество точек, в поле "Длина пориши" - число, соответствующее "Кол-иу точек усреднения" (при калибровке (градуировке)) длину порции следует у ста на или ватт, соразмерной частоте дискретизации используемого в И К измерительного модуля из состава M1C236), в поле "Количество порций" - заданное количество порций, в поле "Количество циклов" -1, в поле "Обратный ход" - есть или нет, в поле "Тип оценки порции" - математическое ожидание (МО), среднеквадратическое отклонение (СКО) или средне квадратическое значение (СКЗ) в зависимости от ИК. тип ГХ «Линейная Гх)=а(х-Ь);
-
- в разделе "ЭталоН1" в поле "Задатчик сигнала" - ручной, в ноле "Измеритель снгн^ча" -ручной;
-
- поле "Контрольные точки" заполняется автоматически с равномерным раснрюде.пвнием коотррльных точек ею диапазону измерения, включая начало и конец диапазона, по в случае нео(5.ходиим^<сти значения контрольных точек следует отредактировать, Для запуска процесса градуировки необходимо нажать кнопку "Градуировка";
-
- Т3 дич.юоствог'о окна Настройка завершена" (рисунок 19), нажав кнопку "Градуировка", вый ти в диалоговое окно Измерение" (рисунок 12);
Рисунок 18 Вид диалогового окна «Параметры градуировки (канальная)»
Рисунок 19 Вид диалогового окна «Настройка завершена» при проведении градуировки
8 3.1.18 Измерение заданного сигнала вьшпдпиется при иажагни кнопки "Следующее".
-
8.3.1.19 После измерения последней контрольной точки в диалоговом окне "Измерение завершено" нажать кнопку "Расчет", выйти в диалоговое окно "Обработка и просмотр измеренных данных" и, работая в диалоговом режиме. сформировать протокол градуировки.
-
8.3.1.20 После сохранения н просмотра протокола градуировки завершить градуировку* сохранить Г X в ЬДГХ и с помощью кнопки "ОК" выйти ит диалогового окна "Настройка капала". Процедура сохранения ГХ в БДГ Х описана в |6].
-
8.3.1.21 Протокол обработки результатов измерений формируется в виде файла и {н.ш) выводится на печать принтером. Форма протокола градуировки прнведЦеШ в Приложении Ь
-
8.3.1.22 Повторить операции поверки пп 8.3. I.9...8.3.1.I3.
-
8.3.1.23 В случае, если после индивидуальной градуировки ПК и последующей поверке И К погрешность измерения силы постоянного тока, соответствующей значениям абсолютною давления в днапазоие преобразований ПП типа DMP 331 превышает ± 1,5% от BII (ВП=1МПа) или ± 1.5% от ДИ (ДИ=16 мА ) ИК бракуется и отправляется в ремонт.
-
8.3,2 Определение фновноП погрешносгн ИК <тпшсптслыюго нанряженин, соогвег-ствующего значениям абео.но гною давления газообразных сред в диапазоне преобразовании ПП тина ДАВ 068
-
8.3.2.1 Собрать схему в соответствии с рисунком 20 в последовательности, изложенной в пи 8.3.2.2. 8.3.2.3.
-
8.3.2.2 Отключить (проверить, что отключена) цель ПП от ЭЧ И К для чего отстыковать кабель, подключенный к разъему №1 (№2, №3) группы разъемов «ПД. У В» панели поз. Л28. расположениой в ШКС (Х» разъема зависит от поверяемого канала).
-
8.3.2.3 Подключить (вместо опелюченного ПП) внешнюю мостовую схему, собранную из 3-х катушек сопротивления Р331 и многозначной меры электрического сопротивления Р3026-2. через ЬКИВ Ху 2 и ЬКИВ Ху1, используя технологические кабели РЬМ4-55-2Г6В-4хЬапапа и КГ1 из состава ЗИП, к разъему Ху1 (Ху2, ХУЗ) группы разъемов «ПД, У В» напели поз. А28. расположенной в ШКС, согласно схеме электрической общей ЬЛИЖ.401201.100.432 Дб [8|. Значение сопротивления плеч моста R1=R2=R3=R4=1000 Ом, плечо R4 регулируемое. Подключение к конкретному поверяемому ИК производить согласно таблице 5.
Пример: для поверки ИК чЗ УВ»:
-
- огсгыковать кабель, подключенный к разъёму ХУ1 группы разъёмов «ПД. УВ» панели поз. А28, рдспюооянннной в ШКС;
-
- собрать внешнюю х^с-тоуню схему и подключить к контактам KI, К2, КЗ. К4. К55 БКИВ Ху2 соблюдай полярность:
-
- подключить ЬКИВ Ху2 кабелем РЬМ4-55-2Г6В-4хЬапапа к контактам К25. К26, К27, К28, К55 ЬКИВ Х«1. соблюдая полярность;
-
- подключить ЬКИВ Ху1 к разъёму Ху1 группы разъёмов «ПД. У В» панели поз. А28, рас-полкжешюй в ШКС.
-
8.3.2.4 Подать пнтаинс па комплекс измерительно-вычислитсльпыи M1C-236 и после загрузки операпиоиной системы запустить программу управления комплексами MIC «Recorder». Порядок работы с программой «Recorder» приведен в Руководстве пользователя [6].
-
8.3.2.5 Провести необходимые настройки в ПО «Recorder» для поверяемтю ИК, запустить «ПРОСМОТР».
-
8.3.2.6 Выдержать MIC-236 перед началом определения MX ЭЧ И К после включения питания не менее 40 минут.
P331N82
1000 Qm
Шкаф соединит е льны 4
ШС1
<rt.<T
Панель
БП-УВ (БП-4УВ) ПП (ДАВ 068)
Блом <оммутации испытательных воздействий (БКИВ N82)
Шкаф кроссир ОБОЧНЫЙ соедини тельный
R4
Р3026-2
I -КП-
P331N»1 1000 Ом
P331N»3
1000 Ом
Блок коммутации испытательных зоздейств
Ий (БКИВ
Рабочая станция

Комплекс измерительный магистральномодульный MIC-236
1'исунок 20- Схема определения MX И К относительного напряжения, соответствующего значениям абсолютного давления газообразных сред, в диапазоне преобразований П11 гипа ДЛВ 068
-
8.3.2.7 Провести настройку программы в соответствии с п.7.2 настоящей методики.
-
8.3.2.8 Установить частоту опроса И К 1200 Гц.
-
8.3.2.9 Провести балансировку «нуля» поверяемого ИК для чего:
-
- установить значе! же сопротивления на Р3026/2 (R4) =1000 Ом;
-
- выделить поверяемый ИК правой кнопкой «мыши»;
-
- в открывшемся диалоговом окне левой кнопкой «мыши» открыть вкладку «Свойства»;
-
- в открывшемся диалоговом окне «Настройка канала» нажать кнопку ‘ «Ьа-
лаиснровка нуля»;
-
- зафиксировать значение недобштанса И К {значение иедобаланса не должно превышазь 0,1 % от ВП (что соответствует 0,25 кПа (0.00135мВ. В));
-
- но завершении балансировки нажать кнопку ОК.
-
8.3.2.10 Подать на ИК значения эталонных уровней относительною напряжения, соответствующие абсолютному давлению газообразных сред в контрольных точках, для чего на Р3026/2 (R4) последовательно установить значения сопротивления, соответствующие разбалансу мостовой схемы в эта^юнных уровнях относительного напряжения. Значения разбаланса мо-стивой схемы, соответствующие эталонным уровням относительного напряжения (для стандартных приведённых значений нормирующего выходного сигнала ПП) и значениям абсолютного давления в контрольных точках приведены в таблице 6.
-
8.3.2.11 Запустить процесс поверки, следуя указаниям диалоговых окон программы и операциям 7.2.9. ..7.2.10 настоящей методики.
-
8.3.2.12 Сохранить файл протокола поверки ИК (в случае необходимости распечатан, на Принтере).
Таблица 5
№ и о i |
Условное обозначение ИК, тин блока преобразователей |
Наименование и № разъема панели в ШКС для подключен ия БКИВ№1, номера контактов БКИВ№1, для подключений БКИВ№2 |
Номера контактов БКИВ№2 для ПОДКЛЮ чения внешней мостовой схемы |
Цепь ПП до ЭЧ ИК (№ ШС, тип вх. и вых разъемов ШС, №№ и назна-+^ие контактов вых разъема ШС для подклю-+ения к панели А28 в ШКС) |
Тип блока взрывозашиты, тип и № модуля взрывозащиты согласно схеме зл.соеди нения БЛИЖ. 401201. 012.432 Э4 |
Наименование модуля. место установки в MIC-236. отображение канала в ПО Recorder |
Диапазон измерения модуля |
Схема под-клю-+е-имя лзме мери ри-тель по го обо-рудо дова ва-пия |
/ |
2 |
.1 |
■1 |
5 |
6 |
7 |
X |
V |
1 |
3 УВ БП-УВ |
«ПД, У В»; № ); К25 «+Вых»; К26 «- Вых»; К27 «'Пит»; К28 «-Пит» |
К1 «+Вых»; К2 «- Вых»; КЗ «+Пит»; К4 «-Пит» |
1JJC № 1; ХР1; XP19; К25 «+Вых»; К26 «- Вых»: К27 «4Пит»; К28 «-Пит» |
МЕ-900 с МЕ-903 №] (А41) |
MR-212, слот№ 14; MR-2I2 1-14-1 |
±2 мВ/В |
Рис, 19 |
2 |
4 УВ БП-УВ |
«ПД, УВ»; № 1; К29«+Вых»; КЗО «- Вых»; КЗ 1 «+Пнт»; К32 «-Пит» |
К1 «+Вых»; К2 «- Вых»: КЗ «+Пит»; К4 «-Пнт» |
ШС № 1; ХР2; ХР19; К29 «+Вых»; КЗО «- Вых»: К31 «+Пит»; К32 «-Пит» |
МЕ-900 с МЕ-903 №l,№2 (А41) |
MR-212; слот№ 14; MR-2I2 114-2 |
±2мВ/ В |
Рис. 19 |
3 |
1 УВ БП-УВ |
«ПД, УВ»; № 2; К25 «+Вых»; К26 «- Вых»; К27 «+Пмт»; К28 «-Пит» |
К1 «+Вых»; К2 «- Вых»; КЗ «+Пит»; К4 «-Пит» |
ШС № 2; ХР1; ХР19; K2S «+Вых»; К26 «- Вых»; К27 «+-ПИТ».; К28 «-Пит» |
МЕ-900 с МЕ-903 №2, №3 (А41) |
MR-212; слот № 14; MR-212_1- 14-3 |
±2 мВ/В |
Рис. 19 |
4 |
2 УВ БП-УВ |
«ПД, УВ»; №2; К29 «+Вых»; КЗО «- Вых»; К31 «+Пит»; КЗ2 «-Пит» |
К1 «+Вых»; К2 «- Вых»; КЗ «+Пит»; К4 «-Лит» |
ШС № 2; ХР2; ХР19; К29 «+бых»; КЗО «- Вых»; КЗ 1 «+Пит»; К32 «-Пит» |
МЕ-900 с МЕ-903 №3 (А41) |
MR-212; слот№ 14; MR-212_1- 14-4 |
±2 мВ/В |
Рис 19 |
5 |
18 У В БП-4УВ |
«ПД, У В»; № 3; К25 «+Вых»; К26 «- Вых»; К27 «+Г1ит»; К28 «-Пит» |
К1 «+Вых»; К2 «- Вых»; КЗ «+Пит»; К4 «-Пит» |
ШС № 3; ХР1; ХР19; К25 «+Вых»; К26 «- Вых»; К27 «+Пит»; К28 «-Пит» |
МЕ-900 с МЕ-903 № 1 (А42) |
MR-212№1; слот № 15; MR-212_1-15-1 |
±2 мВ/В |
Рис. 19 |
6 |
19 УВ БП-4УВ |
«ПД, УВ»; №3; К29 «+Вых»; КЗО «- Вых»; |
К1 «+Вых»; К2 «- Вых»; КЗ «+Пит»; К4 «-Пит» |
ШС № 3; ХР2; ХР19; К29 «ЧВых»; |
МЕ-900 с МЕ-903 № 1, №2 J.W) |
MR-212 №1; слот № 15; MR-212J- 15-2 |
±2 мВ/В |
Рис 19 |
№ и о ч |
Условное обозначение ИК, тип блока преобра-но вате-ле» |
Наименование п № разъема панели в ШКС для подключения БКИВ№1, номера контактов БКИВ№1, для подключения Б К И В №2 |
Номера контактов БКИВ №2 для подклю чем ия внешней мостовой схемы |
Цеп ь П П до ЭЧ И К (№ ШС. ТПП 8Х. И ВЫХ разъемов ШС, №№ и назначение контактов вых. разъема ШС для подключения к панели А28 в ШКС) |
Тип блока взрывозащиты, тип и № модуля взрывозащиты согласно схеме эл.соеди нения БЛИЖ. 40I2U1, 012.432 Э4 |
Наименование модуля. место установки в М1С-236, отображение канала в ПО Recorder |
Диапазон измерения модуля |
Схе ма под-кл ю-че-иия изме мери ригель ного обо-рудо дова ва-иия |
/ |
j |
J |
5 |
6 |
7 |
8 |
9 | |
К31 «+Пнт»; К32- «-Пит» |
КЗО «- Вых»; К31 «+Пбтг»; К32- «-Пит» | |||||||
7 |
20 УВ БП-4УВ |
«ПД, УВ»; №3; КЗЗ «ч-Вых»; К34 «- Вых»; КЗ 5 «+Пит»; К36 «-Пит» |
К1 «+Вых»; К2 «- Вых»; КЗ «+Пнт»; К4 «-Пит» |
ШС № 3; ХРЗ; ХР19; КЗЗ «+Вых»; К34 «- Вых»; КЗ 5 «+Пит»; КЗ6 «-Пит» |
МЕ-900 с МЕ-903 № 2, № 3 (А42) |
MR-212XeI; слот Хе 15; МН-212 115-3 |
±2 мВ/В |
Рис. 19 |
8 |
21 УВ БП-4УВ |
«ПД. УВ»; №3; К37 «+Вых»: К38 «- Вых»; К39 «+Пнт»; К40 «-Пит» |
К1 «ч-Вых»; К2 «- Вых»; КЗ «--Пит»; К4 «-Пит» |
LI.IC.Xe 3: ХР4; ХР19; К37 «+Вых»; КЗЗ «- Вых»; К39 «+Пит»; К40 «-Пит» |
МЕ-900 с МЕ-903 ХаЗ (А42) |
MR-212NM; слот Ха 15; MR-212_1-15-4 |
±2 мВ/В |
Рис. 19 |
9 |
22 УВ БП-4УВ |
«ПД, У В»; Х;3; К41 «+Вых»; К42 «- Вых»; К43 «+Пит»; К44 «-Пит» |
К1 «+Вых»; К2 «- Вых»; КЗ «+Пит»; К4 «-Пит» |
ШС № 3; ХР5; ХР19; К41 «--Вых»; К42 «- Вых»; К43 «+Пит»; К44 «-Пит» |
МЕ-900 с МЕ-903 Nf 4 (А42) |
MR-212 Хе2; слот Х° 116. MR-212_1- 16-1 |
±2 мВ/В |
Рис. 19 |
8.3.2.13 Рассчитать значения приведённой погрешности ИК {в протоколе иоверкп значе
ние погрешности И К рассчитывается автоматически):
а) при использовании канальной ГХ (кПа— мВ/В) рассчитать значение погрешности И К
приведённой к ВГ1 по формуле 2:
У
04 ИЮ”
(Ра.д.азм i - РадзО
Рад.ВП ИК
(2)
где
-РвЛиш i - значение абсолютною давления, соответствующее измеренному значению относительного напряжения в i-ой точке, кПа:
-Раг((,- значение абсолютного давления, соответствующее эталонному уровню относительного напряжения в i-ofi точке. кПа;
-Рал.uiг ик - верхний предел измерения ИК в единицах абсолютного давления, соответствующий верхнему пределу измерения относительного напряжения ИК. кПа;
о) при использовании канальной ГХ (код—*мВ/В или мВ/B—*мВ/В) рассчитать значение погрешности И К приведённой к ВП по формуле 2а:
}'ЭЧИК1-—-------Х100%, (2а)
Пвп нк '
1 де
-
- U him i - измеренное значение относительного напряжения в i-ой точке. мВ/В;
-
- U „-эталонное значение относительного напряжения в i-ой точке, мВ/В;
-
- Ujjn ик - верхний предел измерения относительного напряжения ИК. мВ/В;
Габлииа6
Наименование параметра 1 |
Размерность! |
нп ди и к |
ВП ДИ ИК |
Количество КТ на ДИ, п |
Значения эталонных уровней относитель НОТО намряже ния. мВ/В Из |
Значение сопро-про-ТНй-ления эталон лонного нсточ-ни ка R4 |
Значения разбаланса мостовой схемы, соответствующие эталон11 ы м уровням относительного напряже-н и я AR |
Значения ДОСОЛЮ I'll о го давления в КТ ДИ. соответст вунэщие эталонным уровням относительного напряжения, кПа (Ра.д.э.) |
11ом ii-нал ь-ные значения абсолютного давления в КТ ди. кПа (Ра.д.н) |
1 |
2 |
3 |
4 |
5 |
6 |
7 |
X |
9 |
Iff |
Относительное напряжение, соответству ю-щее значениям абсолютного давления газообразных сред, в диапазоне преобразований Г1П типа ДАН 068 |
мВ/В (кПа) |
0 (0) |
1,35 (250) |
5 |
0,0000 |
1000.00 |
0.00 |
0.000 |
0 |
0.2700 |
1001.08 |
1,08 |
49.973 |
50 | |||||
0,5394 |
1002.16 |
2.16 |
99,892 |
100 | |||||
0.8112 |
1003,25 |
3,25 |
150,219 |
150 | |||||
1,0802 |
1004.33 |
4.33 |
200.030 |
200 | |||||
1,3500 |
1005.41 |
5.41 |
249.787 |
250 |
8.3.2.14 Определить аналогичным образом MX для всех ИК относительного напряжения, соответствующего значениям абсолютного давления газообразных сред, в диапазоне преобразований Г1П типа ДАВ 068.
8-3.2.15 Результаты поверки считать положительными, если погрешность измерения относительного напряжения, соответствующего значениям абсолютного давления газообразных сред, в диапазоне преобразований ПП типа ДАВ 068 не превышает ±1.5% oi ВИ (1311=250 кПа (1.35 мВ/В)).
-
8.3.2.16 В случае, если ишрешшктъ ИК превышает заданный допуск необходимо провести индивидуальную градуировку ИК в последовательности, изложенной в пн 8.3.1.17...8.3.1.20, при этом перед началом градуировки провести балансировку «пуля» но п 8.3.2.9.
Примечание - Индивидуальную (канальную) градуировку ПК проводить только в кол—мВ'В или МВ/В—мВ/В.
-
8.3.2.17 Повторить операции поверки пп 8,3.2.10...8.3,2.13.
-
8.3.2.18 В случае, если после индивидуальной градуировки ИК и последующей поверке И К погрешность измерения относительного напряжения, соответствующего значениям абсолютного давления газообразных сред, в диапазоне преобразований ПГ1 типа ДАВ 068 превышает ±1.5% от ВТ 1 ИК бракуется и отправляется в ремонт,
-
8.3.3.1 Собрать схему в соответствии с рисунком 21 в последовательности, изложенной к пп. 8.3.3.2. 8.3.3.3.
-
8.3.3.2 Отключить (проверить, что отключена) цепь ПП от ЭЧ ИК для чего отстыковать кабель, подключенный к разъёму №1 (№2) группы разъёмов «ПД. У В» панели поз. А28. расположенной в ШКС (№ разъёма зависит от поверяемого канала).
-
8.3.3.3 Подключить (вместо отключенного ПП) генератор сигналов произвольной формы Agilent 33521А через БКИВ № 2 и БКИВ №1 к разъему № 1 (или №2 в зависимости от поверяемого ПК) группы разъёмов «ПД. У В» панели поз. А28. расположенной в ШКС. используя технологические кабели РБМ4-55-2Г6В-4хЬапапа и КТ1 из состава ЗИП согласно схеме электрической общей БДИЖ.401201.100.432 36 [8]. Подключение к конкретному поверяемому ИК производить согласно таблице 7.
-
- отстыковать кабель, подключенный к разъему №1 группы разъемов «ПД. УВ» панели поз. А28. расположенной в ШКС;
-
- подключить генератор Agilent 33521А к контактам К1 и К2 БКИВ №2 соблюдая полярность;
-
- БКИВ №2 подключить к БКИВ №1 к контактам К! и К2 соблюдая полярность;
-
- БКИВ №1 подключить к разъёму № 1 группы «ПД, УВ» панели поз, А28, расположенной в ШКС.
Таблица 7
№ ПОЗ |
Условное обоз* качение канала, тип блока иреоб рочо-нателей (БИН) |
Наименование и № разъема напели в шке для подключения БКИВ №1. номера контактов БКИВ№1 для подключения БКИВ №2 |
Номера контактов БКИВ №2 ДЛЯ подключе ння Agilent 33521 А |
Цепь ПП до ЭЧ И К (№ ШС. тип вх. разъема ШС, №№ и назначение контактов вх, разъема ШС, ТИП пых. разъема ШС, №№ и назначение контактов вых. разъема ШС - для подключения к панели поз. А28 в 111КС) |
Тип блока взрывозащиты. тип и № модуля нчрыво-ЗНЩИ гы согласно схеме зл. соединений БД ИЖ. 401201. 012.432 )4 |
Наименование модуля, номер по схеме зл. соединений БД И Ж 401201.012,432 34, место установки в MIC-236. отображение канала в ПО Recorder |
Диапазон измерения модуля |
С хе ма под-клю-чс-иия нчме мери ри-тель 1101’0 обо-рудо лова помня |
/ |
j |
4 |
5 |
6 |
7 |
л |
9 | |
1 |
17 ПД БП-2 |
«ПД. УВ»; № 1; К1 «+Вых»; К2 «-Вых» |
KI «+» К2 «-» |
ШС № 1; ХР7; К14 «т-Вых»; К15 «-Вых»: XPI9; KI «Выход»; К2 «Общий»; |
МП-900 с МП-903 №1 (А40) |
MR 202 №1-1: слот № 12; MR 202 1-12-1 |
12 В (24 ОН! ) |
Рис, 20 |
П |
12 ПД БП-2 |
«ПД. У В»; № 1; |
К! «+» К2 «-» |
ШС № 1; ХР9; |
МЕ-900 с МЕ-903 |
MR 202 №1-2: слот№ 12; |
12 В (24 |
Рис. 20 |
№ лич |
Условное обозначение канала, тин блока преоб-рало-нателей (БИП) |
Наименование и № ралъема панели в ШКС для подключения БКИВ№1, номера контактов БКИВ №1 для подключения БКИВ №2 |
Номера контактов БКИВ №2 для подключения Agilent 33521 Л |
Цепь ПП до ЭЧ ИК f№ ШС. тип вх. ра.зъ-ема ШС, №№ и назначение контактов вх. разъема ШС. тип вых. разъема ШС, №№ и назначение контактов вых. разъема ШС - для подключения к панели п'оз. Л28 в ШКС) |
Тип блока взрывозащиты. тип и № модуля взрывозащиты согласно схеме эл. соединений БЛИЖ. 401201. 012.432 Э4 |
Наименование модуля, номер по схеме эл. соединений БЛИЖ 401201.012.432 Э4, место установки в М1С-236, отображение канала в ПО Recorder |
Диапазон измерения МОДУЛЯ |
Схе ма под-ключе-ннн изме мери ри-тел I. иото ООО -рудо лова ва-иня |
/ |
2 |
л |
4 |
5 |
6 |
7 |
Л |
9 |
К5 «+Вы.х»; Кб «- Вых» |
К14 «+Вых»; К15 «- Вых»; ХР59; К5 «Выход»; Кб «Общий» |
№1 (А40) |
MR 202 1-12-2 |
бит) | ||||
J |
ю ПД БМ-6 |
«ПД. УВ»; № 1; К9 «+Вых»; К10 «- Вых» |
К1 «ж» К2 «-» |
ШС № 1: XPI 1; К14 «+Вых»; KI5 «- Вых»; XPI9; К9 «Выход» КЮ «Общий» |
МЕ-900 с МЕ-903 №2 (А40) |
MR 202 №1-3: слот№ 12; MR 202_l-12-3 |
12 В (24 бит) |
Рие. 20 |
4 |
3 ПД Б11-6 |
«ПД, УВ»; № I; К13«+Вых»; К14 «- Вых» |
К1 «ж» К2 «-» |
ШС № 1; XPI4; К14 «+Вых»; KI5 «- Вых»; ХР19; KI3 «Выход»: К14 «Общин» |
МЕ-900 с МЕ-903 №2 (А40) |
MR 202 №1-4; елот№ 12; MR 202 _ 1-12-4 |
12 В (24 бит) |
Рис. 20 |
5 |
4 ПД ЬП-6 |
«ПД, УВ»; № I: К17«+Вых»; К18 «- Вых» |
К1 «+» К2 «-» |
ШС № 1; ХР15; К14 «*-Вых»; К15 «- Вых»; XPI9; К17 «Выход»; К18 «Общий» |
МЕ-900 с МЕ-903 №3 (А40) |
MR 202 №2-1; слот № 13; MR 202J-13-1 |
12 В (24 бит) |
Рис. 20 |
6 |
9ПД БП-6 |
«ПД, УВ»; №2; К1 « + Вых»; К2 «- Вых» |
К1 «+» К2 «-» |
ШС № 2; ХР7; К14 «+Вых»: К15 «- Вых»; ХР19; К1 «Выход»; К2 «Общий» |
МЕ-900 с МЕ-903 №1 (А39) |
MR 202№1-1; слот № 4; MR 202_1-4-1 |
12 В (24 бит) |
Рис. 20 |
7 |
i I ПД БП-2 |
«ПД. УВ»; №2; |
К1 «+» К2 «-» |
ШС № 2; ХР8; |
МЕ-900 с МЕ-903 |
MR 202 №1-2; слот № 4; |
12 В (24 |
Рис, 20 |
№ поз |
Условное обозначение канала, тип блока преобразователей (Б ПИ) |
Наименование и № разъема панели в ШКС для подключения БКИВ № 1. номера контактов БКИВ№1 ДЛЯ подключения БКИВ №2 |
Номера контактов БКИВ №2 ДЛЯ подключения Agilent 33521 А |
Цепь Г1П до ЭЧ И К (№ ШС. тип вх. разъема ШС. №№ и назначение контактов вх. разъема ШС. тип вых. разъем а ШС, №№и назначение контактов вых. разъема ШС - для подключения к панели поз. А28 в ШКС) |
Тип блока взрывозащиты, тип и № модуля взрывозащиты согласно схеме эл. соединений БД ИЖ. 401201. 012.432 94 |
11аименован)!е модуля, номер по схеме эл. соединений Б Л ИЖ 401201.012.432 94. место установки в MIC-236. отображение канала в ПО Recorder |
Диапазон измерения модуля |
С хе ма под-кл ю-че-ния изме мери ри-тел ь HOI О обору ДО лова ва-иия |
1 |
j |
з |
4 |
т |
6 |
7 |
X |
9 |
К5 «+Вых»; Кб «- Вых» |
KI4 «+Вых»; К15 «- Вых»; ХР19; К5 «Выход»; Кб «Общий» |
№1 (А39) |
MR 202 I -4-2 |
бит) | ||||
8 |
1 ИД Ы1-6 |
«ПД, У В»; № 2: К9 «+Вых»; К10 «- Вых» |
К| «+» К2 «-» |
ШС № 2: XP1I; К14 «+Вы.х»; К15 «- Вых»; ХР19; К9 «Выход»; К10 «Общий» |
МЕ-900 с МЕ-903 №2 (А39) |
MR 202 №1-3: слот № 4; MR 202 1-4-3 |
12 В (24 бит) |
Рис, 20 |
9 |
2ПД БП-6 |
«ПД. УВ»: № 2; К13«+Вых»; KI4 «- Вых» |
К) «+» К2 «-» |
ШС № 2; XPI2; К14 «+Вых»; К15 «- Вых»; ХР19; К]3 «Выход»; KI4 «Общий» |
МЕ-900 с МЕ-903 №2 (А39) |
MR 202 №1-4: слот №.’ 4; MR 202 1-4-4 |
12 В (24 бит) |
Рис. 20 |
-
8.3.3.4 Подать питание на комплекс измерительно-вычислительный MIC-236 и после загрузки операционной системы запустить программу управления комплексами MIC «Recorder». Порядок работы с программой «Recorder» Приведён в Руководстве пользователя [6].
-
8.3.3.5 Провести необходимые настройки в ПО «Recorder» для поверяемого ПК, запусти)ь «ПРОСМОТР».
-
8.3.3.6 Выдержать MIC-236 перед началом определения MX ПК после включения питания не менее 40 минут.
-
8.3.3.7 Провести настройку программы в соответствии с п.7.2 настоящей методики.
-
8.3.3.8 Установить частоту опроса ПК 27000 Гц.
-
8.3.3.9 Подать па ПК от генератора Agilent 3352! А эталонные значения напряжения переменного тока (С’КЗ) частотой 1000 Гц. соответствующие значениям акустического давления. Эталонные значения напряжения переменного тока ((КЗ и амплитуда) частотой 1000 Г ц, соответствующие поминальным уровням акустического давления приведены в таблице 8
Таблица 8
Наименование параметра |
Размерность |
НГ1 ДИ И К |
X S 5J |
Количество КТ на ДИ. п |
Эталонные значения напряжения переменного тока соответствующие номинальным уровням акустического давления, мВ |
Номинальные значения уровня акустического давления в КТ ДИ, дБ L pit ом (относительно Ро=20 мкПа) |
Поминальные значения акуст н-чее-KO1 о давления в КТ ДИ. Па Рк ном | |
С КЗ. |
Амплиту да. ' 1 1 амил | |||||||
/ |
7 |
j |
/ |
Л |
6 |
7 |
к | |
1 Спряжение переменного тока, соответствующее значениям акустического давления в диапазоне преобразований ПП тина ДХС 514 |
мВ (ДБ) (Па) |
4,978 (125) (35.56) |
4967,000 (185) (35480) |
6 |
4.978 |
7.040 |
125,00 |
35.56 |
49.780 |
70.400 |
145.00 |
355.60 | |||||
497.800 |
704.000 |
165.00 |
3556,00 | |||||
2793.000 |
3950.000 |
180,00 |
19950.00 | |||||
3513,000 |
4968,000 |
181,97 |
25093,00 | |||||
4967.000 |
7024.000 |
1 85.00 |
35480.00 |
-
8.3.3.10 Запустить процесс поверки, следуя указаниям диалоговых окон программы и операциям 7.2,9...7.2.10 настоящей методики.
-
8.3.3.11 Сохранить файл протокола поверки ИК (в случае необходимости распечатать на принтере).
-
8.3.3.12 Рассчитать значение относительной погрешности ИК (в протоколе поверки значение погрешности ПК рассчитывается автоматически).
а) при использовании канальной ГХ (Па—*мВ) рассчитать значение относительной погрешности ИК по формуле 3:
<5Рах эч ик1 = Р" ‘р‘ Рп> 100 (%), (3)
Рн1
где
-Р изм1,- значение акустического давления, соответствующее измеренному напряжению переменного тока в i-ой точке. Па;
-I’ui- номинальное значение акустического давления, соответствующее эталонному значению напряжения переменного тока в i-ой точке. Па.
о) при использовании канальной 1 X (код—*мВ. мВ—+мВ) рассчитать значение относительной погрешности И К по формуле За:
i ■ Ui-[3Mi-U3i . _ _ ... ,
OU ax эч ИК1 = ——— 100 % , (3a)
гле
-Uhtm i-измеренное значение напряжения переменного тока, соответствующее значению акуст нческого давления в i-ой точке. мВ;
-
— l/ai-эталонное значение напряжения переменного тока, соответствующее значению аку-стическог о давления в i-ой точке, мВ.
-
8.3.3.13 Выразить основную относительную погрешность ИК в дБ:
а) нрн использовании канальной ГХ (Па—» мВ) выразить относительную погрешность ИК но формуле 4'
Л ах эч икг =20 lg ^14--——J, 44)
где
-бРахэч нк/- значение относительной погрешноети ИК в i-ой точке (с учётом знака), рассчитываемое по формуле 3, %.
б) при использовании канальной ГХ (код—мВ, мВ->мВ) выразить отюсителы-н^ю погрешность И К по формуле 4а:
Л ах эч гзис =20 1. 4--——), (4а)
где
-
- 6IUax эч ик/- значение относительной погрешности ИК в i-ой точке (с учётом знака), рае-счи гынаемое по формуле За, %.
-
8.3.3.14 Определить аналогичным образом относительную погфсшноеть па опорной чаето-ie ИШО 1ц для всех ИК.
-
8.3.3.15 Относительная погрешность измерения напряжения переменного тока, соответствующего значениям акустического давления в диапазоне преобразований ПИ тина ДХС 514 на опорной частоте 1000 Гц не должна превышает ±8 % от ИВ (±0,7 дБ).
-
8.3.3.16 В случае, если относительная погрешность измерения напряжения переменного тока, соответствующего значениям акустического давления. на опорной частоте 1000 Г п превышает заданный допуск необходимо провести индивидуальную градуировку И К в последова-пелыюст и аналогичной изложенной в 8.3,1.17.-.8.3.1.20.
Примечание - Индивидуальную (канальную) градуировку ИК проводить только в код—-мН или мП—-мВ
-
8.3.3.17 Повторить операции поверки пн 8.3.3.7....8.3.3.13.
-
8.3.3.18 В случае, если относительная погрешность измерения напряжения переменного тока, соответствующего значениям акустического давления на опорной частоте 1000 Гц нс превышает заданный допуск необходимо определить неравномерность амплитудно-частотной характеристики (АЧХ) И К в [юследовательности, изложенной в подразделе 8.3.4.
8.3.3,10 В случае, если поели пидгевидугитьиой грндй нрешки ИК и пос ли дующей иоверкп И К ногреишость измерения напряжения переменного тока, соответствующего значениям акустического давления в диапазоне преобразований ИП типа ДХС 5)4 на опорной частоте 1000 Гц превышает ± 8 % от ИВ (±0,7 дБ) И К бракуется и отправляется в ремонт.
-
8.3.4 Определение неравномерности амплитудно-частотной характеристики (АЧХ) И К напряжения неременного тока, соответствующего значениям акустического давления в диапазоне частот от 32 до 8000 Гц
-
8.3.4.1 Повторить операции пи 8.3.3 1 ...8.3.3.8.
-
8.3.4.2 Подать на ИК от генератора Agilent 33521А эталонный сигнал синусоидальной формы амплитудой 4968 мВ (35)3 мВ (СКЧ)) частотой 1000 Гц и, включив Recorder в режиме «ПРОСМОТР» убедиться в правильности показаний ИК. Для определения неравномерности АЧХ и частотном диапазоне (32...8000) Гц использовать следующие частоты эталонного сигнала 32 Гц; 1000 Гц: 2500 Гц. 3750 Гц, 5000 Гц; 8000 Гц.
-
8.3.4.3 Запустить процесс поверки, следуя указаниям диалоговых окон программы и операциям и.7.2.9...7.2.10 настоящей методики, используя при этом настройки для определения неравномерности АЧХ (примечание к и.7.2.8).
-
8.3.4.4 Сохранить файл протокола поверки (определение неравномерности АЧХ) ИК. в случае необходимости распечатать на принтере. Рекомендуемая форма протокола определения неравномерности АЧХ приведена в Приложении В.
-
8.3.4.5 Определить значения неравномерности АЧХ ИК:
а) при использовании канальной ГХ (Па—мВ) по формуле 5;

БП-2 (БП-8) ПП { ДХС 514)

>|ШЫ| Г. ЧНН NHrlHUMB mnwWtwm | ||
1 сиер.пчр | ||
Agilcni | ||
3.1521 A | ||
v 1 | ||
КРБМ4-
55-2Г6В-4Х banana

I’aiM’MJ* LTUHbtUR

Рисунок 21- Схема определения MX ПК напряжения переменного тока, соответствующего значениям акустического давления.
в диапазоне преобразований ПП гнпа ДХС 514
Шкаф соединит ельный

llluup KplKXHpU ЯИЧНЫЙ CIMSANMII? tf.lbllMH
I InHupb
Комн ickv измсри i ен,иып «111 1ICI|MI,II.IIO-MO.U ll.lll.lll MIC-.1 Mb |
где
-Ризмг - значение акустического давления, соответствующее измеренному напряжению переменного тока на Гой частоте. Па;
-Piofio - значение акустического давления, соответствующее измеренному напряжению переменного тока на опорной частоте 1000 Гц, Г1а.
б) при использовании канальной ГХ (код — мВ. мВ — мВ) по формуле 5а;
5 ачх эч и Kt =20 lg (~£) (дБ),
(5а)
где
-
- LliBMt - измеренное значение напряжения переменного тока, соответствующее значению акустического давления на i-oit частоте. мВ;
-
- Uакт ~ измеренное значение напряжения переменного тока, соответствующее значению акустического давления па опорной частоте 1000 Гц. мВ.
-
8.3.4.6 Определить аналогичным образом неравномерность АЧХ для всех ИК.
-
8.3.4.7 Неравномерность АЧХ ИК напряжения переменного тока, соответствующего значениям акустического давления в частотном диапазоне от 32 до 8000 Г ц не должна превышать ±1.0 дБ (±12%) в противном случае И К бракуется и отправляется в ремонт.
-
8.3.4.8 Результаты поверки ИК напряжения переменного тока, соответствующего значениям акустического давления в диапазоне преобразований ПП типа ДХС 514. считать положительными. если;
а) относительная погрешность ИК на опорной частоте 1000 Гц не превышает ±Х% от ИВ (±0,7 дБ).
и
б) неравномерность АЧХ ИК в частотном диапазоне от 32 до 8000 Гц не превышает ±1.0 дБ (±12%).
В про гн ином случае И К бракуется и отправляется в ремонт.
-
8.3.5 Определение основной погрешности И К напряжения постоя иного тока, соответствующего значениям температуры поверхностей конструкции в диапазоне преобразований ПП тина К (ТХА)
-
8.3.5.1 Собрать схему в соответствии с рисунком 22 в последовательности, изложенной в нм. 8.3.52, 8.3.5.3.
-
8.3.5.2 Отключить цепь ПП (проверить. что отключена) от'34 И К для чего отстыковать кабель, подключенный к разъёму №1 (№2, №3) группы разъёмов «ТП, ТГ» панели А28, расположенной в ШКС (№ разъёма зависит от поверяемого ИК).
-
8.3.5.3 Подключить (вместо отключенного ПП) Fluke 725 через БКИВ № 2 и БКИВ №1 к ритъёму №1 (Х«2, №3 в зависимости от поверяемого ИК) группы разъёмов «ТП, ГГ» панели поз. Л28 расположенной в ШКС. используя технологические кабели РБМ4-55-2Г бВМхЬапапц и К ' 1 I из состава ЗИП, согласно схеме электрической общей ЬЛИЖ.4012()1_100.432 Э6 [8]. Копстрх к-инпnг в преобразователе термоэлектрическом гипа ТП-К установлены две термопары инна К. что соответствует двум ИК. Подключение к конкретному поверяемому И К производи и> сот лас-но таблице 9.
Пример для поверки ИК «10 ТП ХА (ХА №])»:
-
- отстыковать кабель, нодтэлоченный к разъёму №1 группы разъёмов «ТП. ТГ» нтнелп поз. А28, расположи той в ШКС;
-
- подключи 1 • ь Fluke 725 к кготактам К1 и К2 БКИВ №2:
-
- БКИВ №2 подключить к БКИВ №1:
-
- БКИВ №1 подключить к разъёму № 1 группы разъёмов «ТП. ТГ» панели поз. А28. рас-оолижеиоой в ШКС.
-
8.3.5.4 Подать питание на комплекс нзмернт^е^л^[^т^ол^ьцц1л^1ительньш MIC-236 н после загрузки операционной снстемы запуентть программу управления комплексами М1С «Recorder» Порядок работы! с программой «Recorder» приведён в Руководстве пользователя [6].
-
8.3.5.5 Провести необходимые ньегтойки в ПО «Recorder» для повсряемого ИК. запустить, «ПРОСМОТР».
-
8.3.5.6 Выдержать Ml С-23 6 перед началом определения MX И К после включения питания не менее 40 минут,
-
8.3.5.7 Провести настройку программы в соонвенствнн с н.7.2 настоящей методики.
-
8.3.5.8 УсГаНионнть частоту опроса ИК 100 Гц.
БП-6 (БП-4УВ) ПП (ТП-К)
Калибратор промышленных процессов Fluke 725


Комплекс измерительный магистральномодульный MIC-236

Рисунок 22- Схема определения MX ИК напряжения постоянного тока, соответствующего значениям температуры поверхностей конструкции в диапазоне преобразований ПП типа К (ТХЛ)
Таблица 9
№ и/ и |
Условное обозначение канала, гни блока преобразователей (БПП) |
Наименование и № разъема панели в ШКС для подключения БКИВ№1. номера контактов БКИВ№1 для подключения [ЖИВ №2 |
Номера контактов БКИВ №2 для подключения Fluke 725 |
Цепь ПП до эч и к (№ ШС. тип вх. разъема ШС, №№ и назначение контактов вх. разъема ШС, тип вых. разъема ШС, №№ и назначение контактов вых. разъема ШС - для подключения к панели А28 в ШКС) |
Тип блока взрывозащиты. ТИН II № модуля взрывозащиты согласно схеме эл. соединений БД ИЖ. 401201. 012.432 94 |
Наименование модуля, место установки в MIC 236. отображение капала в 1Ю Recorder |
Диапазон измерения моду ля |
С хе ма под-КЛ1О-че-II и я изме мери ригель ноги обору ДО дова ванн» |
/ |
2 |
3 |
4 |
5 |
6 |
7 |
я |
У |
1 |
((> ГП (ХА) (ХА Хе!) БП-6 |
«ТП. ТГ» ; №1; К1 « +Вых», К2 «- Вых» |
К1« 'Вых»; К2 «- Вых» |
ШС № 1, ХР11, К4 «+Вых». К5 «- Вых» XPI7 KI «+Вых», К2 «- Вых» |
МЕ-900 с МЕ-905 .Vo] (АЗО) |
MR 114. слот № 2 MR-I 14 1-2-1 |
±0.0513 |
Рис. 21 |
2 |
10 ГП (ХА) (ХА №2) Б fl-6 |
«ТП, ГГ»; №1; КЗ «+Вых»' |
К1«гВых»; К2 «- Вых» |
ШС № 1; ХР11; Кб «-Вых»; |
МЕ-900 с МЕ-905 №1 |
MR 1 14. слот №2 MR 1 14 1-2-2 |
10,05В |
Рис. 21 1 |
№ п/ п |
Условное обозначение канала, run блока нреоб-ра-ювателей (ЬПП) |
Наименование и № разъема намели в I1JKC для подключен и я ЬКИВ№1. номера контактов БКИВ№1 для подключения БКИВ№2 |
Номера контактов БКИВ№2 для подключения Fluke 725 |
Цепь ПП до ЭЧ И К (№ ШС. тип вх. разъема ШС, №№ и назначение контактов вх. разъема ШС, тип вых. разъема ШС, №№ н назначение контактов вых. разъема ШС - для подключения к панели А28 в ШКС) |
Тип блока взрывозащиты, тип и № модуля взрывозащиты согласно схеме эл. соеди нений БЛИЖ 401201. 012.432 Э4 |
Наименование модуля, место установки в MIC 236. отображение канала в ПО Recorder |
Диапазон измерения моду л я |
Схе ма пол-ключе-ния изме мерк ри-тель кого обо-рудо лова ванн» |
/ |
2 |
3 |
5 |
6 |
7 |
Я |
9 | |
К4 «- Вых» |
К7 «- Вых»; ХР17 КЗ «+Вых», 114 «- Вых» |
(А3(1) | ||||||
3 |
7ТП (ХА) (ХА №1) БП-6 |
«ТП, ТГи ; №1; К5 «t Вых»; Кб «- Вых» |
К1«+Вых»; К2 «- Вых» |
ШС № 1; XPI2. К4 м +Вых», К5 «- Вых» XPI7 К5 «+Вых», Кб «- Вых» |
МЕ-ЗООс МЕ-905 №2 (АЗО) |
MR I )4, слот № 2 MR-I14 1-2-5 |
-0,05 В |
Рис. Э I |
4 |
7 ГП (ХА) (ХА №2) Б1 !-> |
«ТП. ТГ»; №1; К7 «+Вых»; К8 «- Вых» |
К1«+Вых»; К2 «- Вых» |
ШС № I; XPI2; Кб «+Вых». К7 «- Вых» ХР17 К7 «+Вых», К8 «- Вых» |
ME-900 с МЕ-905 №2 (АЗО) |
MR I 14. слот № 2 MR I 14 1-2-6 |
±-,05В |
Рис. 21 |
5 |
8 ТП(ХА) (ХА№1) БП-6 |
«ТП, ТГ»: №1; К9 «+Вых»; KI0 «-Вых» |
К1«+Вь!х»; К2 «- Вых» |
ШС № I; XPI3; К4 «+Вых», К5 «- Вых»; XPI7 К9 «+Вых»; KI0 «- Вых» |
МЕ-900 с МЕ-905 №3 (АЗО) |
MR I 14, слот № 2 MR I 14 1-2-9 |
±I),05B |
Рис. 21 |
6 |
8 П1 (ХА) (ХА №2) БП-б |
«ТП, ТГ»; №1; К1 1 «+Вых»; К12 «-Вых» |
К1 «+Вых»; К2 «- Вых» |
UJC№ I; ХР13; Кб к+Вых», К7 «- Вых» ХР17; К11 «+Вых»; KI2 «- Вых» |
МЕ-900 с МЕ-905 А!3 (АЗО) |
MR 114, слот № 2 MR I 14 1-2-10 |
t0.05Il |
Рис- 21 |
7 |
3 ТП(ХА) (ХА№1) БП-б |
«ТП, ТГ»; №1; К13 « ' Вых»; К14 ДОрх» |
К1«+Вых»; К2«-Вых» |
ШС№ 1; ХР14, К4 «+Вых», К5 «- Вых» ХР17; К13 «+Вых»; |
МЕ-900 с МЕ-905 №4 (А30) |
MR I 14, слот № 2 MR I 14 1-2-13 |
±0.05 В |
Рис. 21 |
м п/ ii |
Условное обозначение канала, тин блока преобразователей (Ы1П) |
Наименование н № разъема панели в 1UKC для подключен ИЯ БКИВ №1, номера контактов ВКИВ№1 для подключения БКИВ №2 |
Номера контактов БКИВ №2 для подключен ИЯ Fluke 725 |
Цепь [1П до ЭЧ И К (№ ШС, тин вх. разъема ШС, №№ н назначение контакюв вх. разъема IJJC, тип вых. разъема ШС, №Хе к назначение контактов вых. разъема ШС - для подключения к панели А28 в ШКС) |
Тип блока взрывозащиты, тип и № модуля взрывозащиты согласно схеме зл. соединен и й БПИЖ. 401201. 012.452 Э4 |
Наименованне модуля. место установки в MIC 236, отображение канала в ПО Recorder |
П и а-rrawn измерения моду ля |
С\е ма 1ЮД-ключе-ння нзме мери ри-тел 1. ного обо-рудо лова вания |
/ |
2 |
3 |
4 |
5 |
6 |
7 |
Л |
9 |
К14 «- Вых» | ||||||||
8 |
3 ТП(ХА) (ХА №2) БП-6 |
«ТП, ТГ»; №1; К15«+Вых»; К16 «-Вых» |
К1«--Вых»; К2 «- Вых» |
ШС № 1: XPI4; К6 «-Вых»; К7 «- Вых»; ХР17:, К15 Вых»; К15 «- Вых» |
МГ-900 с МГ-905 №4 (АЗО) |
MR I 14. слот № 2 MR I 14 1-2-14 |
Ю.05В |
Рис,, 21 |
9 |
4ТП(ХА) (ХА№1) БП-6 |
«ТП. ТГ» ; №1; К1 7«+Вых»; К1 8 «-Вых» |
К1«-|Вых»; К2 «- Вых» |
ШС № 1; ХР15: К4 «+Вых»; К5 «- Вых»: ХР17; К17 «+Вых»: К18 «- Вых» |
МГ-900 с МГ-905 №1 (A3I) |
MR 1 14, слот № 3 MR 114 1-3-1 |
t0,05B |
Рис. 21 |
10 |
4 ТП (ХА) ХА №2 БП-6 |
« ' ГП, ТГ». № 1; К19«+43ых»; К20 «-Вых» |
К1«+Вых»; К2 «- Вых» |
ШС № I; ХР15; К6 «-Вых»; К7 «- Вых»; ХР17; К19 «-Вых»; К20 «- Вых» |
МГ-900 с МГ-905 JVsl (А31) |
MR 114, слот № 3 MR I 14 1-3-2 |
i0.05B |
Рис. 21 |
I 1 |
9 ТП (ХЛ) ХЛ№-1 БП-6 |
«ТП. ТГ»; №2; К1 «+Вых»; К2 «- Вых» |
К1 «+Вых»; К2 «- Вых» |
ШС № 2 ХР7; К4 «+Вых»; К5 «- Вых»; ХР17; К1 «--Вых»; К2 «- Вых» |
МГ-900 с МГ-905 №2 (А31) |
MR 1 14, слот № 3 MR 114 1-3-5 |
i 0,05 В |
Рис. 21 |
12 |
9 ТП(ХЛ) ХА №2 БП-6 |
«ТП, ТГ»; №2: КЗ «+Вых»; К4 «- Вых» |
К1«+Вы,х»; К2 «- Вых» |
ШС №2: ХР7; К6 «+Вых»; К7 «- Вых»; ХР17; КЗ «+Вых»; К4 «- Вых» |
МГ-900 с МГ-905 №2 (АЗП |
MR 1 14, слот № 2 MR 1 14 _ 1-3-6 |
тО,05 В |
Рис. 21 |
13 |
5ТП(ХЛ) ХА №1 |
«ТП. ТГ»; № 2; |
К1« -Вых»; К2 «- Вых» |
ШС № 2; ХР9; |
МГ-900 с МГ-905 |
MR 1 14 слот 34' 3 |
тО,05В |
Рис. 21 |
№ ii/ ii |
Условное обозначение канала, тин блока преобразователей (бПП) |
Наименование и № разъема панели в ШКС для подключен Ий БКИВ№1, номера контактов БКИВ№1 для подключения БКИВ №2 |
Номера контактов БКИВ №2 для подключения Пике 725 |
Цепь ПП до ЭЧ И К {№ ШС. тип в.ч. разъема ШС. №№ и назначение контактов вх. разъема ШС, тип вых. разъема ШС. №№ и назначение контактов вых. разъема ШС-#я подключен ия к панели А28 вШКС) |
Тип блока взрывозащиты, тип и № модуля взрывозащиты согласно схеме эл. соединений Б.ЛИЖ. 401201, 012.432 Э4 |
Наименование модуля, место установки 8 М1С 236, отображение канала в ПО Recorder |
Диапазон измерения моду ля |
Схс ма нод-кл ю-че-ния изме мери ри-тел ь иого обо-рудо дова ванн» |
1 |
2 |
3 |
4 |
5 |
6 |
7 |
8 |
9 |
БП-6 |
К5 «тВых»; Кб «- Вых» |
К4 «+Вых»: К5 «- Вых»; XPI7; К5 «+Вых»: Кб «- Вых» |
№3 (A3I) |
MR 1 14 l-3-б | ||||
14 |
5ТГ1 (ХЛ) ХА №2 БП-6 |
«тп, тг»: J442; К7 о -Вых»; К8 «- Вых» |
К1«тВых»; К2 «- Вых» |
ШС № 2; ХР9; Кб «+Вых»; К7 «- Вых»; XPI7; К7 «тВых»; К8 «- Вых» |
МЕ-бООс МЕ-905 №3 (А31) |
MR I 14. слот № 3 MR I I4J-3-II) |
t0,05B |
Рис 21 |
15 |
бТП (ХЛ) ХА№1 БП-6 |
«ТП, Т1Л>; №2; К9 «^Вых»; К10 «-Ejbx» |
КI «+Вых»; К2 «- Вых» |
ШС № 2; ХРЮ; К4 «+Вых»: К5 в- Вых»; XPI7; К9 «+Вых»; КЮ «- Вых» |
МЕ-900 с МЕ-905 №4 (А31) |
MR i 14 слот № 3 MR I 14 1-3-13 |
±0,05 В |
Рис. 21 |
16 |
6ТП (ХА) ХЛ№1 БП-6 |
«ТП. ТГ»; №2; К11 «±(3ых»; К12 «-Вых» |
К1«+Вых»; К2 «- Вых» |
ШС № 2; ХРЮ; Кб «+Вых»; К7 «- Вых»; ХР17; К1 1 «*Вых»; К12«- Вых» |
МЕ-900 с МЕ-905 №4 (А31) |
MR 114. слот № 3 MR I 14 1-.3-14 |
±0.05 В |
Рис. 21 |
17 |
I ТП (ХЛ) ХЛ№1 БП-6 |
«ТП. ТГ»; №2; К13 «+Вых»; К14 «-Вых» |
К1«+Вых»; К2 «- Вых» |
ШС № 2; ХРИ; К4 « + Вых»; К5 «- Вых»; ХР17; К13 к+Вых»: KI4 «- Вых» |
МЕ-900 с МЕ-905 №1 (А32) |
MR I 1-4. слот № 5 MR 1 14 J-5-1 |
±0.05 В |
Рис. 21 |
18 |
1ТП(ХЛ) хл №2 БП-б |
«ТП. ТГ»; №2; К15 «*Вых»; К16 «-Вых» |
К1« ‘Вых»; К2 «- Вых» |
ШС № 2; ХР11; Кб «±Вых»: К7 «- Вых»; |
МЕ-900 с МЕ-905 JVVl (А32) |
MR 1 14. слот № 5 MR 1 14 1-5-2 |
±0,05 В |
Рис 21 |
№ и/ и |
Условное обозначение канала, тип блока преобразователей (Б11Г1) |
Наименование н № разъема панели в 1.IJKC для подкл ю-чення БКИВ№1, номера контактов БКИВ№1 для подключения БК И В №2 |
Номера контактов БКИВ№2 для подключения Fluke 725 |
Цепь 11П до ЭЧ НК (№ ШС. тип вх. разъема ШС, №№ и назначение контактов ах, разъема ШС. тип вых, разъема ШС. №№ и назначение контактов вых. разъема ШС - для подключения к панели А28 в ШКС) |
Тип блока взрывозашиты, тип м № модуля взрывозащиты согласно схеме эл. соединений БЛИЖ. 401201. 012.432 Э4 |
Наименование модуля, место установки в MIC 236. отображен не канала в ПО Recorder |
Диа пазон измерения моду ля |
С хе ма подкл ю-че-ния изме мери ригель но го обору ДП дова ванн» |
/ |
2 |
3 |
4 |
5 |
6 |
7 |
X |
9 |
ХР17; К15 «+Вых»; К16 «- Вых» | ||||||||
19 |
2 I II (ХА) ХА№1 БП-6 |
«ТП, ТГ»; №2; К17 «±Вых»; К18 «-Вых» |
К1«-Вых»; К2 «- Вых» |
ШС№2; ХР12; К4 «+Вых»; К5 «- Вых»; ХР17; KI7 «+Вых»; К18 «-Вых» |
МЕ-900 с МЕ-905 №2 (А32) |
MR 114. слот № 5 MR 1 14 1-5-5 |
±0,05 В |
Рис. 21 |
20 |
2 ТП (ХА) ХА №2 БП-6 |
«ТП. ТГ»: №2; К19 «+Вых»; К20 «-Вых» |
К1«±Вых»; К2 «- Вых» |
ШС № 2; ХР12; Кб «±Вых»; К7 «- Вых»; ХР17; KI9 «+Вых»; К20 «- Вых» |
МЕ-900 с МЕ-905 №2 (А32) |
MR 1 14. слот № 5 MR 1 14_1-5-6 |
±0,05 В |
Рис. 21 |
21 |
18 ТП (ХА) ХА№1 БП-4УВ |
«ТП, ГГ»; №3; К1 «+Вых»; К2 «- Вых» |
К1«±Вых»; К2 «- Вых» |
ШС № 3; ХР7; К 4 «+Вых»; К5 «- Вых»; ХР17; К1«+Вых»: К2«- Вых» |
МЕ-900 с МЕ-905 №1 (АЗЗ) |
MR 1 14. слот № 6 MR 1 14 1-6-1 |
±0,05 В |
Рис. 21 |
22 |
18 ГП (ХА) ХА №2 Ь П-4 У В |
«ТП, ТГ»: № 3; КЗ «±Вых»; К4 «- Вых» |
К1«±Вых»; К2 «- Вых» |
ШС№3. ХР7. Кб «+Вых»; К7 «- Вых»; ХР17; К3«+Вых»; К4«- Вых» |
МЕ-900 с МЕ-905 №1 (АЗЗ) |
MR ) 14. слот № 6 MR 114 1-6-2 |
±0,05 В |
Рис, 21 |
23 |
19 ТП (ХА) ХА №1 Б11-4УВ |
«ТП. ТГ»; №3; КЗ «+Вых»; Кб «- Вых» |
KI «+Вых»; К2 «- Вых» |
ШС № 3; ХР8; 1<4 «+Вых»; К5 «- Вых»: XPI7; К5«+Вых»; К6«- Вых» |
МЕ-900 с МЕ-905 №1 (АЗЗ) |
MR 114. слот № 6 MR 114 1-6-3 |
±0.05(3 |
Рис. 21 |
24 |
19ТП (ХА) |
«ТП. ТГ»: |
К1«+Вык»; |
ШС№ 3; |
МЕ-900 с |
MR 1 14. |
±0,05 В |
Рис. |
№ п/ и |
Условное обозначение канала, тип блока преобразователен (БГ1Г1) |
11анмено-ваяиеи № разъема панели в ШКС для подключения БКИВ №1. номера контактов БКИВ№1 для подключения БКИВ №2 |
Номера контактов БКИВ №2 для подключения Fluke 725 |
Цепь ПП до ЭЧ И К (№ ШС, тип их. разъема ШС. №№ и назначение контактов вх. разъема ШС, тип вых. разъема ШС, №№ и назначение контактов вых. разъема ШС - для подключения к панели А28 в ШКС) |
Тип блока взрывозащиты, тип и № модуля взрывозащиты согласно схеме эл. соединений Б Л ИЖ. 401201. 012.432 34 |
Наименование модуля, место установки в MIC 236, отображен не канала в ПО Recorder |
Диапазон измерения моду ЛЯ |
С хе ма I никл |о-че-ИИН нзме мери ригель ноги обору до дона ва-ния |
/ |
2 |
3 |
4 |
5 |
6 |
7 |
X |
9 |
ХА №2 БП-4УВ |
№ 3; К7 «±Вы.х»; К8 «- Вых» |
К2 «- Вых» |
ХР8; Кб «+Вых»; К7 «- Вых»: ХР17; К7«+Вых»; К8«- Вых» |
МЕ-905 №1 (АЗЗ) |
слот № 6 MR 114 1-6-4 |
21 | ||
25 |
20 TIJ (ХА) ХА №1 Ы1-4 У В |
«ТП, ТГ»; №3; К9 « + Вых»; К10 «-Вых» |
К1«+Вых»; К2 «- Вых» |
ШС № 3; ХР9; К4 «+Вых»; К5 «- Вых»; XPI7; К9«+Вых»; К10«-Вых» |
ME-900 с МЕ-905 №2 (АЗЗ) |
MR I 14. слот № 6 MR 114 1-6-5 |
±0.05 В |
Рис. 2) |
26 |
20 ГП (ХА) ХА №2 БП-4УВ |
«ТП. ТГ»; №3; KI 1 «+Вых»; К12 «-Вых» |
К1 «+Вых»; К2 «- Вых» |
ШС№3; ХР9; Кб «+Вых»; К7 «- Вых»; XPI7; KI 1«+Вых»; К12«- Вых» |
МЕ-900с МЕ-905 №2 (АЗЗ) |
MR 1 14, слот № 6 MR 114 1-6-6 |
±0.05 В |
Рис. 21 |
27 |
21 ТП (ХА) ХЛ№1 Б П-4 У В |
«ТП, ТГ»; № 3; К13 « 'Вых»: К14 «-Вых» |
К1«+Вых»; К2 «- Вых» |
ШС№3; ХР10; К4 «+Вых»; К5 «- Вых»; XPJ7 К13«+Вых», К14«- Вых» |
МЕ-900С МЕ-905 №2 (АЗЗ) |
MR 114, слот № 6 MR 1 14 1-6-7 |
±0,05 В |
Рис. 21 |
28 |
21 ТП (ХА) ХА №2 БП-4УВ |
«ТП. ТГ»; №3; К15 «+Вых»; К16 «-Вых» |
К1«±Вых»; К2 «- Вых» |
ШС № 3; ХР10; Кб «+Вы.х»; К7 «- Вых»; XPI7; К!5«+Вых»: К16«- Вых» |
ME-900 с МЕ-905 №2 (АЗЗ) |
MR 1 14, слот № 6 MR 114 1-6-8 |
±0.05 В |
Рис. 21 |
29 |
22 ТП(ХА) ХА №1 БП-4УВ |
«ТП. ТГ»; №3: К17 «+Вых»; К18 «-Вых» |
К1«+Вых»: К2 «- Вых» |
ШС№3; XPI1: К4 «+Вых»; К5 «- Вых»; |
МЕ-900 с МЕ-905 №3 (АЗЗ) |
MR 1 14, слот № 6 MR 114 1-6-9 |
±0,05 В |
Рис, 21 |
№ и/ м |
Условное обозначение канала, тин блока преобразователей (ЬПИ) |
1-1 апмеио-ваине н № разъема панели в ШКС для подключения БКМВ№1. номера контактов ЬКИВ№1 для подкл юления ЬКИВ №2 |
Номера конгактов ЬКИВ №2 для подключения Fluke 725 |
Цепь ПП до эч и к )№ ШС, тип вх. разъема ШС. №№ и назначение контактов вх. разъема ШС, тип вых, разъема ШС, №№ и назначение контактов вых. разъема ШС - для подключения к панели А28 в ШКС) |
Тип блока взрывозащиты, тип и № модуля взрывозащиты согласно схеме эл, соединений ЬЛИЖ. 401201, 012.412 Э4 |
Наименование модуля, место установки в М1С 216, отображение канала в ПО Recorder |
Диапазон измерения моду ля |
Схе ма нпд-кдо-чеН ИЯ изме мери рн-тель иого обо-рудо дова вания |
/ |
2 |
3 |
4 |
5 |
6 |
7 |
8 |
9 |
ХР17; К17<+Вых»; К18«- Вых» | ||||||||
30 |
22 ТП (ХЛ) ХЛ №№2 ЙП-4УВ |
«1 • П, ТГь: №3; КЮ «+Вых»; К20 «-Вых» |
К1«*Вы.х»; К2 м- Вых» |
ШС № 3; ХРМ; Кб (MBbty» К7 «- Вых»: XPI7; К)9«+Вых»; К20«- Вых» |
МЕ-900 С МЕ-905 ЛИ (АЗЗ) |
MR I 14. слот № 6 MR I 14 I-6-I0 |
±0.05 В |
Рис. 21 |
-
8.3.5.9 Провести балансировку «нуля» поверяемого ПК для чего:
- установить на Fluke 725 значение «0» мВ;
- выделить поверяемый ПК правой кнопкой «мыши»;
- в открывшемся диалоговом окне левой кнопкой «мыши» открыть вкладку «Свойства»;
- в огкрьиипемся дшиюговом окне «Настройка канала» нажать кнопку

« Ба-
ланенровка нуля»;
- по завершении балансировки нажать кнопку ОК.
-
8.3.5.10 Подать на ИК от Fluke 725 эталонные значения напряжения постоянного тока, равные ТЭДС термопары при соответствующих температурах.
Примечание - Fluke 725 в режиме воспроизведения (имитации) выходных сигналов гермоиар тина К (ХЛ) позволяет значение воспроизводимого сигнала отображать непосредственно в сдиннцах температуры.
-
8.3.5.1 1 Эталонные зипыи ия ианряжеаня поит1)Ю!ното тока (ТЭДС) в мелазоне прсобрп-зований ПП типа К )ХЛ) при соответствующих температурах по ГОСТ Р 8.585-20Ш |7| приведены в таблице 10.
-
8.3.5.12 Запустить процьсс поверки, следуя указанукм диaлегoва^x о^кон пркгнамхш! а омы рациям и. 7.2.9...7.2.10 настоящей млтодуяу.
Таблица 10
Наименование параметра ПК |
Размерность |
9 Е |
а — =1 Е QS |
о с ей н CJ м- си - я 1 Н * Й |
Эталонные значения напряжения постоянного тока (ТЭДС) термопары типа К (ХА) «Uэ», мВ |
Номинал иные значения темпе разу ры и КТ ДИ «Тз», К (°C) |
/ |
3 |
</ |
5 |
6 |
7 |
X |
Напряжение постоянного тока, соответствующее значениям температуры поверхностей конструкции в диапазоне преобразований НП типа К (ТХА) |
мВ (К) (°C) |
0 (273) (0) |
45.119 (1373) (1100) |
9 |
0 |
273(0) |
8.138 |
473(200) | |||||
13.582 |
606 (333) | |||||
15,34.3 |
648(375) | |||||
16.397 |
673(400) | |||||
24.905 |
873(600) | |||||
33.275 |
1073(800) | |||||
41,276 |
1273(1000) | |||||
45,119 |
1373(1100) |
-
8.3.5.13 Сохранить файл протокола поверки ИК (в случае необходимости распечатать па принтере).
-
8.3.5 14 Рассчитать значение погрешности И К (в протоколе поверки значении погрешности ПК рассчитывается автоматически):
а) при использовании канальной ГХ (К (°C) —мВ) рассчитать значение абсолютной (в единицах температуры) погрешности ИК по формуле 6:
Дчч ик1= ТизмьТэГ (6)
где
-Тизм1 — значение температуры, соответствующее измеренному значению напряжения постоянного тока в i-ой точке по ГОСТ Р 8,585-2001 [7]. К (°C);
-Тэг - значение температуры, соответствующее эталонному значению напряжения постоянного тока в i-ой точке по ГОСТ Р 8.585-2001 [7|, К (°C).
б) при использовании канальной ГХ (код—мВ. или мВ—мВ) рассчитать значение приведённой (к ВП) погрешности ИК по формуле 6а:
у(/эч и Ki = 200 % , (ба)
где
-UH3M1- измеренное значение напряжения постоянного тока в i-ой точке ДИ, мВ:
-И вп-эталон ное значение напряжения постоянного тока, соответствующее ВП ДИ ИК но ГОСТ Р 8.585-2001 [7], мВ.
8.3.5.15 Определить аналогичным образом погрешность измерения напряжения постоянного тока (ТЭДС). соответствующего значениям температуры поверхностен конструкции для всех ИК.
-
8.3.5 16 Результаты поверки считать положительными, если погрешность измерения напряжения постоянного тока (ТЭДС). соответствующего значениям температуры поверхно-стсй конструкции в диапазоне преобразований ПГ1 типа К <ХА) не превышает значений указанных в таблице 11.
ГаОлииа 1 I
№ КТ ДН |
Номииалы1ые значения темнера-гуры в КТ ДИ «Т з», К(°С) |
Эталонные значения напряжения постоянного тока СГЭДС термопары типа К (ХЛ)) «из», мВ |
П редел ы допускаемой основной абсол ютной иогрешнистн, К ("С) |
П редел bt допускаемой основной приведённой (к ВП-45,119 мВ) погрешности, У, |
1 |
я |
7 |
д |
4 |
1 |
273 (0) |
0 |
±5 |
±0,44 |
2 |
473 (200) |
8.138 |
±5 |
±0,44 |
л 3 |
606(333) |
13,582 |
±5 |
±0.4*6 |
4 |
648 (375) |
15,343 |
±5 |
±0.47 |
5 |
673(400) |
16397 |
±5 |
±0,47 |
6 |
873(600) |
24,905 |
±5 |
±0,47 |
7 |
1073 (800) |
33.275 |
±5 |
±0,45 |
8 |
1273 (1000) |
41.276 |
±5 |
±0.43 |
9 |
1373(1100) |
45.119 |
±5 |
±0.42 |
8.3.5.17 В случае, если погрешность ИК, рассчитанная но формулам 6 (6а) превышает пределы допусков, указанных в таблице 11, необходимо провести индивидуальную градуировку ИК по методике, изложенной в пп 8.3,1.17,..8 3.1.20.
Примечание I- Индивидуальную (канальную) градуировку И К проводить только а код—мП. или мВ—чиВ. Канальная ГХ по ГОСТ Р 8.585-200! для ПП типа К (ТХА) [7] мВ--* "С (К) должна быть отключена.
Примечание 2- Перед градуировкой необходимо провести балансировку И К но П.8.Т5.0
-
8.3.5.18 Повторить операции поверки пп 8.3.5,10, ..8.3 5.13 с использованием индивидуальной канальной ГХ. полученной после проведения операций по п. 8.3.5.17.
-
8.3.5.19 Рассчитать значение приведённой погрешности ИК по формуле 6а и если приведённая погрешность измерения напряжения постоянного тока выходит за пределы допусков, указанных в таблице 11. ИК бракуется и отправляется в ремонт. В случае, если приведённая погрешность измерения напряжения постоянного тока не выходит за указанные в таблице 11 пределы допусков нерейти к выполнению операций ип 8.5.3.20...8.5.3.22.
-
8.3.5.20 Загрузить из БДГХ ГХ, соответствующую поверяемому И К (для ПП типа К ( ГХЛ) по ГОСТ Р 8.585-2001 [7] (см. п.7.2.4)), при этом в окне «Настройка капала» в поле «Канальная ГХ» появится наименование «Мульти ГХ». как показано па рисунке 23
Длгчмти»* КС
' F Ингфплшм 1гог»х>яа>*
м.амт »*пн ОС
& СХгшм ГХ

Рисунок 23-Вид поля «Канальная ГХ» окна «Настройка капала» с «Мульти ГХ»
Н.3.5.21 Повторить операции поверки ли 8.3.5.I0...8.3.5.I4.
8.3.5.22 13 случае, если после индивидуальной градуировки И К и последующей поверке МК абсолютная погрешность измерения напряжения постоянного тока ('ГЭД^О. соответствующего тначеиням температуры поверхностей конструкции, выраженная в едниицах температуры превышает ± 5 К (С) И К бракуется и отправляется в ремонт.
8,3.6 Определение основной погрет пости И К напряжет 1я nori onimoco тока. сот -неге 1 кующего ишчеииям температуры газообразных сред в диииаюие иреобраиша-иим ПИ типа Л-1 (TBF)8.3.6т. I Собрагь схему в соответствии с рисунком 24 в последователю t ост и. итложеиной в nil 8.3 6.2, 8.3.6.3
-
8.3.6.2 Отключить цепь ПГ1 (проверить. что отключена) от ЭЧ И К для чего отстыковать кабель, подключенный к разъёму №I(№2.№3 в зависимости от понсряемого МК) группы «ТП Т1 ь панели поз. А28 расположенной в ШКС.
-
8.3.6.3 Подключить (вместо отключенного ПП) Fluke 725 через БКИВ № 2 и БКИВ №3 к разъёму №3 (2.3) группы «ТП. ТГ» панели поз. А28 расположенной в ШКС. используя технологические кабели РБМ4-55-2Г6В-4хБапапа и К73 из состава ЗИП. согласно схеме 'электрической обшей ЬЛИЖ.401201.100.432 Э6 [8] Подключение к конкретному поверяемому ИК пропию-лить согласно таблице 12.
-
- отстыковать кабель. подключенный к разъему №1 группы разъемов « ГП,ТГъ панели поз Л28, расположенной в ШКС;
-
- подключить Fluke 725 к контактам КЗ и К2 БКИВ №2;
-
- подключить БКИВ №2 к БКИВ №3 к контактам К29. КЗО, соблюдая полярность;
-
- БКИВ №3 подключить к разъему № I группы разъемов «ТИ, ТГ» панели лоз. Л28. расположенной в ШКС.
-
8.3.6.4 Подать шпапне на комплекс hзмepитcыьнo-вь[чиcеителb,п>lй Ml С-236 и после загрузки onepaniioniioii системы запустить программу управления комплексами МЗС «Recorder»
[ кэрядок работы с программой «Recorder» приведен в Руководстве пользователя [6|.
-
8.3.6.5 Провести необходимые настройки в ПО «Recorder» для поверяемого ИК. занусттгп. «ПРОСМОТР».
-
8.3.6.6 Выдержать Ml С-236 перед началом определения MX И К после включения шпания ие менее 4U минут.
-
8.3.6.7 Провести иаетроику прог раммы в соответствии с п.7.2 иастояшен методики
8 3.6.8 Установить частоту опроса МК 100 Гц.
БП-6 (БП-4) ПП (ТП-А-1)

Рабочая станция

Монитор
Комплекс измерительный магистральномодульный MIC-236
Рисунок 24- Схема определения MX И К напряжения постоя иного тока, соответствующего значениям температуры газообразных сред в диапазоне преобразований ПП типа Л-1 (ТВР)
8.3.6$ I (ровссги балансировку «нуля» поверяемого ИК для чего:
-
- установить на Fluke 725 значение «О» мВ:
-
- выделить поверяемый ИК правой кнопкой «мыши»:
-
- в открывшемся диалоговом окне левой кнопкой «мыши» открыть вкладку «Свойства»:
-
- в открывшемся диалоговом окне «Настройка капала» нажать кнопку j£] « ба
лансировка пуля»;
-
- но 'швершепии балансировки нажать кнопку ОК
8.3.6.11) Подать па ИК от Fluke 725 эталонные значения напряжения постоянного тока. равные ТЭДС термопары при соответствующих температурах.
Примечание - Fluke 725 в режиме воспроизведения (имитации) выходных сигналов термопар типа Л-1 (ТВР) позволяе! значение воспроизводимого сигнала отображать нe1юсрелстпеппи в единицах гемпературы.
K 3.6.1 1 Эталонные значения напряжения постоянного тока (ТЭДС) в диапазоне преобразований 1111 типа А-1 (ТВР) при соответствующих температурах по ГОСТ Р 8.585-2001 [7| приведены н таблице 13.
-
8.3.6.12 Запустить процесс поверки. следуя указаниям диалоговых окоп программы и операциям п 7.2.9...7.2.10 настоящей методики.
-
8.3.6.13 Сохранить файл протокола поверки ИК (в случае необходимости распечатать на принтере)
-
8.3.6.14 Повторить операции пп 8.3.5.14. ..8.3.5 15
Таблица 12
№ II/ II |
Условное обозначение канала, тип блока преобразователей (БПП) |
Наименование и № разъема панели в IUKC для подключения БКИВ №1. номера контактов БК И В №1 ДЛЯ подключения БКИВ №2 |
Номера контактов Б КИВ №2 для подключен ня Г kike 725 |
Цепь ПИ до ЭЧ НК (№ ШС, тип в.х. разъема ШС, №№ и назначенне контактов вх. разъема ШС. тип вых. разъема ШС. №№ и назначение контактов вых. разъема ШС -для под юно чения к панели Л28 в ШКС) |
Тип блока взрывозашиты, тип и № модуля взрывозащиты согласно схеме эл.соеди-не-иий БЛИЖ. 401201, 012.432 94 |
Наименование модуля, место установки в Ml С-2 36. отображенне канала в 1 Ю Recorder |
Диапазон измерения модуля |
Схема ПОД к люче поя нзме ри-тел ь-IIOI о оборудования |
/ |
2 |
3 |
4 |
5 |
6 |
7 |
9 | |
1 |
10 ТГ-1 БП-6 |
«ТП, ТГ»; №1; К'29 « + Вых»; КЗО «-Вых» |
К1«+Вых»; К2 «- Вых» |
ШС № 1; ХРН, К9 «± Вых»; К10«- Вых» XPI7 К29 «±Вых»; КЗО «- Вых» |
МБ-900 с МЕ-905 №1 (АЗО) |
MR-I 14; слот № 2; MR-I 14.1-2-3 |
±0.05 В |
Рис. 22 |
э |
ЮТГ-2 Б11-6 |
«ТП, ТГ»; №1; К31 «+Вых»; К32 «- Вых» |
К1«+Вых»; К2 «- Вых» |
ШС № 1, XPII, К1 1 «-Вых». KI2 «-Вых» XPI7 КЗ) «+Вых»: К32 «- Вых» |
МЕ-900 с МЕ-905 №1 (АЗО) |
MR-I 14; слот № 2; MR-114 1-2-4 |
±0.05 В |
Рис. 22 |
з |
7 ТГ-1 БП-6 |
«ТП, ТГ»; №1; КЗЗ-«4 Вых»; К34-«- Вых» |
К1«±Вых»; К2 «- Вых» |
ШС № 1; XPI2, К9 «+Вых»; К (Г «-Вых» XPI7 КЗЗ-« ьВых»; К34-«- Вых» |
МБ-900 с МЕ-905 №2 (АЗО) |
MR-I14. слот № 2 MR 114 1-2-7 |
±0.05 В |
Рис. 22 |
4 |
7 ТГ-2 БП-6 |
«ТП. ТГ»; №1; К35-«+Вых». К36- «- Вых» |
К1 «+Вых»; К2 «- Вых» |
ШС № 1; XPI2; KI 1 «+Вых»; К12 «- Вых» ХР17 К35-« ±Вых»; КЗб-«- Вых» |
МЕ-900 с МЕ-905 №2 (АЗО) |
MR-I 14; слот № 2; MR-114. 1-2-8 |
±0.05В |
Рис. 22 |
5 |
8 ТГ-1 БП-6 |
«ТП, ТГ»; №1; К37 ««Вых»: КЗВ «- Вых» |
!<1«+Вых»; КЗ «- Вых» |
ШС № 1; ХР13; КО «+Вых»; К!0 «- Вых» ХР17 |
МЕ-900 С МЕ-905 №3 (АЗО) |
MR-114: слот № 2, MR-I 14 1-2-1 1 |
10.05В |
Рнс. 19 |
Kill/ II |
Условное обозначение канала, тип блока преобразователей (БГ1Г1) |
Наименование и № разъема напели в LUKC для подключения БКИВ№1, номера контактов БКИВ№1 для подкл юче-II ИЯ БКИВ№2 |
Номера контактов БК И В №2 для подключения Fluke 725 |
Цепь ПП до ЭЧ И К (№ ШС, тип вх. разъема ШС, №№ и назначение контактов вх.разъема ШС, тип вых. разъема ШС, №№ и назначение контактов вых. разъема ШС -для подклю чения к панели А28 в ШКС) |
Тнп блока взрывозащиты, тип и № модуля взрывозащиты согласно схеме эл.соеди-не-ний БЛИЖ. 401201. 012.432 94 |
Наименованне модуля, место установки в Ml С-2 36, отображение канала в ПО Recorder |
Диапазон измерения модуля |
Схема под К люче НИЯ изме ри-тел ь-ного оборудования |
/ |
2 |
3 |
4 |
5 |
6 |
7 |
5 |
9 |
КЗ 7 <с+Вых»; К38 «- Вых» | ||||||||
6 |
8 ТГ-2 БГ1-6 |
«ТП. ТГ»; №1; К39 «+Вых»; К40 «- Вых» |
KI «+Вых»; К2 «- Вых» |
ШС № 1; ХР13; KI 1 «+Вых»; К12 «- Вых» ХР17 К39 «+Вых»; К4’0 «- Вых» |
МЕ-900 с МЕ-905 №3 (АЗО) |
MR-1 14, слот № 2 MR-114 1-2-12 |
±0,05 В |
Рис. 22 |
7 |
3 ГГ-1 Ы 1-6 |
«ТП, ТГ»; №1; К41 «+Вых»; К42 «- Вых» |
К1«±Вых»; К2 «- Вых» |
ШС№ 1; ХР14; К9 «+Вых»; К10 «- Вых» ХР17 К41 «+Вых»: К42 «- Вых» |
МЕ-900 с МЕ-905 №4 (АЗО) |
MR 1 14; слот № 2; MR-114 1-2-15 |
±0.05 В |
Рис. 22 |
8 |
3 ТГ-2 ЬП-6 |
«ТП. ТГ»; №1; К4.3-« + Вых»; К44- «- Вых» |
К1«+Вых»; К2 «- Вых» |
ШС № 1; ХР14; КД «+Вых»; К12 «- Вых» XPI7 К43 «+Вых»; К44 «- Вых» |
МЕ-900 с МЕ-905 №4 (АЗО) |
MR-1 14; слот № 2; MR-114 1-2-16 |
±0,05(3 |
Рис. 22 |
9 |
4 ТГ-1 Ы 1-6 |
«ТП, ТГ»; №1; К45-««Вых»; К46-«- Вых» |
К[«+Вых»; К2 «- Вых» |
ШС № 1; ХР15; К9 « + Вых»; К10 «- Вых» XPI7 К45-«+Вых»; К46- «• Вых» |
МЕ-900 с МЕ-905 №1 (A3I) |
MR-I 14; слот№ .3; MR-114 1-3-3 |
±0.05 В |
Рис. 22 |
Го |
4ТГ2 ЬП-6 |
«ТП, ГГ»; №1; К47-«+Вых»; |
К|«» Вых»; К2 «- Вых» |
ШС № 1; XPI5; KI 1 «'-Вых»; |
МЕ-900 с МЕ-905 №1 |
MR-114; слот № 3; MR-1I4 1-3-4 |
±0.05 В |
Рис, 22 |
№ IM n |
Условное обозначение канала, гни блока преобразователей (ВНП) |
Наименование и № разъема панели в ШКС для подключения БКИВ№1. номера контактов БКИВ№1 ДЛЯ подключения GKMB №2 |
Номера контактов БКИВМ2 для подключения Fluke 725 |
Цепь ПП до ЭЧ НК (№ ШС. тип их. разъема ШС. №№ и назначение контактов вх. разъема ШС, тип вых. разъема ШС, №№ и назначение контактов вых. разъема ШС -для подклю чения к напели А28 в ШКС) |
Тип блока взрывозащиты, тип и № модуля взрывозащиты согласно схеме эл. соедн-не-нпй БЛИЖ. 401201. 01:2.432 Э4 |
1(анменованне модуля, место установки в М1С-236. отображение канала в ПО Recorder |
Диапазон измерения модуля |
Схема ПОД к лючс пня нзме ригельного оборудования |
/ |
2 |
3 |
4 |
5 |
6 |
7 |
8 |
9 |
К48 <- Вых» |
KI2 «- Вых» XPI7 К47-«+Вых»: К48«- Вых» |
(A3II | ||||||
11 |
9ТГ-1 Б11-6 |
«ТП. ТГ»: №2; К29«±Вых»: К30«-Вых» |
KI «±Вых»; К2 «- Вых» |
ШС№2; ХР7; К9 «+Вых»; К10 «- Вых» XPI7 К29 «+Вых»; КЗО «-Вых» |
МБ-900 С МБ-905 Лг2 (А31) |
MR-I 14, слот N® 3: MR-114 1-3-7 |
Н1.05В |
Рис. 22 |
12 |
9 ТТ -2 БИ-0 |
«ТГ1. ТГ»; №2; КЗ 1-« *Вь(х»; К32- «♦ Вых» |
К1«+Вых»; К2 «- Вых» |
ШС № 2; ХР7; KI 1 «-Вых»; KI2 «- Вых» ХР17 К31-«+Вых»; К32-«- Вых» |
МЕ-900 с МЕ-905 №2 (АЛ) |
MR-114; слот № 3; MR-114 1-3-8 |
±0.05 В |
Рис, 22 |
13 |
5 11 -1 Ы1-6 |
«тп. тг»: №2; КЗЗ-« + Вых»; К34- it- Вых» |
К1 «-Вых», К2 «- Вых» |
ШС № 2; ХР9; К9 <<±Вых»; К10 «- Вых» XPI7 КЗЗ-«+Вых»; К34-«- Вых» |
МЕ-900С МБ-905 №3 (АЛ) |
MR-114: слот № 3: MR-114 1-3-11 |
±0.05 В |
Рис. 22 |
14 |
5 ТГ-2 ЬП-б |
«тп. 1Т»; №2; К35-«±Вых»Т К36- «- Вых» |
К1«±Вых»; К2 «- Вых» |
ШС № 2; ХР9; KI 1 «J Вых», KI2 «- Вых» XPI7 КЗЗ-к+Вых»; К36-«- Вых» |
МЕ-900 с МБ -905 .N•3 (A3I) |
MR 114: слот № 3; MR-114 1-3-12 |
±0.05 В |
Pul. 22 |
15 |
6ТГ-1 |
«ТП, ТГ»; |
К1«+Вых»; |
ШС № 2: |
МЕ-900 с |
MR 114; |
±0.05 В |
Рис |
№ п/ п |
Условное обозначен не канала, гнн блока нреоб-разева-телей (Ы1П> |
Наименование н № разъема панели в ШКе для подключения ВКИВ №1. номера контактов БКИ1В№) Для нодклю че-ii ИЯ БКИВ№2 |
Номера контактов БКИВ №2 для подключения Пике 725 |
Цепь ПП до ЭЧ ИК (№ ШС. тип вх, разъема ШС, №№ н назначение контактов вх, разъема ШС, тип вых. разъема ШС. №№ II назначение контактов вых. разъема ШС -для подклю чения к панели А28 в ШКС) |
Тип блока взрывозащиты, тип и № модуля в зрыво-защиты согласно схеме эл.соедм-не-ннй БЛИЖ. 401201. 012.422 34 |
1Е аименоваш i е модуля, место установки а Ml С-2 36. отображение канала в ПО Recorder |
Диапазон измере ния модуля |
Схема ПОД к люче н и я нэме ригельного оборудования |
/ |
2 |
3 |
4 |
f |
б |
7 |
8 |
9 |
ЕП-6 |
№2; К37-«+Выхл; К38- «- Вых» |
К2 «- Вых» |
ХРЮ: К9 «-t-Вых»; К10 «- Вых» ХР17 К37-«+Вых»; К38-«- Вых» |
МЕ-905 №4 (А31) |
слот № 3; MR 114 1-3-15 |
22 | ||
16 |
6ТГ-2 ЕП-6 |
«ГП, ГГ»; №2; К39-« + Вых»; К40 «- Вых» |
К1«+Вых»; К2 «- Вых» |
ШС № 2; XPI0; К11 «±Вых»; К12 «- Вых» ХР17 К39-«+Вых»; К40 «- Вых» |
МЕ-900С МЕ-905 №4 (A3I) |
MR 114; слот № 3; MR I N 1-3-16 |
±0,05В |
Рис. -п |
17 |
I гг-i БП-6 |
«ГП. ГГ»: № 2: К41 «■■ Вых»; К42- «- Вых» |
К1«+Вых»; К2 «- Вых» |
ШС№2; ХРП; К9 «--Вых»; К10«- Вых» XPI7 К41 «+Вых»: К42- «- Вых» |
МЕ-900 с МЕ-905 №1 (А321 |
MR 114; слот № 5; MR I I4J-5-3 |
±0,05В |
Рис. 22 |
18 |
1 Г1 -2 ЕП-6 |
«ТП,ГГ»; №2. К43-«+Вых»; К44 «- Вых» |
КЛе-Вых»; К2 «- Вых» |
ШС№2; ХРП; К9 «+Вых»: К1 0 «- Вых» ХР17 К43-«+Вых»; К44 «- Вых» |
МЕ-900 с МЕ-905 (А32) |
MR 1 14. слот № 5 MR 114 _ 1-5-4 |
±0.05 В |
Рнс, 22 |
19 |
2 ГГ-1 БП-6 |
«ГП, ГГ»; №2; К45 «+Вых»; К46 «- Вых» |
К1«+Вых»; iC2 «- Вых» |
ШС № 2, ХР12, К9 «±Вых», КЮ«- Вых» XP’7 К45 « + Вых»; К46 «- Вых» |
МЕ-900 с МЕ-905 JV>2 (А32) |
MR 114; слот № 5; MR 114J-5-7 |
±0.05 В |
Рнс. -П |
| № п/ и |
Условное обозначен не канала, тип блока преобразователей 1БЛ11) |
1^именование и № разъема панели в ШКС для подключения ЫСИВ№1, номера контактов БКНВ№| для подключения БКИВ№2 |
Номера контактов БКИВМ2 для подключения Fluke 725 |
Цепь ПП до ЭЧ И К (№ ШС, тип вх. разъема ШС. №№ и назначение контактов вх.разъема ШС. тип вых. разъема ШС, jVs№ и назначение контактов вых. разъема ШС -для подклю челия к панели А28 в ШКС) |
Тип блока взрывозащиты, тип п № МОД} ля взрывозащиты согласно схеме зл.соедн-не-нпй БЛНЖ. 401201. 012.4.32 ЭД |
1 (апменование модуля. место установки в Ml С-2 36. отображение канала в ПО Recorder |
Диапазон нзмере-ння модуля |
С кем а IHV1 к люче НИЯ нзме ригельного оборудования |
/ |
2 |
3 |
4 |
5 |
б |
7 |
и |
V |
20 |
2 ГТ-2 ЬП-6 |
«ТП.ТГ»; №2; К47 « ‘ Вых»; К48 «- Вых» |
К1«-*-Вых», К2 «- Вых» |
ШС№2: XPI2: KI 1-«+Вых»; KI2- к- Вых» ХР17 К47 «-Вых»; К48 «- Вых» |
МЕ-900 с МЕ-905 №2 (А32) |
MR 114: слот № 5; MR 114 1-5-8 |
±0.05 В |
PiK. |
21 |
23 П -1 БП-4 |
«ТГ1,ТГ»: № 3: К29 «+Вых»; К30 «- Вых» |
К1«+Вых»; К2 «- Вых» |
ШС№3: XPI2; К9 «> Вых», КЮ «- Вых» ХР17 К29 «+Вых»; КЗО «- Вых» |
МЕ-900с Mt -905 №3 (АЗЗ) |
MR 1 14; слот№ 6: MR i 14 1-6-1 1 |
±0,05 В |
Рис ЭЭ |
22 |
23 ТГ-2 БП-4 |
«ТП. ТГ»; №3; |<31 «+Вых»: К32 <<- Вых» |
К1«-Вых»; К2 «- Вых» |
ШС № 3; ХР12; KI 1 «-Вых»: К12 «- Вых» XPI7 К31 «+Вых»: К32 «- Вых» |
МЕ-900с МЕ-905 №3 (АЗЗ) |
MR 114. ело г № 6 MR 114 1-6-12 |
±0.05 В |
Рис. 22 |
23 |
24 ТГ-1 Ы1-4 |
«ТП, ГГ»: № 3; КЗЗ «-‘-Вых»; К34 «- Вых» |
К!«^Вых»; К2 «- Вых» |
ШС № 3; XPI3; К9 «*Вых»; К10 «- Вых» XPI7 КЗЗ «+Вы.х»; К34 «- Вых» |
МЕ-900 с МЕ-905 №4 (АЗЗ) |
MR 1 14; слот К" 6; MR 1 14 1-6-13 |
±0.05 В |
Рис 22 |
23 |
24 П -2 Ы1-4 |
«ТП. ТГ»; № 3; К35-« тВых»; К36 «- Вых» |
К1«+Вых»; К2 «- Вых» |
ШС № 3; XPI3; К11-«*Вых»; К12 «- Вых» ХР17 К35-«± Вых»; К36 «- Вых» |
ME-900 с МЕ-905 >4 (АЗЗ) |
MR 114; слот № 6, MR 1 14 1-6-14 |
±0,0 5 В |
Рнс. 22 |
№ п/ п |
Условное обозначение канала. тип блока преобразователей (БПП) |
Наименование л № разъема панели в I1JKC для подключения ЬКИВ№1, номера контактон GKMB №1 для подключения НКИВ №2 |
11омера контактов БКИВ№2 для подключения Fluke 725 |
Цель ПИ до ЭЧ И К (№ ШС. ТПП вх. разъема ШС. №№ п назначение контактов вх. разъема ШС, тип вых. разъема ШС, №№ п назначение контактов вых. разъема ШС -для подклю ченпяк панели А28 8 ШКС) |
Тип блока взрывозащиты, тип п № модуля взрывозащиты согласно схеме тл.соеди-не-ний БЛИЖ. 401201. 012.432 Э4 |
Нвнмоповвппо модуля, место установки в MIC-236. отображение канала н ПО Recorder |
Диапазон измерения МОДУЛЯ |
Схема НОЛ к люче н II я нзмс ри-нель-II оно оборудования |
/ |
2 |
3 |
4 |
5 |
6 |
7 |
К |
9 |
24 |
25 ТГ- 1 Б11-4 |
«ТП. ТГ»; №3; К37 « + Вых»; K3J «- Вых» |
КI «+Вых»; К2 «- Вых» |
ШС№3; XPI4; К9-«+Вых»; К10- «- Вых» ХР17 КЗ7 «+Вых»; К38 «- Вых» |
МЕ-900 С МЕ-905 JV4 (АЗЗ) |
MR I 14; слот № б; MR I 14 1-6-15 |
±0,(15 В |
Рис. 22 |
25 |
25 Т1 2 БП-4 |
лТП. ТГ»; № 3: К39 н+Вых»; К40 «- Вых» |
КI «+Вых»; К2 «- Вых» |
ШС № 3; XPI4; К1 1-«+Вых»; К12 «- Вых» ХР17 К39 «+Вых»; К40 «- Вых» |
МЕ-900 с МЕ-905 №4 (АЗЗ) |
MR I 14; слот № 6; MR 114 1-6-16 |
±0.05 В |
Рис, 22 |
Таблица 13
Наимтноваиис параметра ИК |
Размерность |
нп ди и к |
£ S ч с ей |
О Е х -ь § - Я Ji |
Эталонные значения напряжения постоянного т■ ока (ТЭДС термопары типаТП-А(ВР)) «U'J», мВ |
Номинальные значения температуры в КД’ ДИ «Тз», К (°C) |
1 |
J |
4 |
.г |
б |
7 |
S |
Напряжен не по- |
мВ |
0 |
28.66 |
8 |
0 |
273(0) |
стоянного тока, |
К |
273 |
2223 |
4,513 |
573(300) | |
соответ ствующее |
(“С) |
(0) |
(Ш50) |
9,606 |
873(600) | |
значениям ге.мпе- |
14,550 |
1173(900) | ||||
ратуры газообраз- |
Ид. 128 |
1273 (1000) | ||||
ных сред в диапа- |
19,150 |
147^(1200) | ||||
зоне преобразова- |
23,311 |
1773(1500) | ||||
ний ПП типа А-1 (ТНР) |
28,660 |
2223(1950) |
8.3.6Л5 Результаты поверки считать положительными, если погрет кость измерен ил напряжения постоянного тока, соответствующего значениям температуры r*^^*^<^oco6]^Lr)Hbix сред к диапазоне преобразований 11П типа A-l(T'BP). не превышает значений указанных в таблице 14.
Таблица М
№ КТ ди |
Ном им^лы 1 ые аначецря гемпе-разуры в КТ ДИ «Т з», К (°С) |
Эталонные 'зннче’-ння иапраження постоянного тока {ТЭДС гермопары типа ТП-А (ВР)} «Уз», мВ |
Пределы допускаемой основной абсолютной погрет н ости, К (°С) |
П редел ы .допускаемой основной прннедёнилн (к ВП=28,66 мВ) НОГрОШНОС! II, % |
f |
я |
7 |
3 |
■J |
I |
273(0) |
0 |
±12 |
±0,51 |
2 |
573 (300) |
4,513 |
±12 |
±0,70 |
3 |
873(600) |
9,606 |
±12 |
±0.70 |
4 |
1173 (900) |
14,550 |
±12 |
±0,70 |
5 |
1273(1000) |
16,128 |
±12 |
±0.65 |
6 |
1473(1200) |
19,150 |
±12 |
±0,6-1 |
7 |
1773(1500) |
23,3 11 |
±12 |
±0.55 |
8 |
2223 (1950) |
28,660 |
±12 |
±0.45 |
8.3.6. )6 В случае, если погрешность ИК выходит за пределы допусков, указанных в таблице 14. необходимо провести индивидуальную градуировку ИК по методике, изложенной в ип 8.3.1.17.. .8.3.120.
Примечание I- Инднвпдугыьную (канальную) грааун'ровку ИК проводить только а кол-*mU, или мВ—мЦ. ГХ по I ОСТ Р 8,5815-2001 дли ПП типа А-1 (ТВР) [7] мВ—”С (К) должна быть отключена...
It pH меч а ни с 2- Перед градуировкой необходимо провести балансировку И К по н.8,3.6.9
-
8.3.6.17 Повторить операции поверки пп 8 3.6.10...83 6 13 с использованием инливид)-щтыГой канальной ГХ, полученной после проведения операции по п. 8.3.6.16.
-
8.3.6.18 Рассчитать значение приведённой погрешности ИК но формуле 6а и если нрнве-лёниая ишрешность измерения напряжения постоянного тока выходит за пределы допусков, указанных в таблице 14, ИК бракуется п отправляется в ремонт. В случае если нриведёшшя погрешность измерения напряжения постоянного тока не выходит за указанные в таблице 14 пределы допусков, перейти к выполнению операций пи 8,3.6 19. 8.3.6,20.
-
8.3.6.19 Загрузить из БД1"Х ГХ, соответствующую погеряемому ИК (для ПП тина Л-1 (ГВР) по ГОСТ Р 8.585-2001 [7] (см. п.7.2.4)), при этом в окне «Настройка капала» в ноле «Канальная ГХ» появится наименование «Мульти ГХ». как показано на рисунке 23.
8.3 .6.20 Повторить операции поверки пп 8.3.6.10...8.3.6.14.
-
8.3.6.21 В случае, если после индивидуальной градуировки ИК и последующей поверке ИК .абсолютная погрешность измерения напряжения ностояндого тока (ТТДС ), соответствующего значениям температуры газос^бзразнех сред в диапазоне преобразований ПП <<ma А-) (ТВР), вылаженпая в единицах температуры превышает ± 12 К (°С) ИК бракуется и отправляется в рсмот
-
9.1 Результаты поверки заносятся в протокол поверки (Приложение А).
-
9.2 Результаты градуировки заносятся в протокол градуировки (Приложение Б).
Результаты неравномерности АЧХ заносятся в протокол определения неравномерности АЧХ (Приложение В).
-
9.3 Результаты поверки оформляются в соответствии с приказом Минпром торга России Хи 1815 от 02.07.2015 г.
При положительных результатах поверки выдается свидетельство о поверке.
При отрицательных результатах поверки система к применению не допускается и на неё выдается извещение о непригодности с указанием причин забракования
Знак поверки наносится на свидетельство о поверке.
Ссыьвчиын двклмниоы-
1. БЛИЖ. 401201.100.432 РЭ. Система измерения параметров технолеогического оборудования 373УК09. Руководство по эксплуатации.
-
2. РМГ-51-2002 Государственная система обеспечения единства измерений. Документы на методики поверки. Основные положения.
-
3. Приказ №’1815 от 2 июля 2015 г. Министерства промышленности и торговли Российской Федерации «Об утверждении порядка поверки средств измерений, требований к знаку поверки и содержанию свидетельства о поверке
-
4. Правила технической эксплуатации электроустановок потребителей (П ГЭЭП).
-
5. Правила по охране труда при эксплуатации электроустановок (ПОТЭУ).
-
6. БЛИЖ.409801.005-01 Программа управления комплексами MIC «Recorder». Руковод
ство пользователя.
-
7. ГОСТ Р 8.585-20^I «ГСП. Термопары. Номинальные статические характеристики преобразования».
-
8. БЛИЖ. 401201.100.432 Э6 Система измерения параметров технологического оборудования 373УК09. Схема электрическая принципиальная.
В.В. Супрунюк
Главный метролог ООО «КИА»
Приложение А (рекомеиОуелкк)
Форма протокола поверки
Протокол
поверки измерительного (ых) канала (ов) Системы
Дата:__. время__________:
Диапазон ионерки;
Количество циклов:__.
Количество порций: _
Размер поршни _
Обратный ход:
1 ^именование т’галоиа_____________________
Температура окружающей среды:___, влажность: измерено:
Версия ПО "Recorder"
ПО "Калибровка" версия:_______
Математическая оценка:___
Список контрольных точек.
Точка № |
1 |
2 |
п |
4 |
5 |
Значение | |||||
Точка № |
6 |
7 |
8 |
.... |
п |
Значение |
Каналы:
№ |
Канал |
Олнсание |
Част, дискр., Ги |
1 |
Канал Л'1* 1 | ||
2 |
Канал №2 |
Сводная таблица.
№ |
Эталон, ; |
Измерено модулем |
1 | ||
2 | ||
ф | ||
п |
S - оценка систематической составляющей погрешности. А - оценка случайной составляющей погрешности. П - опенка вариации. Dm - оценка погрешности (максимум).
Dr - относительная погрешность.
Канал Л»)
№ |
Эталон |
Измерено , |
S |
А |
Dm |
Dr % |
1 | ||||||
... | ||||||
IT |
Погрешность (максимальная) на всем диапазоне:____
Приведенная погрешность:______%.
IJo время проверки использовалась следующая калибровочная (аппаратная) функция: Таблица линейной интерполяции.
X | |||
fix) |
1 |
Интерполяция та границами: есть.
Wo время проверкн использовалась следующая градуировочная (канальная) функция:Таблица линейной интерполяции.
X | |||||
fix) |
Канал №п
№ |
Эталон |
Измерено |
S |
А |
Dm |
Dr % | |
1 | |||||||
i * ■ | |||||||
я |
1' lorpenmocTb (макси мщгьная) на всем диапазоне; Приведенная погрешность: %.
Во время проверки использовалась следующая калибровочная (аппаратная) функция: Таблица линейной интерполяции.
X |
1 | |||
fix) |
1 |
Интерполяция за границами: есть.
Во время проверки использовалась следующая градуировочная (канальная) функпия:Табл1ша линейной ннiерноллции.
X | |||||
Их) |
Сводная таблица цогртшпостей
De ■ приведенная hoi решность. Dr - относительная погрешность. N1 - оценка нелинейное ш
№ |
Канад |
De, % |
Dr.% |
N1, dB |
I | ||||
п | ||||
Максимум |
Двпусковый контроль
Допчстимос шачение
№ |
Канал |
SN |
Результат | |
1 | ||||
п |
I. [оверку пропел (а)__________________
Приложение Б
(рекомендуемое )
Форма протокола градуировки
Протокол
градуировки измерительного (ых) канала (ов) Системы
Дата;___ время:___
Диапазон градуировки :_
Количество циклов: _
Количество порций: _
Размер порции: _
Обратный ход: _
Наименование эталона:_________
Температура окружающей среды:____. влажность:___, измерено:___
Версия ПО "Recorder"_______
ПО "Калибровка" версия:__
Математическая оценка: ________
Список контрольных точек.
Точка № |
1 |
э |
3 |
п | |
Значение |
_____________________________1 |
Каналы:
Да |
Канал |
Описание |
Част, дискр., Гц |
1 |
Канал № 1 | ||
2 |
Канал №2 | ||
и |
Канал № п |
S - оценка систематической составляющей погрешности, А - оценка случайной составляющей погрешности. И - оценка вариации. Dm - оценка пог решности (максимум).
Dr - относительная погрешность.
Канал №1 { _}
№ |
Эталон °C |
Измерено |
Результат “С |
S °C |
А °С |
Dm °С |
Dr % |
1 | |||||||
и |
По) реннюсть (максимальная) на всем диапазоне:____
Приведенная погрешность: ____%
Во время градуировки использовалась следующая калибровочная (аппаратная) фуик-ция:Таблица линейной интерполяции.
X | ||||
Ях) |
Интерполяция за границами: есть.
Результирующая градуировочная (канальная) функция: Таблица линейной интерполяции.
62