Методика поверки «ГСИ. Вагоны-цистерны модели 15-1487-51,9 ПАО "Нижнекамскнефтехим"» (МП 0515-7-2016)
ФЕДЕРАЛЬНОЕ АГЕНТСТВО ПО ТЕХНИЧЕСКОМУ РЕГУЛИРОВАНИЮ И МЕТРОЛОГИИ
Федеральное государственное унитарное предприятие «Всероссийский научно-исследовательский институт расходометрии»
Государственный научный метрологический центр
ФГУП «ВНИИР»

Государственная система обеспечения единства измерений
ВАГОНЫ-ЦИСТЕРНЫ МОДЕЛИ 15-1487-51,9
ПАО «НИЖНЕКАМСКНЕФТЕХИМ»
Методика поверки объемным методом
МП 0515-7-2016
Начальник отдела НИО-7

А.В. Кондаков а: (843) 272-54-55
Казань 2016 г.
Настоящая методика поверки распространяется на вагоны-цистерны (далее -цистерна) ПАО «Нижнекамскнефтехим» номинальной вместимостью от 25 до 160 м3, предназначенные для проведения государственных учетных и торговых операций с нефтью и нефтепродуктами, взаимных расчетов между поставщиком и потребителем.
Настоящий документ устанавливает методику первичной и периодической поверки.
Настоящая методика разработана с учетом требований ПМГ 65-2003.
Интервал между поверками - 5 лет.
-
1 ОПЕРАЦИИ ПОВЕРКИ
-
1.1 Поверку цистерны проводят объемным динамическим методом.
-
1.2 При объемном методе поверки вместимость цистерны определяют непосредственно, измеряя уровень поступившей в цистерну поверочной жидкости, ее температуру и объем, соответствующие измеренному уровню жидкости.
-
1.3 При проведении поверки цистерны должны быть выполнены операции, указанные в таблице 1.
-
Таблица!
Наименование операции |
Номер пункта документа |
Проведение операции при | |
первичной поверке |
периодической поверке | ||
1 |
2 |
3 |
4 |
Внешний осмотр |
6.1 |
Да |
Да |
Проверка герметичности КГР «Зонд» |
6.2 |
Да |
Нет |
Измерение базовой высоты цистерны |
6.3 |
Да |
Да |
Измерение высоты колпака (горловины) цистерны |
6.4 |
Да |
Нет |
Определение предельного уровня наполнения цистерны |
6.5 |
Да |
Нет |
Определение вместимости цистерны |
6.6 |
Да |
Нет |
-
2 СРЕДСТВА ПОВЕРКИ
-
2.1 При поверке цистерн применяют следующие средства поверки:
-
2.1.1 Уровнемер типа «Струна», входящий в состав КГР «Зонд», пределы допускаемой абсолютной погрешности измерений уровня ±1 мм, по [1].
-
2.1.2 Комплекс градуировки резервуаров «Зонд» (далее - КГР «Зонд»), пределы допускаемой относительной погрешности измерений объёма выдаваемой жидкости ±0,15 %, по [2].
-
2.1.3 Рулетка измерительная с грузом 2-го класса точности, верхний предел измерений 30 м, по ГОСТ 7502-98.
-
-
2.2 Вспомогательное оборудование:
-
-
- штангенциркуль, диапазоны измерений 0 - 250, 0 - 400, по ГОСТ 166-89.
-
- линейка измерительная металлическая, диапазон измерений 0 - 500 мм, по ГОСТ 427-75.
-
- уровень брусковый по ГОСТ 9392-89.
-
- микрокалькулятор;
-
- газоанализатор по [3].
-
2.3 Основные средства поверки цистерны должны быть поверены в установленном порядке.
-
2.4 Допускается применение других, вновь разработанных или находящихся в эксплуатации средств поверки, удовлетворяющих по точности и пределам измерений требованиям настоящей методики.
-
3 ТРЕБОВАНИЯ К КВАЛИФИКАЦИИ ПОВЕРИТЕЛЕЙ И БЕЗОПАСНОСТИ
-
3.1 Поверку цистерны проводят физические лица, окончившие курсы повышения квалификации и аттестованные в качестве поверителей в установленном порядке.
-
3.2 К поверке цистерны допускают лиц, изучивших технические документы на цистерну и её конструкцию, средства поверки цистерны и прошедшие обучение по 5.1 и инструктаж по безопасности труда в соответствии с ГОСТ 12.2.004-75.
-
3.3 Лица, проводящие поверку цистерны, надевают спецодежду по ГОСТ 12.4.280-2014 и спецобувь по ГОСТ 12.4.137-2001.
-
3.4 Перед началом поверки цистерны следует проверить исправность:
-
-
- наружных лестниц с поручнями и подножками;
-
- помоста с ограждением;
-
- приспособления для подсоединения заземления и четкость знака заземления.
-
3.5 Давление внутри цистерны должно быть равно атмосферному.
-
3.6 Содержание вредных паров и газов в воздухе рабочей зоны не должно превышать санитарных норм, установленных ГОСТ 12.1.005-88.
-
3.7 Для освещения в темное время суток следует применять светильники во взрывозащищенном исполнении.
-
4 УСЛОВИЯ ПОВЕРКИ И ПОДГОТОВКА К НЕЙ
-
4.1 Предел допускаемой погрешности измерений параметров поверочной жидкости не должен превышать значений, указанных в таблице 2.
-
Таблица 2
Измеряемый параметр |
Предел допускаемой погрешности измерений |
Объем дозы жидкости при градуировке, % |
0,22 |
Уровень жидкости, мм |
1,50 |
Температура жидкости, °C |
0,20 |
Температура воздуха, °C |
1,00 |
Избыточное давление жидкости, % |
0,40 |
-
4.2 При соблюдении указанных в таблице 2 пределов допускаемой погрешности измерений погрешность определения вместимости цистерны должна быть ±0,30 %.
-
4.3 Значение погрешности определения вместимости цистерны приводят на титульном листе градуировочной таблицы.
-
4.4 Цистерну устанавливают на прямом участке железнодорожного пути, значение степени наклона которого не более 0,01.
-
4.5 Температура окружающего воздуха и поверочной жидкости (20±15) °C.
-
4.6 При поверке цистерн поверочная жидкости должна соответствовать следующим требованиям:
-
- вязкость поверочной жидкости - в пределах поверенного диапазона измерений КГР «Зонд»;
-
- расход поверочной жидкости - в пределах поверенного диапазона измерений КГР «Зонд».
-
4.7 Избыточное давление за КГР «Зонд», длины прямолинейных участков перед и за счетчиком жидкости должны соответствовать требованиям технических документов на КГР «Зонд».
-
4.8 Исключается возможность попадания воздуха в измерительную систему, собранную для поверки цистерны, после наполнения её поверочной жидкостью.
-
4.9 Вместимость цистерны при её поверке определяют непрерывно (без перерывов, приводящих к изменению объема и уровня жидкости в цистерне) начиная с уровня, равного нулю, до предельного уровня определения вместимости.
-
4.10 Скорость изменения уровня жидкости в цистерне в процессе её поверки не должна превышать 0,3 мм/с.
-
4.11 Базовую высоту цистерны и максимальный уровень поверочной жидкости в цистерне измеряют измерительной рулеткой с грузом в двух противоположных точках люка горловины или колпака, расположенных на плоскости, проходящей через верхнюю образующую и продольную ось цистерны. За действительные значения базовой высоты и максимального уровня принимают среднеарифметические значения результатов двух измерений.
-
4.12 Температура поверочной жидкости и окружающего воздуха регистрируется автоматически с помощью уровнемера «Струна».
-
5 ПОДГОТОВКА К ПОВЕРКЕ
Перед проведением поверки должны быть выполнены следующие подготовительные работы:
-
5.1 Устанавливают КГР «Зонд» на горизонтальную площадку.
-
5.2 Убеждаются в отсутствии внешних повреждений, повреждений на соединительных кабелях, проводах и разъемах на КГР «Зонд».
-
5.3 Заземляют шасси комплекса и подключают силовой кабель КГР «Зонд» к внешнему источнику тока.
-
5.4 Включают общий автоматический выключатель.
-
5.5 Переключают «Питание сети» в операторской в положение «от станции».
-
5.6 Убеждаются в правильном подключении внешнего источника питания, нажав кнопку «Электродвигатель пуск». Стрелка прибора «Обороты насоса» должна подняться по часовой стрелке, после чего выключают электродвигатель нажатием кнопки «электродвигатель стоп».
-
5.7 Состыковывают и подсоединяют шланги к КГР «Зонд» (Рисунки A.l, А.2, А.З):
-
- шланг Ду-70-всасывающий. Одним концом шланг, или цепочку последовательно соединенных шлангов, через переходник, присоединить к штуцеру № 1. Другой конец шланга опустить в цистерну с водой. Шланг не должен упираться в дно цистерны для исключения присасывания;
-
- шланг Ду-50-напорно-всасывающий. Одним концом шланг, через переходник Ду-50, присоединить к штуцеру № 2- «Выдача без измерения». Другой конец шланга опустить в ту же цистерну, что и шланг ДУ-70;
-
- шланг Ду-50-напорно-всасывающий. Одним концом шланг, через переходник Ду-50, присоединяется к штуцеру № 3- «Выдача с измерением». К другому концу шланга состыковать заправочный пистолет (далее - пистолет);
-
- закрепить шланги за горловину резервуара;
-
- вставить и затянуть пистолет в горловину цистерны;
-
- при стыковке шлангов и пистолета обращать внимание на исправное состояние прокладок.
-
5.8 Переводят переключатель «Питание сети» в положение «От станции».
-
5.9 Включают компрессор, подают воздух в пневмосистему. Прибор «Давление в системе» должен показать значение 7,5-8,0 кгс/см2.
-
5.10 Включают элеткродвигатель нажатием кнопки «Электродвигатель пуск».
-
5.11 Закачивают воду в систему в соответствии с руководством по эксплуатации на КГР «Зонд».
-
5.12 Устанавливают уровнемер на горловине или колпаке цистерны в соответствии с руководством по эксплуатации на уровнемер «Струна» [4].
-
5.13 Включают питание уровнемера
-
5.14 Инициализируют персональный компьютер КГР «Зонд» и диагностируют в соответствии с руководством по эксплуатации КГР «Зонд» [5].
-
6 ПРОВЕДЕНИЕ ПОВЕРКИ
-
6.1 Внешний осмотр
-
6.1.1 Проверяют состояние наружной поверхности стенки котла и горловины (колпака) [отсутствие вмятин, выпучин и загрязнений котла и горловины (колпака)].
-
6.1.2 Проверяют состояние внутренней поверхности цистерны (отсутствие остатков жидкости, посторонних предметов).
-
-
Цистерну полностью опорожняют и очищают от остатков хранившейся жидкости.
-
6.2 Проверка герметичности КГР «ЗОНД»
-
6.2.1 КГР «Зонд» наполняют поверочной жидкостью, удаляют из нее воздух и испытывают на герметичность под рабочим давлением в соответствии с руководством по эксплуатации на КГР «Зонд» [5].
-
6.2.2 КГР «Зонд» считают герметичным, если по истечении 15 мин после наполнения его поверочной жидкостью и создания рабочего давления при визуальном осмотре не обнаруживают в местах соединений, уплотнений и на поверхности труб и арматуры, а также в конце шланга, предназначенного для подачи жидкости, наличия течи (каплепадений) и влаги.
-
6.2.3 При обнаружении течи (каплепадений) и влаги в КГР «Зонд» или цистерне поверку цистерны прекращают и после устранения не герметичности продолжают или повторяют.
-
-
6.3 Измерение базовой высоты цистерны
-
6.3.1 Базовую высоту цистерны Нб определяют измерительной рулеткой с грузом не менее двух раз в каждой точке измерений. Расхождение между результатами двух измерений в одной точке - не более ±1 мм. Значение базовой высоты наносят на табличку, прикрепленную к боковой балке рамы цистерны.
-
6.3.2 Базовую высоту цистерны измеряют ежегодно с оформлением акта об измерениях базовой высоты (Приложение Б). При ее изменении более чем на 0,1 % устанавливают причину (отложение грязи, в том числе твердых частиц, и др.) и при невозможности устранения причин проводится первичная поверка цистерны.
-
6.3.3 Базовую высоту цистерны измеряют при наличии в ней жидкости до уровня, соответствующего не менее 95 % номинальной вместимости.
-
6.3.4 Результаты измерений Нб вносят в программное обеспечение КГР «Зонд» при формировании градуировочной таблицы.
-
-
6.4 Измерение высоты колпака (горловины) цистерны
-
6.4.1 Устанавливают металлическую линейку на верхнем срезе люка горловины и с помощью штангенциркуля или измерительной рулетки с грузом определяют расстояние по вертикали между линейкой и нижней точкой горловины f, мм.
-
6.4.2 Измерение проводят не менее двух раз. Расхождение между результатами двух измерений - не более ±1 мм.
-
6.4.3 Показания штангенциркуля или измерительной рулетки отсчитывают с погрешностью до 1 мм.
-
-
6.5 Определение предельного уровня наполнения цистерны
Предельный уровень наполнения цистерны Нпр, мм, вычисляют по формуле где Нб - базовая высота цистерны, измеренная по 6.3, мм;

100,
f - высота колпака (горловины) цистерны, измеренная по 6.4, мм.
-
6.6 Определение вместимости цистерны
-
6.6.1 Определение вместимости цистерны проводят в соответствии с руководством по эксплуатации на КГР «Зонд».
-
6.6.2 Шланг Ду-50 «Выдача с измерением» с пистолетом должен быть опущен в градуируемую цистерну, исключая возможность прямого попадания струи жидкости на поплавок уровнемера.
-
6.6.3 Инициализируют блок связи и персональный компьютер, запускают программное обеспечение КГР «Зонд» и вводят данные цистерны в соответствии с руководством по эксплуатации КГР «Зонд».
-
6.6.4 Вносят в программное обеспечение значение предельного уровня наполнения цистерны определенное по 6.5
-
6.6.5 Устанавливают в программном обеспечении уровень привязки уровнемера равный 200 мм.
-
6.6.6 Нажатием кнопки «Пуск» в панели управления открыть клапан на панели управления. Факт выдачи команды подтверждается загоранием индикатора «клапан» на панели блока сопряжения.
-
6.6.7 Регулированием дросселя подачи рабочей жидкости (Рисунок А.4) установить, по индикатору расходомера на панели управления, расход равный одному из значений ряда 100,150,200,250 л/мин.
-
6.6.8 Первые 50 см высоты цистерны рекомендуется наполнять при расходе 100 л/мин.
-
6.6.9 При достижении уровня текущего значения привязки уровнемера происходит автоматическая остановка наполнения, в программном обеспечении открывается окно «Привязка уровнемера».
-
6.6.10 Измерительной рулеткой с грузом провести измерение уровня наполнения резервуара.
-
6.6.11 Если измеренное с помощью рулетки с грузом значение уровня не превышает показаний уровнемера более чем на ± 3 мм за фактическое значение уровня принимают показания уровнемера и вводят его показания в окно «Привязка уровнемера», иначе в окно «Привязка уровнемера» вводят значение уровня измеренное с помощью рулетки с грузом.
-
6.6.12 Продолжить наполнение цистерны нажав кнопку «Пуск» в программном обеспечении.
-
6.6.13 При достижении текущего уровня наполнения цистерны значения равного предельному, наполнение цистерны на панели управления достигнет 100%. Режим наполнения автоматически прерывается. Выдается команда на выключение клапана. На панели управления клапан принимает закрытое состояние. Гаснет индикатор «клапан» на панели блока сопряжения. Счет поступления рабочей жидкости продолжается в течение 30 секунд. Открывается окно с предложением завершения режима.
-
6.6.14 Если уровень наполнения цистерны окажется недостаточным, в открывшемся окне отказаться от завершения режима и в новом открывшемся окне «Коррекция предельного уровня» задать новое значение предельного уровня наполнения и продолжить режим заполнения.
-
6.6.15 При завершении режима наполнения открыть окно «Параметры градуировки» и ввести данные «после измерений». Закрыть окно «Параметры градуировки».
-
-
7 ОБРАБОТКА РЕЗУЛЬТАТОВ ИЗМЕРЕНИЙ
-
7.1 Обработка результатов при первичной поверке
-
7.1.1 В Программном обеспечении КГР «Зонд» открыть окно «Проведенные градуировки» и нажать кнопку «Формирование отчетных материалов». После анализа данных выводится окно с графическим представлением результатов.
-
7.1.2 В окне с графиком результатов нажать кнопку «Продолжить» для окончательного расчета градуировочной таблицы и формирования отчетных материалов.
-
-
7.1.3. Нажать кнопку «Просмотр результатов» для просмотра протокола измерений и градуировочной таблицы.
-
7.1.4 Для печати градуировочной таблицы к компьютеру, на котором установлено программное обеспечение, подключается принтер и распечатываются градуировочная таблица с протоколами.
-
7.1.5 Значения по сантиметровой вместимости цистерны, указанные в градуировочной таблице, соответствуют температуре 20 °C.
-
7.2 Обработка результатов при периодический поверке
-
7.2.1 При периодической поверке проводятся измерения базовой высоты цистерны по 6.3.
-
7.2.2 При выполнении условия п.6.3.2, сформированная при первичной поверке градуировочная таблица с протоколами продлевается до следующей поверки.
-
-
8 ОФОРМЛЕНИЕ РЕЗУЛЬТАТОВ ПОВЕРКИ
-
8.1 Оформление результатов первичной поверки
-
8.1.1 Положительные результаты первичной поверки цистерны оформляют свидетельством о поверке в соответствии с [6].
-
-
На табличку, прикрепленную к одной из боковых балок рамы цистерны (рядом с маркировочной табличкой), наносят:
-
- базовую высоту;
-
- номер свидетельства о поверке, за которым через вертикальную или горизонтальную черту указывают две последние цифры года проведения поверки;
-
- сокращенное наименование организации, выдавшей свидетельство о поверке.
-
8.1.2 К свидетельству о поверке прилагают:
а) градуировочную таблицу с протоколом поверки;
б) эскиз цистерны (Приложение В);
г) акт об измерениях базовой высоты (прилагают ежегодно по результатам измерений базовой высоты).
-
8.1.3 Форма акта об измерениях базовой высоты цистерны приведена в приложении Б, где (Яб)ганя, (Яб)^йп - значения базовой высоты при контрольной и предыдущей поверках соответственно.
Протокол поверки, титульный лист и последнюю страницу градуировочной таблицы подписывают поверители. Подписи поверителей заверяют знаком поверки, печати (штампа).
-
8.1.4 На каждом листе документов должен быть проставлен номер листа по порядку.
-
8.1.5 Градуировочные таблицы на цистерны утверждает руководитель организации национальной (государственной) метрологической службы или руководитель аккредитованной на право поверки метрологической службы юридического лица.
8.2 Оформление результатов периодической поверки
-
8.2.1 Положительные результаты периодической поверки цистерны оформляют свидетельством о поверке в соответствии с [6].
На табличку, прикрепленную к одной из боковых балок рамы цистерны (рядом с маркировочной табличкой), наносят:
-
- номер свидетельства о поверке, за которым через вертикальную или горизонтальную черту указывают две последние цифры года проведения поверки;
-
- сокращенное наименование организации, выдавшей свидетельство о поверке.
-
8.2.2 К свидетельству о поверке прилагают:
а) продленную до следующей даты поверки градуировочную таблицу с протоколом поверки, сформированную и утвержденную при первичной поверке;
б) эскиз цистерны (Приложение В);
г) акт об измерениях базовой высоты по 8.1.3 (прилагают ежегодно по результатам измерений базовой высоты).
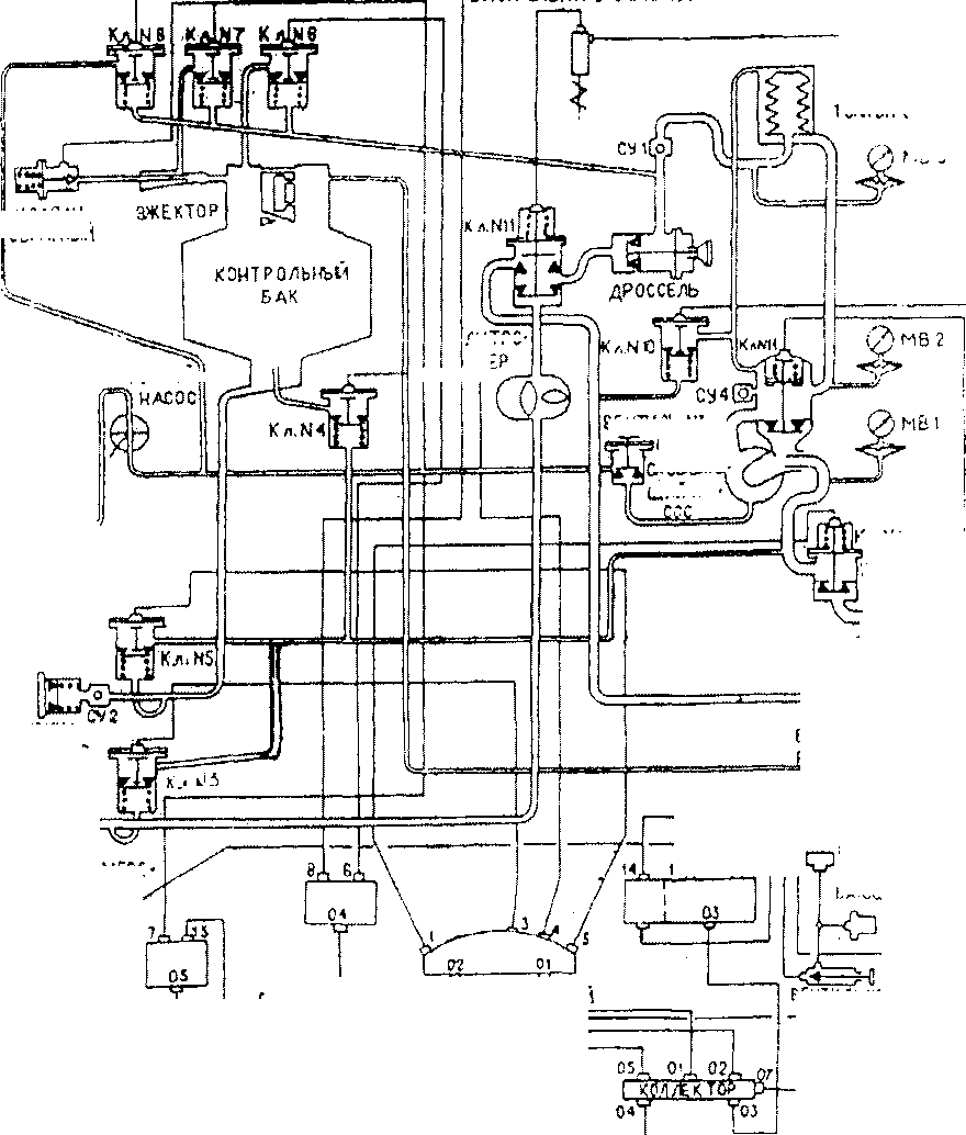
ПРИЛОЖЕНИЕ А
(СПРАВОЧНОЕ)
СХЕМЫ И ИЗОБРАЖЕНИЯ КГР «ЗОНД»
БЛОК ЕИЕКТРОМАГНИТА
М0 3
ФИЛЬТР гонкой очистки
РУЧНОЙ:
КЛАЛ АН
ОБРАТНЫЙ
Г0РЛ06ИНА КОНТРОЛЬНОГО БАКА-

литро-
ШТУЦЕРЫ!
ПРИЕ^Й
ФИЛЬТР
грубой Очистк и | ....................................-............-{Д i ’ ШТУЦЕР N2 М j ВЫДАЧА БЕЗ ИЗМ£-| PEHW hi I
ШТУЦЕР N4 Ч! j ДРЕНАЖ КОНТРОЛЬНОГО БАКА,
ВЕНТИЛЬ Ш ( САМОВ-
САСЫВАМ-
ШИИ НА •
ВЕнтильн?
1Р|£
фИЛЬТР
воздушный
—
ШГУЦЕ? ОТБОРА воздуха Р-8 кг с/см’
МУФТА сцеп ленив
-Р----у----
БЛОК УПРАВЛЕНИЯ ПНЕ8МОСИСТ,ЕМОЙ
Qfc=
ШТУЦЕР N3 ЗЫДАЧА С ИЗМЕРЕНИЕМ
и------------—
(_ компресс

юд 1б^гЯ~
ПНЕВМОВКЛОЧА-те ль самойсасы-ЙАЮШСГО НАСОСА
!
Рисунок А.1 - принципиальная гидропневматическая схема КГР «Зонд».
Вагоны-цистерны модели 15-1487-51,9 ПАО «Нижнекамскнефтехим». Методика поверки объемным методом
Клапан № 10
Фильтр тонкой очистки
Бак насоса


(
|/(внутри имеется клапан № 14)
СУ-4
(смотровое устройство)
МВ-2
Самовсасывающий насос НПК-С
Клапан № 1
Штуцер № 1 ПРИЕМНЫЙ ДУ-75
(Всас)
Водяной фильтр
„у-' -
Штуцер № 2 ДУ-50 ВЫДАЧА БЕЗ ИЗМЕРЕНИЯ
\________Штуцер №4_____
Дренаж контрольного бака
Рисунок А.2 - КГР «Зонд» - вид справа.
Клапан № 8
Воздушный фильтр
Клапан № 7
Ручной насос
Вентиль № 1
Компрессор

Эжектор
Клапан № 6
Клапан № 11
Дроссель
Контрольный бак
Литромер
Клапан № 3
Штуцер № 3 Выдача с измерением
Клапан № 4
Клапан № 5
Горловина контрольного бака Пистолет
Рисунок А.З - КГР «Зонд» - вид слева.
Блок контроля
СИ «Струна»
ПК

Датчик заземлени
Блок управления пневмоситемой
Дроссель
Панель управления ым устройство! СУ-6
Рисунок А.4 - операторская КГР «Зонд».

Рисунок А.5 - шкаф управления КГР «Зонд».
ПРИЛОЖЕНИЕ Б
(РЕКОМЕНДУЕМОЕ)
ФОРМА АКТА ОБ ИЗМЕРЕНИЯХ БАЗОВОЙ ВЫСОТЫ ВАГОНА - ЦИСТЕРНЫ СОГЛАСОВАНО УТВЕРЖДАЮ
Руководитель органа Государственной Руководитель предприятия-владельца метрологической службы или цистерны (директор, главный инженер) аккредитованной на право поверки метрологической службы юридического лица
АКТ
об измерениях базовой высоты цистерны
«_______»_______г.
Составлен о том, что комиссия, назначенная приказом_____________________________,
предприятие-владелец цистерны
в составе: председателя________________и членов______________________________
инициалы и фамилия инициалы и фамилии
провела в соответствии с МП_____контрольные измерения базовой высоты цистерны
~ тип и номинальная вместимость
№____при температуре окружающего воздуха, °C______.
Результаты измерений представлены в таблице. Таблица
Среднее значение из результатов двух измерений (^б)кон.п, ММ |
Базовая высота цистерны |
Уровень наполнения цистерны, мм | |
Предыдущее значение (^б)пред.гв ММ |
б6 = % (■^б)лр«дп | ||
Вывод: требуется (не требуется) внеочередная поверка цистерны.
Председатель комиссии
ПОДПИСЬ |
инициалы, фамилия Члены: |
подпись |
инициалы, фамилия |
подпись |
инициалы, фамилия |
подпись |
инициалы, фамилия |
ПРИЛОЖЕНИЕ В
(РЕКОМЕНДУЕМОЕ)
ЭСКИЗ ЦИСТЕРНЫ


БИБЛИОГРАФИЯ
-
[1] Госреестр № 28116-04
-
[2] Госреестр № 17906-08
-
[3] ТУ ДКТЦ 413441.102
-
[4] Руководство по эксплуатации ШЮЕ.421451.001РЭ
-
[5] Руководство по эксплуатации
-
[6] Приказ № 1815 от 02.07.2015
Системы измерительные «Струна». ЗАО «НТФ Новинтех», г. Королев.
Комплексы градуировки резервуаров «Зонд». ООО НПП «Нефте-Стандарт», г. Екатеринбург.
Анализатор-течеискатель АНТ-2М
Система измерительная «Струна».
Комплекс градуировки резервуаров «Зонд».
Об утверждении Порядка проведения поверки средств измерений, требования к знаку поверки и содержанию свидетельства о поверке.
ФГУП «ВНИИР»
Страница 15 из 15