Методика поверки «Вакуумметр электроразрядный магнитный блокировочный ВМБ-1/8-001» (3.475.008 Д11)

ВАКУУММЕТР ЭЛЕКТРОРАЗРЯДНЫЙ
МАГНИТНЫЙ БЛОКИРОВОЧНЫЙ ВМБ-1,8-001
Методы и средства поверки
-
3. 475, 008 Д11
1. МЕТРОЛОГИЧЕСКИЕ ХАРАКТЕРИСТИКИ ВАКУУММЕТРА
Вакуумметр состоит нз измерительного блика. блока выносного и пре-r>6jia тпагелл ftuuoiicTpu'jctKon» IIMM iu. Метрологи'Kckim! xapaincpacni-kii пршсдепы и табл. 1
Таблица 1
11*ме»маиа« пли o?oj*4^ctinc <1УНКИНМ1АЛ1.*Ы чиста
Н.кмемоыаш « обэ лиauras* «гтрютио*:
г.оЛ 1>т»1ыт*рмеглгж
ttopvipoouii*
IIO*J Х«*^*1НН* w*rpW»«Kcr иоЛ хжряктч-pMCYiMB
Обеим* «сипе »»р«<а ТЛ1ИО тахиим«сж«х» лихумгагга. ycnau .111МЮЩГГП НОРМЫ гухмме мордой!, чески» жлрактерме-тнкы

Клок измеритель* Погрешнссгь «рений вакуум »ievpQ образования вход-
минус 10 3.475.008 ТУ
... +20
Вакуумметр :>лг1гтрс>разрмд-«ыП магнитный блокировочный
ното тока я диапазоне от 1-10-и до 1.8.10-» АЛ Основная относи
тельная погрешность камереимя допленяя по аналоговому выходу.
а) диапазон от 110-2 до 1-10-’ Па
б» диапазон от
1-10 » до 110-’ Па
Основная относи.
3.476.000 ТУ минус 50
... +100
минус 40
... 480
8.3.2
тельная погрешность намерения давления «о устройству пнднхацип. % а) диапазон от 1 -10 -» до I 10 -Па
б) диапазон от 140-* дп Ы0-> Па
А 3.475.008 ТУ минус 60
... +120
минус 50
... +100
6.3,2
П р и м с ч а >мг с. Метрологмчссмне харшглфиеппш преобразователя
ПММ-46. методы и средства его пстеркн см. 3.472.008 ТО. раздел И.
2. СРЕДСТВА ПОВЕРКИ
2.1. При прсшлсяим шторки дплшпы применяться образцовые и пспо-мпгатедьные средства, перечисленные в табл. 2
Таблица 2
)U»M<Miin.iitae мда |
11внь.<иииаинг II обл- |
1<С1И4Я{ЮО(>11 лмачеим мстрмогачес. |
Hutrep ■уик-т« |»ai-дг-са |
Пышечв- |
обомюсяли eprsrwu |
>1«'IVNIIt MCtpU.HlI им- |
МиЛ XNpfBtrptK |
• Про- |
я» |
лсиярка |
КОП лирлггг прк IИкЙ |
ТИКИ |
•сиг-UUP ■плгр^ |
err 7-10-’ до 6.3.2
1-Ю-1
Вакуумметр моим акционный образцовый ВИО-1 3.175.003 ТУ
Тсчемскатсль ити-ю ЕХ 2532.015 ТУ
Вольтметр универсальный цифровой 37-16
Ji22.7l0.0O2 ТУ Вольтметр 3515/3 ТУ25-О4 1370 70
Лабораторный источник питании ЛИПСЛА-ЗО Е3.233 013 ТУ Лабораторный авто-ЖИГ’”1’ ТУЮ 517.216 69 .Миллпйилымнк ро-лмлермстр М 1200 ТУ25 04 505-77
Резистор
CI - 4—0.5-100 кОм±2% — А ОЖО.467.084 ТУ
Диапазон измеряемых давлений. Па Погрешность вое произведения единицы давления. %
а) в диапазоне
от I IO-* до 1-I0-’ Па
б) а диапазоне
07 7 10-э до ыо-7 Па
Минимальный регистрируемый поток гелия (л ы>:м. рт. ст./с) Напрмигсннс. U
±10
±30
Напряжение. U
Напряжение, U
Напряжение. U
Ток I
но-4 класс 0.2 |
6.32 6.3.1 |
PV2. PV3 |
класс 0.5 |
6.3.1 |
PV1 |
0 ... 30 В |
6.3.1 |
Сопротммлсние. R
0 ... 220 В |
6.3 1 |
Т1 |
0 ... 7.5 мА |
6.3.1 |
Класс точности 0.5 PAI |
— |
0.3.1 |
R1 |
Продолжение табл. 2
Н.И'МС-ламмкм плп |
Н.1'1мги«ил1!пе и оО> |
Нирмпрэмл* WOO 411й*МП1Ш |
Номер вукж- TJ рм-Яши •Про- |
ППММГЛЛ- |
c»>»v)U’tfse среде» м |
JIliPlrUM MinpOAlH II4UC* |
млтрплопгкс- |
Ilf Де. |
НПО |
йбмркн |
r/а хпрпктерптка |
кой %арлкт«риг-тики |
НПО пишр ж>» |
Резистор CI -1—0.3—1 МОм |
Сопротивление. R |
6.3.1 |
R2 | |
1:24 - Л ОЖО. 467.06 1 ТУ Резистор КВМ — 15М0м it 2% |
Сопротивление. R |
6.3.1 |
R3 | |
ОЖО.467.080 ТУ Резистор КВМ — 100МОм Л 2% |
Сопротивление. R |
— |
6.3.1. |
R4 |
ОКСО.467.080 ТУ | ||||
Резистор КВМ 1ГОм±2Ц |
Сопротивление. R |
6.3.1 |
R5 | |
ОЖО. 467.080 ТУ Резистор КВМ — ЮГОмлЗЪ ОН(0.407 080 ГУ |
Сопротивление, R |
6.3.1 |
R6 | |
Переключатель ИП1Н — К УЕО.360.002 ТУ |
6.3.1 |
S1 | ||
Установка сверхны- |
Минимальное пре |
110-> |
«3.2 | |
соко&аиуумкой откачки 04 255 000.00 |
дельное давление. Па |
Примечание. Допускается применить другое оборудование п конт-родьноизмертпельную аппаратуру, параметры которых ио хуже указанных в табл. 2.
-
3. УСЛОВИЯ ПОВЕРКИ
3.1 При проведеинн пот-рки должны соблюдаться условия, перечисленные в табл. 3.
Таблица 3
[1иимсж1»1мнг и обоммемие ыишюиса ЫДЧЧИИМ
Температура окружающей среды, °C
ВормирипапноЕ
лмачсмис алл-4М1.
Ш*П выпиши
201:5
Номер и/ааю put Afjj «Приггдлнно
поярки»


6.3.1. 63.2
Примечании

Относительная влажность воздуха при температуре <204 5ГС. %
Атмосферное даплснпс. кПа Напряжение питающей cent, R
Частота питающей cent. Гц Содержание гармоник, <к
63* 1Г. |
«,:и- П.3.2 |
100* 4 |
> |
220 t 4.4 |
> |
50x1 |
» |
до 3 |
» |
-
4. ТРЕБОВАНИЯ БЕЗОПАСНОСТИ
-
4.L Перед началом поиеркн:
-
1) убедиться, что кнопка СЕТЬ находится в отжатом состоянии: •
-
2) проверить пнешнни осмотром целостность изоляции электропроводов и соединительных кабелей, наличие н исправность заземления.
-
4.2. При ьсех неисправностях вакуумметра (блока измерительного, блока выносного и преобразователи) отключить питание сети и только после этого лрвишиап’ меры к устранению мгис«р«ьиостей. Ремонтные работы проводить только при обесточенном блоке.
4 3. Запрещается при включенном вакуумметре снимать заземление. защитные кожуха, а также производить присоединения и огсосдиие ннл рэ:п»смов
4.4 Но иремп подготовки и проведения поверки соблюдать требования «Прайм л техники безопасности и производственной санитарии». раздел ♦ К».
-
5. ПОДГОТОВКА К ПОВЕРКЕ
-
5.1. Подготовить к работе поверяемый вакуумметр. образцовый вакум-метр и вспомогательную аппаратуру в соответствии с их инспекциями эксплуатации.
-
5.2. Проверить:
-
-
1) состояние и комплектность эксплуатационных документов:
-
2) правильность ведения разделок формуляра, в которых приводятся сведения о всех видах ремонта н замене ссстаппых частей;
3> соответствие условий требоштям раздела 3 настоящей инструкции.
-
4) соответствие электромонтажа электрическим схемам и требованиям OCT 11 010.004 79;
-
5) схему испытательного стоила, позволяющего получать и плавно рггу-лнрояать давление воздуха или азота в диапазоне от 1.0 10-* до 1.0-10-’ Па.
Требуемое значение давления следует устанавливать при непрерывкой отпач г насосами градуировочной камеры, в которой производится и:»мс* рения.
-
6. ПРОВЕДЕНИЕ ПОВЕРКИ
6.1 Внешний «смотр.
0.1.1. При npowwmim внешнего осмотра лашно быть уеншошшно аютютсганс поверяемого вакуумметра следующим требованиям:
I) нимоле ктпость вакуумметра согласно табл 4:
2| отсутствие механпчееннх ло0режденн1| влияющих in pacovy вакуум негра;
-
3) налично маркировки вакуумметра тоеарпып знак п|д.’дпрнтии-н.ичлпынелл. сокращенное обозначение. гедедсмсй номер и год выпуска;
-
4) правильность обозначений на панелях;
б) отсутствие дефектов покрытий элементов.
62. (Лфобоппице.
0.3 I. При опробовании поверяемого вакуумметра должна быть проверена:
-
1) работосиоссбмость поверяемого вакуумметра при подаче на вход сигнала;
-
2) действие органов управлении.
-
6.3. Определение метрологических характеристик.
-
6.3.1. Ояределеяме основной относятся» ной погрешности прсоб|лазова« ння входного тока.
Основная относительная нот реки гость преобразования входного тока определяется но формуле
о 7 А. - Аде,. 100%
А табл.
где Л 1A<5J значение входного гона, указанное к табл. 5.
At — и ходкой ток. преобразованный измерительным блоком поверяемого вакуумметре.

3.479.009
3 554 001
3.173.008
Таблица 4
1853.005
I 853.023-О.!
■1 «63.038
4.858.011
•1.856.01 й
Ihti-vuiiuaMiif |
Кем • WIm |
lf»Gc|*in«M? рдямзри | ив. мг «Нине |
Масса, кг. мл •ММОС | ||
1 Ь |
R |
1 " | |||
Блок измерительный |
1 |
463 |
120 |
1» |
н |
Блок выносном |
1 |
190 |
ОД |
104 |
2.2 |
ПресЛрезовзтсль мало мстрмчсгкнП ПМ.М 46 |
! |
190 |
95 |
Я8 |
1.3 |
Кабель |
1 |
700(1 |
• | ||
Нибель |
1 |
3500 |
— |
0.45 | |
Кабель |
1 |
7(ХЭ0 |
0.43 | ||
Шнур |
1 |
2000 |
— |
— |
0.33 |
Шкур |
1 |
7OU0 |
— |
— |
0.94 |
II роди л жспне табл. 4

Экскауатацаоиямс документы | ||||
3.475JЮЗ ФО Формуляр какуумкетра 3.475.00В Д11 Методы н средства поверки вакуумметра |
— | |||
Запасные чисти | ||||
3.472000 ТУ ЛГОЛ61ВОЗ ТУ ЩЛО.334.О11 ТУ ЩЛЗ 341.030 ТУ ГЕО 364.126 ТУ |
llpeitfpxw-aTcnr. мал,-метрический пмм 46 Истлика плавкая ВПЬЫЛ Лампа ИН-12В Лампа ИНС-1 Волга 2РМ27КПН24Ш1В1 |
1 — — 2 — — |
— |
Т а б л к ц а 5
Положим ПГуСЬЛКЛОНДМ S1 |
Bxu.iitioil то» пп npefcpy ГЛ*. Л |
Наоряжбнме мем-iiiih.) n»tniiHrt пп ■ржбору PV3. u |
*1вП|>МЖ<!к|1Г. 31&МГШ0ГО •itfAuai ю upuCutiy FV2. D | |
1.8-10-4 |
9,91 ... |
10. IS | ||
1 10-^ |
9Д1 . . |
. 9.32 | ||
1 |
8 10-< |
8,91 . |
. 9.15 | |
6-10-ч |
8,66 ... |
8.9 | ||
4 .<10-< |
8.41 ... |
8.65 | ||
210 л |
7.06 .. |
8.2 | ||
1 -10—< |
7.58 .. |
7.73 | ||
2 |
6* 10-* |
7.44 . . |
7.58 | |
610 |
7.3t .. |
7.45 | ||
•I-IO—1 |
7,09 ... |
7.23 | ||
2-10 ’• |
6.74 .. |
(1.88 | ||
110- |
«39 . - |
6.53 | ||
3 |
я to-* |
8.24 .. |
6.38 | |
610 |
6.09 . |
<5.23 | ||
41O-* |
5.83 .. |
6.02 | ||
2 10 • |
5.44 .. |
5.58 | ||
ЬНН |
4,99 .. |
5.13 | ||
4 |
8 |
1.84 .. |
4.96 | |
6 |
4.69 . . |
4.03 | ||
4 |
4.48 .. |
4.62 |
Продолжение табл 5
Пииажомн» гл SJ |
В ХОЛ ко» к» Прибору РД1, А |
Нипряасягс 1CWI-икки П1ПЯИ1ИГ пп прибору PVX В |
HtltttMCIIHO NUBMllUKm ШОД IO PVT. H | |
2(1 |
4.01 .. |
1.18 | ||
10 |
3.G4 . |
3.70 | ||
б |
8 |
3.54 . . |
3,68 | |
0 |
3.37 ... |
3.51 | ||
d |
3,15 ... |
3,30 | ||
20 |
2.89 •. |
3.o:i | ||
К) |
2.44 ... |
2.511 | ||
6 |
8 |
2.29 ... |
2.43 | |
6 |
2.10 .. |
2.33 | ||
4 |
i,sa.. |
2.12 | ||
20 |
1.54 ... |
1,68 | ||
10 |
1.14 .. |
1.28 | ||
7 |
8 |
11.90 . .. |
1.13 | |
6 |
0.П7 .. . |
1.00 | ||
4 |
0.67 . . . |
0.81 | ||
2 |
0.39 ... |
0.53 | ||
1 |
0.19 ... |
0.33 |
Определение погрешности преобразовании иходного тока производить следующим образом:
1| собрать схему, приведенную на рис 1. При этом резисторы R1 . Рй к переключатель 51 поместить я стальной экран е толщиной стенок нс менее 0.5 мм;
экран не должен иметь щелей м мэтров:
резисторы R1 . . R6 1юдключ1п». одним концом непосредственно к выводам переключателя S1, а другим в общую тонну, сопротивление которой ио отношению н корпусу экрана должка быть ire менее 1ОЮ Ом.
2} включить в сеть -220 В автотрансформатор TI. установить контролировать на сто пыходе напряжете? (220+4.11 В по прибору PV.I;
-
3) кнопку СЕТЬ перевести в нажатое состояние, при -этим должен эаго-рстьсл цифровой индикатор;
-
4) устанавливая переключатель Si uoouepejuro и положение 1. '4. 3. 4. 5, 0. 7 а вы ста ап ня по прибору РА1 токи мяч по прибору ГУЗ налряж&шя, указанные и табл. 5. фиксировать напряжения аналогового выхода по прибору PV2. При каждом нзмерешш напряжение апвлигового выход» должно соответствоиэть’ напряжению, указанному в табл. 5 дли каждого установленного тока по прибору РА! ;ыи для каждого входного капряжс-пип. устаномешюго no upnfopy PV3. Затем п<> градуироплчмоЯ кршк41 (прнлингскке 3) определить гтвченне праюрвзопанпот входного юна.
Подсшпагь основную отхоаггельаую погрешность преобразовании входного топа по формуле, припгденмой выше.
Для заингл результатов поверии. а таплх* miui обрабопш результатов измерений но п 8.3Л. коже? быта рекомендована табл. 6

Табл и да О


Нлпр «**><•* |1А ТпК ННрМчЛЯГЯНП ПО
яиаллт»1пм Грлхуирыочнов (II. А
■мхеже (UjI. и
<Ml0lU4t oniv*-ic.m«l J4 ппгргм UQC4V |1|1Мб>4ХкМПП!1 U»UJI|«IHI тс*э <л>. %

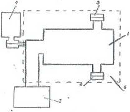
Ряс. 2. Схема вакуумной установим:
I градуировочная камера: 2 — образцовый пгх:обрй2ппатель депо метрический ПМИ-39-2; 3 поверенный преобразовав тель манометрический ПММ-16; 4 резервуар с градуировочным газох (азотом): 5 -пагскатель; б — mirui-пня лечь для прогрева граду нровоч ной кане • ры: 7 — уста койка гвсрхкысиковькуумной откачки 01265.000.00.
G.3.2. Определение основной относительной погрешности измерения давления.
Определение основной отиоентедьной погрешности измерения давления следует производить при одновременном отсчете показаний образцового к поверяемого вакуумметра путем ступенчатого повышения давлен** от 1 10-1 до I 10- ’ Па по сухому воздуху или азоту. Схема вакуумной установки показам из рис. 2.
В качестве образцового должен примениться вакуумметр ВИО1 (<• преобразователем ПМИ-39-2) с диапазоном измеряемых давлений от 7-Ш » до ЫО -1 Па.
Образцовый вакуумметр должен быть аттестован органами комитета Госстандарта СССР.
Измерения следует производить пс менее чем я 5 точках на каждый порядок величины давления, причем распределят!» их нужно по возиож пости равномерно. например. 11. 2.;4. 8. 10) 10-п На.
Отсчет давления по поверяемому вакуумметру осуществляется путем измерения нппрл .пения по цифровом) вольтметру В7-16. присоединенному к измерительному блоку вакуумметра (знак «+» соединён с аналоговым выходом 0 . . . 10В. знак « —» с выводом <1»|. и переведения этого напряжения в давление по градуировочной кривой, приведенной в приложи пин 2. н фиксированием показания индикатора.
Осноиную ошосктслькую погрешность измерения давлении оирсделтде ho формуле;
Р. — Рг
= -----у--------. 100%,
где Р, — долети». oTCMiiTJumuv ли поверяемому вакуумметру;
Ру ДДПЖ'ИИР. UTC4N7ILHHQC ЛО НПКУуММСГру ВНО 1.
Для заилен результатов иоосркм. а татке для 1>б1*Хх>п.м результатов измерений по n 6.3J может быть’ рекомендовала табл 7
Таблица 7
НзирмАСМяг на
uukojz <Ui>. В
JUfelGtflra. vivtiilaininr I.w ПМДОЖ'ФУ (РЛ.
П1 В.МЫ/Ь-Wt
<Х»»п*<ия «ЯШИН irxuuM иотрецшиегь ciairrctinil ШЛОМИН
(б). %
Для 90% экспериментальных точен градуировки поверяемого вакуумметра отклонение индивидуальных точек градуировки от типовой градуированной характеристики нс должно превышать:
—по аналоговому выходу:
и диапазоне от 1 • 10~а до 1 • 10—1 Па от минус 50 до + 100%.
я диапазоне от 1 10~п до 1.10-2 Па от минус 40 до +80%. по устройству индикации:
п диапазоне от 1-10 •’ до I • to 1 Г1а минус 60 до 4-120% п диапазоне от I. КУ « до 1-10—» Па минус 50 до +100%
Если поверяемый вакуумметр имеет отклонения от типовой градуировочной характеристики. кл*С8рашзмцие допустимые. вакуумметр бракуется.
-
7. ОФОРМЛЕНИЕ РЕЗУЛЬТАТОВ ПОВВГКН
Результаты пот рки (табл. 6. 7) следует заносить и протокол (журнал 1ЮЯСР0К1.
В формуляре вакуумметра. удовлетворяющего требованиям настоящей ьггодньи. делается отметка поверится л н укалывается срок следующей 1юаерки.
На лицевую панель блош1 измерительного ставится клеймо поверителя. Вакуумметр, не удовлетворяющий требованиям настоящей методики, к применению ле допускается.
и р И л о ;к е 11 11 с 1
НАЗВАНИЕ СИМВОЛОВ,
ПРИМЕНЕННЫХ в ДАННОЙ ИНСТРУКЦИИ
* Овшаакиис саИИМИ ll> IN un<y>MM»*ipc
Vep мини. При л «I КИНГ
• 1Ск€ГС
ПоаСГВН’ЛМИ» NIIIIO
сеть

выкл.
Сеть питания перо-мсивым напряжением 220 Н
Выключено, отключено
Л.

ИЗМЕРЕНИЙ
Намеренно
4.

КАЛИБРОВКА
1Салн0рома
0.

НАКАЛ
Пикал
1к
МАНОМЕТР
Манометр
ВЫХОД

Земля
ЗЕМЛЯ
Приложение 2

tiHnriiituiiniUiiKiMiii
Приложение 3
ГРАДУИРОВОЧНАЯ КРИВАЯ БЛОКА ИЗМЕРИТЕ ЛЬНОГО ВАКУУММЕТРА ВМВЛ/frOOl
&

ЛИСТ РЕГИСТРАЦИИ ИЗМЕНЕНИЯ

' I
< CftE4EHH<-ПОТ’ЕЬН?tП“1 ' - . *
ПВСт’5. ТДзР.ИиА
... ‘ .....
% • ■
• • г • ■ •
-;, ‘4% '
?-ДГ. СТР-ОКл СаЕР’У-СЛсДУе.Х члТдТЬ
- - ’ ■•
- . 55 6 .0 02 .. ШН? « ?3дп _
///-7/Z£/• /»//' Л’И.5