Методика поверки «ГСИ. Преобразователи измерительно-вычислительные ИРП» (МП 0296-2-2015)
ФЕДЕРАЛЬНОЕ АГЕНТСТВО ПО ТЕХНИЧЕСКОМУ РЕГУЛИРОВАНИЮ И МЕТРОЛОГИИ
Федеральное государственное унитарное предприятие «Всероссийский научно-исследовательский институт расходометрии»
Государственный научный метрологический центр
ФГУП «ВНИИР»
УТВЕРЖДАЮ
Первый заместитель директора
2015 г.
В.А. Фафурин
ИНСТРУКЦИЯ Государственная система обеспечения единства измерений Преобразователи измерительно-вычислительные ИРП МП 0296-2-2015 Методика поверкиКазань
2015 г.
Настоящая инструкция распространяется на преобразователи измерительновычислительные ИРП (в дальнейшем - преобразователи), выпускаемые по техническим условиям РПКФ.421412.001 ТУ, и устанавливает методику первичной поверки - при выпуске из производства, после ремонта и периодической поверки при эксплуатации.
Интервал между поверками - 3 года.
1 Операции поверки-
1.1 При проведении поверки преобразователей должны быть выполнены операции, перечень которых приведен в таблице 1.
-
1.2 При получении отрицательных результатов на любой из операций, поверка прекращается до устранения неисправности.
-
1.3 Поверке подлежат все измерительные каналы (ИК) преобразователя.
Таблица 1
Наименование операции |
Номер пункта в методике поверки |
Проведение операций при поверке | |
первичной |
периодической | ||
1. Внешний осмотр |
6.1 |
да |
да |
2. Опробование |
6.2 |
да |
да |
3. Определение метрологических характеристик (далее - MX): |
6.3 |
да |
да |
3.1 Определение основной абсолютной погрешности ИК температуры |
6.3.1 |
да |
да |
3.2 Определение абсолютной погрешности ИК количества импульсов |
6.3.2 |
да |
да |
3.3 Определение относительной погрешности формирования времени |
6.3.3 |
да |
да |
3.4 Определение основной относительной погрешности ИРП при вычислении:
|
6.3.4 |
да |
да |
При проведении поверки должны применяться средства, указанные в таблице 2.
Таблица 2
Наименование |
Основные характеристики |
Средства поверки |
Магазин сопротивлений |
Диапазон от 0 до 111111,10 Ом, класс точности 0,02; дискретность не менее 0,01 Ом. |
Р 4831, Р 4834 |
Соединительные провода для подключения магазина сопротивлений |
Необходимой длины, сопротивление не более 25 Ом | |
Компьютер IBM PC, соединительные жгуты |
Процессор - не хуже Pentium2; ОЗУ - не менее 256 Мб; OS - Windows 95/98/2000/XР; Монитор - с разрешением не хуже 800 * 600 пикселей | |
Преобразователь интерфейсов RS485/USB |
ATM 3510 | |
Мегаомметр |
Напряжение 500 и 100 В, класс точности 2,5. Пределы измерения от 0 до 100 МОм |
Ф4101; М4100/1 |
Генератор импульсов |
Количество импульсов от 1 до 10000, частотой до 100 Гц, минимальная длительность импульса 1 мс. Выходной каскад с ОК (открытым коллектором) |
Программный имитатор импульсов из пакета сервисных программ |
Интерфейсный кабель к LPT порту, с устройством сопряжения сигналов по схеме приложения Д | ||
Частотомер |
Диапазон частот от 0,1 Гц до 200 МГц, диапазон напряжения входного сигнала от 0,03 до 10 В, пределы относительной погрешности ±0,001 %. Погрешность счета импульсов ± 1 имп. |
43-63; 43-85/3 |
Источник питания |
Выходное напряжение от 0 до 30 В, ток нагрузки от 0 до 1 А |
Б5-44А; MPS3003 |
Радиоприемник | ||
Термометр лабораторный |
Диапазон измерения от 0 °C до 55 °C, цена деления 0,1 °C, пределы абсолютной погрешности ± 0,2 °C |
ТЛ-4 |
Измеритель температуры и относительной влажности воздуха |
Диапазон измерений:
|
ИВТМ 7 |
Пакет сервисных программ |
Из комплекта поставки прибора | |
Примечание - Допускается применение эталонов аттестованных в установленном порядке, а также прменение средств поверки любых типов, характеристики которых не хуже приведенных в таблице. |
-
3.1 К работе по проведению поверки допускаются лица, аттестованные в качестве поверителей. изучившие настоящую инструкцию, эксплуатационные документы на преобразователи и средства поверки (таблица 3), имеющие опыт поверки преобразователей, прошедшие инструктаж по технике безопасности на рабочем месте и имеющие квалификационную группу по электробезопасности нс ниже 2.
-
3.2 Во время подготовки и проведении поверки соблюдают порядок выполнения работ, требования безопасности и правила, установленные в эксплуатационных документах на поверяемые преобразователи и средства поверки. Кроме того следует руководствоваться инструкциями по безопасности принятыми у потребителя.
4.1 При проведении поверки соблюдают условия, указанные в таблице 3. Таблица 3
Наименование параметра |
Единицы величины |
Значение |
1. Температура окружающего воздуха |
О с |
20 ±2 |
2. Относительная влажность воздуха |
% |
От 30 до 80 |
3. Атмосферное давление |
кПа |
От 84 до 106.7 |
4. Напряжение питания |
В |
От 10 до 27 |
-
4.2 Вибрация, тряска и удары, внешние электрические и магнитные поля (кроме Земного), влияющие на работу преобразователей, отсутствуют.
-
5.1 Работы перед проведением поверки
-
5.1.1 11еред проведением поверки:
-
-
- проверяют состояние и комплектность эксплуатационных документов: -убеждаются, что средства измерений поверены;
-
- проверяют соответствие установочных данных паспортным значениям:
-
- включают проверяемое изделие и средства поверки для их прогрева в течение 30 мин. Схема подключения внешних цепей приведена на рисунках Б.З и Г. I.
-
5.1.2 11еред поверкой преобразователи выдерживаю! в нормальных условиях, указанных в таблице 3 не менее 2 часов.
-
5.2 Испытание электрической прочности и сопротивления изоляции электрических цепей
-
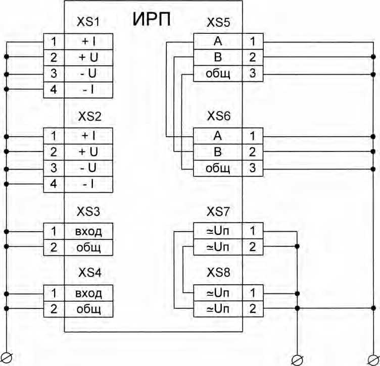
5.2.1 Для испытания преобразователей на электрическую прочность и сопротивление изоляции соединяют накоротко контакты согласно таблице 4 и рисунку В.1 приложения В.
-
Таблица 4
Наименование цепей |
Обозначение разъема |
Соединяемые контакты |
Цепи питания и цепи интерфейса RS485 |
XS7, XS8, XS5, XS6 |
1, 2 (XS7, XS8) и 1, 2, 3 (XS5, XS6) между собой |
Входные цепи |
XS1 ... XS4 |
1,2, 3, 4 (XS1, XS2) и 1, 2 (XS3, XS4) между собой |
-
5.2.2 Прикладывают испытательное напряжение между цепями преобразователя. Изоляция электрических цепей преобразователя между собой должна выдерживать в течение 1 мин действие испытательного напряжения 500 В переменного тока практически синусоидальной формы, частотой 50 Гц.
-
5.2.3 Электрическое сопротивление изоляции измеряют при напряжении 100 В. Однократные измерения проводят после достижения установившегося показания, но не ранее чем через 5 с,
-
5.2.4 Электрическое сопротивление изоляции между электрическими цепями должны быть не менее значений, приведенных в таблице 5.
Таблица 5
Наименование цепи |
Температура окружающего воздуха, °C |
Относительная влажность, % |
Испытательное напряжение, В |
Электрическое сопротивление изоляции, МОм, не менее |
Входные цепи ИК -интерфейс RS-485, цепи питания |
20 ±5 |
от 30 до 80 |
100 |
20 |
5.3 Проверка функционирования сигнализации
-
5.3.1 Проверку проводят совместно с другими проверками, контролируя включенное и выключенное состояние светодиодов KI - К4 на передней панели преобразователя (рисунок Б.1 приложения Б).
-
5.3.2 Контролируют включенное и выключенное состояние индикаторов на передней па
нели преобразователя К1 - К4, имитируя состояния, приведенные в таблице 6. Таблица 6
Светодиод |
Состояние |
Функция сигнализации |
К1 |
Включен |
Обрыв термометра сопротивления, подключенного к ИК №1 (прямой трубопровод) |
К2 |
Включен |
Обрыв термометра сопротивления, подключенного к ИК №2 (обратный трубопровод) |
КЗ |
Включен |
Отсутствие входных импульсов на программно включенных импульсных входах |
К4 |
Включен (зеленый цвет) |
Наличие обмена по интерфейсу R.S485 |
Включен (красный цвет) |
Отсутствие обмена по интерфейсу RS485. Наличие питания преобразователя | |
Выключен |
Отсутствие питания преобразователя |
-
6.1 Внешний осмотр
-
6.1.1 При проведении внешнего осмотра должно быть установлено:
-
- соответствие комплектности и маркировки требованиям эксплуатационных документах;
-
- отсутствие дефектов и повреждений, влияющих на работу преобразователя или ухудшающих его внешний вид;
-
- отсутствие незакрепленных деталей и посторонних предметов внутри преобразователя;
-
- целостность креплений клеммных колодок и элементов корпуса.
-
6.1.2 Заключение по внешнему осмотру заносят в протокол поверки, рекомендуемая форма которого приведена в Приложении А.
-
6.2 Опробование
-
6.2.1 Опробование проводят по схеме приложения Г1 по каждому каналу.
При подаче на входы ИК имитируемых сигналов, после осуществления опроса преобразователя, на вкладках настроек и вычисляемых параметров сервисной программы «Конфигуратор ИРП» должны появляться контролируемые параметры.
При изменениях значений имитируемых сигналов (увеличение и уменьшение) должны изменяться значения параметров, вычисляемых преобразователем.
-
6.2.2 Подтверждение соответствия программного обеспечения
Проверку цифрового идентификатора ПО и возможности обмена приборов с персональным компьютером по интерфейсу RS485 проводят, подключая приборы по схеме рисунка Г1.
Считывают исполняемый файл программы и записывают его в ПК, проверяют версию
файла и по алгоритму md5 рассчитывают контрольную сумму исполняемого кода. Идентификатор должен соответствовать указанному в таблице 7.
Таблица 7
Идентификационные данные (признаки) |
Значение |
Идентификационное наименование ПО |
Counter 1.41 |
Номер версии (идентификационный номер) ПО, не ниже |
1.41 |
Цифровой идентификатор ПО (по алгоритму md5) |
6CD54A3590A86219E3554EF4CECE49D9 |
6.3 Определение метрологических характеристик
-
6.3.1 Определение основной абсолютной погрешности ИК температуры
-
6.3.1.1 Определение основной абсолютной погрешности ИК при измерении температуры проводят, подключив преобразователь по схеме рисунка Г.1 приложения Г, при соблюдении условий, указанных в 4.1 и после прогрева преобразователя в течение не менее 0,5 ч.
-
6.3.1.2 Определение основной погрешности для каждого ИК проводят после запуска на персональном компьютере сервисной программы «Конфигуратор ИРП» и активизации в ней режима «Поверка».
Перед запуском режима «Поверка» необходимо осуществить предварительную идентичную настройку измерительных каналов на вид НСХ подключаемых термометров сопротивления на вкладке «Настройки прибора» сервисной программы.
-
- термометр сопротивления платинового типа;
-
- номинальное сопротивление Ro = 50 Ом;
- температурный коэффициент термометра сопротивления а = 0,00385 °C1.
Допускается проводить определение основной погрешности ИК температуры в рабочем режиме, запустив периодический опрос параметров, измеряемых преобразователем.
Определение основной абсолютной погрешности ИК температуры проводят поочередно для двух каналов при пяти значениях, равномерно распределенных по диапазону измерения, по три измерения в каждой точке диапазона измерений.
К каждому входу измерительного канала преобразователя ИРП подключают магазин сопротивлений (МС) для определения погрешности ИК температуры, представленной сигналом от термометра сопротивления.
Соответствие устанавливаемых на магазине сопротивлений значений, соответствующих поверяемым точкам температуры для НСХ 50 Pt (а = 0,00385 °C"1), приведено в таблице 7.
Таблица 7
Контрольная точка температуры, °C |
0 |
37 |
73 |
114 |
148 |
Значение устанавливаемого значения сопротивления, Ом |
50,00 |
57,19 |
64,11 |
71,90 |
78,29 |
-
6.3.1.3 Для каждого поверяемого значения рассчитывают абсолютную погрешность ИК температуры, Ai, по формуле:
A j= X изм1 - X 3i, (1)
где Хз1 - задаваемое значение температуры, °C
Хизм! - измеренное значение температуры (зафиксированное в программе), °C.
-
6.3.1.4 Результаты измерений регистрируют в протоколе поверки (приложение А).
Преобразователь считают пригодным к эксплуатации, если абсолютная погрешность каждого значения ИК температуры находится в пределах ± 0,1 °C.
6.3.2 Определение абсолютной погрешности ИК количества импульсов
-
6.3.2.1 Определение абсолютной погрешности ИК при измерении количества импульсов проводят, собрав схему электрических соединений для подсчёта импульсов.
Для проверки работы имитатора (программного генератора) импульсов подключают внешний частотомер. Схема соединений приведена в приложении Г на рисунке Г.1. Схема подключения кабеля для измерительных входов ИРП к LPT порту ПК, приведена в приложении Д.
-
6.3.2.2 Сбрасывают показания частотомера и устанавливают его в режим непрерывного счёта импульсов.
-
6.3.2.3 На ПК запускают сервисную программу «Конфигуратор ИРП». На вкладке «Поверка» сервисной программы в соответствующих окнах, задающих параметры имитируемых импульсов, устанавливают количество импульсов 10000, с частотой следования импульсов 25 Гц (период следования - 40 мс), длительностью 20 мс и запускают имитатор на выполнение задания.
-
6.3.2.4 Дожидаются окончания формирования пачки импульсов и регистрируют показания частотомера (№ад i) и значения количества импульсов (Nn3Mjj), считанное поверяемым ИК в сервисной программе. В каждой проверяемой точке проводят по три измерения.
Здесь I - номер поверяемого ИК.
-
6.3.2.5 Результаты измерений регистрируют в протоколе поверки (приложение А).
Преобразователь считают пригодным к эксплуатации, если абсолютная погрешность ИК количества импульсов находится в пределах ±1 импульс.
-
6.3.3 Определение относительной погрешности формирования времени
-
6.3.3.1 Определение относительной погрешности формирования времени осуществляется путем запуска на ПК сервисной программы «Конфигуратор ИРП». В окне свойств фиксируют показания встроенных в преобразователь ИРП часов реального времени.
-
6.3.3.2 Включают радиоприемник и настраивают его на радиоканал, передающего сигналы точного времени, в виде шести звуковых сигналов. Дожидаются начала передачи сигналов времени.
-
6.3.3.3 При приёме шестого сигнала точного времени фиксируют в протоколе поверки начальное показание часов ИРП - Тирп н и эталонное значение местного времени - T-j. В каждой проверяемой точке проводят по три измерения.
-
6.3.3.4 Оставляют преобразователь ИРП включенным на 24 часа. За несколько минут до истечения времени (Тэ + 24 ч), проводят операции по пп.6.3.3.1 - 6.3.3.2.
-
6.3.3.5 При приёме шестого сигнала точного времени фиксируют в протоколе поверки конечное показание часов ИРП - Тирп к
-
6.3.3.6 Определяют относительную погрешность измерения времени по формуле:
б(Т) = ((Тирп н - Тцрп к) / (24 х 3600с)) х 100 % (2)
Преобразователь считают пригодным к эксплуатации, если относительная погрешность формирования времени находится в пределах ± 0,01 %.
-
6.3.3.7 Результаты измерений регистрируют в протоколе поверки (приложение А).
-
6.3.4 Определение относительной погрешности ИРП при вычислении параметров: объема, массы, количества тепла и электроэнергии
-
6.3.4.1 Определение относительной погрешности ИРП при вычислении объема, массы теплоносителя и количества тепловой энергии в режиме тепловычислителя, при работе преобразователя в закрытой системе теплоснабжения с установкой счетчика воды в обратном трубопроводе.
Схема соединений ИРП при проверке работы прибора в рабочих режимах, приведена в приложении Г на рисунке Г.1. Схема подключения кабеля для измерительных каналов количества импульсов преобразователя к LPT порту ПК. приведена в приложении Д.
Производится установка параметров теплоносителя и параметры импульсов, имитирующих выходной сигнал от счетчика воды:
-
- значения температур в прямом и обратном трубопроводах устанавливаются с помощью магазинов сопротивления;
-
- значение давления в системе теплоснабжения вводится вручную на вкладке «Настройки прибора» сервисной программы ИРП;
-
- частота и количество импульсов программного имитатора импульсов устанавливается вручную на вкладке «Поверка» сервисной программы «Конфигуратор ИРП».
Устанавливаемые параметры приведены в таблице 8.
Таблица 8
№ п/п |
Параметры импульсов |
Давление теплоносителя, МПа |
Температура теплоносителя и соответствующие им значения сопротивлений | ||||
Частота, Гц |
Кол-во |
Прямой трубопровод |
Обратный трубопровод | ||||
Ом |
°C |
Ом |
°C | ||||
1 |
25 |
1000 |
0,2 |
135,85 |
93 |
128,22 |
73 |
2 |
2,5 |
100 |
0,2 |
135,85 |
93 |
128,22 |
73 |
-
6.3.4.2 При каждом значении из пунктов 1 или 2 таблицы 8 проводят не менее 3 измерений. Регистрируют показания вычисленных параметров на вкладке «Вычислитель» сервисной программы «Конфигуратор ИРП»:
-
- объем и массу теплоносителя;
-
- количество тепловой энергии.
После каждого измерения проводится очистка накопительных архивов ИРП, для чего проводится последовательная смена режима работы: «Тепловычислитель» - «Вычислитель электроэнергии» - «Тепловычислитель» и рестарт прибора на вкладке «Настройки прибора» сервисной программы ИРП.
По каждому параметру вычисляют относительную погрешность по формуле:
5oi = ^X100%, (3)
где, Пи, Пр - измеренное и расчетное значения i-ro параметра;
z - индекс номера измерений.
Расчетные значения вычисляют по формулам:
-
• объем теплоносителя, м3:
-
• масса теплоносителя, кг:
-
• количество тепловой энергии, кДж:
QpaC4 = М РАСЧ х (Ъ ПР РАСЧ - h ОБРРАСч),
где АС В - количество (100 или 1000) и вес импульсов имитируемого счетчика воды (вводится на вкладке «Настройки прибора» сервисной программы ИРП), имп/м ,
р расч - значение плотности по ГСССД 98-2000, соответствующее установленному давлению (0,2 МПа) и температуре теплоносителя в обратном трубопроводе, кг/м3;
h пр расч , h обр.расч - энтальпия теплоносителя в прямом и обратном трубопроводах по ГСССД 98-2000, кДж/кг.
-
• количество электрической энергии, кВт-ч: Е расч~ NxB. (7)
где N, В - количество (100 или 1000) и вес импульсов имитируемого счетчика электрической энергии (вводится на вкладке «Настройки прибора» сервисной программы ИРП), имп/ кВт ч;
Преобразователь считают пригодным к эксплуатации, если погрешности ИРП при вычислении параметров (5ц) находятся в пределах, указанных в таблице 9.
Таблица 9
Параметры |
Зп, % |
Объем воды, м3 |
±0,01 |
Масса воды, т |
±0,1 |
Количество тепловой энергии, Гкал, МДж
|
± 1 ±2 ±7 |
Количество электроэнергии, кВт ч, по 1 - и 2-тарифной схемам |
±0,01 |
-
7.1 Результаты поверки заносятся в протокол, форма протокола в Приложении А.
-
7.2 При положительных результатах поверки оформляют свидетельство о поверке, делают соответствующую запись в паспорте с подписью поверителя, проводившего поверку, скрепленную оттиском знака поверки в соответствии с документом «Порядок проведения поверки средств измерений, требования к знаку поверки и содержанию свидетельства о поверке» (4, 6). утвержденного Приказом Минпромторга России от 02.07.2015 № 1815.
Знак поверки (оттиск или наклейку) наносят на правой боковой поверхности корпуса преобразователя в соответствии с требованиями описания типа.
-
7.3 При отрицательных результатах поверки преобразователь к применению не допускают, имеющиеся знаки поверки гасят, выдают «Извещение о непригодности к применению» с указанием причин о непригодности в соответствии с порядком установленным Приказом Минпромторга России от 2.07.2015 г. № 1815 «Об утверждении Порядка проведения поверки средств измерений, требований к знаку поверки и содержанию свидетельства о поверке».
Приложение А
(рекомендуемая)
ПРОТОКОЛ ПОВЕРКИ № ____ от «___»_______20__г.
Преобразователь измерительно-вычислительный ИРП
Изготовитель: _________________________________________________________
Дата изготовления:____________________________________________________
Заводской номер: ___________________________________________________
Номер СИ в Госреестре__________________________________________
Наименование методики поверки:__________________________________
1. Условия проведения поверки:
Температура окружающего воздуха |
О с | |
Относительная влажность воздуха |
% | |
Атмосферное давление |
кПа | |
Напряжение питания |
В |
2.Результаты внешнего осмотра:
3. Средства поверки:
4, Определение электрического сопротивления изоляции:
Наименование цепи |
Испытательное напряжение, В |
Электрическое сопротивление изоляции, МОм |
Интерфейс R.S-485, цепи питания -входные цепи ИК |
100 |
5. Определение основной абсолютной погрешности ИК при измерении температуры с по мощью термометров сопротивления
Контрольная точка температуры, °C |
0 |
37 |
73 |
114 |
148 |
Значение устанавливаемого значения сопротивления, Ом |
50,00 |
57,19 |
64,11 |
71,90 |
78,29 |
Значения Тцзм i, °C в контрольных точках | |||||
Значения Тизмг, °C в контрольных точках | |||||
Основная абсолютная погрешность ИК № 1,°С | |||||
Основная абсолютная погрешность ИК №2, °C |
6. Определение основной абсолютной погрешности ИК при измерении количества импульсов
Номер ИК |
Значения №ад,. имп. |
Значения Nh3m? имп. |
AN], имп. |
1 | |||
2 |
7. Определение относительной погрешности ИК при формировании времени
Параметр |
Тирп н, с |
Тирп к, с |
б(Т),% |
Значение параметра |
8. Результаты проверки функционирования сигнализации
9. Результаты поверки:
На основании положительных результатов поверки выдано свидетельство о поверке № от 20 г.
(На основании отрицательных результатов поверки выдано извещение о непригодности
№ |
от Поверитель |
20 г. | |
/подпись/ |
/ фамилия, имя, отчество / |
Приложение Б
(обязательное)
Схема подключения внешних цепей

Ввод линии
Ввод - вывод

Ввод датчика температуры
2 ИК (ОБР)
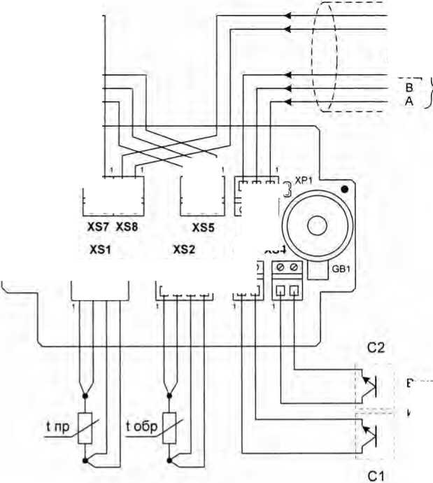
Рисунок Б.1 - Расположение гермовводов ИРП для подключения внешних цепей

/7=
I I |
I I |
□ □ |
□ о |
0 0 |
0 0 |
1
XS7 XS8

XS3 XS4
0 0
0 0 0
XS6
0 0 | |
□ □ |
GB1
’ □□□□
□ □□□
1
1
□ □ '
VD9 О VD10O VD11O VD12O
0 0 0
XS5
XS2
0 0 0 0
' XS1
0 0 0 0

Рисунок Б.2 - Расположение входных разъемов ИРП
к вводу питания следующего устройства
С
RS485
к следующему ведомому устройству в сети
RS485
- Общ
/■
/■
VD9 О VD10O VD11O VD12Q
0 0 0 0
0 0
■п
1г— I
I
I
4-----
J

От ведущего устройства сети (к преобразователю интерфейса RS485/USB)
Выходные устройства счетчиков с импульсным выходом (ОК или «сухой контакт»)

□ □ |
□ □ |
0 0 |
0 0 |

>от источника
питания =.10.30 6
1 | |
]□ | |
0 0 0 |
0 0 0
XS6
XS3 XS4
Рисунок Б.З - Схема подключений внешних цепей к ИРП
Приложение В
(обязательное)
Схема проверки электрического сопротивления изоляции



Входные цепи
Цепи Цепи
питания интерфейса RS485
Рисунок В.1 - Схема электрических соединений входных и выходных цепей при проверке сопротивления изоляции.
Приложение Г
(обязательное)

|___________I
Рисунок Г.1 - Схема электрических соединений при определении погрешности ИК температуры.
Цепь |
Конт. |
Strob |
1 |
DATA) |
2 |
DATA2 |
3 |
DATA3 |
4 |
DATA4 |
5 |
DATA5 |
6 |
DATA6 |
7 |
DATA7 |
8 |
DATA 8 |
9 |
ASK |
10 |
BUSY |
11 |
P.E. |
1? |
SEE |
13 |
AUT |
14 |
ERR |
15 |
INIT |
16 |
GND |
18-25 |

Рисунок Д. 1 - Схема подключения кабеля для измерительных входов ИРП к LPT порту ПК при определении абсолютной погрешности ИК количества импульсов.
Приложение Е
(справочное)
Настройка (калибровка) преобразователяНастройку (калибровку) проходят преобразователи, у которых в результате периодической поверки выявилось несоответствие основным метрологическим параметрам. В зависимости от результатов поверки преобразователя, процесс настройки (калибровки) может быть проведен выборочно по отдельным параметрам (этапам), или в полном объеме.
Настройку (калибровку) преобразователя проводят с помощью сервисной программы -«Конфигуратор ИРП», запустив режим «Калибровка». Настройку (калибровку) преобразователя проводят в последовательности, задаваемой конфигуратором ИРП.
Обозначения и сокращения
ИРП - преобразователь измерительно-вычислительный
ЭД - эксплуатационная документация
РЭ - руководство по эксплуатации
ИК - измерительный канал
ТСМ - термометр сопротивления медный
ТСП - термометр сопротивления платиновый
А - температурный коэффициент термометра сопротивления
ПК - персональный компьютер
ПО - программное обеспечение
МС - магазин сопротивлений
18