Методика поверки «Газоанализаторы ИНФРАКАР.» (МП-130/11-2019)
УТВЕРЖДАЮ:

Руководитель
ООО
В.В. Гуря
2020 г.
Газоанализаторы ИНФРАКАР
МЕТОДИКА ПОВЕРКИ МП-130/11-2019г. Москва
2019 г.
Настоящая методика распространяется на газоанализаторы ИНФРАКАР, производства ООО «Альфа-динамика», г. Москва и ИП Кулемин Андрей Владимирович, г. Москва (далее -газоанализаторы) и устанавливает методику их первичной и периодической поверки.
Интервал между поверками -1 год.
1 Операции поверки
При проведении поверки должны выполняться операции, указанные в таблице 1. Таблица 1 - Операции поверки____________________________________
№№ |
Наименование этапа поверки |
№ пункта документа по поверке |
Обязательное операции п |
проведение эи поверке |
первичной |
периодичес кой | |||
1 |
2 |
3 |
4 |
5 |
1 |
Внешний осмотр, проверка маркировки и комплектности |
7.1 |
Да |
Да |
2 |
Опробование |
7.2 |
Да |
Да |
2.1 |
Идентификация программного обеспечения |
7.2.1 |
Да |
Да |
2.2 |
Проверка работоспособности |
7.2.2 |
Да |
Да |
2.3 |
Проверка герметичности |
7.2.3 |
Да |
Да |
3 |
Определение метрологических характеристик |
7.3 |
- |
- |
3.1 |
Определение погрешности измерений объёмной доли измеряемых компонентов |
7.3.1 |
Да” |
Да1» |
3.2 |
Определение погрешности измерений частоты вращения коленчатого вала двигателя |
7.3.2 |
Да2» |
Да2’ |
3.3 |
Определение абсолютной погрешности измерений температуры масла |
7.3.3 |
Да2» |
Да2’ |
” - на основании письменного заявления владельца газоанализатора допускается не проводить определение погрешности измерений объёмной доли компонентов, указанных в заявлении владельца газоанализатора. 2) - только для модификаций газоанализаторов, которые имеют возможность данных измерений; - на основании письменного заявления владельца газоанализатора допускается не проводить данный этап поверки, даже если поверяемая модификация газоанализатора имеет возможность данных измерений. |
2 Средства поверки
При проведении поверки должны применяться эталоны и вспомогательные средства, приведенные в таблице 2.
аблица 2 - Эталоны и вспомогательные средства
№ пункта документа по поверке |
Наименование эталонов, вспомогательных средств поверки и их основные метрологические и технические характеристики |
1 |
2 |
7.2.2 |
- ротаметр с местными показаниями РМ-А-0,063ГУЗ (per. № 19325-12). |
7.2.3 |
|
Продолжение таблицы 2
1 |
2 |
7.3.1 |
|
7.3.2 |
- генератор сигналов специальной формы АКИП-3408/1(рег. № 66780-17) |
7.3.3 |
- рабочие эталоны 3-го разряда по ГОСТ 8.558-2009 - меры (калибраторы) температуры или термоэлектрические термометры и жидкостной термостат (0 - 125) °C |
Допускается применение аналогичных средств поверки, обеспечивающих определение
метрологических характеристик поверяемых СИ с требуемой точностью.
3 Требования к квалификации поверителей
К проведению поверки допускаются лица, изучившие эксплуатационные документы на газоанализаторы, имеющие достаточные знания и опыт работы с ними, имеющие квалификацию поверителя в установленном порядке и прошедшие инструктаж по технике безопасности.
4 Требования безопасности
Помещение, в котором проводят поверку, должно быть оборудовано приточно-вытяжной вентиляцией.
Концентрации вредных компонентов в воздухе рабочей зоны должны соответствовать требованиям ГОСТ 12.1.005.
При проведении поверки должны быть соблюдены правила безопасности по ГОСТ 12.2.007.0.
5 Условия проведения поверки
При проведении поверки должны соблюдаться следующие нормальные условия измерений:
-
- температура окружающей среды,°C 20±5;
-
- диапазон относительной влажности окружающего воздуха, % от 30 до 80;
-
- атмосферное давление, кПа 101,3 ± 4,0.
6 Подготовка к поверке
Перед проведением операции поверки необходимо: установить и подготовить к работе средства поверки в соответствии с их эксплуатационной документацией;
поверяемый газоанализатор в выключенном состоянии и баллоны с ПГС должны быть выдержаны при температуре (20±5) °C не менее:
- газоанализатор - 3 часа;
- баллоны с ПГС - 24 часа.
поверяемый газоанализатор должен быть подготовлен к работе в соответствии с эксплуатационной документацией на него;
перед проведением операций поверки с применением ПГС поверяемый газоанализатор прогреть в течение не менее 30 минут, перед каждым измерением провести подстройку нуля газоанализатора продувкой газового тракта воздухом.
-
7 Проведение поверки
7.1 Внешний осмотр, проверка маркировки и комплектности
При внешнем осмотре должно быть установлено соответствие поверяемого газоанализатора следующим требованиям:
наличие надписей и условных обозначений;
наличие идентификационной наклейки;
соответствие комплектности газоанализатора, указанной в эксплуатационной документации на него;
соответствие заводского (серийного) номера газоанализатора, указанному в паспорте (РЭ, совмещённому с паспортом) на него.
Результаты считают положительными, если газоанализатор соответствует перечисленным требованиям.
7.2 Опробование
-
7.2.1 Идентификация программного обеспечения
Идентификация программного обеспечения (далее - ПО) проводится следующим образом:
-
- включить газоанализатор, на индикаторах на 10 секунд высвечиваются данные программного обеспечения;
-
- считать номер версии ПО по индикатору «СО»;
-
- считать цифровой идентификатор ПО по индикатору «СН» (для модификаций ИНФРАКАР 5М, по индикаторам «СН» и «СОг»).
Результаты идентификации ПО считаются положительными, если полученные идентификационные данные соответствуют данным, приведённым в таблицах 3-5.
Таблица 3 - Идентификационные данные программного обеспечения
Модификация |
ИНФРАКАР 08 |
ИНФРАКАР 10, ИНФРАКАР 12, ИНФРАКАР 14, ИНФРАКАР А |
Номер версии (идентификационный номер) ПО, не ниже |
8.23 |
10.31 |
Цифровой идентификатор ПО |
dE12 |
dE12 |
Таблица 4 - Идентификационные данные программного обеспечения
Модификация |
ИНФРАКАР Ml |
ИНФРАКАР М2 |
Номер версии (идентификационный номер) ПО, не ниже |
1.59 |
2.59 |
Цифровой идентификатор ПО |
АС16 |
АС16 |
Таблица 5 - Идентификационные данные программного обеспечения
Модификация |
ИНФРАКАР М3, ИНФРАКАР МЗ-7, ИНФРАКАР М4 |
ИНФРАКАР 5М2, ИНФРАКАР 5МЗ, ИНФРАКАР 5М4 |
Номер версии (идентификационный номер) ПО, не ниже |
3.59 |
5.24 |
Цифровой идентификатор ПО |
АС16 |
C57AFECA |
-
7.2.2 Проверка работоспособности
На прогретом и подготовленном к работе в соответствии с эксплуатационной документацией газоанализаторе включить кнопку «НАСОС». Подключить штуцер «ВЫХОД» к ротаметру, при этом вентиль ротаметра должен быть полностью открыт. Расход воздуха должен быть не менее 60 л/час. Выключить насос.
Обнулить газоанализаторы в соответствии с эксплуатационной документацией
Результаты проверки считать положительными, если после обнуления газоанализатора устанавливаются нули по всем измеряемым компонентам (допускаются отклонения от нулевых показаний не более 50 % от пределов допускаемой погрешности для данной точки диапазона измерений), за исключением кислорода.
-
7.2.3 Проверка герметичности
Собрать схему по рисунку Г.1 (см. Приложение Г к настоящей методике поверки).
Падение давления в системе контролировать по манометру.
Проверку герметичности осуществить сжатым азотом (воздухом) или при отсутствии сжатого азота (воздуха) ПГС в следующем порядке:
-
- заглушить отверстия «СЛИВ» и «ПРОДУВКА»;
-
- с помощью вентиля точной регулировки или редуктора и вентиля ротаметра установить по манометру давление, равное 15 кПа (0,15 кгс/см2);
-
- закрыть вентиль и зафиксировать давление в газовом тракте;
-
- включить секундомер и через 1 мин зафиксировать повторно давление в газовом тракте. Результаты считаются положительными, если падение давления в газовом тракте за 1
минуту не превышает 1,5 кПа.
-
7.3 Определение метрологических характеристик
7.3.1 Определение погрешности измерений объёмной доли измеряемых компонентов
Определение погрешности газоанализатора при измерении объемной доли определяемых компонентов, в соответствии с модификацией поверяемого газоанализатора, производится с помощью поверочных газовых смесей (ГСО-ПГС) в баллонах и генератора газовых смесей (при наличии и необходимости).
-
7.3.1.1 Для определения погрешности газоанализатора при измерении объемной доли оксида углерода, диоксида углерода, углеводородов в пересчёте на гексан (СбНи), кислорода и оксидов азота использовать ГСО-ПГС, содержащий поверочные компоненты (СО, СзШ, СО2, О2, NO).
Допускается проводить поверку с использованием однокомпонентных ГСО-ПГС «измеряемый компонент-азот». (см. Приложение Б к настоящей методике поверки).
-
7.3.1.2 Перед каждой подачей ПГС обнулить газоанализатор согласно эксплуатационной документации на него
Собрать одну из схем для определения погрешности газоанализатора: в соответствии с рисунком Д.1 (вариант 1) или в соответствии с рисунком Д.2.1 (вариант 2) - (см. приложение Д к настоящей методике поверки).
При подаче ПГС по схеме Д.1 вентилем точной регулировки или редуктором и вентилем точной регулировки поз. 2 установить расход через ротаметр поз.З в диапазоне 6-60 л/ч. Вентиль ротаметра при этом должен быть открыт полностью. Схема подключается к газоанализатору с включенным компрессором, работающим в режиме отбора пробы.
При подаче ПГС по схеме Д.2.1 необходимо отсоединить выход с фильтра от штуцера, отмеченного стрелкой на рис. Д.2 (при обнулении газоанализатора необходимо восстановить соединение), расход через ротаметр необходимо установить вентилем тонкой регулировки поз. 2 (или вентилем ротаметра поз. 3 при применении на поз. 2 редуктора давления) в диапазоне от 50-60 л/ч.
При использовании на поз. 3 генератора газовых смесей расход задается генератором. Расход, задаваемый генератором должен быть не менее 50 л/час.
Схема подключается к газоанализатору с включенным компрессором, работающим в режиме отбора пробы.
Пропустить поверочные газовые смеси №№ 1, 2, 3 через поверяемый газоанализатор в следующей последовательности: 1-2-3-2-1-3 (см. таблицу Б.1 Приложения Б к настоящей методике поверки). Отсчет показаний на каждой ПГС, подаваемой из баллона на штуцер "ВХОД" газоанализатора, производить спустя не менее 1 минуты с момента подачи ПГС.
ВАЖНО: При обнулении прибор должен быть отключен от схемы подачи ПГС.
-
7.3.1.3 Рассчитать погрешности измерений по следующим формулам:
Значение абсолютной погрешности измерений А для всех определяемых компонентов кроме суммы углеводородов в пересчете на гексан (СбНц) рассчитать по формуле:
^i= Снзж “ Сдейсп’ О)
где CH3Mi - измеренное значение объемной доли измеряемого компонента ПГС, млн*1, % (об.);
Сдейсп - значение объемной доли измеряемого компонента в ПГС, млн*1, % (об.).
Значение относительной погрешности измерений & для всех определяемых компонентов кроме суммы углеводородов в пересчете на гексан (СбНи) рассчитать по формуле:
5f = . юо% (2)Сдейст»
Для канала измерений суммы углеводородов в пересчете на гексан (СбНн) значение абсолютной погрешности измерений Ai рассчитать по формуле:
Д»= QeMi — Сдейсп * » О)
где Кп - коэффициент пересчёта концентрации пропана на гексан (паспортное значение) Для канала измерений суммы углеводородов в пересчете на гексан (СбНи) значение относительной погрешности измерений 6i рассчитать по формуле:

Сцзм1 Сдейсн ’Кп
СдейстгКп
(4)
Занести полученные результаты измерений и расчётов погрешности измерений в протокол поверки.
Результаты поверки считаются положительными, если полученные значения погрешностей не превышают значений, приведённых в Приложении А к настоящей методике поверки.
7.3.2 Определение погрешности измерений частоты вращения коленчатого вала двигателя
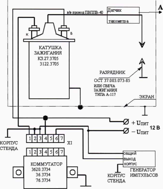
Определение погрешности измерений частоты вращения коленчатого вала двигателя производить по схеме, представленной в Приложении В к настоящей методике поверки.
Подать с помощью генератора импульсов последовательно импульсы прямоугольной формы, положительной полярности, амплитудой (2 - 5) В, с частотами, указанными в таблицах 6.1
МП-130/11-2019 и 6.2. Амплитуду необходимо отрегулировать, для получения устойчивой работы разрядника (свечи).
Измерить частоту вращения коленчатого вала двигателя поверяемым газоанализатором в каждой точке не менее трёх раз в соответствии с его эксплуатационной документацией.
Таблица 6.1 - Таблица поверочных частот импульсного сигнала канала тахометра газоанализатора для всех модификаций газоанализаторов кроме ИНФРАКАР А)
Частота импульсов генератора, Гц |
Частота вращения коленчатого вала, об/мин | |
2-х тактного двигателя |
4-х тактного двигателя | |
5 |
- |
600 |
10 |
600 |
1200 |
20 |
1200 |
- |
38 |
4560 | |
75 |
4500 |
9000 |
150 |
9000 |
- |
Таблица 6.2 - Таблица поверочных частот импульсного сигнала канала тахометра для газоанализаторов модификации ИНФРАКАР А
Частота импульсов генератора, Гц |
Частота вращения коленчатого вала, об/мин | |
2-х тактного двигателя |
4-х тактного двигателя | |
5 |
- |
600 |
10 |
600 |
- |
42 |
- |
5040 |
83 |
4980 |
9960 |
166 |
9960 |
- |
Значение абсолютной погрешности измерений Ai рассчитать по формуле:
Д|= ^изм1 вденет» > (5)
где NH3Mi - измеренное значение по газоанализатору, об/мин
NaewcTi - действительное значение по эталону, об/мин
I
Значение относительной погрешности измерений 5i рассчитать по формуле:

= ■ 100% (6) ^дейст»
Занести полученные результаты измерений и расчётов погрешности измерений в протокол поверки.
Результаты поверки считаются положительными, если полученные значения погрешностей не превышают значений, приведённых в Приложении А к настоящей методике поверки.
7.3.4 Определение абсолютной погрешности измерений температуры масла
Определение абсолютной погрешности измерений температуры масла проводить с помощью калибратора температуры в следующем порядке:
-
- задать последовательно на калибраторе или в термостате температуру (Tdeucmi) 0, 63, 125 °C в соответствии с его эксплуатационной документацией.
Примечание. При использовании термостата вместо калибратора действительное значение температуры контролировать по эталонному термоэлектрическому термометру;
-
- измерить температуру поверяемым газоанализатором в каждой точке не менее трёх раз в соответствии с его эксплуатационной документацией.
- рассчитать значение абсолютной погрешности измерений Ai по формуле:
(7)
где Тизм, - измеренное значение по газоанализатору, °C
Тдейсп - действительное значение по эталону, °C
- занести полученные результаты измерений и расчётов погрешности измерений в протокол поверки.
Результаты поверки считаются положительными, если полученные значения абсолютной погрешности не превышают ±2 °C.
8 Оформление результатов поверки
-
8.1 Результаты поверки оформляются протоколом, составленным в виде сводной таблицы результатов поверки по каждому пункту раздела 7 настоящей методики поверки с указанием предельных числовых значений результатов измерений и их оценки по сравнению с предъявленными требованиями.
-
8.2 При положительных результатах поверки газоанализатор признается годным к применению и на него выдается свидетельство о поверке установленной формы.
Знак поверки наносится на свидетельство о поверке и (или) в эксплуатационный документ.
-
8.3 При отрицательных результатах поверки, газоанализатор признается непригодным к
применению и на него выдается извещение о непригодности установленной формы с указанием основных причин. ?
Инженер-метролог
ООО «ПРОММАШ ТЕСТ»
Г.С. Володарская
Приложение А
(Обязательное)
Метрологические характеристики
Таблица А.1 - Мет] |
эологические характеристики | |||
Модификация |
Измеряемый компонент |
Диапазон измерений |
Пределы допускаемой погрешности | |
Абсолютной |
Относител ьной,% | |||
ИНФРАКАР 08 ИНФРАКАР 10 |
СО |
от 0 до 3,3 % включ. св. 3,3 до 7,0 % включ. |
±0,2 % |
±6 |
СН в пересчете на гексан (СбНм) |
от 0 до 333 млн’1 включ. св. 333 до 3000 млн’1 включ. |
±20 млн’1 |
±6 | |
ИНФРАКАР 12 |
СО |
от 0 до 4 % включ. св. 4 до 7 % включ. |
±0,2 % |
±5 |
СН в пересчете на гексан (СбНм) |
от 0 до 400 млн’1 включ. св. 400 до 3000 млн’1 включ. |
±20 млн'1 |
±5 | |
ИНФРАКАР 14 ИНФРАКАР А |
СО |
от 0 до 5 % включ. св. 5 до 10 % включ. |
±0,25 % |
±5 |
СН в пересчете на гексан (СбНи) |
от 0 до 5000 млн’1 включ. св. 5000 до 10000 млн’1 включ. |
±250 млн’1 |
±5 | |
Частота вращения коленчатого вала11 |
от 0 до 10000 об/мин |
±250 об/мин | ||
ИНФРАКАР Ml |
СО |
от 0 до 3,3 % включ. св. 3,3 до 7,0 % включ. |
±0,2 % |
±6 |
СН в пересчете на гексан (СбНи) |
от 0 до 333 млн’1 включ. св. 333 до 3000 млн'1 включ. |
±20 млн’1 |
±6 | |
СО2 |
от 0 до 16 % |
±1 % |
- | |
О2 |
от 0 до 3,3 % включ. св. 3,3 до 21,0 % включ. |
±0,2 % |
±6 | |
ИНФРАКАР М2 ИНФРАКАР 5М2 |
со |
от 0 до 1,5 % включ. св. 1,5 до 5 % включ. |
±0,06 % |
±4 |
СН в пересчете на гексан (СбНи) |
от 0 до 300 млн’1 включ. св. 300 до 2000 млн’1 включ. |
±12 млн’1 |
1 ±5 | |
СО2 |
от 0 до 12,5 % включ. св. 12,5 до 16,0 % включ. |
±0,5 % |
±4 | |
о2 |
от 0 до 2,5 % включ. св. 2,5 до 21,0 % включ. |
±0,1 % |
±4 | |
ИНФРАКАР М3 ИНФРАКАР 5МЗ |
со |
от 0 до 1 % включ. св. 1 до 5 % включ. |
±0,03 % |
±3 |
СН в пересчете на гексан (СвНи) |
от 0 до 200 млн’1 включ. св. 200 до 2000 млн’1 включ. |
±10 млн’1 |
±5 | |
СО2 |
от 0 до 12,5 % включ. св. 12,5 до 16,0 % включ. |
±0,5 % |
±4 | |
02 |
от 0 до 3,3 % включ. св. 3,3 до 21,0 % включ. |
±0,1 % |
±3 |
Продолжение таблица А.1
Модификация |
Измеряемый компонент |
Диапазон измерений |
Пределы допускаемой погрешности | |
Абсолютной |
Относител ьной,% | |||
ИНФРАКАР МЗ-7 |
СО |
от 0 до 1 % включ. св. 1 до 7 % включ. |
±0,03 % |
±3 |
СН в пересчете на гексан (СбНм) |
от 0 до 200 млн'1 включ. св. 200 до 3000 млн'1 включ. |
±10 млн'1 |
;5 | |
СО2 |
от 0 до 12,5 % включ. св. 12,5 до 16,0 % включ. |
±0,5 % |
±4 | |
О2 |
от 0 до 3,3 % включ. св. 3,3 до 21,0 % включ. |
±0,1 % |
±3 | |
ИНФРАКАР М4 ИНФРАКАР 5М4 |
СО |
от 0 до 0,6 % включ. св. 0,6 до 5 % включ. |
±0,02 % |
±3 |
СН в пересчете на гексан (СбНм) |
от 0 до 133 млн'1 включ. св. 133 до 2000 млн'1 включ. |
±4 млн'1 |
±3 | |
СО2 |
от 0 до 10% включ. св. 10% до 16 % включ. |
±0,3 % |
±3 | |
о2 |
от 0 до 3,3 % включ. св. 3,3 до 21,0 % включ. |
±0,1 % |
±3 | |
ИНФРАКАР 5М2 ИНФРАКАР 5МЗ ИНФРАКАР 5М4 |
NOX |
от 0 до 1000 млн'1 включ. св. 1000 до 5000 млн'1 включ. |
±50 млн'1 |
±5 |
Все модификации газоанализаторо в с индексом Т |
Температура масла |
от 0 до +125 °C |
о -н | |
Все модификации газоанализаторо в за исключением ИНФРАКАР 14 ИНФРАКАР А |
Частота вращения коленчатого вала11 |
от 0 до 1200 об/мин включ. св. 1200 до 9000 об/мин включ. |
±30 об/мин |
±2,5 |
О - измерение частоты вращения коленчатого вала доступно только для модификаций, в полном наименовании которых отсутствует индекс «Н»
Приложение Б
(Справочное)
Рекомендуемый перечень поверочных газовых смесей и их метрологические характеристики
Таблица Б.1 - Рекомендуемый перечень поверочных газовых смесей и их метрологические характеристики
Поверяемый газоанализатор |
№№ п/п ПГС |
Состав ПГС, газ разбавит ель -азот |
Номинальные значения объемной доли подаваемого компонента и допускаемые отклонения |
Разряд ГС по Приказу Госстандарт а № 2664 от 14.12.2018 г. |
№№ ГСО |
ИНФРАКАР А ИНФРАКАР 14 |
1 |
СО |
0,50±0,45 % |
1-й |
11047-2018 10706-2015 |
СзН8 |
750±700 млн'1 | ||||
2 |
СО |
5,0±1,0% |
1-й |
11047-2018 10706-2015 | |
СзН8 |
8000±1200 млн'1 | ||||
3 |
СО |
9,0±1,0% |
1-й |
11047-2018 10706-2015 | |
СзН8 |
15000±1200 млн"1 | ||||
ИНФРАКАР 08 ИНФРАКАР 10 ИНФРАКАР 12 ИНФРАКАР Ml ИНФРАКАР МЗ-7 |
1 |
СО |
0,30±0,25 % |
0-й |
10539-2014 |
СО2 |
2,0±1,6% | ||||
С3Н8 |
150±50 млн'1 | ||||
О2 |
1,5±1,4% | ||||
2 |
СО |
3,5±0,7 % |
1-й |
11047-2018 | |
СО2 |
8,0±1,6% | ||||
СзН8 |
2500±500 млн*1 | ||||
о2 |
10,0±2,0 % | ||||
3 |
СО |
6,3±0,7 % |
1-й |
10706-2015 | |
со2 |
14,4±1,6% | ||||
СзН8 |
4500±500 млн'1 | ||||
о2 |
19,0±2,0 % | ||||
ИНФРАКАР М2 ИНФРАКАР 5М2 ИНФРАКАР М3 ИНФРАКАР М4 ИНФРАКАР 5М4 |
1 |
со |
0,3±0,25 % |
0-й |
10539-2014 |
со2 |
2,0±1,6% | ||||
СзН8 |
150±50 млн'1 | ||||
о2 |
1,5±1,4% | ||||
2 |
со |
2,5±0,5 % |
1-й, 0-й 0 |
11047-20181’ 10706-20161’ 10539-2014 10705-2015 | |
со2 |
8,0±1,6% | ||||
СзН8» |
1650±300 млн*1 | ||||
о2 |
10,0±2,0 % | ||||
3 |
со |
4,5±0,5 % |
1-й, 0-й‘> |
11047-2018” 10706-2016” 10539-2014 10705-2015 | |
со2 |
14,4±1,6% | ||||
СзН8’) |
3000±300 млн'1 | ||||
02 |
19,0±2,0% | ||||
Все модификации ИНФРАКАР 5М, канал NOx |
1 |
N0 |
500±400 млн'1 |
1-й |
11047-2018 10706-2015 |
2 |
N0 |
2500±500 млн’1 | |||
3 |
N0 |
4500±500 млн'1 |
О - обязательно для модификаций ИНФРАКАР М4, ИНФРАКАР 5М4
Приложение В
(Обязательное)
Схема при определении погрешности измерений частоты вращения коленчатого вала двигателя

КОРПУС
СТЕНДА
Рисунок В.1 - Схема при определении погрешности измерений частоты вращения коленчатого вала двигателя
Продолжение Приложения В

Рисунок В.2 - Внешний вид (возможный вариант исполнения) стенда имитации системы зажигания транспортного средства для определения погрешности измерений частоты вращения коленчатого вала двигателя
Приложение Г
(Обязательное)
Схема проверки герметичности газоанализатора
12 3 4
-
1 - баллон с ПГС или источник сжатого воздуха или азота
-
2 - вентиль точной регулировки высокого давления или редуктор
-
3 - ротаметр с вентилем (устанавливается при применении на позиции 2 редуктора)
-
4 - газоанализатор
-
5 - штуцер ВХОД газонализатора
-
6 - манометр
-
7 - штуцер ВЫХОД газоанализатора
Рисунок Г. 1 - Схема проверки герметичности газоанализатора
Приложение Д
(Обязательное)
Схема определения погрешности измерений объёмной доли оксида углерода, суммы углеводородов (в пересчете на гексан), диоксида углерода, кислорода и оксидов азота

1- баллон с ПГС
-
2 - вентиль точной регулировки высокого давления или редуктор давления с вентилем тонкой регулировки низкого давления
-
3 - ротаметр или генератор газовых смесей
-
4 - газоанализатор
-
5 - штуцер ВХОД газонализатора
-
6 - тройник
-
7 - штуцер ВЫХОД газоанализатора
Рисунок Д. 1 - Схема определения погрешности измерений объёмной доли оксида углерода, суммы углеводородов (в пересчете на гексан), диоксида углерода, кислорода и оксидов азота (вариант 1)
12 3 4

-
1 - баллон с ПГС
-
2 - вентиль точной регулировки высокого давления или редуктор
-
3 - ротаметр или генератор газовых смесей (устанавливается только с редуктором на поз. 2)
-
4 - газоанализатор
-
5 - штуцер ВХОД газонализатора
-
6 - штуцер для подачи ПГС на газоанализатор (указан стрелкой на рис. Д.2.2)
-
7 - штуцер ВЫХОД газоанализатора
Рисунок Д.2.1 - Схема определения погрешности измерений объёмной доли оксида углерода, суммы углеводородов (в пересчете на гексан), диоксида углерода, кислорода и оксидов азота (вариант 2)
Продолжение Приложения Д




Рисунок Д.2.2 - Схема подачи ПГС на газоанализатор для различных исполнений задней панели
16