Методика поверки «Государственная система обеспечения единства измерений Счетчики оборотов (тахометры) ТХ01» (КУВФ.402233.001-002МП)
СОГЛАСОВАНО
Технический директор
ООО «ИЦРМ»
С. Казаков
Государственная система обеспечения единства измерений
Счетчики оборотов (тахометры) ТХ01Методика поверки
КУВФ.402233.001-002МП г. Москва
2021 г.
Содержание-
5 МЕТРОЛОГИЧЕСКИЕ И ТЕХНИЧЕСКИЕ ТРЕБОВАНИЯ К СРЕДСТВАМ ПОВЕРКИ
-
6 ТРЕБОВАНИЯ (УСЛОВИЯ) ПО ОБЕСПЕЧЕНИЮ БЕЗОПАСНОСТИ ПРОВЕДЕНИЯ
-
10 ОПРЕДЕЛЕНИЕ МЕТРОЛОГИЧЕСКИХ ХАРАКТЕРИСТИК СРЕДСТВА ИЗМЕРЕНИЙ 6
-
11 ПОДТВЕРЖДЕНИЕ СООТВЕТСТВИЯ СРЕДСТВА ИЗМЕРЕНИЙ
-
1.1 Настоящая методика поверки распространяется на счетчики оборотов (тахометры) ТХ01 (далее - счетчики), изготавливаемые Обществом с ограниченной ответственностью «Производственное Объединение ОВЕН» (ООО «Производственное Объединение ОВЕН»), и устанавливает методику их первичной и периодической поверок.
-
1.2 Интервал между поверками - 1 год.
-
1.3 Основные метрологические характеристики счетчиков приведены в Приложении А.
-
2.1 При проведении поверки выполняют операции, указанные в таблице 1.
Таблица 1 - Операции поверки
|
Наименование операции |
Необходимость выполнения при | |
|
первичной поверке |
периодической поверке | |
|
Внешний осмотр средства измерений |
Да |
Да |
|
Подготовка к поверке и опробование средства измерений |
Да |
Да |
|
Проверка программного обеспечения средства измерений |
Да |
Да |
|
Определение метрологических характеристик средства измерений |
Да |
Да |
|
Подтверждение соответствия средства измерений метрологическим требованиям |
Да |
Да |
-
3.1 При проведении поверки должны соблюдаться следующие условия:
-
- температура окружающей среды плюс (20±5) °C;
-
- относительная влажность от 30 до 80 %;
-
- атмосферное давление от 84,0 до 106,7 кПа;
-
- напряжение питания от 215 до 240 В;
-
- частота питающей сети (50±1) Гц.
-
4.1 К проведению поверки допускаются лица, изучившие настоящую методику поверки, эксплуатационную документацию на поверяемые счетчики и средства поверки.
-
4.2 К проведению поверки допускаются лица, являющиеся специалистами аккредитованного в соответствии с законодательством Российской Федерации об аккредитации в национальной системе аккредитации на проведение поверки средств измерений юридического лица и индивидуального предпринимателя, имеющие образование и опыт работы в соответствии с действующим законодательством Российской Федерации и непосредственно осуществляющие поверку средств данного вида измерений.
Таблица 2 - Средства поверки
|
Метрологические и технические требования к средствам поверки |
Рекомендуемый тип средства поверки, регистрационный номер в Федеральном информационном фонде по обеспечению единства измерений (далее - per. №) и (или) метрологические или основные технические характеристики средства поверки |
|
Основные средства поверки | |
|
Диапазон воспроизведений импульсного сигнала частотой от 2,5 до 2500 Гц, соотношение пределов допускаемых погрешностей средства поверки и поверяемого счетчика должно быть не более 1/5 |
Генератор сигналов произвольной формы 33120А, per. № 26209-03 |
|
Диапазон измерений временных интервалов до 2 ч, соотношение пределов допускаемых погрешностей средства поверки и поверяемого счетчика должно быть не более 1/5 |
Секундомер электронный СЧЕТ-1 М, per. № 40929-09 |
|
Диапазон измерений напряжения постоянного тока от 0 до 10 В, диапазон измерений силы постоянного тока от от 4 до 20 мА, соотношение пределов допускаемых погрешностей средства поверки и поверяемого счетчика должно быть не более 1/5 |
Калибратор-измеритель унифицированных сигналов эталонный ИКСУ-2000, per. № 20580-06 |
|
Вспомогательные средства поверки | |
|
Диапазон измерений температуры окружающей среды и диапазон измерений относительной влажности в соответствии с п. 3.1 |
Гигрометр психрометрический ВИТ, per. № 9364-01 |
|
Диапазон измерений атмосферного давления в соответствии с п. 3.1 |
Барометр-анероид контрольный М-67, per. № 3744-73 |
|
Диапазон измерений напряжения питания в соответствии с п. 3.1 |
Вольтметр универсальный цифровой В7-40, per. № 39075-08 |
|
Диапазон измерений частоты питающей сети в соответствии с п. 3.1 |
Частотомер Ц42304, per. № 24986-03 |
|
Диапазон измерений электрического сопротивления изоляции от 0 до 20 МОм с выходным напряжением 500 В |
Мегаомметр М4100/1-5, per. № 3424-73 |
|
Диапазон воспроизведений сопротивления постоянному току в соответствии с п.п. 10.1, 10.3 |
Магазин электрического сопротивления МСР Р4830/1, per. №4614-74 Магазин сопротивления измерительный МСР-60М, per. №751-71 |
|
Диапазон воспроизведений напряжения постоянного тока от 0 до 50 В |
Источники питания постоянного тока |
|
- |
Транзистор ВС817 |
|
- |
Переключатель ТП1-2 |
Допускается применение средств поверки с метрологическими и техническими характеристиками, обеспечивающими требуемую точность передачи единиц величин поверяемому средству измерений, установленную в таблице 2.
6 ТРЕБОВАНИЯ (УСЛОВИЯ) ПО ОБЕСПЕЧЕНИЮ БЕЗОПАСНОСТИ ПРОВЕДЕНИЯ ПОВЕРКИ-
6.1 При проведении поверки необходимо соблюдать требования безопасности, установленные ГОСТ 12.3.019-80, «Правилами технической эксплуатации электроустановок потребителей». Также должны быть соблюдены требования безопасности, изложенные в эксплуатационных документах на поверяемые счетчики и применяемые средства поверки.
Счетчик допускается к дальнейшей поверке, если:
-
- внешний вид счетчика соответствует описанию типа;
-
- отсутствуют видимые дефекты, способные оказать влияние на безопасность проведения поверки или результаты поверки;
-
- счетчик представлен на поверку с эксплуатационной документацией, входящей в комплект поставки;
-
- на счетчике есть маркировка, соответствующая эксплуатационной документации.
Примечание - При выявлении дефектов, способных оказать влияние на безопасность проведения поверки или результаты поверки, устанавливается возможность их устранения до проведения поверки. При наличии возможности устранения дефектов, выявленные дефекты устраняются, и счетчик допускается к дальнейшей поверке. При отсутствии возможности устранения дефектов, счетчик к дальнейшей поверке не допускается.
8 ПОДГОТОВКА К ПОВЕРКЕ И ОПРОБОВАНИЕ СРЕДСТВА ИЗМЕРЕНИЙ-
8.1 Перед проведением поверки необходимо выполнить следующие подготовительные работы:
-
- изучить эксплуатационную документацию на поверяемый счетчик и на применяемые средства поверки;
-
- выдержать счетчик в условиях окружающей среды, указанных в п. 3.1, не менее 2 ч, если он находился в климатических условиях, отличающихся от указанных в п. 3.1, и подготовить его к работе в соответствии с его эксплуатационной документацией;
-
- подготовить к работе средства поверки в соответствии с указаниями их эксплуатационной документации.
-
8.2 Опробование
-
8.2.1 При проведении опробования должны быть выполнены следующие операции:
-
-
- включить питание счетчика;
-
- при помощи кнопок на лицевой панели, произвести обнуление показаний счетчи-в течение времени не менее 2 секунд пере
ка, для чего нажатием и удержанием кнопки
ПРОГ
вести счетчик в режим конфигурации. Нажать кнопку
V
. Переключаясь между пунктами перейти в параметр «Сброс счетчика наработки» rES Е . выбрать параметр «Сбросить счетчик»
меню при помощи кнопки
Нажать кнопку ЕЕ1 При помощи кнопок
---------•>
- выйти из режима программирования.
Счетчик допускается к дальнейшей поверке, если при выполнении вышеуказанных действий произошло обнуление показаний счетчика и счетчик функционирует правильно.
8.2.2. Проверка электрического сопротивления изоляции
Проверку электрического сопротивления изоляции токоведущих цепей поверяемого счетчика относительно его корпуса производить между контактами для подсоединения напряжения и корпусом.
Счетчик перед испытанием покрывают сплошной, плотно прилегающей к поверхности металлической фольгой таким образом, чтобы расстояние ее от зажимов испытуемой цепи было не менее 20 мм. Контакты цепи питания закорачивают.
Испытательное напряжение подают между контактами цепи питания и металлической фольгой.
Проверка электрического сопротивления изоляции производится при испытательном напряжении 100 В для счетчиков исполнения ТХ01-24.Х.ХХ-Х и 500 В для счетчиков исполнения ТХ01-224.Х.ХХ-Х.
Счетчик допускается к дальнейшей поверке, если измеренное сопротивление изоляции не менее 20 МОм.
При проверке определяется номер версии (идентификационный номер) программного обеспечения (ПО).
Подтверждение соответствия номера версии ПО выполняется следующим образом:
нажатием и удержанием кнопки
игурации; й
- переключаясь между пунктами меню при помощи кнопки «Версия прошивки» иЕг ;
ПРОГ.
Л
сти счетчик в режим конфи:
- нажать кнопку
- нажать кнопку
ПРОГ
в течение времени не менее 2 секунд переве-
перейти в параметр
на цифровом индикаторе счетчика отобразится номер версии (идентификационный номер) ПО, который необходимо сравнить с контрольными значениями, указанными в разделе «Программное обеспечение» описания типа средства измерений.
Счетчик допускается к дальнейшей поверке, если программное обеспечение соответствует требованиям, указанным в описании типа.
-
10.1 Определение абсолютной погрешности преобразований частоты входных импульсов в частоту вращения
Проверка производится в точках, соответствующих 150, 75000 и 150000 об/мин на входе счетчика в следующей последовательности:
-
1) подготовить счетчик к работе в режиме измерения частоты вращения, с отображением измеренной величины в оборотах в минуту (параметр «Размерность показаний тахометра» JttH, «Допустимое значение» 1 - псп) и единицей младшего разряда равной 0,01 (параметр «Положение десятичной точки показаний прибора» dP «Допустимое значение» 2
-
- ____.__)в точке соответствующей 150 об/мин и единицей младшего разряда равной 1
(параметр «Положение десятичной точки показаний прибора» dP «Допустимое значение» 0
-
- ______.) в точках соответствующих 75000 и 150000 об/мин, в соответствии с указаниями
руководства по эксплуатации (далее - РЭ);
-
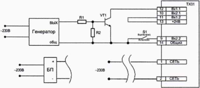
2) собрать схему согласно рисунку 1;
-
3) перевести переключатель S1 в положение «Включено»;
-
4) при помощи генератора сигналов произвольной формы 33120А (далее - генератор) последовательно воспроизвести импульсный сигнал частотой 2,5, 1250 и 2500 Гц, соответствующий 150, 75000 и 150000 об/мин на входе счетчика;
-
5) зафиксировать по установившимся показаниям измеренное счетчиком значение входного сигнала (FUiM) и значение входного сигнала, воспроизведенное генератором (F3W) при каждой контрольной частоте.

R1 - сопротивление 3,3 кОм (магазин электрического сопротивления МСР Р4830/1);
R2 - сопротивление 2 кОм (магазин сопротивления измерительный МСР-60М);
VT1 - транзистор ВС817 или аналогичный на напряжение не менее 35 В;
БП - источник питания постоянного тока (блок питания);
S1 - переключатель ТП1-2
Рисунок 1 - Схема подключения для проверки погрешности преобразований частоты входных импульсов в частоту вращения
-
10.2 Определение абсолютной среднесуточной погрешности измерений временных интервалов
-
1) подготовить счетчик для работы в режиме счетчика наработки, в соответствии с указаниями РЭ;
-
2) собрать схему согласно рисунку 2;


“1
Г
Т4
Общий
S1 - переключатель ТП1 -2
Рисунок 2 - Схема подключения для проверки абсолютной среднесуточной погрешности измерений временных интервалов
-
3) для проведения поверки необходимо одновременно запустить отсчет времени на эталонных часах и перевести тумблер S1 в положение «Включено»;
-
4) через 2 часа одновременно остановить отсчет времени на эталонных часах и перевести тумблер S1 в положение «Выключено».
-
10.3 Определение основной приведенной (к диапазону преобразования) погрешности преобразований входного сигнала в выходной сигнал напряжения и силы постоянного тока
Проверка производится в точках 0-10 %, 20-30 %, 45-55 %, 70-80 % и 90-100 % от диапазона преобразования входного сигнала в выходной сигнал в следующей последовательности:
-
1) подготовить проверяемый цифроаналоговый преобразователь (далее - ЦАП) счетчика к работе, в соответствии с указаниями РЭ, установив работу аналогового выхода в режиме регистратора по показаниям в режиме измерения частоты вращения (показания тахометра);
-
2) собрать схему согласно рисунку 1;
-
3) подключение ЦАП типа «параметр - ток» (ТХ01-Х.Х.ИХ-Х) к источнику питания и нагрузке производить по схеме, представленной на рисунке 3, а подключение ЦАП типа «параметр - напряжение» (ТХ01-Х.Х.УХ-Х) по схеме, представленной на рисунке 4;

RH - сопротивление 500 Ом (магазин электрического сопротивления МСР Р4830/1);
Un = (24±3) В; РА1 - калибратор-измеритель унифицированных сигналов эталонный ИКСУ-2000 в режиме измерения силы постоянного тока
Рисунок 3 - Схема подключения ЦАП типа «параметр - ток» (ТХ01-Х.Х.ИХ-Х)

RH - сопротивление 2000 Ом (магазин электрического сопротивления МСР Р4830/1);
Un = (24±3) В; PV1 - калибратор-измеритель унифицированных сигналов эталонный ИКСУ-2000 в режиме измерения напряжения постоянного тока
Рисунок 4 - Схема подключения ЦАП типа «параметр - напряжение» (ТХ01-Х.Х.УХ-Х)
-
4) при помощи генератора последовательно воспроизвести импульсные сигналы частотой, соответствующей поверяемым точкам преобразования входного сигнала в выходной (^уст), и измерить фактическое значение выходного сигнала (JuiM).
Установленное значение частоты входного сигнала Fycm, Гц, рассчитывается по формуле:

Руст Pmin max
•max
где Ауст - установленное значение выходного сигнала, мА (В);
Атах и Amin - верхняя и нижняя границы диапазона выходного сигнала, мА (В); Ртах и Fmin ~ верхняя и нижняя границы диапазона входного сигнала, Гц.
11 ПОДТВЕРЖДЕНИЕ СООТВЕТСТВИЯ СРЕДСТВА ИЗМЕРЕНИЙ МЕТРОЛОГИЧЕСКИМ ТРЕБОВАНИЯМ-
11.1 Рассчитать абсолютную погрешность преобразований частоты входных импульсов в частоту вращения Д, об/мин, по формуле:
д= ^изм - ^эт (2)
гДе Гизм - измеренное поверяемым счетчиком значение частоты вращения, об/мин; Гэт - значение частоты вращения, соответствующее значению частоты сигнала, воспроизведенного генератором, об/мин.
-
11.2 Рассчитать абсолютную среднесуточную погрешности измерений временных интервалов Дг, с, по формуле:
24
&t~ (^изм ^эт) ’ 7 (2)
‘'ИНТ
где сэт - значение интервала времени, измеренное эталонными часами, с;
tH3M ~ значение интервала времени, измеренное поверяемым счетчиком, с;
синт - интервал между двумя синхронизациями времени, ч.
-
11.3 Рассчитать основную приведенную (к диапазону преобразования) погрешность преобразований входного сигнала в выходной сигнал напряжения и силы постоянного тока ур %, по формуле:
д лизм
д
■rkmax
•100
(4)
где А1ОМ — измеренное значение выходного сигнала, мА (В);
Ауст — установленное значение выходного сигнала, мА (В);
Атах и Ат,п — верхняя и нижняя границы диапазона выходного сигнала, мА (В).
Счетчик подтверждает соответствие метрологическим требованиям, установленным при утверждении типа, если:
-
— полученные значения абсолютной погрешности преобразований частоты входных импульсов в частоту вращения не превышают ±(0,00 Т п+1) об/мин, где п - отображаемое значение частоты вращения, об/мин;
-
— полученные значения абсолютной среднесуточной погрешности измерений временных интервалов не превышают ±60 с/сутки;
-
— полученные значения основной приведенной (к диапазону преобразования) погрешности преобразований входного сигнала в выходной сигнал напряжения и силы постоянного тока превышают ±0,5 %.
При невыполнении любого из вышеперечисленных условий (когда счетчик не подтверждает соответствие метрологическим требованиям), поверку счетчика прекращают, результаты поверки признают отрицательными.
12 ОФОРМЛЕНИЕ РЕЗУЛЬТАТОВ ПОВЕРКИ12.1 Результаты поверки счетчика подтверждаются сведениями, включенными в Федеральный информационный фонд по обеспечению единства измерений в соответствии с порядком, установленным действующим законодательством.
-
12.2 По заявлению владельца счетчика или лица, представившего его на поверку, положительные результаты поверки (когда счетчик подтверждает соответствие метрологическим требованиям) оформляют свидетельством о поверке по форме, установленной в соответствии с действующим законодательством, и (или) нанесением на счетчик знака поверки, и (или) внесением в паспорт счетчика записи о проведенной поверке, заверяемой подписью поверителя и знаком поверки, с указанием даты поверки.
-
12.3 По заявлению владельца счетчика или лица, представившего его на поверку, отрицательные результаты поверки (когда счетчик не подтверждает соответствие метрологическим требованиям) оформляют извещением о непригодности к применению средства измерений по форме, установленной в соответствии с действующим законодательством, и (или) внесением в паспорт счетчика соответствующей записи.
-
12.4 Протоколы поверки счетчика оформляются по произвольной форме.

М. М. Хасанова
Таблица А.1 - Метрологические характеристики счетчиков
|
Наименование характеристики |
Значение |
|
Диапазон преобразований частоты входных импульсов в частоту вращения, Гц |
от 2,5 до 2500 |
|
Параметры входного сигнала:
|
от 12 до 30 от 0 до 4 10 300 |
|
Диапазон отображения частоты вращения, об/мин |
от 150 до 150 000 |
|
Пределы допускаемой абсолютной погрешности преобразований частоты входных импульсов в частоту вращения, об/мин |
±(0,001 п'М) |
|
Диапазоны измерений временных интервалов |
от 0 с до 99 ч 59 мин 59 с; от 100 ч до 9999 ч 59 мин; от 10000 ч до 9999 суток 23 ч |
|
Пределы допускаемой абсолютной среднесуточной погрешности измерений временных интервалов, с/сутки |
±60 |
|
Диапазон преобразований входного сигнала в выходной сигнал напряжения постоянного тока, В |
от 0 до 10 |
|
Диапазон преобразований входного сигнала в выходной сигнал силы постоянного тока, мА |
от 4 до 20 |
|
Пределы допускаемой основной приведенной (к диапазону преобразования) погрешности преобразований входного сигнала в выходной сигнал напряжения и силы постоянного тока, % |
±0,5 |
|
Нормальные условия измерений:
|
от +15 до +25 до 80 от 84,0 до 106,7 |
|
0 п - отображаемое значение частоты вращения. | |
